Injector Pulse problems?

Tiny
DR LOOT
  • MECHANIC
  • 2,311 POSTS
Hello this happens when one of the injectors of the two short out causing the injector driver to go full on. Test the injectors with this guide.

https://www.2carpros.com/articles/how-to-test-a-fuel-injector

If they test okay you need a new PCM.
Was this
answer
helpful?
Yes
No
Friday, February 12th, 2021 AT 11:38 AM (Merged)
Tiny
R MCELHANEY
  • MEMBER
  • 0 POST
I needed a new PCM FYI
Was this
answer
helpful?
Yes
No
Friday, February 12th, 2021 AT 11:38 AM (Merged)
Tiny
BRADSURFING
  • MEMBER
  • 5 POSTS
  • 1988 CHEVROLET TRUCK
V8 two wheel drive automatic 165,000 miles.

I have been having trouble with a friend's vehicle he needs for work. It had a bad fuel pump, so dropped the tank and replaced it thinking it would fix the no fuel problem.
Getting proper fuel pressure at the TBi assembly. Motor fires over with starter fluid. Heard on this site http://www.chevroletforum.com/m_13174/mpage_2/tm.htm#63237 about changing the ignition module/pickup coil in the distributor to get the ECM to ground the fuel injector circuit. changed out for a JY distributor assembly. Still no go.
Checked for voltage at injectors, twelve volts, and at the ECM's power out for them (A6 pin) twelve volts, and D14 and D16 I get twelve volts, so wiring is fine. After this in the circuit the computer grounds out the circuit, making it closed briefly and the fuel injectors fire.

Are there any other sensors/modules, when bad, will keep the ECM from grounding out the fuel injector circuit(s)? I have not checked them with a noid light but pretty certain there is not a circuit complete due to a bad sensor

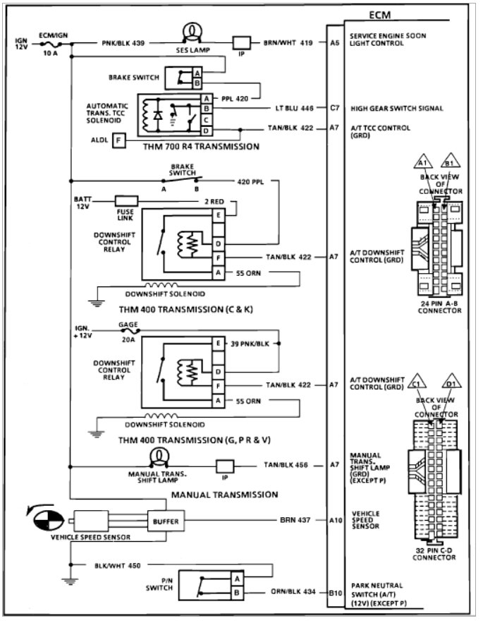
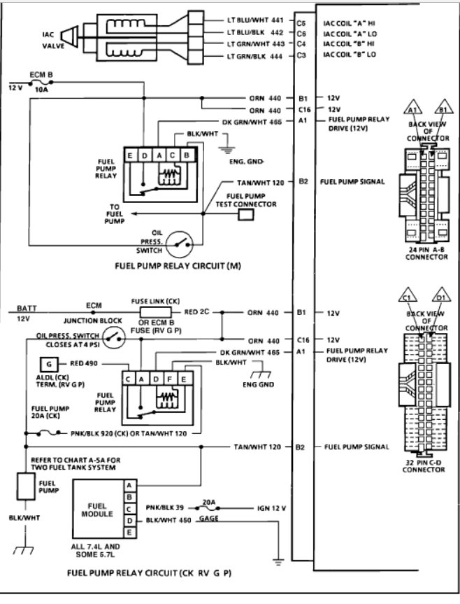
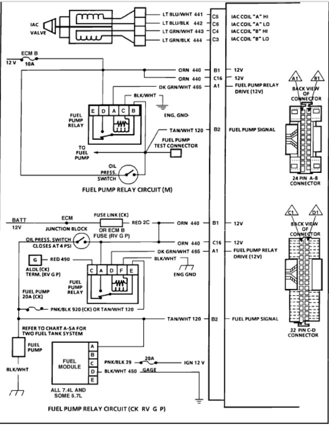
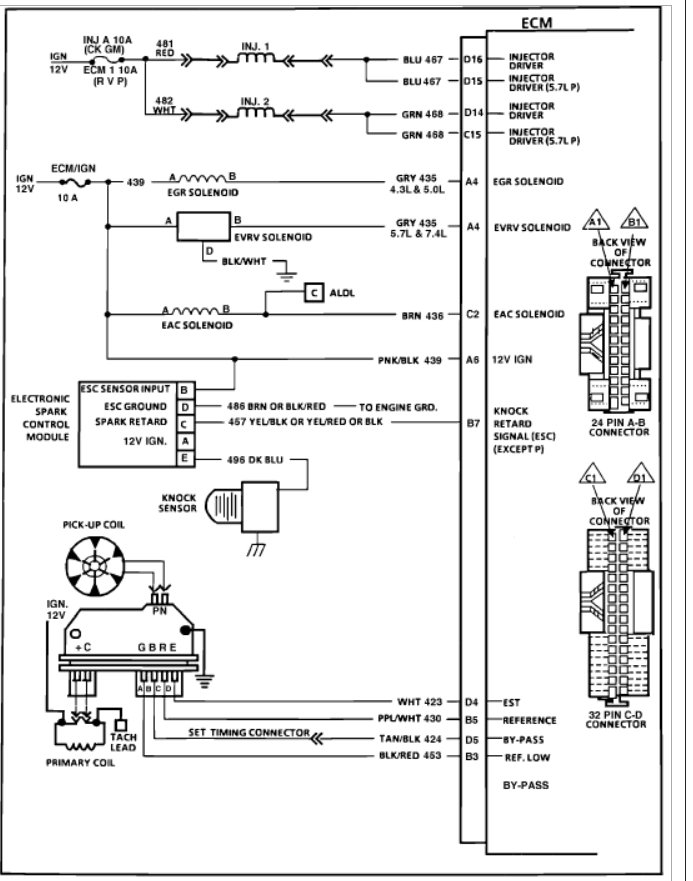
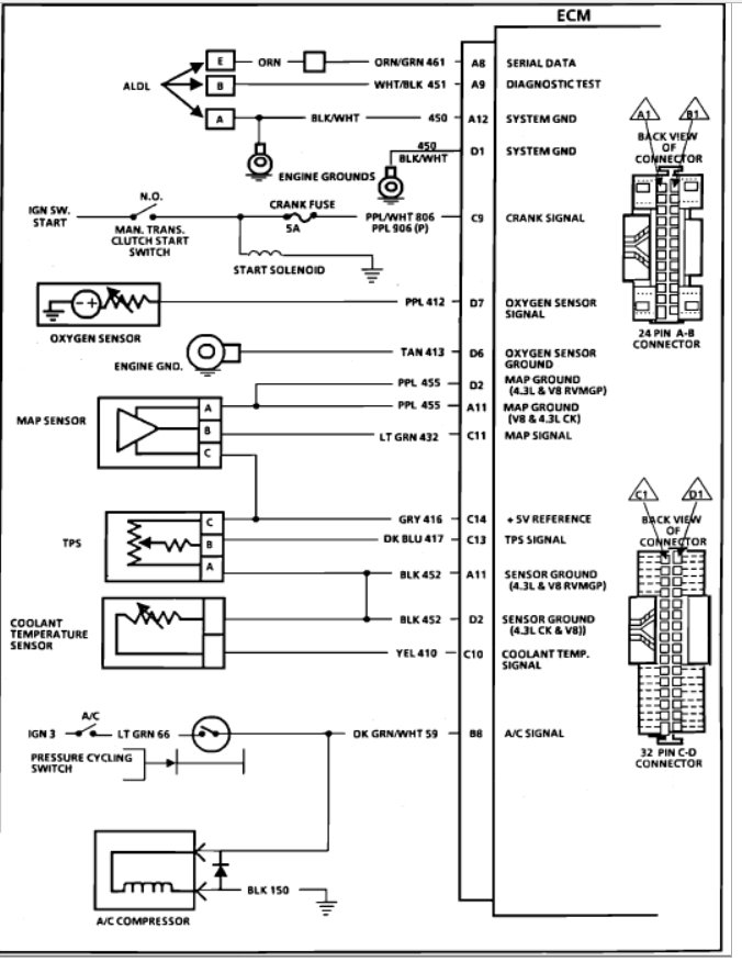
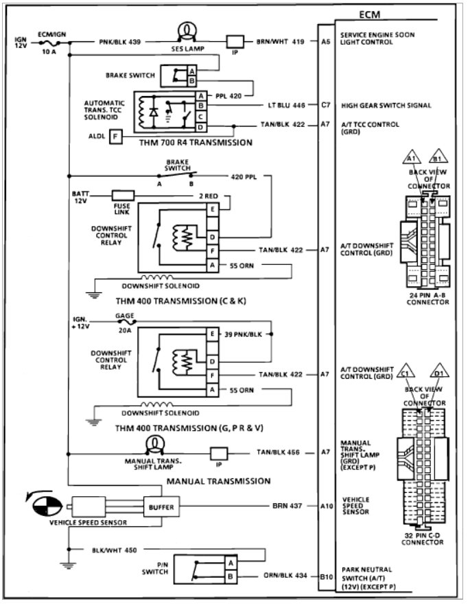
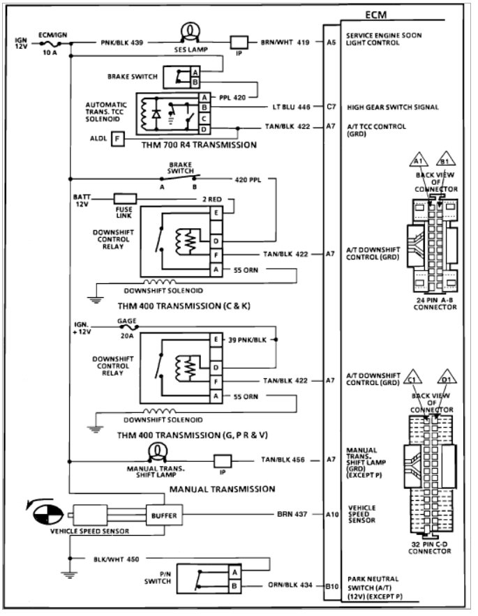
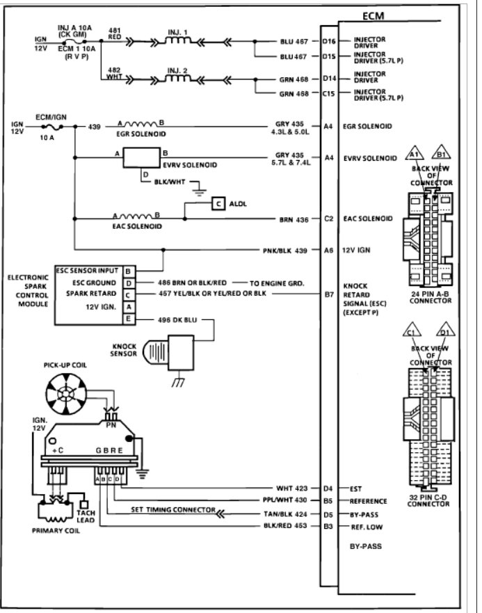
Attached wiring diagram schematic:

Also, check the thread on page 2, I posted more information about the ignition module voltage at ignition on position, there was basically no voltage coming back to the ECM, but power in from the ignition coil to the module.

Possible bad JY distributor? Any help appreciated, thanks!


http://www.2carpros.com/forum/automotive_pictures/173092_0900823d80087955_1.jpg

Was this
answer
helpful?
Yes
No
+2
Friday, February 12th, 2021 AT 11:38 AM (Merged)
Tiny
BMRFIXIT
  • MECHANIC
  • 19,053 POSTS
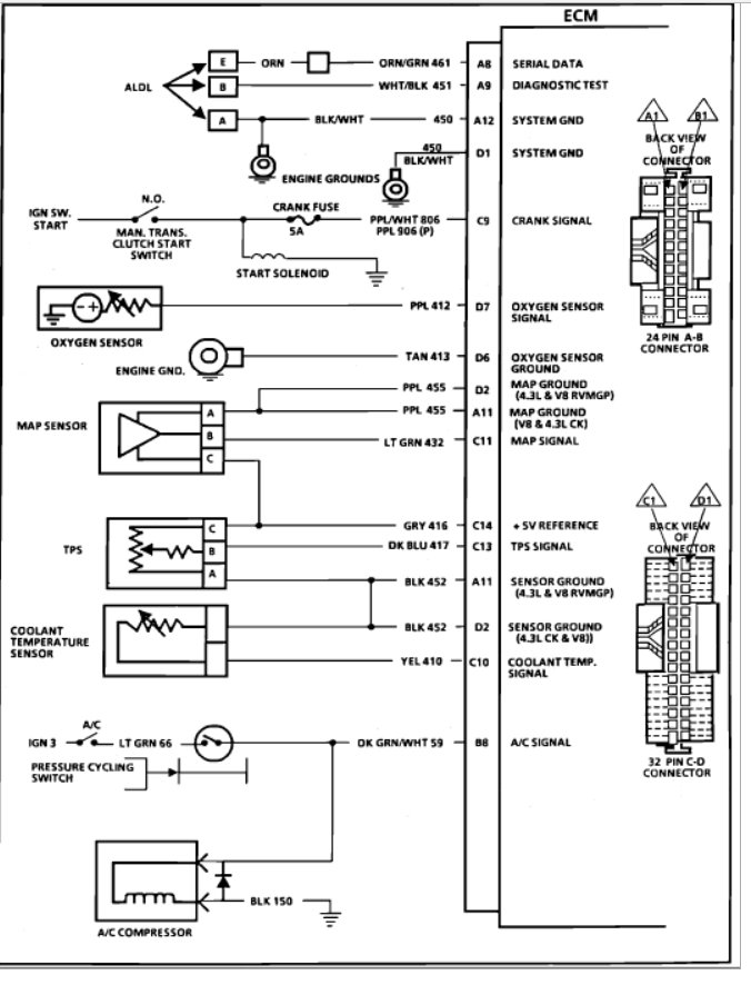
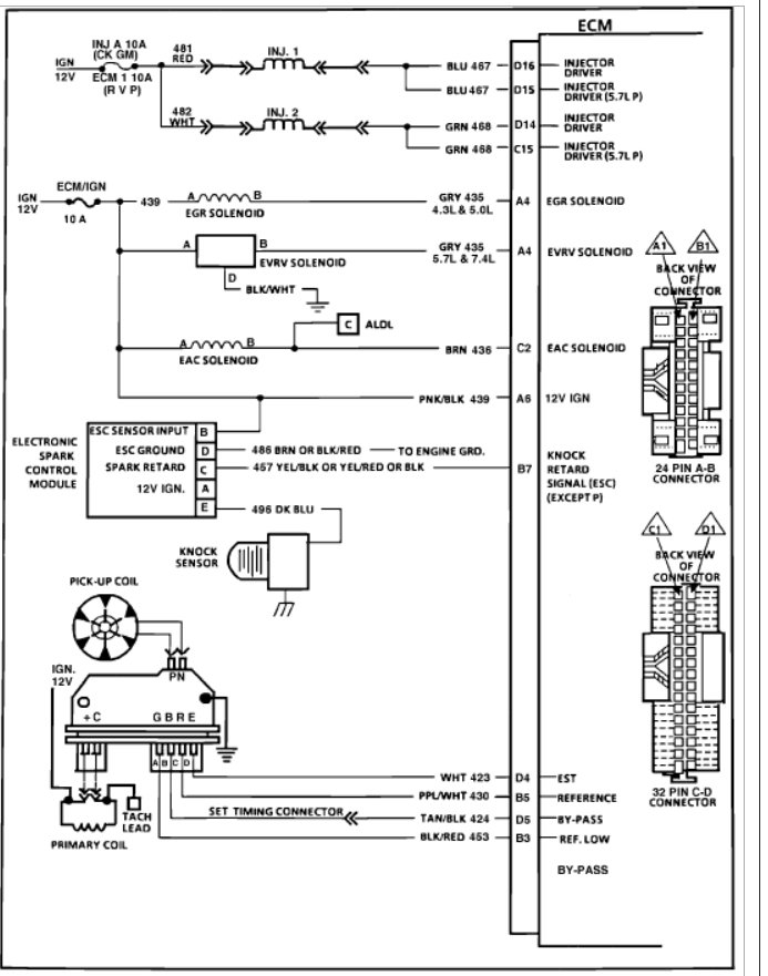
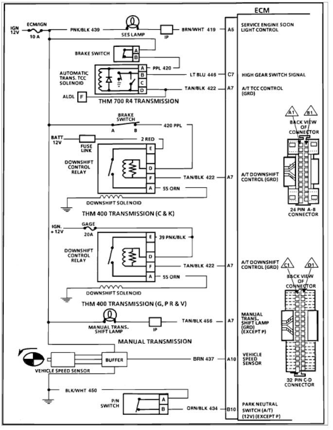
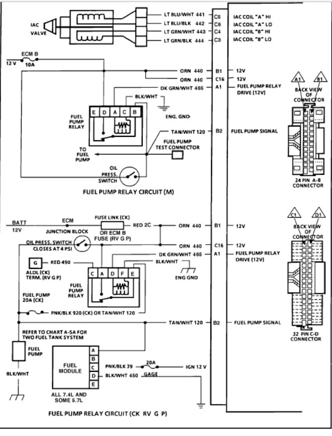
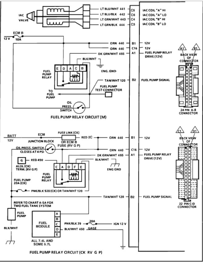
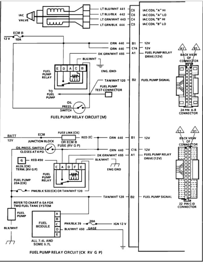
It sounds like it could be one of a couple things. the first things I would check would be the oil level because if the oil pressure is down it will cut off the ignition saving the engine. Next there are a couple of fuses that are in the system as well and finally the ECM is bad causing the problem. Here are some wiring diagrams and a guide to help you see how the system works and a guide to help you run some simple tests. Make sure the computer is getting power and ground.

https://www.2carpros.com/articles/how-to-use-a-test-light-circuit-tester

and

https://www.2carpros.com/articles/how-to-check-a-car-fuse

Check out the diagrams (below) The ECM you can plug and play. By the way get a used one.

Please run this test and get back to us.

Cheers
Was this
answer
helpful?
Yes
No
+12
Friday, February 12th, 2021 AT 11:38 AM (Merged)
Tiny
BRADSURFING
  • MEMBER
  • 5 POSTS
All fuses are fine (inj a + b, etc) and the ECU when tested gives twelve codes repeatedly when I jump the aldl connector.
Was this
answer
helpful?
Yes
No
+2
Friday, February 12th, 2021 AT 11:38 AM (Merged)
Tiny
BMRFIXIT
  • MECHANIC
  • 19,053 POSTS
Disconnect the TPS and check if you do not have a way to test the volts
that will put the ECM in a limp mode.
Was this
answer
helpful?
Yes
No
+1
Friday, February 12th, 2021 AT 11:38 AM (Merged)
Tiny
BRADSURFING
  • MEMBER
  • 5 POSTS
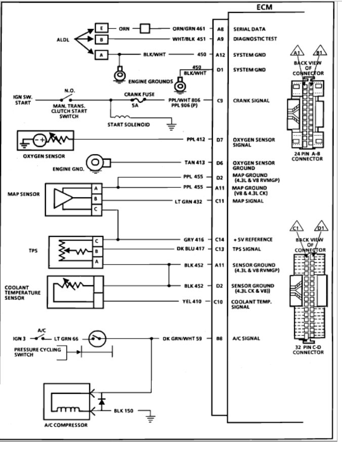
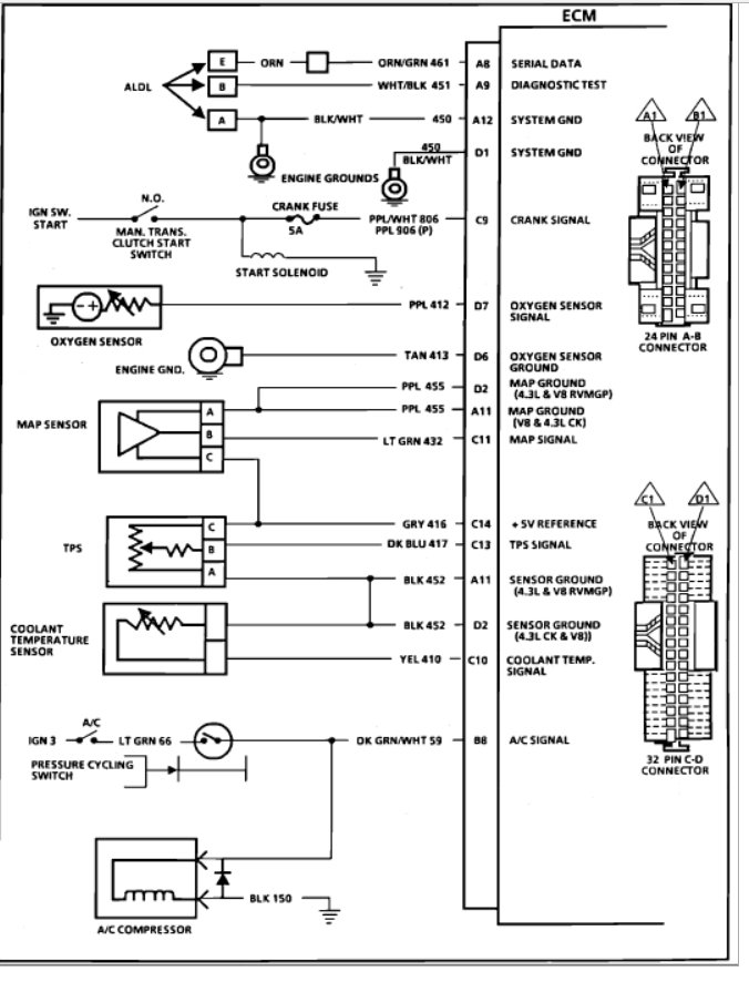
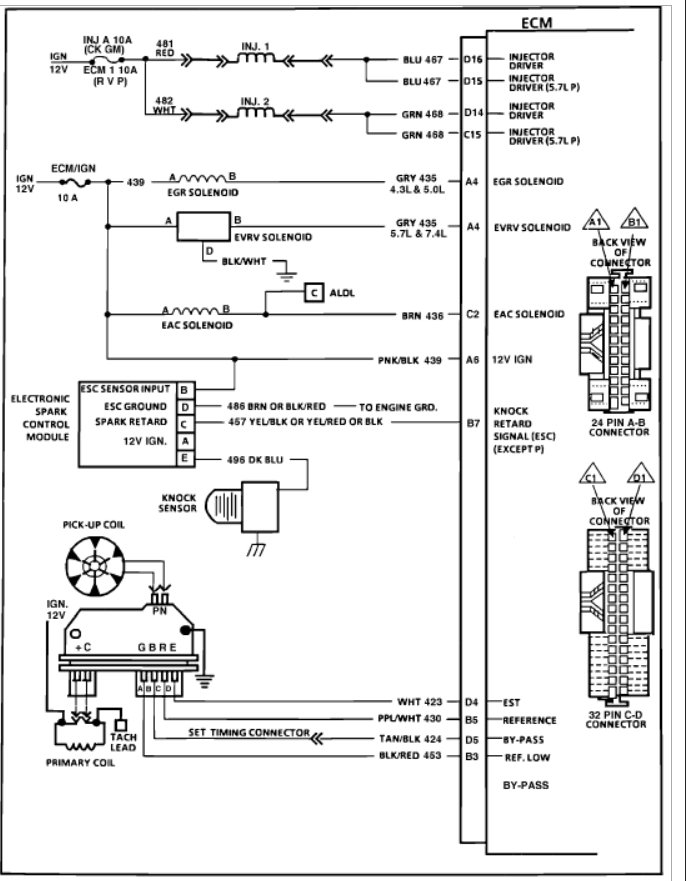
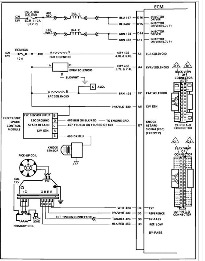
Flood mode voltage would be five volts meaning maxed on that circuit meaning the TPS is not doing the proper resistance potentiometer it should be? Or do I have it backwards (maybe cause I work on Fords). Here is a better diagram the other one I attached through the site did not show up right:

so C13 blue wire should be power to tps, five volts, and the black wire should be the changed voltage so at closed throttle it would be about one volt back once it goes through the coolant temperature sensor that alters a bit too?

How does this go, thanks for any help here and for the help you have shown, it sound's like a possible bad TPS.

I have tried to put it in limp mode before by disconnecting the TPS plug on the other side of the TBi opposite of the linkage and still no fire from injectors, but I think I had disconnected the MAP sensor at the same time but I do not think it should have had bearing on the injectors spraying.

Maybe I need to check the ignition module once more.
Was this
answer
helpful?
Yes
No
+2
Friday, February 12th, 2021 AT 11:38 AM (Merged)
Tiny
BMRFIXIT
  • MECHANIC
  • 19,053 POSTS
If you can use a scan tool it will be a plus TPS at the throttle body flood mode will not allow injector to open unplug the injector and check it for pulse.
I have seen it where the metal round that the air cleaner sits on cuts the injector wires you may wants to check that too.
If wire good and TPS
far to do it but check the coolant sensor too.
If all okay you may be dealing with a bad ECM.

(Flood five volts yes or over three)
Was this
answer
helpful?
Yes
No
+4
Friday, February 12th, 2021 AT 11:38 AM (Merged)
Tiny
BRADSURFING
  • MEMBER
  • 5 POSTS
Thanks for all the help. Just got back to it since I have been off-on this for a friend.

Checked TPS voltage at the ECU pins and at idle it is a round five volts and it goes up to 4.5 or 4.8. I cannot remember when I pushed on the throttle pedal so I know TPS is good.

Swapped the ECU's and did not do it, possibly wrong ECU.
Going to get the old ECU re-flashed either tonight or tomorrow night (no charge, good to know old employees. :)

i did test the old ignition module and it had a bad reference signal (the last test on the diagnostic machine).
Tested the newer one and it passed all tests.

Also, checked the ohms for the pickup coil and it is where it should be (800-1300 ohms not magnified).

Spin the shaft on the distributor manually, set to volt AC and it is where it should be (.2 to.7 volt ac).

So the new distributor setup is good and not causing the ECU to cutout the grounding part of the fuel injector circuit.

Anything else you think might be the culprit? I have pretty much covered everything I think.

Is there a wire that comes off the fuel pump to the ECU that tells the ECU the fuel pump is on and/or primed? I have not checked but I did have to repair the ground wire for the fuel pump (it works fine just fixed the connector on top the tank, soldered it up then taped).
Was this
answer
helpful?
Yes
No
Friday, February 12th, 2021 AT 11:38 AM (Merged)
Tiny
BMRFIXIT
  • MECHANIC
  • 19,053 POSTS
All i add is check the wiring.
check for battery power at the injectors with key on and also check the wiring back to the ECM.
let me know.


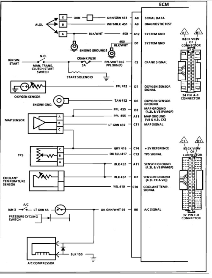
https://www.2carpros.com/forum/automotive_pictures/99387_injector_1.jpg

Was this
answer
helpful?
Yes
No
+13
Friday, February 12th, 2021 AT 11:38 AM (Merged)
Tiny
BRADSURFING
  • MEMBER
  • 5 POSTS
I did this a while ago, probably did not catch it due to all the information I gave.
It is fine it gets power (oh that diagram where it has D4 for injector should be D14, because d4 is really for ignition module) it is a typo on Chilton's behalf (where Autozone gets the diagram).

When I replaced the ECM the truck started! Thanks for all of your help this site rocks!
Was this
answer
helpful?
Yes
No
+1
Friday, February 12th, 2021 AT 11:38 AM (Merged)
Tiny
STRTRCR405
  • MEMBER
  • 1 POST
Went through all the steps you listed and then some, still no luck with my 1988 c1500, after a frustrating day of messing with it a buddy comes over taps on the injector a couple times and what do you know spraying like a champ and it starts right up! Might be worth a shot. Good luck.
Was this
answer
helpful?
Yes
No
+5
Friday, February 12th, 2021 AT 11:38 AM (Merged)
Tiny
LONGO82
  • MEMBER
  • 1 POST
I am having similar problems my truck is on the side of the road need to get it off have fuel going through the line pump kicks on and all nothing coming out of the injectors. However, I was driving it pretty hard and then it just shut off. I do not know if the process is the same as yours or not. If I disconnect the TPS will my Injectors fire?
Was this
answer
helpful?
Yes
No
Friday, February 12th, 2021 AT 11:38 AM (Merged)
Tiny
CARADIODOC
  • MECHANIC
  • 34,454 POSTS
In particular, the observation about tapping on the injectors does not sound right. There are two of them, and failure of one would be rare. To have both stop working at the same time is not very likely. A better suspect is spread terminals in the connector, but that usually causes intermittent operation of just one of the injectors. Tapping on that connector could overcome the bad connection and start that injector working, for a while.

You need to check for spark first, before you go looking for the hard stuff. The "clear flood" mode had better not prevent spark from occurring, as that would just make the problem worse. There was some confusion there to. The throttle position sensor on almost every engine has a 5.0-volt feed wire and a ground wire that will actually have 0.2 volts on it. The TPS has mechanical stops inside it that, for the sake of explaining theory, limits its range of travel on the signal wire from 0.5 volts to 4.5 volts. It is physically impossible for the signal voltage to go outside that range unless there is a break in a wire or a broken connection inside the sensor. Those wiring defects will send the signal voltage to 0.0 volts or 5.0 volts, and that is what the engine computer needs to see to set a diagnostic fault code. In actual practice, you may find the range to go from, oh, 0.38 volts to perhaps 4.2 volts. No two sensors are ever exactly the same. The point is you must never see 0.0 or 5.0 volts on the signal wire.

Also, understand that disconnecting the TPS may not prove anything. The open circuit on the signal wire will force an intentional 5.0 volts which is intended to set a fault code, and that code tells the computer to stop basing any fuel metering or other decisions on those readings. The TPS actually has the least say in fuel metering than any of the sensors. Also, nothing related to the TPS will cause loss of spark.

It is important to check for spark when you have no injector pulses. Too many people get hung up on the first thing they find missing, and neglect to see all the other related symptoms. About ninety five percent of crank/no-starts are the result of no spark and no injector pulses. The other five percent are caused by loss of spark, or loss of injector pulses, or a non-running fuel pump.

The coolant temperature sensor has absolutely nothing to do with the TPS or with modifying the TPS's signal voltage, except that multiple sensors share a common ground wire.

The place to start the diagnosis is always to first read and record the diagnostic fault codes. You can only do that yourself on Chrysler products, or on GM products older than 1996 models. It is possible to read them on 1995 and older Fords too, but it is a miserable procedure and takes a long time. For 1996 and newer GM's, you need a scanner or a simple code reader. Those fault codes may tell you the circuit or system that needs to be diagnosed, and for this problem, that is most often the crankshaft position sensor circuit or the camshaft position sensor circuit.
Was this
answer
helpful?
Yes
No
+3
Friday, February 12th, 2021 AT 11:38 AM (Merged)

Please login or register to post a reply.