Erratic idle with codes 22, 34, 35 and 45

Tiny
ETERNALARIANNE
  • MEMBER
  • 1987 CHEVROLET CELEBRITY
  • 2.8L
  • 6 CYL
  • 2WD
  • AUTOMATIC
  • 200,210 MILES
I was gifted the vehicle listed above Wagon that sat for 5 years. I changed out the fuel pump and sending unit, as well as the fuel lines and filter. I also did a full tune up with spark plugs, wires, and PCV valve.

It wouldn't stay running due to losing fuel pressure. Troubleshooting showed it was a leaking injector, so I replaced all 6 of them and now it runs. But the idle is up and down and check engine light comes on and off. It will rev up fine when you press the accelerator, just the idle is up and down.

I plugged a code scanner into it and its throwing four codes: 22, 34, 35, and 45. I swapped out the Idle Air Control Valve and the Mass AIrflow Sensor, but still idling up and down and throwing the same four codes.

Any idea what could cause those four codes together?
Saturday, January 2nd, 2021 AT 1:45 PM

47 Replies

Tiny
CARADIODOC
  • MECHANIC
  • 34,461 POSTS
22 - TPS sensor signal voltage low
34 - Map sensor signal out of range, low
35 - Idle air control sensor circuit fault
45 - Oxygen sensor rich exhaust

Most sensors, the first two in this list in this case, are fed with ground and 5.0 volts from the Engine Computer, then they develop a signal voltage between those two voltages. There's mechanical stops inside the throttle position sensor that limit the range of its signal voltage to roughly 0.5 to 4.5 volts. Only a circuit defect can let the signal voltage go outside that range. Doing so is what the computer sees to detect that problem, and set the appropriate diagnostic fault code. I would concentrate on the first two fault codes as they're pretty easy to diagnose.

Code 35 is misleading. That part is the "idle air control motor", not sensor. You may have inadvertently set that code if the ignition switch was turned on while that motor was disconnected.

To set code 45 requires a properly-working oxygen sensor. The Engine Computer likely reverted to a back-up strategy once the first two codes were set. They can't let the system run lean in that back-up mode as that would lead to stumbling and hesitations. When running too rich, engine performance will still feel acceptable.

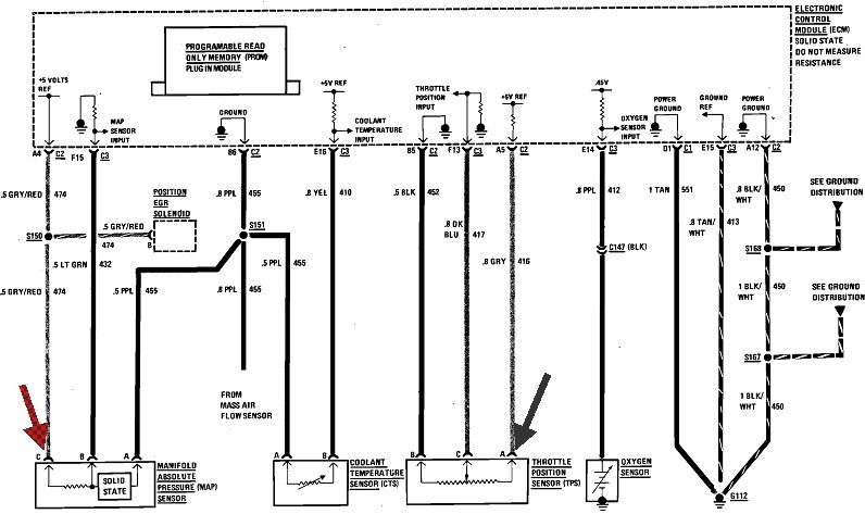
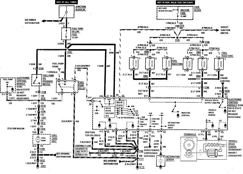
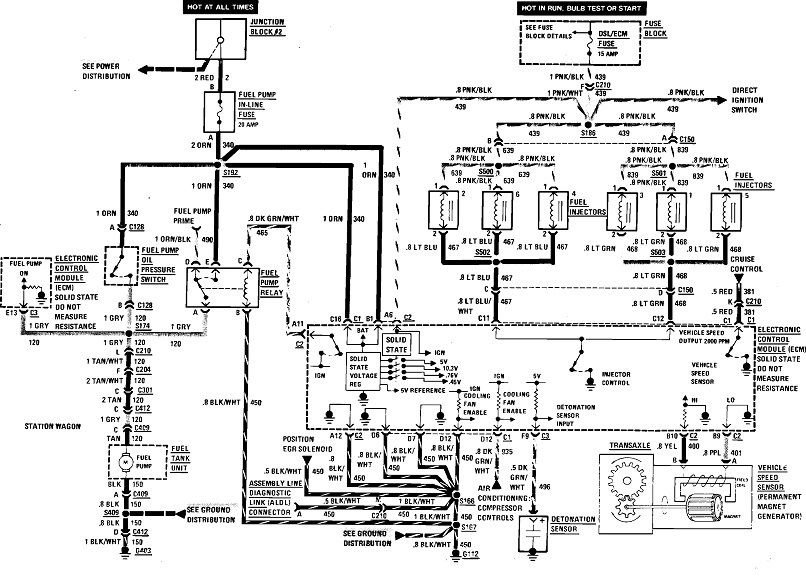
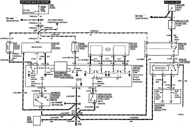
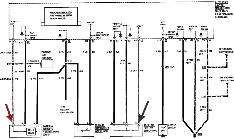
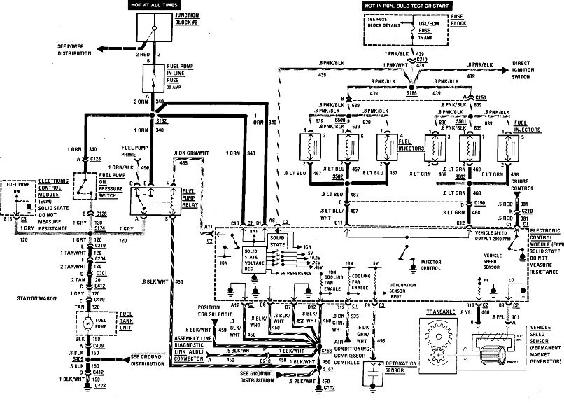
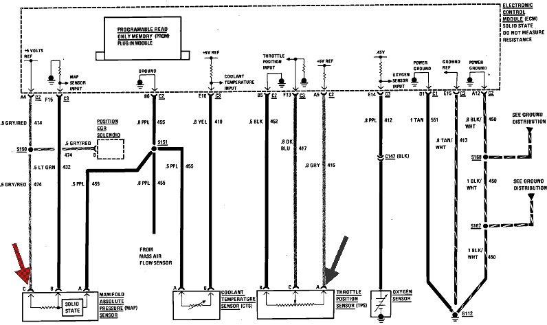
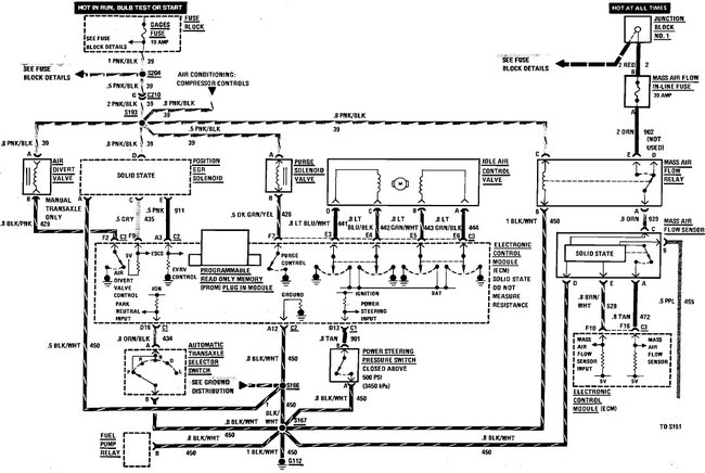
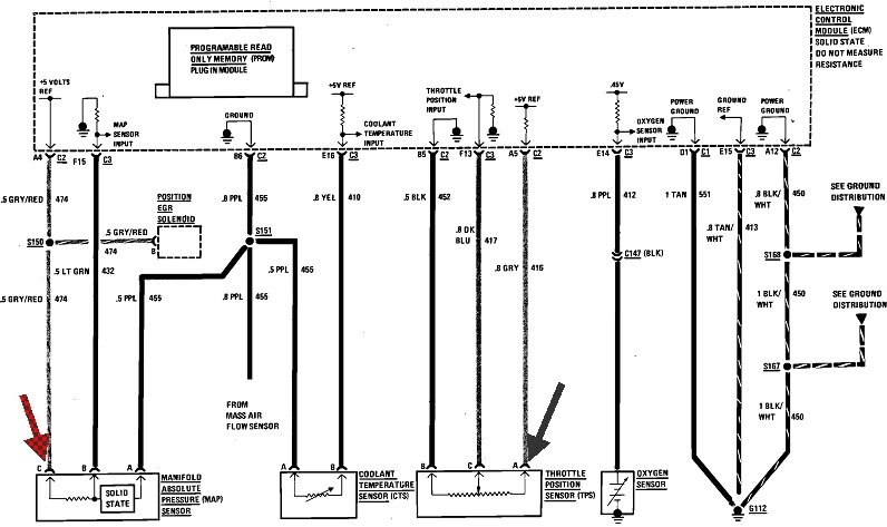
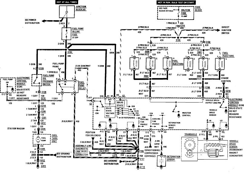
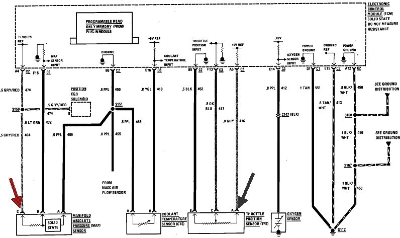
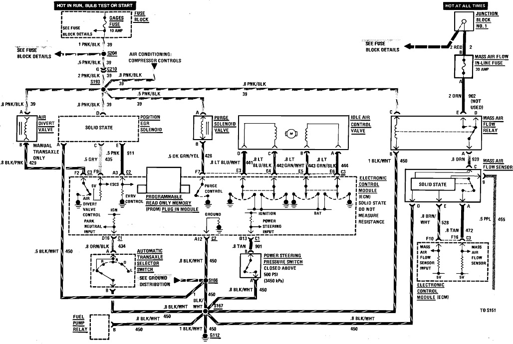
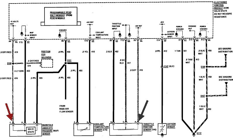
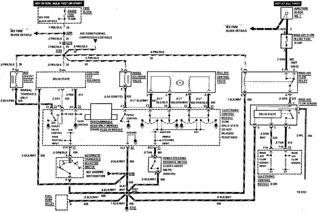
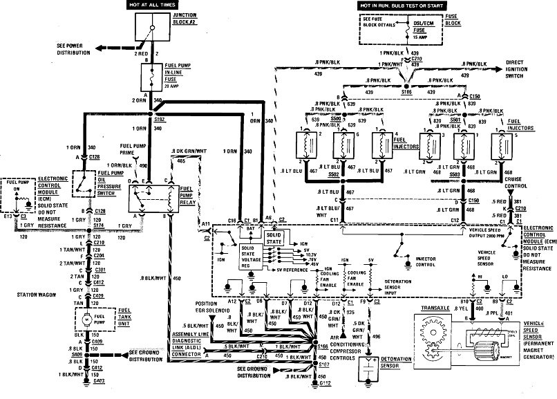
These three diagrams cover most of your engine controls. If you have trouble seeing them, I can cut them into pieces that I can enlarge for you. In particular, look at the two arrows I added in the second diagram. The red arrow is pointing to the 5.0-volt supply to the MAP sensor, and the gray arrow is pointing to the 5.0-volt supply to the TPS. Normally they use just one wire to supply multiple sensors, so when you're getting multiple "low voltage" fault codes, it's related to that one wire. Here they're using a separate wire for each sensor, but they still all originate from a single regulator circuit inside the computer. My suspicion is you're going to find one of these wires is shorted to ground, or both of them are open, meaning they have a break in them.

The TPS is the easiest to get to. It's on the side of the throttle body. To be valid and accurate, these readings have to be taken with the sensors plugged in. You can stick the meter's probe through the rubber seal around the wires.

If you need help with using a digital voltmeter, start with this article:

https://www.2carpros.com/articles/how-to-use-a-voltmeter

They're using one here with an "auto-ranging" feature. You can find a perfectly fine meter at Harbor Freight Tools for around $7.00, or at Walmart or any hardware store. I can help you with setting it up, if necessary.

Let me know what you find on these two wires.
Was this
answer
helpful?
Yes
No
Saturday, January 2nd, 2021 AT 3:28 PM
Tiny
ETERNALARIANNE
  • MEMBER
  • 226 POSTS
So for the first two I should be looking for wiring problems on those two sensors?

Could the last one could be related to the fact that the catalytic converter has been removed from this car (I see a straight pipe installed in its place)?
Was this
answer
helpful?
Yes
No
Saturday, January 2nd, 2021 AT 3:33 PM
Tiny
CARADIODOC
  • MECHANIC
  • 34,461 POSTS
Nope. Catalytic converters were first monitored for their efficiency with a second oxygen sensor after it on all '96 models. Those are referred to as having the "OBD2, (on-board diagnostics version 2) emissions system.

The front oxygen sensor switches between too rich and too lean about two times per second. Staying in one state too long is how the computer tries to make adjustments, and/or sets a fault code. In addition, on OBD2 vehicles, if the catalytic converter is working properly, the rear O2 sensor will switch between rich and lean perhaps once every minute or two. As the converter looses its efficiency, less change in the composition of the exhaust gas takes place inside it, so what comes out starts to look like what went in. The rear O2 sensor will start to switch faster and faster until eventually it matches that of the front sensor. By that time the computer has seen the increased switching rate and set the fault code for "converter efficiency", and turned on the Check Engine light.

Reread my first reply if you haven't already. I added to it, possibly after you read it the first time.
Was this
answer
helpful?
Yes
No
Saturday, January 2nd, 2021 AT 4:11 PM
Tiny
ETERNALARIANNE
  • MEMBER
  • 226 POSTS
Okay, I’ll see what I can find and get back to you. My neighbor has been helping me with this since he has way more tools than me, I’ll see if he has the voltmeter.

Also, I plan on using this a “utility” vehicle, not a daily driver. Would there be any harm in driving it like this until I can get this all figured out?
Was this
answer
helpful?
Yes
No
Saturday, January 2nd, 2021 AT 4:24 PM
Tiny
CARADIODOC
  • MECHANIC
  • 34,461 POSTS
Probably not. On 1995 and older models, gutting the catalytic converter only makes for more air pollution. Unless the catalyst melted from being overheated due to a spark-related misfire, or it was plugged from using leaded gas, removing the innards won't solve any engine running problem, but it also won't be detected by the Engine Computer. It's still the front oxygen sensor that monitors the exhaust gas, and it's by its signal voltages that the computer makes fine-tuning adjustments to the fuel/air mixture.

The initial fuel metering calculations on Chrysler products are base on readings from the MAP sensor. That measures intake manifold vacuum, meaning load on the engine. All other manufacturers need a mass air flow sensor to measure the weight of the incoming air, then the computer calculates the right amount of fuel to go with it after factoring in other sensor data, mainly temperature sensors. The throttle position sensor actually has about the least impact on those fuel calculations.

There were a few GM models that didn't use a mass air flow sensor. When it is used but fails or sets a fault code, most Engine Computers have a backup strategy that defaults to using the MAP sensor for fuel metering calculations. The engine might not run as well as normal, but it will run.
Was this
answer
helpful?
Yes
No
Saturday, January 2nd, 2021 AT 4:54 PM
Tiny
ETERNALARIANNE
  • MEMBER
  • 226 POSTS
Okay, weird thing just happened. On a hunch I unhooked the battery to clear the ECM. Cranked it up and after an initial hesitation (I had to rev it a bit to get it going) it settled down to a steady idle and ran fine for 15 minutes.

The exhaust is white and still smells of gas/oil but no check engine light at all. I don’t know if it just because this car is old and over 200,000 miles with no catalytic converter or if something is still wrong, but it’s better than it was yesterday.
Was this
answer
helpful?
Yes
No
Sunday, January 3rd, 2021 AT 7:03 AM
Tiny
CARADIODOC
  • MECHANIC
  • 34,461 POSTS
I don't like the white smoke unless that's just condensation burning off. Please keep me updated on your progress.
Was this
answer
helpful?
Yes
No
Sunday, January 3rd, 2021 AT 2:20 PM
Tiny
ETERNALARIANNE
  • MEMBER
  • 226 POSTS
Okay. Update: I’ve been cranking it and letting it run 5-10 minutes every day (can’t drive it until I get insurance on it). The white smoke comes and goes, mainly after first cranking and then if I rev it up. Exhaust still smells of gas/oil.

Today the check engine light came on again for a few seconds then went away, this time giving a single code: 35.
Was this
answer
helpful?
Yes
No
Tuesday, January 5th, 2021 AT 3:47 PM
Tiny
CARADIODOC
  • MECHANIC
  • 34,461 POSTS
Watch the coolant level in the reservoir. If the white smoke is due to burning coolant, the level will go down in the reservoir.
Was this
answer
helpful?
Yes
No
Tuesday, January 5th, 2021 AT 4:00 PM
Tiny
ETERNALARIANNE
  • MEMBER
  • 226 POSTS
I’ve read that white smoke can be coolant. I’ll keep an eye on the coolant levels, what about the code 35 coming back?
Was this
answer
helpful?
Yes
No
Tuesday, January 5th, 2021 AT 4:11 PM
Tiny
CARADIODOC
  • MECHANIC
  • 34,461 POSTS
If the Engine Computer is able to adjust idle speed, especially right after start-up, the system is working at that time. Then the best suspect would be an intermittent failure, typically due to loose or corroded terminals in the connector. If there was a solid, or permanent failure, such as a cut wire, the computer would never be able to adjust idle speed. That type of defect would be detected the instant the ignition switch is turned on, and the Check Engine light would turn on right away.

If you erase the fault codes, then they don't come back right away, it's an intermittent problem. That's where you look for something that is able to "fix itself" and work at times.

Probably the last suspect would be the idle speed motor itself. They have four electromagnetic coils of wire inside, and those wires are pretty substantial and not prone to breaking.

The system can be tested with a scanner, under the "IAC Test" or "idle speed test". That allows you to command the computer to raise engine speed to as much as 2,000 rpm in 100-rpm increments. If engine speed responds accordingly, the system is working.

Here's GM's diagnostic steps for code 35:

CIRCUIT DESCRIPTION
Code 35 will set when the closed throttle engine speed is 300 rpm above or below the desired (commanded) idle speed for 50 seconds. Review the "Description and Operation" of the Idle Air Control (IAC) Valve operation in "Idle Speed / Throttle Control - Electronic"

TEST DESCRIPTION
Numbers below refer to circled numbers on the diagnostic chart.

1. The Tech 1 rpm control mode is used to extend and retract the IAC valve. The valve should move smoothly within the specified range. If the idle speed is commanded (IAC extended) too low (below 700 rpm), the engine may stall. This may be normal and would not indicate a problem. Retracting the IAC beyond its controlled range (above 1500 rpm) will cause a delay before the rpm's start dropping. This too is normal.

2. This test uses the Tech 1 to command the IAC controlled idle speed. The Electronic Control Solenoid (ECM) issues commands to obtain commended idle speed. The node lights each should flash red and green to indicate a good circuit as the ECM issues commands. While the sequence of color is not important if either light is "OFF" or does not flash red and green, check the circuits for faults, beginning with poor terminal contacts.

DIAGNOSTIC AIDS
A slow, unstable, or fast idle may be caused by a non-IAC system problem that cannot be overcome by the IAC valve. Out of control range IAC "Scan" tool counts will be above 60 if idle is too low, and zero counts if idle is too high. If idle speed is above 600-700 rpm in drive with an A/T, locate and correct vacuum leak. If rpm is below specifications, check for foreign material around throttle plates. Refer to Fuel Delivery and Air Induction / Throttle Body.

The following checks should be made to repair a non-IAC system problem:

Vacuum Leak (High Idle)
If idle is too high, Stop the engine. Fully extend (low) IAC with tester. Start engine. If idle speed is above 800 rpm, locate and correct vacuum leak including PCV system. Also check for binding of throttle blade or linkage.

System Too Lean (High Air/Fuel Ratio)
The idle speed may be too high or too low. Engine speed may vary up and down and disconnecting the IAC valve does not help. Code 44 may be set. "Scan" Oxygen (O2) voltage will be less than 300 mV (0.3 volt). Check for low regulated fuel pressure, water in the fuel or a restricted injector.

System Too Rich (Low Air/Fuel Ratio)
The idle speed will be too low. "Scan" tool IAC counts will usually be above 80. System is obviously rich and may exhibit black smoke in exhaust. "Scan" tool O2 voltage will be fixed above 800 mV (.8 volt). Check for high fuel pressure, leaking or sticking, injector. Silicone contaminated O2 sensors "Scan" voltage will be slow to respond.

Throttle Body
Remove IAC valve and inspect bore for foreign material.

IAC Valve Electrical Connections
IAC valve connections should be carefully checked for proper contact.

PCV Valve
An incorrect or faulty Positive Crankcase Ventilation (PCV) valve may result in an incorrect idle speed.

A/C compressor or relay failure
See C-Charts Component Testing / Chart C-10A if the A/C control relay drive circuit is shorted to ground or if the relay is faulty, an idle problem may exist. See: A L L Diagnostic Trouble Codes ( DTC ) > Related Tests, Information and Procedures > Chart C-10A A/C Clutch Control

If intermittent poor driveability or idle symptoms are resolved by disconnecting the IAC, carefully recheck connections, valve terminal resistance, or replace IAC.

Refer to Diagnosis by Symptom / Rough Idle or Stalling. See: Computers and Control Systems > Symptom Related Diagnostic Procedures > Rough, Unstable, or Incorrect Idle, Stalling
Was this
answer
helpful?
Yes
No
Tuesday, January 5th, 2021 AT 5:14 PM
Tiny
ETERNALARIANNE
  • MEMBER
  • 226 POSTS
Just a question, since the issue only happens when it’s idling but it runs fine when I’ve got my foot on the gas a little bit, would it hurt if I adjusted the idle screw to make it idle higher by default? I know that would burn more gas but it if will make it idle better it’s okay. This isn’t a daily driver, just a utility vehicle.
Was this
answer
helpful?
Yes
No
Monday, January 11th, 2021 AT 4:26 PM
Tiny
CARADIODOC
  • MECHANIC
  • 34,461 POSTS
There is no base idle adjusting screw. On fuel-injected engines, idle speed is controlled by the Engine Computer. There were some models that had a screw, but those were set at the factory, then staked in place so they couldn't move. Tampering with those usually introduced more problems, often with an elusive solution unless the mechanic was told someone played with that screw.

There's a few things that should be clarified. First, if idle speed is changing, whether as expected, or improperly, it has to be due to a vacuum leak or it's responding to the computer's commands, and those are in response to its analysis of sensor data. Second, the idle air control system only operates at idle. It is not involved with engine performance any time your foot is on the accelerator pedal.

It's hard to tell the difference between a vacuum leak causing increased idle speed, and the computer commanding it unless you have a scanner to look at that live data. The idle air control motor will be displayed as being at one of the "steps" from "0" to "256". With each step, the armature in the IAC motor rotates slightly, and it is connected to a threaded shaft that extends or retracts a pintle valve. As that valve retracts, it exposes more of an air passage around the throttle blade. That lets more air into the engine. At the same time, the computer increases the length of time it pulses the injectors open, giving it more fuel to go with that air.

You have to compare the idle step number with what actual idle speed is. A typical step number for a properly-running GM or Chrysler engine is around step 32. If you find idle speed is too high, along with an unusually-high step number, the computer is requesting that higher speed in response to something. In very unusual circumstances that could be due to readings from the throttle position sensor, but it's much more influenced by the readings from temperature sensors.

If you find idle speed is too high and the idle step is real low, as in 20 or less, the computer sees engine speed is too high and is trying to bring it down, but without success. This is where a vacuum leak becomes the best suspect.

Two-digit diagnostic fault codes are relatively primitive and aren't as informative as on '96 and newer models. In this case, code 35 points to a circuit defect, suggesting wires and connector terminals. It's common for those to have intermittent problems. While the problem can show up and clear up any time, once the fault is detected, even for an instant, the code stays in memory until it is erased. A circuit defect will prevent the IAC motor from rotating, so any rpm change would have to be caused by outside variables, such as vacuum leaks.

A different problem can occur when that air passage around the throttle blade becomes plugged with carbon. The computer sees the low idle speed, and in response, opens the IAC a little and increases injector "pulse width" to increase fuel. With the air passage blocked, no increase in engine speed will result, so the computer keeps adding more fuel and it opens the IAC even more. Eventually the computer figures out engine speed isn't responding as expected, so it will set a fault code for "IAC performance". That's different from a "circuit fault". Air passages blocked with carbon has become much less common for many years due to the better additives in gas today.

Chrysler never needed a mass air flow sensor, so this doesn't apply to them. Almost all other brands use a mass air flow sensor for their main fuel metering calculation. It is extremely important there is no leak in the fresh air tube between the sensor and the throttle body assembly. A leak will allow air into the engine that didn't get measured, so the computer won't calculate the proper amount of fuel to go with it. To make a problem even more confusing, a loose hose clamp, or some other leak can open up more when the engine rocks between accelerating and coasting, or between "drive" and "reverse". Always inspect that tube and correct any leaks.

You have to rethink your comment about using more fuel if an idle screw is adjusted. That might apply to older cars with carburetors, but here you're only adjusting air volume. The IAC system is actually nothing more than a carefully-controlled vacuum leak. That alone will increase engine speed, just like any other vacuum leak would do, but the mixture will be excessively-lean. The oxygen sensor will report the lean condition, then the computer will have another variable to add to the confusion.
Was this
answer
helpful?
Yes
No
Monday, January 11th, 2021 AT 5:40 PM
Tiny
ETERNALARIANNE
  • MEMBER
  • 226 POSTS
The reason I asked is there is an adjuster screw on the throttle body that adjusts the throttle level when it’s idling (at least that’s what it sounds like to me). I adjusted it some and it did make it idle higher but I wasn’t sure if I adjusted it more it would make any difference.

I understand there is an underlying intermittent issue with the idle, but I don’t have the tools required to do the thorough diagnostics you are mentioning - all I have is a basic code scanner and hand tools. I just want to get this car running at acceptable rates to drive it occasionally as a utility vehicle. But I also don’t want it to shut off on me when I stop at a red light or slow down in traffic. Thanks for all the help, I do really appreciate it.
Was this
answer
helpful?
Yes
No
Monday, January 11th, 2021 AT 5:50 PM
Tiny
CARADIODOC
  • MECHANIC
  • 34,461 POSTS
Please keep me updated on your progress.
Was this
answer
helpful?
Yes
No
Monday, January 11th, 2021 AT 7:27 PM
Tiny
ETERNALARIANNE
  • MEMBER
  • 226 POSTS
I took the IAC motor out to clean it and it literally fell apart. I guess that’s what I get for buying the cheap no-name one. I bought the one at the parts store and put it in and now runs fine! Thanks
Was this
answer
helpful?
Yes
No
Sunday, January 24th, 2021 AT 12:29 PM
Tiny
CARADIODOC
  • MECHANIC
  • 34,461 POSTS
Dandy. Happy to hear you got it running better. Be aware those no-name parts are usually built by a single manufacturer, then some are sold to aftermarket companies, and they rebrand them with their own name. Also, many times aftermarket companies develop upgraded parts to solve design flaws or weaknesses in original parts.
Was this
answer
helpful?
Yes
No
Sunday, January 24th, 2021 AT 8:11 PM
Tiny
ETERNALARIANNE
  • MEMBER
  • 226 POSTS
So I was driving it yesterday and it drove fine but as I got close to home the idle got a little rough and check engine light was on again. I plugged in the scanner when I got home and it was a single code: 45.

Should I replace the O2 sensor? Why would the idle be rough again with only code 45?
Was this
answer
helpful?
Yes
No
Monday, January 25th, 2021 AT 1:14 PM
Tiny
CARADIODOC
  • MECHANIC
  • 34,461 POSTS
1996 and newer models have three-digit diagnostic fault codes that get real specific, and the computer can tell which cylinder is misfiring. On older models, misfires can't be detected, but you can feel them. Only the results of the misfire might set a fault code. In this case you have a properly-working oxygen sensor that is reporting a rich condition.

Spark-related misfires usually set a fault code for running too lean because the oxygen sensor detects the unburned oxygen in the exhaust, while you smell the unburned gas at the tail pipe. To set a fault code for a rich condition, the computer is actually detecting a failure to switch to a lean state about twice per second, which is what is normal.

You need to look for things that could introduce too much fuel to go with the volume of incoming air. Fuel pressure that's too high could be caused by a blocked fuel return line to the gas tank. GM had a big problem with leaking fuel pressure regulators on some of their truck engines. The gas leaked into the vacuum hose, then went right into the engine. That's less common on car engines.

Look for a cracked vacuum hose going to the MAP sensor. That would cause a vacuum leak and high or erratic idle speed, and it would falsely tell the computer the engine is under load, thus needing more fuel. Starving for just a little fuel will cause hesitation and stumbling problems right away. A little too much fuel won't be noticed in engine performance. It takes a considerable amount of too much fuel before you see it as misfires and fault codes.
Was this
answer
helpful?
Yes
No
Monday, January 25th, 2021 AT 9:14 PM
Tiny
ETERNALARIANNE
  • MEMBER
  • 226 POSTS
I haven’t had a chance to check the vacuum lines yet due to rain, but now it’s having more issues.

I drove it to the dump a few miles up the road and it drive fine. On the way back it shut off on me every time I stopped, and then again when I was turning into my neighborhood. It would crank right back up and go, no check engine light or anything.

Then when I finally got home and was pulling into my driveway it threw the oil light for a second then went away. I checked the oil it was fine, not low or anything. It was all weird. The idle is also surging again, even though it’s got a new IAC motor.
Was this
answer
helpful?
Yes
No
Friday, January 29th, 2021 AT 10:52 AM

Please login or register to post a reply.