Identify part

Tiny
MARKPERKINS
  • MEMBER
  • 1996 GMC SIERRA
  • 4.7L
  • V6
  • TURBO
  • 2WD
  • AUTOMATIC
  • 300,000 MILES
Need to how to install it. If this hose is on the side it's supposed to be on, and where the other side of this hose is supposed to go? I know where its sensor plug is coming off the wire harness and where one of the sides of it plugs in under the carburetor. When I bought the truck the hose hanging off of this had its end melted off.
Any help would be appreciated.
Thank you.
Sunday, January 26th, 2020 AT 10:37 PM

12 Replies

Tiny
ASEMASTER6371
  • MECHANIC
  • 52,796 POSTS
Good morning,

Can I have the complete VIN number of the truck?

Roy
Was this
answer
helpful?
Yes
No
Monday, January 27th, 2020 AT 1:45 AM
Tiny
MARKPERKINS
  • MEMBER
  • 7 POSTS
1GTEC14W3TZ528293
1996 GMC C1500 Serria.
Was this
answer
helpful?
Yes
No
Monday, January 27th, 2020 AT 5:37 PM
Tiny
ASEMASTER6371
  • MECHANIC
  • 52,796 POSTS
Thank you.

Is there a part number on that solenoid? It looks like nd EGR solenoid but I want to be sure.

Roy
Was this
answer
helpful?
Yes
No
Tuesday, January 28th, 2020 AT 3:50 AM
Tiny
MARKPERKINS
  • MEMBER
  • 7 POSTS
Fasco 12555829.
Was this
answer
helpful?
Yes
No
Tuesday, January 28th, 2020 AT 6:34 AM
Tiny
ASEMASTER6371
  • MECHANIC
  • 52,796 POSTS
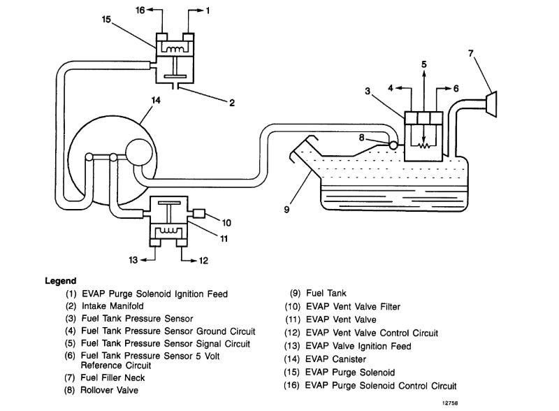
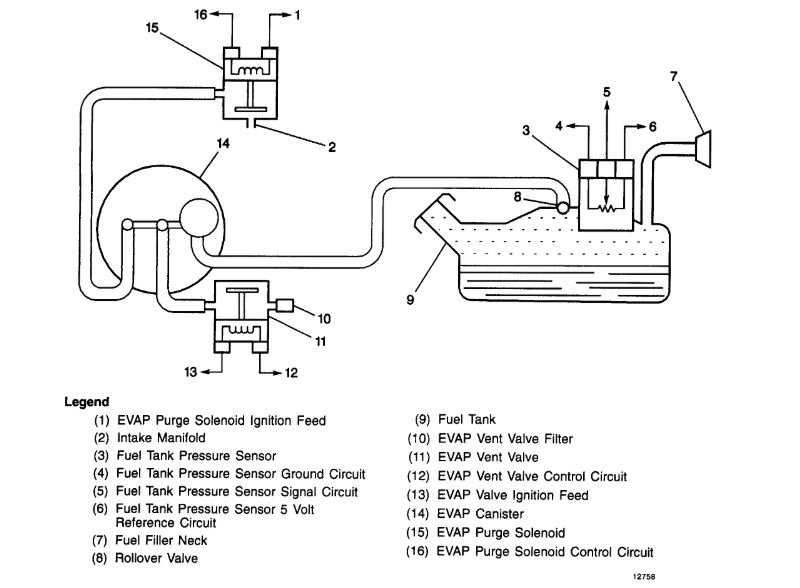
This is a purge solenoid for the evap system. It does not belong to your truck and engine.

Where did you get this from and what is not working?

Roy
Was this
answer
helpful?
Yes
No
Wednesday, January 29th, 2020 AT 3:37 AM
Tiny
MARKPERKINS
  • MEMBER
  • 7 POSTS
What evap system does belong in my truck?
Was this
answer
helpful?
Yes
No
Saturday, February 1st, 2020 AT 10:15 AM
Tiny
ASEMASTER6371
  • MECHANIC
  • 52,796 POSTS
All vehicles starting in 1996 have the evap system.

Roy
Was this
answer
helpful?
Yes
No
Saturday, February 1st, 2020 AT 11:46 AM
Tiny
MARKPERKINS
  • MEMBER
  • 7 POSTS
Can you tell me the type of evap solenoid I need or show me a picture of one?
This one was on my truck when I bought it and it was running for almost a month before the truck stopped.
Was this
answer
helpful?
Yes
No
Saturday, February 1st, 2020 AT 1:53 PM
Tiny
ASEMASTER6371
  • MECHANIC
  • 52,796 POSTS
Okay, first, this has no effect on the truck not running.

Second, that is not the correct valve for the system. I do not know who gave it to you but it is not for your truck.

If it were missing or defective, you would have a check engine light on and would have a code.

Can you please give me the circumstances for it not starting?

https://www.2carpros.com/articles/car-cranks-but-wont-start

Roy
Was this
answer
helpful?
Yes
No
Saturday, February 1st, 2020 AT 2:15 PM
Tiny
MARKPERKINS
  • MEMBER
  • 7 POSTS
The part that you sent the images of is not the part that I'm asking about. The part that I sent you a picture of at the beginning of this conversation was attached 2 the part that you sent me an image of. I am told it is the purge valve canister.
Was this
answer
helpful?
Yes
No
Saturday, February 1st, 2020 AT 3:52 PM
Tiny
MARKPERKINS
  • MEMBER
  • 7 POSTS
This is a video:
Was this
answer
helpful?
Yes
No
Saturday, February 1st, 2020 AT 3:56 PM
Tiny
ASEMASTER6371
  • MECHANIC
  • 52,796 POSTS
Okay, I referenced the part number you gave me and it came back as a purge valve for the EVAP system. It has no connection to starting the truck at all.

I sent you a picture of the actual purge valve. It looks nothing like what you have sent me in the picture.

Can you please give me the circumstances for it not starting?

Roy
Was this
answer
helpful?
Yes
No
Saturday, February 1st, 2020 AT 4:07 PM

Please login or register to post a reply.