Engine not starting

Tiny
ROBERT HAZARD
  • MEMBER
  • 1991 CHEVROLET SUBURBAN
  • 5.7L
  • V8
  • TURBO
  • 2WD
  • AUTOMATIC
  • 230,000 MILES
I was told by 2CarPros I needed a new fuel pump I put one in and it was working fine for twenty four hours. Now it is doing the same thing again. What do you think? Will not start all the time have to spray starter fuel in the carburetor to make it start? What do you think could be wrong?
Wednesday, October 11th, 2017 AT 3:30 PM

12 Replies

Tiny
FREEMBA
  • MECHANIC
  • 1,152 POSTS
If your truck has a mechanical fuel pump, you must perform three tests to determine if it is working properly, they are:

The Volume test - disconnect the fuel line from the carburetor. Put the disconnected end of the line into a container (to catch the pint or so of fuel that will run out during the test). Disable the ignition so that the vehicle will not start during the test (disconnect the battery terminal of the distributor). Next, spin the engine over for about twenty to thirty seconds to see if it delivers about a pint or more of fuel. If so, the pump is working properly and there is no need to run the other test.

The fuel pump pressure test - (if the pump fails the first test) Connect a pressure gauge to the disconnected fuel line (disconnected from the carburetor). You may have to hold it in the disconnected line just to be sure that it doesn't come out. I use a vacuum gauge which also reads pressure (relatively inexpensive). Have a trustworthy partner to spin the engine over for about ten to fifteen seconds, note the pressure reading. It should generally be between 4 - 10 psi. If so, move on to the next test.
If not, disconnect the same fuel line from the fuel pump itself. Repeat the test with the pressure gauge pressed/connected to the pressure outlet of the fuel pump. If it passes the test this time, your fuel line from the pump to the carburetor is clogged (not very likely).
If it does not pass the test this time, remove the fuel pump. Check it for damage. Also check the fuel pump rod for excessive wear - you will have to remove it from the engine.
With the amount of miles on the vehicle it is possible for the camshaft lobe which operates the fuel pump to worn to the point where it cannot adequately operate the pump - especially for a long period of time. If all of this is good, since the pump failed the test, replace it.

The vacuum test - Disconnect the fuel line from the pump which comes from the gas tank. Connect the vacuum gauge to the vacuum outlet of the fuel pump. Spin the engine over for fifteen to twenty seconds and note the reading on the gauge. It should be around fifteen to twenty inches of vacuum. If so, that part of the pump is working fine and if the main problem is that no fuel is reaching the carburetor, you should check for an obstructed fuel line of clogged filter (which is in the gas tank). If the pump fails the vacuum test, replace it.

Please let me know if you need further assistance.
Was this
answer
helpful?
Yes
No
Wednesday, October 11th, 2017 AT 6:40 PM
Tiny
ROBERT HAZARD
  • MEMBER
  • 17 POSTS
To start the fuel pump is not mechanical it is in the gas tank. I just put a new one in and I put a new fuel filter on. Where should I go now?
Was this
answer
helpful?
Yes
No
+1
Wednesday, October 11th, 2017 AT 6:52 PM
Tiny
CARADIODOC
  • MECHANIC
  • 34,440 POSTS
There are two things that are common on many GM vehicles. The first is some of their engines will nott start or run if fuel pressure is just a few pounds low. That can become an issue when the pump motor is becoming tight and system voltage is dragged down by the starter. Both conditions make the pump run too slowly to build normal pressure. You can often overcome that by cycling the ignition switch two or three times before cranking the engine. Each time the switch is turned on, the pump will run for one second. If pressure had bled down a little while the engine was off, those couple of seconds could get the pressure up high enough for the engine to start. Once the engine is running, the charging system gets system voltage up higher which helps the pump develop proper pressure.

The second thing that seems to occur only on GM vehicles is the intake air temperature sensor reports the wrong temperature. Normally temperature sensors are very reliable because they have just one component inside them. However, there seems to be quite a few that report a temperature significantly higher than the actual air temperature. As a result, the engine computer requests a smaller priming squirt of fuel than is needed. The typical clue is a priming splash of fuel has to be sprayed in to get the engine started, then it will continue to run okay. This can be identified by using a scanner to view live sensor data. After the engine has been off for five or six hours, the coolant temperature sensor and the intake air temperature sensor should be reading the same temperature, and they should be close to the actual air temperature. If the intake air temperature sensor reads considerably higher, first look for corrosion between the two terminals in the connector before suspecting the sensor itself.

Be aware too that spraying gas into the throttle body means you have the fresh air tube disconnected. Chrysler is the only manufacturer that never used or needed a mass air flow sensor to make their engines run right. Every other manufacturer uses that sensor on all or most of their engines. Your truck uses a mass air flow sensor. That measures the weight of the incoming air, then the engine computer calculates the proper amount of fuel to go with it. If any air sneaks in through a leak in the fresh air tube, it will not be included in those fuel calculations. It is very likely your engine will not run until you reconnect that tube. That can mistakenly appear to be a fuel supply problem when the engine stalls as soon as the squirt of gas is used up. Stuff your spray of fuel into the throttle body, reconnect the fresh air tube, then try to start the engine. If the engine runs okay after that, check the fuel pressure and compare it to specs, and look at the sensor readings on a scanner to try to identify what is not right.

There will likely not be a diagnostic fault code set for this problem. Temperature sensors have an acceptable range of signal voltage of 0.5 to 4.5 volts. A circuit defect has to make the voltage go outside that range for a fault code to set. For this problem with the intake air temperature sensor, it's reporting the wrong value, but the signal voltage stays within the acceptable range, so no fault code is set. You cannot make any judgments based on the signal voltage since.10 volts means a lot more to the computer than to us, but scanners also show the temperature the computer is interpreting that voltage as. It is easier for us to see when the temperature displayed is twenty or thirty degrees too high.
Was this
answer
helpful?
Yes
No
-1
Wednesday, October 11th, 2017 AT 9:18 PM
Tiny
STEVE W.
  • MECHANIC
  • 15,608 POSTS
Couple of simple tests to try to pinpoint the problem.
When it does not start can you hear the pump running for the two second prime?
With a new pump it may be quiet so pop the gas cap and have someone cycle the key.
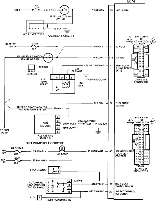
If you do not hear the pump, check that the fuel pump relay socket is not melted or damaged, many times as a pump ages they draw more current and this heats up the relay socket and the connectors inside get weak and do not grip the relay very well.

Now for a simple test to see if it is the connection at the pump or elsewhere. If you look under the hood near the pump relay there should be a terminal with a red wire. That is the prime terminal. If you apply twelve volts to it the pump should switch on and pump fuel. When it does not start try jumping twelve volts to that terminal. If it now starts up okay the wiring to the pump is not the issue.

Next test would be to simply swap the pump relay after checking the socket real well.

I would also verify that the relays ground is good. If it gets loose or corroded they will start acting up. That is the black wire with a white stripe. It normally runs through the harness and grounds on the block. I generally will clean the end or just run a second ground right to the firewall to be sure.
Was this
answer
helpful?
Yes
No
+1
Wednesday, October 11th, 2017 AT 11:47 PM
Tiny
ROBERT HAZARD
  • MEMBER
  • 17 POSTS
Okay thanks, I will take a looks at things you said to try.
Was this
answer
helpful?
Yes
No
Thursday, October 12th, 2017 AT 9:23 AM
Tiny
ROBERT HAZARD
  • MEMBER
  • 17 POSTS
Ok so I did the turn the key on then off thing and it seems to start every time no problems does that mean my fuel relay is not working right and I should replace it
Was this
answer
helpful?
Yes
No
Saturday, October 14th, 2017 AT 4:38 PM
Tiny
ROBERT HAZARD
  • MEMBER
  • 17 POSTS
Ok forget what I said its still acting up so maybe its the intake air sensor I don't have a way to check the senor maybe I should replace both they cant cost that much
Was this
answer
helpful?
Yes
No
Saturday, October 14th, 2017 AT 6:43 PM
Tiny
STEVE W.
  • MECHANIC
  • 15,608 POSTS
If turning the key on/off worked for a bit the problem is pump related, Check the relay socket and the fit of the relay in it. The connectors can lose tension and the relay starts acting flaky when that happens. Also try jumping the relay by using the prime feed. If it starts and runs fine that way the issue in in the relay or power to it.
Was this
answer
helpful?
Yes
No
Saturday, October 14th, 2017 AT 8:12 PM
Tiny
ROBERT HAZARD
  • MEMBER
  • 17 POSTS
Ok so I did put in a new relay its been 5 days and the suburban has started every time so I think every thing is good thanks for all your help. Robert
Was this
answer
helpful?
Yes
No
Thursday, October 19th, 2017 AT 11:00 AM
Tiny
KEN L
  • MASTER CERTIFIED MECHANIC
  • 55,064 POSTS
Nice work, we are here to help, please use 2CarPros anytime.

Cheers, Ken
Was this
answer
helpful?
Yes
No
Friday, October 20th, 2017 AT 1:38 PM
Tiny
STEVE W.
  • MECHANIC
  • 15,608 POSTS
Good news. Peel open the old relay and see if the contacts were burnt. That's a common failure in them.

OH and get a spare and toss it in the glove box, I find having a nice shiny new part suddenly makes the part in there work forever, especially if it's an expensive part. LOL.
Was this
answer
helpful?
Yes
No
Saturday, October 21st, 2017 AT 12:24 AM
Tiny
KEN L
  • MASTER CERTIFIED MECHANIC
  • 55,064 POSTS
LOL yep it sure does. It's better to have and not need than to need and not have.
Was this
answer
helpful?
Yes
No
Saturday, October 21st, 2017 AT 10:34 AM

Please login or register to post a reply.