HVAC actuator problems

Tiny
SEBASTIANFROMNJ
  • MEMBER
  • 2002 GMC ENVOY
  • 4.2L
  • 6 CYL
  • 4WD
  • AUTOMATIC
  • 140,000 MILES
Okay, so battery was replaced for the vehicle listed above, the HVAC actuators do not work on panel setting, they worked before battery pull. I’ve tried pulling battery and draining caps by tying the negative and positive together off of the battery for 3 minutes. I’ve tried pulling fuse 39 under rear seat for HVAC module and allowing it to sit for a couple minutes with key on, and I’ve tried the re-calibrate actuators feature on my Snap On scanner. It says the calibration worked but still nothing from the front vents. Every other vent works. Any suggestions? There’s no blown fuses. I do hear the actuators moving around during this calibration process.
The battery was changed by our customer, not us, we’re just trying to help him get it working, he does state they worked prior to battery disconnect.
Tuesday, July 28th, 2020 AT 3:12 PM

1 Reply

Tiny
STEVE W.
  • MECHANIC
  • 15,613 POSTS
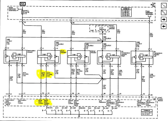
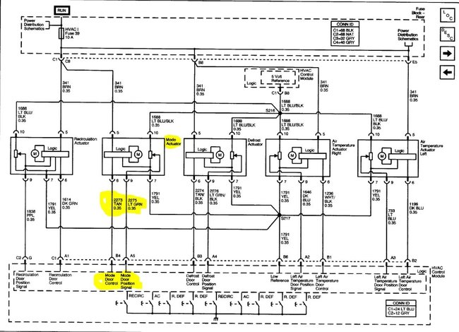
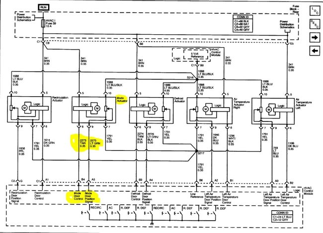
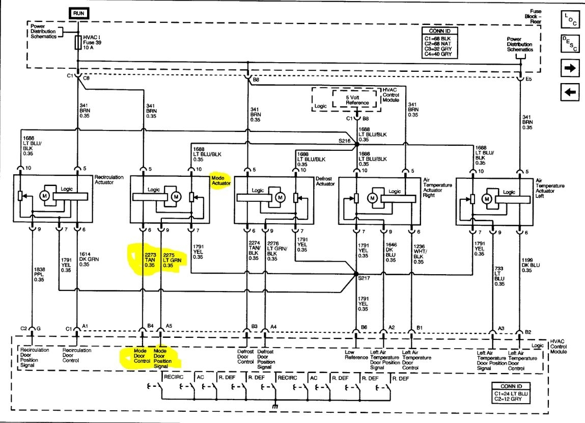
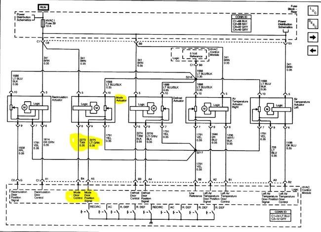
I would pull the control head and see if you are getting a control signal out of the controller and a position signal return from the actuator If there is a signal out but no return signal change it is likely the actuator failed. If you get no control signal from the head then it's likely the head itself, could be a bad cap or similar that failed as soon as the battery power was pulled. The actuators share the 5 volt reference and ground for the position sensors. The mode selector shares main power with the re-circulation actuator. If it works it should have power.
Was this
answer
helpful?
Yes
No
Tuesday, July 28th, 2020 AT 4:04 PM

Please login or register to post a reply.