Fuel pump fuse location

Tiny
RASMATAZ
  • MECHANIC
  • 75,992 POSTS
Inspect and test the TDC sensor in the distributor
Was this
answer
helpful?
Yes
No
Friday, November 23rd, 2018 AT 6:51 PM (Merged)
Tiny
PDOZER
  • MEMBER
  • 1 POST
  • 1991 HONDA ACCORD
  • 4 CYL
  • FWD
  • AUTOMATIC
  • 170,000 MILES
I have a 91 Honda Accord DX and when I start it I lose power to the fuel pump. I am thinking it might be a relay problem. I don't know where the relay is. Can you help me?
Was this
answer
helpful?
Yes
No
Friday, November 23rd, 2018 AT 6:51 PM (Merged)
Tiny
RASMATAZ
  • MECHANIC
  • 75,992 POSTS
Test the PGM-FI Relay it powers the fuel pump-see below


https://www.2carpros.com/forum/automotive_pictures/12900_relay_19.jpg

Was this
answer
helpful?
Yes
No
+2
Friday, November 23rd, 2018 AT 6:51 PM (Merged)
Tiny
SHIZOMA
  • MEMBER
  • 12 POSTS
Sorry so long to update 390 ohms tdc sensor I may add also that it def flooding I can smell fuel in the oil so I am cranking it empty w starter bypass right now
Was this
answer
helpful?
Yes
No
Friday, November 23rd, 2018 AT 6:51 PM (Merged)
Tiny
SHIZOMA
  • MEMBER
  • 12 POSTS
Also the plugs are black as can be
Was this
answer
helpful?
Yes
No
Friday, November 23rd, 2018 AT 6:51 PM (Merged)
Tiny
SHIZOMA
  • MEMBER
  • 12 POSTS
Anyone?
Was this
answer
helpful?
Yes
No
Friday, November 23rd, 2018 AT 6:51 PM (Merged)
Tiny
MIMI04
  • MEMBER
  • 1 POST
  • 1991 HONDA ACCORD
  • 4 CYL
  • FWD
  • MANUAL
  • 118,000 MILES
I was having some issues with my ignition switch. I was told the wires were getting to hot and shorting out. Causing a bad connection to my fuel pump. So I bought a new ignition switch and lock. Still wont turn on. The ignition turns over, but wont start and you cant hear the fuel pump kick in. How can I tell if its the pump or the relay?
Was this
answer
helpful?
Yes
No
Friday, November 23rd, 2018 AT 6:51 PM (Merged)
Tiny
F4I_GUY
  • MECHANIC
  • 3,302 POSTS
If there is no power getting to the pump then it's the relay.
Was this
answer
helpful?
Yes
No
-1
Friday, November 23rd, 2018 AT 6:51 PM (Merged)
Tiny
JWM1120
  • MEMBER
  • 6 POSTS
  • 1987 HONDA ACCORD
  • 4 CYL
  • FWD
  • MANUAL
Do I have to have a fuel pump relay in fuel system wiring? If I connect my fuel pump to a toggle switch that I can turn off and on, will everything work ok? What stops the fuel pump from overflowing the carb bowl and continuously pumping? Is that what the relay does? I have an 87 Honda Accord DX but have removed the factory carb. I have a Weber 38 on it instead.
Was this
answer
helpful?
Yes
No
Friday, November 23rd, 2018 AT 6:51 PM (Merged)
Tiny
HMAC300
  • MECHANIC
  • 48,601 POSTS
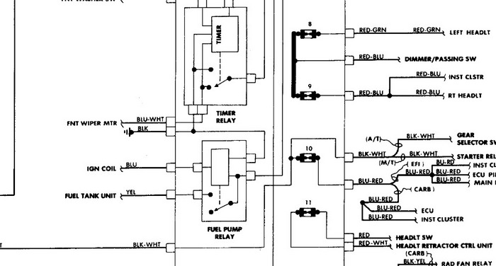
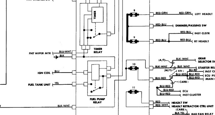
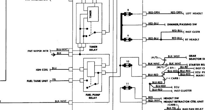
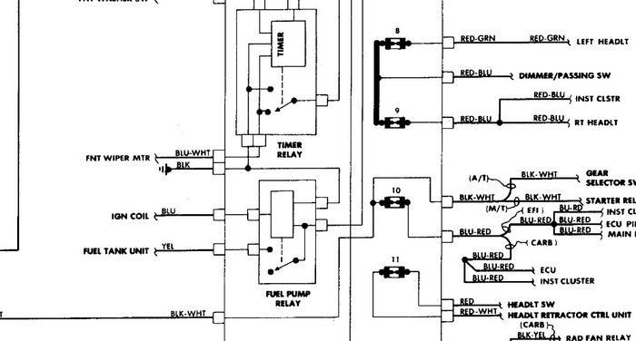
Yes you do it's under the dash on left side pic included.
Was this
answer
helpful?
Yes
No
+1
Friday, November 23rd, 2018 AT 6:51 PM (Merged)
Tiny
JWM1120
  • MEMBER
  • 6 POSTS
So does the relay control the fuel flow? Does it turn it off and on based on different rpm conditions? I thought the relay was more of a large fuse. Is that not the case?
Was this
answer
helpful?
Yes
No
Friday, November 23rd, 2018 AT 6:51 PM (Merged)
Tiny
HMAC300
  • MECHANIC
  • 48,601 POSTS
It's a relay and if you are jumping it and the pump works then it sounds as if the relay isn't working. Usually the oil pressure switch takes over after initial start up with the engine.
Was this
answer
helpful?
Yes
No
Friday, November 23rd, 2018 AT 6:51 PM (Merged)
Tiny
JWM1120
  • MEMBER
  • 6 POSTS
I swapped out the relay and it still didn't work. If I jump it, it does work. If I run a seperate wire from the ground terminal to a ground spot nothing happens. The relay has 4 terminals +, -, Fuel Pump, and Ignition. I'm not getting power to the ignition terminal. That's why I wanted to wire a switch in seperately. Could it be my oil pressure switch is malfunctioning? It is a carb car, no ecu. How does the fuel pump get a signal from oil pressure?
Was this
answer
helpful?
Yes
No
-1
Friday, November 23rd, 2018 AT 6:51 PM (Merged)
Tiny
HMAC300
  • MECHANIC
  • 48,601 POSTS
Ok yours is a little different. In the pic i've included the yellow wire goes to the fuel pump. The blue comes form the ignition coil and balck to ground. The other wire goes to fues 1 and should power up with thekey on. If one of these aren't working like the power up an dignition coil your pump wont' work. You can test these with a test light. It may be a bad connection or broken wire on any of these.
Was this
answer
helpful?
Yes
No
Friday, November 23rd, 2018 AT 6:51 PM (Merged)
Tiny
KHLOW2008
  • MECHANIC
  • 41,814 POSTS
For carburetted engine, there is an ECU, Emission Control Unit, which controls the various solenoids and valves but is not related to the fuel pump relay.

If you do not have any power from the ignition terminal, that is the problem you need to address. Ignition terminal receives its pulse from the ignition coil and would only work while engine is being cranked or is running.

Oil pressure switch is not related to the fuel pump relay operations.

Check the continuity of the Blue wire from ignition coil. If the tachimeter is not working, the ignition coil could be faulty.

Using a toggle switch works but is not safe as the fuel pump would not cut off when engine stalls and that is a safety hazard.
Was this
answer
helpful?
Yes
No
Friday, November 23rd, 2018 AT 6:51 PM (Merged)
Tiny
DOLPHINS
  • MEMBER
  • 3 POSTS
  • 1990 HONDA ACCORD
  • 4 CYL
  • 2WD
  • AUTOMATIC
  • 17,500 MILES
How can I get a picture removal guide to replace the fuel pump relay on a honda accord lx?
Was this
answer
helpful?
Yes
No
Friday, November 23rd, 2018 AT 6:51 PM (Merged)
Tiny
DOLPHINS
  • MEMBER
  • 3 POSTS
Was this
answer
helpful?
Yes
No
Friday, November 23rd, 2018 AT 6:51 PM (Merged)
Tiny
JWM1120
  • MEMBER
  • 6 POSTS
What keeps the fuel from continously flowing? If the pump has constant 12 v power and is always on (like with a toggle)? Would the carburetor flood out the intake? Is there some sort of pressure cutoff in the pump or in the plumbing?
I do see how this is a safety hazard.
Was this
answer
helpful?
Yes
No
Friday, November 23rd, 2018 AT 6:51 PM (Merged)
Tiny
DOLPHINS
  • MEMBER
  • 3 POSTS
Can anybody help to try to get a picture n insructions on how to remove the fuel pump relay on my car- honda accord lx please?
Was this
answer
helpful?
Yes
No
Friday, November 23rd, 2018 AT 6:51 PM (Merged)
Tiny
HMAC300
  • MECHANIC
  • 48,601 POSTS
You obviously don't understand a lot of mechanical things. The flow rate is set at the factory for thefuel pump. When you turn the key off it no longer flows. There are other safety things that will shut the fuell off as well. It is not a safety issue. Only when you put a switch in teh system like you have to jump the system then it becomes a safety issue
Was this
answer
helpful?
Yes
No
Friday, November 23rd, 2018 AT 6:51 PM (Merged)

Please login or register to post a reply.