Trouble with brake light switch

Tiny
LMRIGGS
  • MEMBER
  • 1994 GMC SIERRA
  • V8
  • 2WD
  • AUTOMATIC
  • 94,000 MILES
I just replaced the brake switch on my pickup following the instructions and after replacement, it still doesn't work. In fact, I don't even understand how the switch can work. If the brake light switch AND the plunger that goes into the master cylinder AND the brake pedal is moving, how can the brake pedal push the button that turns on the lights (without the switch being rigid and attached separately from the rest of the components)? In other words, everything is moving together.
Tuesday, September 28th, 2010 AT 7:37 PM

18 Replies

Tiny
BLUELIGHTNIN6
  • MECHANIC
  • 16,542 POSTS
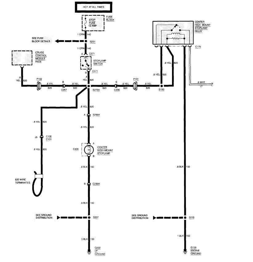
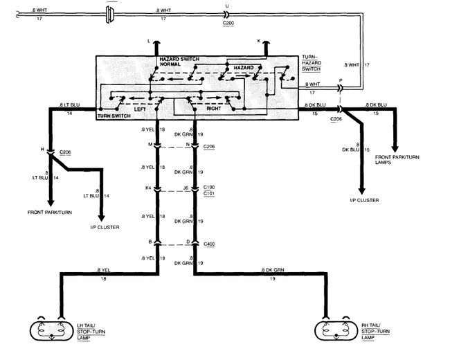
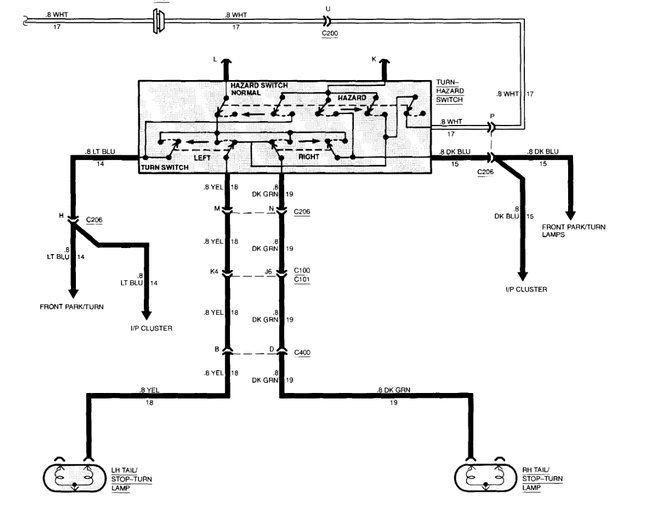
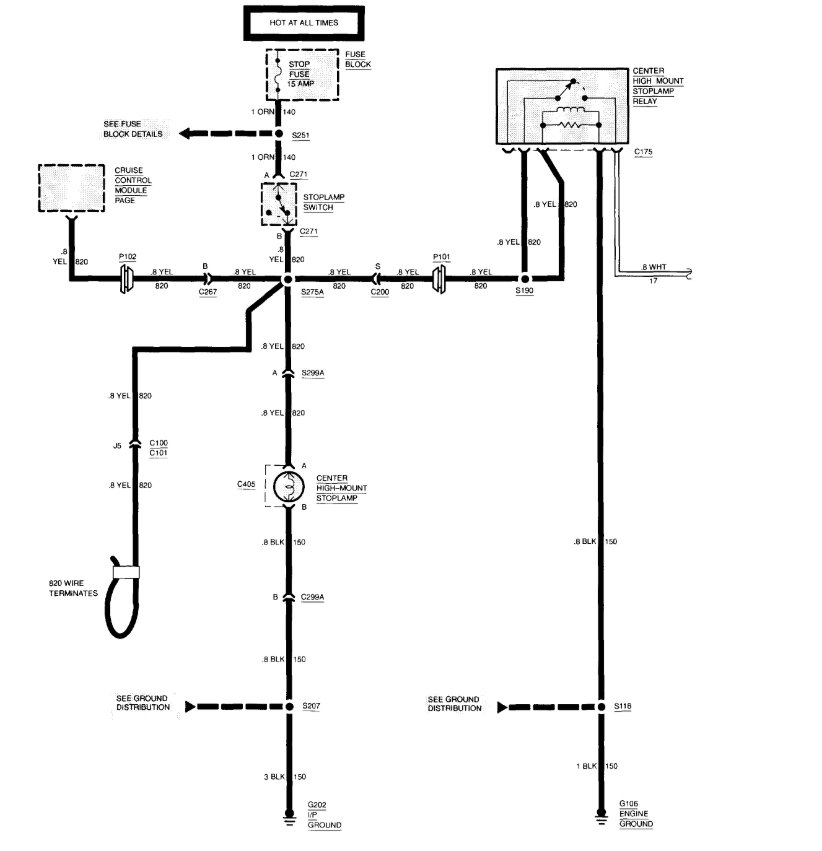
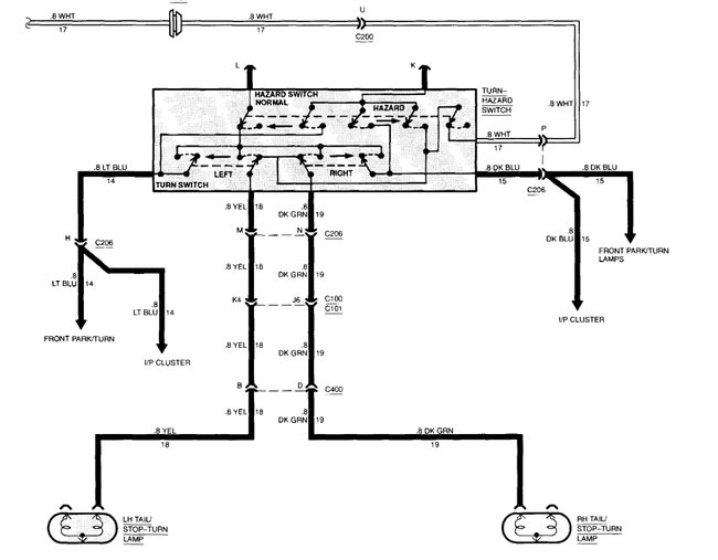
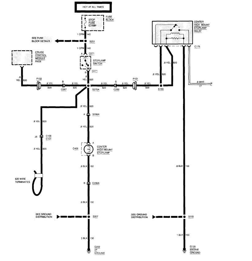
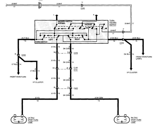
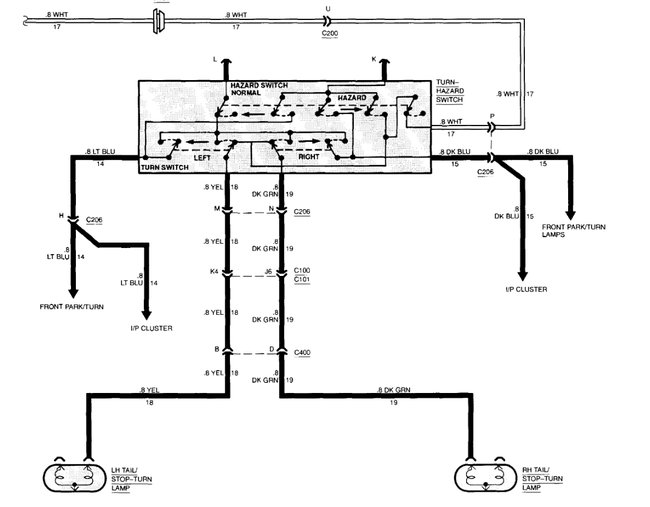
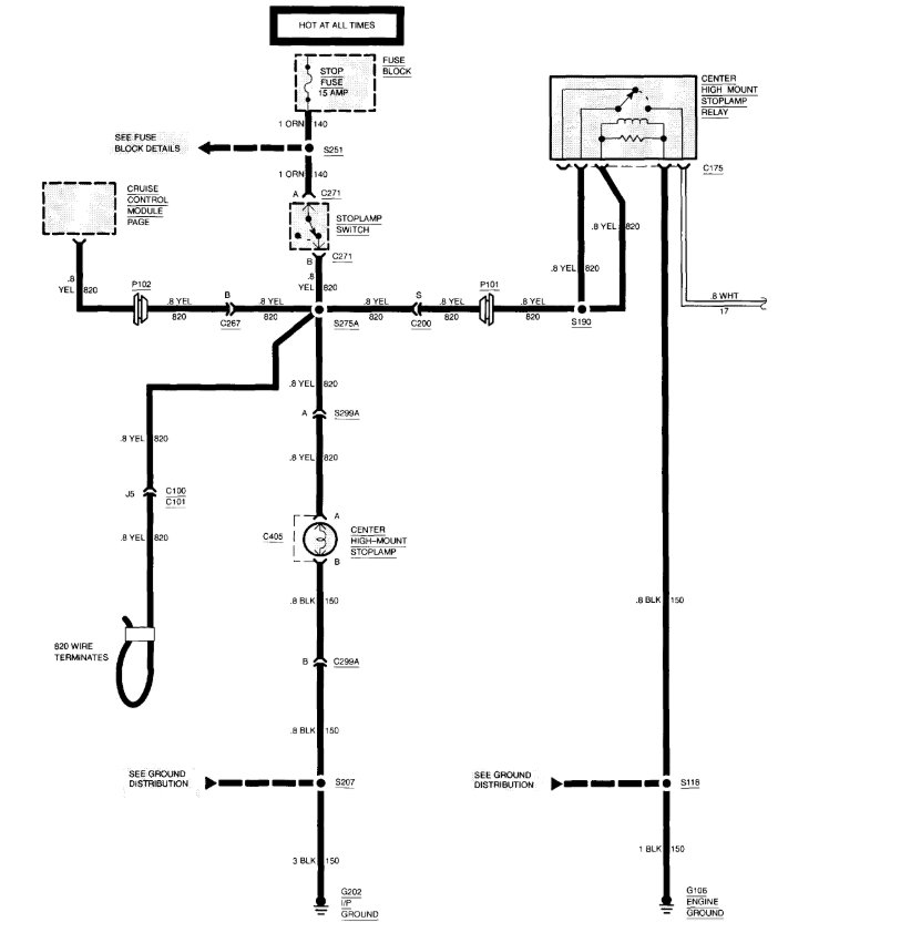
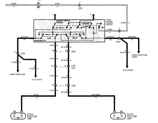
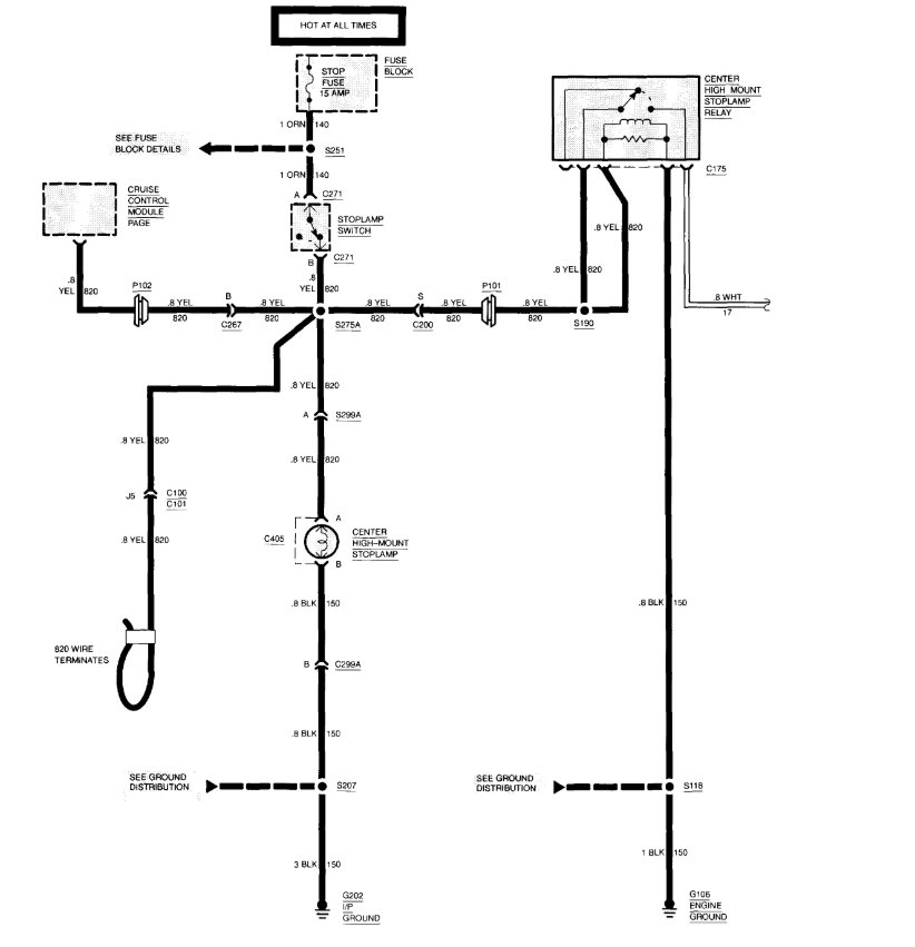
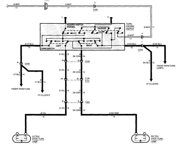
Make sure you have switch adjusted correctly. if new switch didn't fix issue than check wiring. if wiring is good than suspect faulty turn signal switch as the brake light wiring runs through the signal switch. Here is a guide to help with the brake light switch replacement guide and wiring to help fix the problem

https://www.2carpros.com/articles/how-to-use-a-test-light-circuit-tester

Check out the diagrams (Below). Please let us know what happens.
Was this
answer
helpful?
Yes
No
+4
Tuesday, September 28th, 2010 AT 9:04 PM
Tiny
LMRIGGS
  • MEMBER
  • 7 POSTS
Thank you for your reply!

I can get the switch to work manually (with my fingers) but not while it is mounted. Also, my turn signals work just fine.

You mentioned 'adjustment'. I don't see any way to adjust the switch. It simply mounts in a prefixed manner and there is no adjustment screws, etc.

Again, thank you!
Was this
answer
helpful?
Yes
No
+2
Wednesday, September 29th, 2010 AT 9:47 AM
Tiny
BLUELIGHTNIN6
  • MECHANIC
  • 16,542 POSTS


https://www.2carpros.com/forum/automotive_pictures/261618_Noname_2718.jpg



https://www.2carpros.com/forum/automotive_pictures/261618_Graphic_704.jpg

Was this
answer
helpful?
Yes
No
+6
Wednesday, September 29th, 2010 AT 1:09 PM
Tiny
LMRIGGS
  • MEMBER
  • 7 POSTS
Good day, again.

The pix you have attached is the wrong switch. I failed to mentioned that I have a Sierra PU. The capture I have attached is the correct switch.


https://www.2carpros.com/forum/automotive_pictures/577797_Capture_1.jpg

Was this
answer
helpful?
Yes
No
+15
Wednesday, September 29th, 2010 AT 1:53 PM
Tiny
BLUELIGHTNIN6
  • MECHANIC
  • 16,542 POSTS
Diagram I posted is for the sierra pickup, do you have cruise control?
Was this
answer
helpful?
Yes
No
+4
Wednesday, September 29th, 2010 AT 2:57 PM
Tiny
LMRIGGS
  • MEMBER
  • 7 POSTS
Yes I do. And it won't disengage w/o this switch working properly. That's scarry!
Was this
answer
helpful?
Yes
No
Wednesday, September 29th, 2010 AT 3:14 PM
Tiny
BLUELIGHTNIN6
  • MECHANIC
  • 16,542 POSTS
CC shouldn't work at all with a malfunctioned brake switch. If you have CC than your switch should look just like the diagram I posted, are you certain you got the correct replacement?
Was this
answer
helpful?
Yes
No
Wednesday, September 29th, 2010 AT 3:17 PM
Tiny
LMRIGGS
  • MEMBER
  • 7 POSTS
CC wil engage but won't disengage by tapping the break pedal. The unit I am trying to put in is indentical in shape to the unit I took out.

Go to the below link and this is the pix of the exact setup I have that I am working with:

https://www.2carpros.com/forum/1996-gmc-sierra-c1500-brake-light-switch-replacement-vt52484.html
Was this
answer
helpful?
Yes
No
+1
Wednesday, September 29th, 2010 AT 3:24 PM
Tiny
BLUELIGHTNIN6
  • MECHANIC
  • 16,542 POSTS
Okay, heres how you adjust that type of switch then. There should be a small switch nipple that rests against the brake lever arm. That can be adjusted by depressing it hard until it clicks into another position. Try to adjust it that way and see if it helps.
Was this
answer
helpful?
Yes
No
Wednesday, September 29th, 2010 AT 3:28 PM
Tiny
LMRIGGS
  • MEMBER
  • 7 POSTS
If you look at my pix, you will see a hint of a gold-colored 'trigger' (inside the hole) that lays against the pivot point on the brake pedal. When the pedal is depressed, it is suppose to push the gold 'trigger' into a plastic slide-switch which, inside the switch, engages/disengages up to six contacts.

I tore the old swith apart (I'm good at that) and there is no intermittent steps that the slide can stop at. The plastic spring-loaded slide only slides forward and backward along a track doing it's work. There is no adjustments at all on this.

In fact, it is an extremely simplistic (cheap) switch.
Was this
answer
helpful?
Yes
No
Wednesday, September 29th, 2010 AT 3:46 PM
Tiny
BLUELIGHTNIN6
  • MECHANIC
  • 16,542 POSTS
Ok I see whats going on here, you have this posted as a 1994 but the switch you are showing me is the newer style such as 1996 sierra. The newer style does not have adjustments. With the brake pedal in the relaxed position (no pressure applied to the pedal), the contacts of the switch should be mounted up against the pedal stop on the pedal housing. When pressure is applied to the brake pedal (as if braking), the contacts of the switch "close" thus closing the circuit and energizing the brake lights.

Is your switch positioned properly. Such that the contacts of the switch are positioned up against the pedal stop?
Was this
answer
helpful?
Yes
No
Wednesday, September 29th, 2010 AT 5:04 PM
Tiny
LMRIGGS
  • MEMBER
  • 7 POSTS
OK boys and girls. I have figured it out.

When I installed the new switch, somehow I cocked the gold trigger -- it came out of it holder. In this position, it was not pushing on the slide-switch properly and therefore, would not engage the stop lights.

I took it off again, found the problem, fixed it and reinstalled it. It is working just fine now. I have no idea how I did this but, once again, I screwed something up.

By the way, I went to a different vender (Checkers as opposed to NAPA) and they also pulled the same switch. So I know this is the right switch for that year but it probably covers several years including the '96 that you just mentioned.

Thank you very much for your efforts. I will use the forum again and I will donate next time.

Also, anyone changing this switch, you can save yourself a LOT of trouble by dropping the steering column down. It has only two nuts and it makes the switch much more accessible . Be careful to disconnect the small cable that goes to the shift indicator -- or you'll break it and compound your problem. Go to the below link for an additional discussion on this:

https://www.2carpros.com/forum/viewtopic.php?p=1003714#1003714

Once again, thanks for your trouble!!!

Lee
Was this
answer
helpful?
Yes
No
Wednesday, September 29th, 2010 AT 6:09 PM
Tiny
STEVEN027
  • MEMBER
  • 2 POSTS
  • 1996 GMC SIERRA
  • V8
  • 2WD
  • AUTOMATIC
  • 11,300 MILES
I changed the the brake switch over the steering column and I still get no brake lights on. Any possible solutions to this problem?

Steven
Was this
answer
helpful?
Yes
No
Thursday, August 8th, 2019 AT 1:16 PM (Merged)
Tiny
BLACKOP555
  • MECHANIC
  • 10,386 POSTS
Does the thrid brake light in teh window work?

Turn signals work?
Was this
answer
helpful?
Yes
No
Thursday, August 8th, 2019 AT 1:16 PM (Merged)
Tiny
STEVEN027
  • MEMBER
  • 2 POSTS
The top one was working at one point until we put in the brake switch. The turning lights do work.
Was this
answer
helpful?
Yes
No
Thursday, August 8th, 2019 AT 1:16 PM (Merged)
Tiny
BLACKOP555
  • MECHANIC
  • 10,386 POSTS
Put in the old brake switch it was working.

Does third light go back on? If so then I would like to tell you that you have a bad turn signal switch and it needs replacement.
Was this
answer
helpful?
Yes
No
Thursday, August 8th, 2019 AT 1:16 PM (Merged)
Tiny
BELLRNGR
  • MEMBER
  • 1 POST
  • 1991 GMC SIERRA
  • 5.7L
  • V8
  • 2WD
  • AUTOMATIC
  • 250,000 MILES
Best way to replace
Was this
answer
helpful?
Yes
No
Thursday, August 8th, 2019 AT 1:16 PM (Merged)
Tiny
RIVERMIKERAT
  • MECHANIC
  • 6,110 POSTS
I'm going to presume that you mean the one on the brake pedal.

Become a pretzel.

No. Seriously, it's not easy to get to, even for someone that's small. My reference material simply states: If the switch fails this test, replace it and gives no procedure for it. The picture leads me to believe that it is simply clipped to the pedal and bracket. But it could also be that those clips have bolts to secure them.

If this is the baby we're talking about, it simply clips in and out.

http://www.autozone.com/electrical-and-lighting/stoplight-switch/duralast-stoplight-switch/gmc/c1500-1-2-ton-p-u-2wd/1991/8-cylinders-k-5-7l-tbi/18781_182859_5233/

Disconnecting the harness at that angle isn't going to be easy. Be patient, use a few choice cusswords to convince it you're stronger and better (make sure no young ears are around first) and wiggle up and down and back and forth as you pull.

One of my other references shows it as a switch that's threaded into a bracket and has only two wires going to it. That's much easier: Pop the connector out and screw the old switch out.

Installation of the new part, whichever it is, is the exact opposite.
Was this
answer
helpful?
Yes
No
Thursday, August 8th, 2019 AT 1:16 PM (Merged)

Please login or register to post a reply.