HOME
ASK A QUESTION
REPAIR GUIDES
BECOME A MEMBER
LOG IN
Login with Facebook
OR
Remember me
NOT A MEMBER?
FORGOT PASSWORD?
CONTACT US
PRIVACY POLICY
TERMS AND CONDITIONS
☰
Home
GMC
Sierra
Fuel System
Fuel Pump
Relay
1992 GMC Sierra Fuel Pump Relay
NEWR
MEMBER
1992 GMC SIERRA
Electrical problem
1992 GMC Sierra V8 Four Wheel Drive Automatic
Can I get a wiring diagram for the Fuel Pump Relay for this model?
I cant seem to find it online.
Thanks Ron
Monday, March 15th, 2010 AT 7:08 PM
1 Reply
BLUELIGHTNIN6
MECHANIC
16,542 POSTS
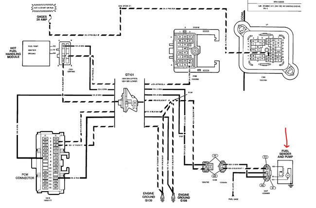
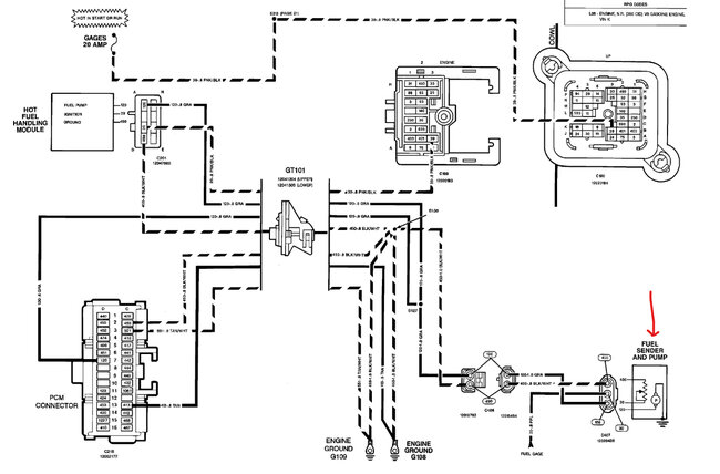
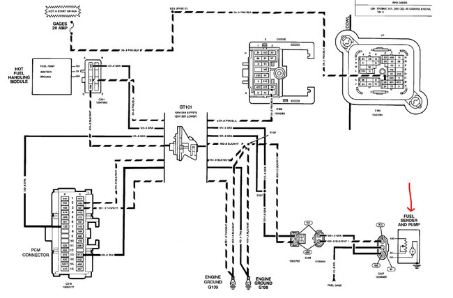
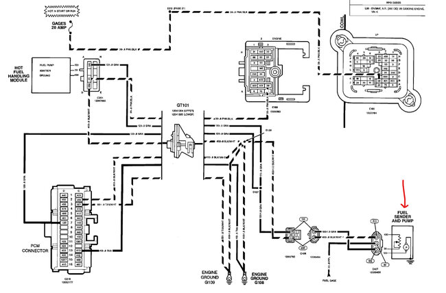
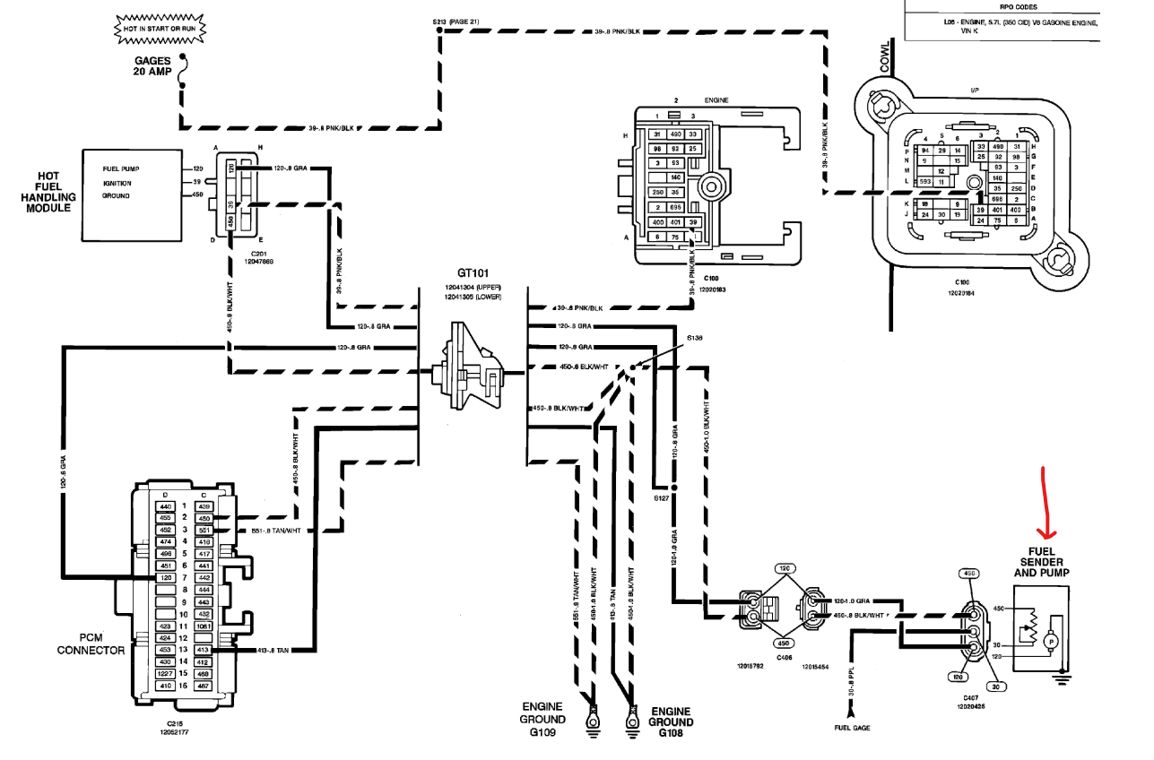
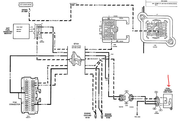
Here is the fuel pump and sender wiring diagram that are below to you that way you will be able to enlarge it and read it better.
Image (Click to make bigger)
Was this
answer
helpful?
Yes
No
+4
Monday, March 15th, 2010 AT 7:40 PM
Please
login
or
register
to post a reply.
Related Fuel System Fuel Pump Relay Content
Fuel Pump Relay Replacement
I Have To Remove The Fuel Pump Relay And Bypass It To Get The Fuel Pump Running. Once The Truck Starts I Can Replace The Relay And Drive....
Asked by
dmair
·
2 ANSWERS
1998
GMC SIERRA
VIDEO
Replace Your Fuel Pump Relay - Easy Steps
Instructional repair video
I Would Like To Know If There Is A Way To Test The...
I Have Changed The Fuel Filter On My Truck, Still Having Trouble, Would Like To See About Testing Fuel Pump Relay Before Dropping The Gas...
Asked by
kruzinbootz
·
2 ANSWERS
1993
GMC SIERRA
Fuel Pump Relay
The Fuel Pump Relay On Our 96 Gmc Sierra 4x4, 350, 5.0l, Had Been Loosing Contact. We Tightened Up The Fuse Box But That Didn't Work....
Asked by
RAMONAAGUIRRE
·
1 ANSWER
GMC SIERRA
1999 Gmc Sierra Fuel Pump/relay
I Have Read A Lot Of Fuel Pump Questions. My Problem For About 8 Months. I Turn The Key On, Motor Turns Over Fine. I Have To Turn The...
Asked by
adsmtz
·
4 ANSWERS
1999
GMC SIERRA
1994 Gmc Sierra Fuel Pump Relay
I Have A 6.5 Td With An Electric Lift Pump. The Pump Does Not Run, I Replaced It And Still Will Not Run.I Checked The Fuse And It Does Not...
Asked by
gaston57
·
1 ANSWER
1994
GMC SIERRA
VIEW MORE
Ask a Car Question. It's Free!
How to Use a Test Light
Fuel Pump Replacement
Car Cranking but Not Starting? Try This