Thursday, May 9th, 2013 AT 5:07 PM
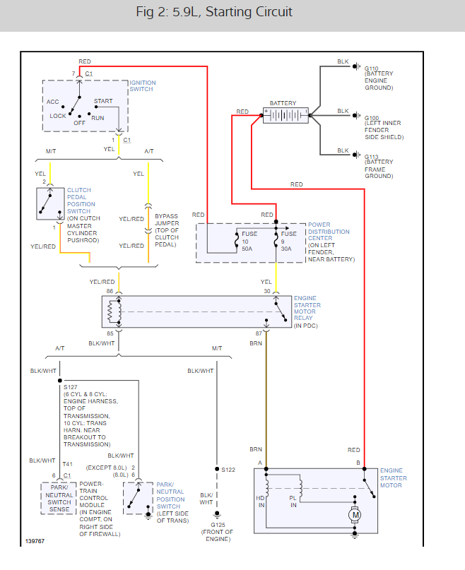
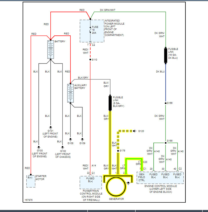
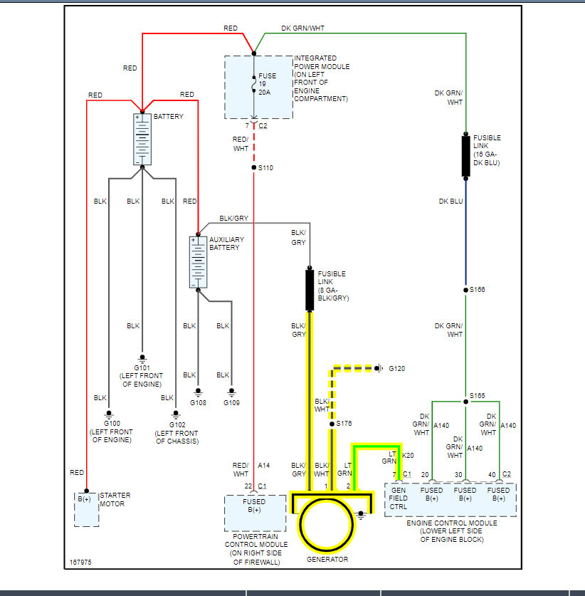
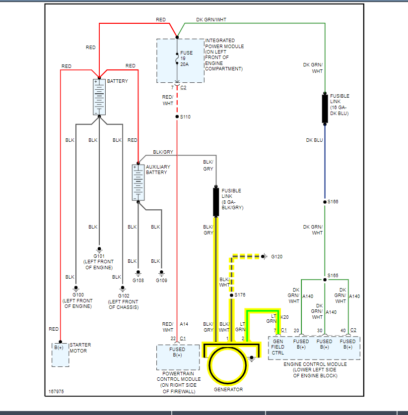
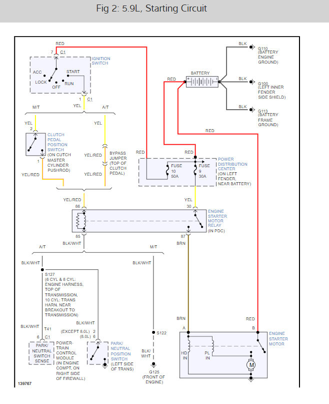
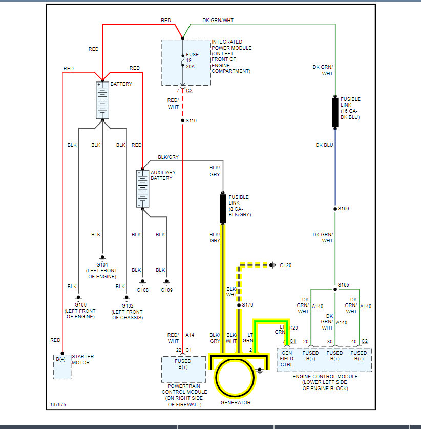
Fuses check ok. Battery and alternator check ok. Still large voltage drop problem under load. With ac. Fan high. Lights on. Etc. What is this fusible link. How do I test.I am getting 12 volts to alternator with truck off. My research on the link shows that it will burn out during spike in voltage. Wouldn't that mean I would not get 12 volts at alternator with truck off? Thanks


