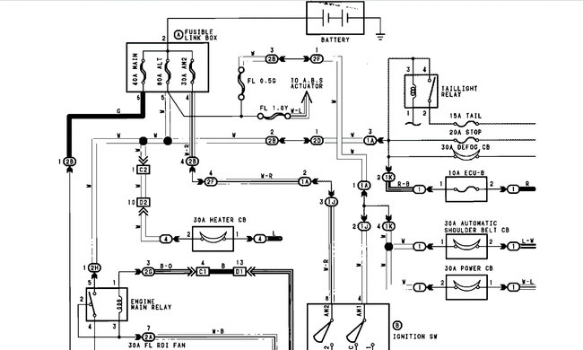
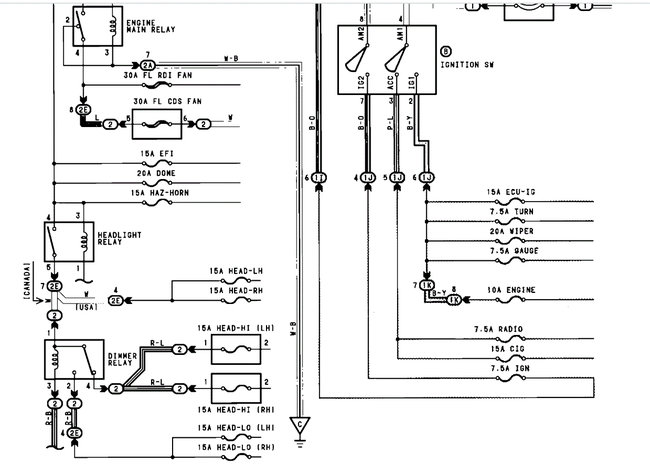
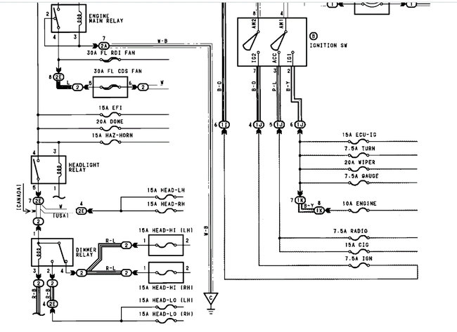
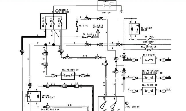
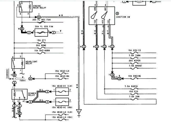
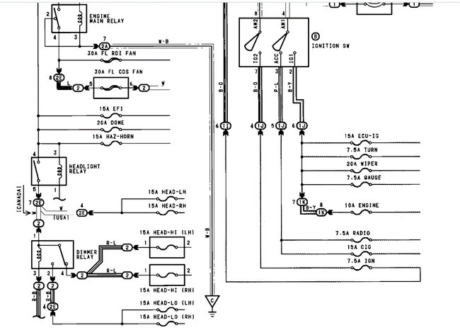
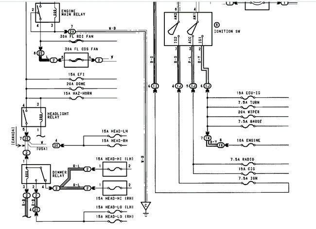
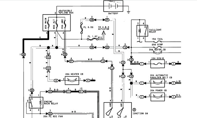
My dashboard (oil, light(s)) comes on and stays on when i turn off car.. I know i need a ignition coil. I'm having hard times right now so I'm trying to put in a toggle switch. Is there any videos to show me step by step on how to do it? And where is the ignition fuse.. Thank you..
Donnie
Donnie
Mar 31, 2020 at 4:03 PM


