Crank no start, fuel pump relay and or circuit not working?

Tiny
JACKKLIZ
  • MEMBER
  • 2010 HONDA ELEMENT
  • 2.4L
  • 4 CYL
  • 4WD
  • AUTOMATIC
  • 275,000 MILES
Crank No Start. Checked fuel pump fuse #17 and FI ECU fuse #6 both are good. Pulled PGM-Fi relay no. 2 out and bench tested. Relay does not operate when voltage applied. Using multi meter and then double checking with test light I confirmed that while cranking engine there is voltage and ground measured at the relay socket control side. Pulled cap off of relay, placed back in socket, while cranking engine I manually "closed" relay, heard fuel pump prime and engine started and run smoothly. Bought new Honda branded relay and installed: Still No Crank No Start. Could not hear fuel pump prime. Bench tested new relay and it failed. Pulled cap off to inspect and found that diode was cracked in two. Bought second new relay, bench tests good but car does not start. Re-checked relay socket with multi meter and test light = measured voltage and test light says circuit has power and ground while cranking.
Sunday, February 18th, 2024 AT 6:50 AM

48 Replies

Tiny
AL514
  • MECHANIC
  • 5,595 POSTS
Hello, where are you getting these relays from? The dealership or an online source? Thats pretty crazy to have a diode cracked in half like that. Try measuring the resistance of the relays control side and compare it with the other PGM FI relay 1. It might be that these are labelled as Honda parts. But are just fake branded types. We are seeing so many faulty brand-new parts these days. If the resistance of the control coils is different in the relays, then you'll know it's fake. You could also load test the power feed coming from Fuse 6 with a higher amperage test light and see if that circuit is able to carry enough current. It's a strange issue if it's not just bad parts. It sounds like you're testing correctly.
Another possibility is the control for that relay (so the grounding through the ECM) is having an issue. The relay control drivers are power transistors (mosfets) internal to the ECM and it may have high resistance through it.
You could measure voltage drop on the control pin of the relay to battery negative while cranking and see if there is any excessive voltage drop through the ECM to ground.
Was this
answer
helpful?
Yes
No
Sunday, February 18th, 2024 AT 2:46 PM
Tiny
AL514
  • MECHANIC
  • 5,595 POSTS
What did the original relay look like inside? And you should also check its resistance to see if it has lower resistance than the #1 relay and compare it with the new ones as well.
Was this
answer
helpful?
Yes
No
+2
Sunday, February 18th, 2024 AT 3:23 PM
Tiny
JACKKLIZ
  • MEMBER
  • 23 POSTS
Hello AL514, and thanks very much for your help. I will perform the tests mentioned later this coming week and let you know the results.
Thanks again!
Jack
Was this
answer
helpful?
Yes
No
+1
Sunday, February 18th, 2024 AT 5:38 PM
Tiny
AL514
  • MECHANIC
  • 5,595 POSTS
Sounds good. Just make sure that you don't apply battery voltage to the relay's control wire, since it's a ground side controlled relay, applying power to it will damage the ECM's internal driver. This is a basic diagram showing how the relays are controlled inside the ECM. The transistors are low current control devices, so if a relay was to short out or power was applied directly to the control side of the relays, the transistors can burn out. It happens more with ignition coils, but I just wanted to show a simple description of how the relays are controlled.

https://www.2carpros.com/articles/how-to-check-an-electrical-relay-and-wiring-control-circuit
Was this
answer
helpful?
Yes
No
Sunday, February 18th, 2024 AT 8:03 PM
Tiny
JACKKLIZ
  • MEMBER
  • 23 POSTS
Hello AL514, Results of tests this morning: Resistance test control side pins of relay PGM-FI #1 is 107.4 ohms; relay PGM-FI #2 is 48.4 this being the relay with broken diode bought new from Hondapartsnow. Com. Second new relay from Carquest measured 51.9; the original relay from car measured 1.7 ohms. Voltage drop test control side pins PGM-FI #2 relay in socket. Ground cable to neg. Post battery, positive test lead of multi meter to pin #5, ignition key to “On” 12.3 volts, cranking engine 10.3 volts. Then test lead to pin #3 key “On” 11.67v, cranking 10.0 volts. Inspected inside of original relay #2 cap off: no observable damage to coil, diode and pins. Original relay does not operate when voltage applied to pins 5 and 3. I did not load test power feed from Fuse 6 admittedly I don’t know how to do this. If I tested things correctly, please let me know your thoughts when you get time. Thanks very much for your help!
Was this
answer
helpful?
Yes
No
Saturday, February 24th, 2024 AT 7:39 AM
Tiny
AL514
  • MECHANIC
  • 5,595 POSTS
The original relay only measured 1.7ohm? Thats not good. And your test result reveals that you have 10.3 volts of voltage drop from the relay location through the ECM. The resistance of the original relay shorted out, and it sounds like it may have damaged the ECM driver for the relay. Your voltage drop test on pin 3 should have gone to 0volts, or very close to it. Because the ECM pulls the 12volts to ground to operate the relay. Both of the two new relays should have the same resistance as the #1. Since they are basically the same relay,
Is there a part number on the original relay, I want to look it up, and there isnt a part number on All Data. Next, we need to test at the ECM to make sure there isnt a damaged wire coming from pin 3. Since you did a voltage drop test, which is the correct method, a damaged wire can cause those readings as well.
So, if we divide 12volts by the resistances of each relay, 12.4/107.4= 0.114 (114ma) is what operates relay #1. But you can see 12.4v/1.7ohms = 7.29 Amps of current, that's way too much for that driver inside the ECM. I'm going to pull up the ECM connectors for you, so you can do the same test at the ECM wire from pin 3.
Was this
answer
helpful?
Yes
No
Saturday, February 24th, 2024 AT 9:47 AM
Tiny
AL514
  • MECHANIC
  • 5,595 POSTS
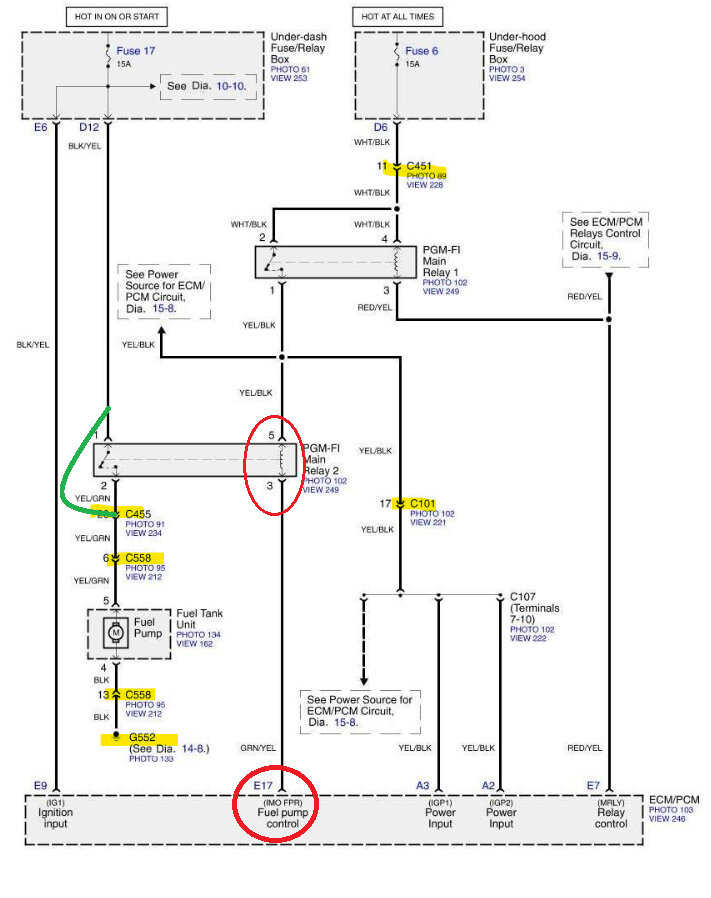
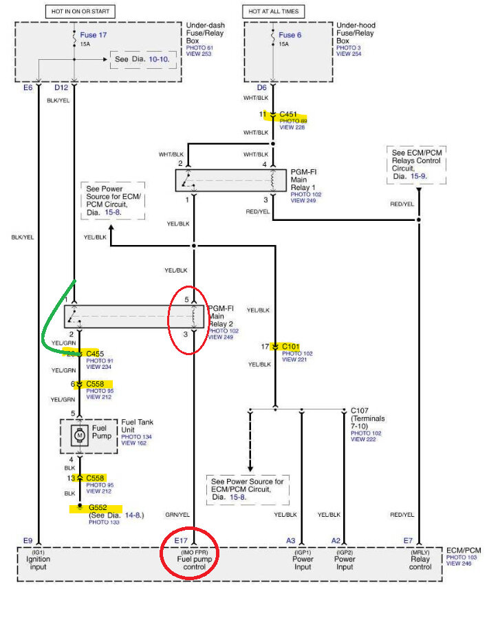
Okay, so in service info here, I finally found the ECM connector E which is where the PGM FI relay 2 control wire goes to, But they do not list any color or anything to identify the connector, so what you have to do is verify the correct connector by the wire coloring, I will post the diagrams in a minute here when I get them sorted out, the ECM is behind the glove box, so you will have to take that out if you haven't already, I think the PGM FI relays are back there as well?
Was this
answer
helpful?
Yes
No
Saturday, February 24th, 2024 AT 10:03 AM
Tiny
JACKKLIZ
  • MEMBER
  • 23 POSTS
Hi AL514, Thank you tons! The original relay cap says: Mitsuba RC-5104 and may also be known as 39794-S5A-003
Was this
answer
helpful?
Yes
No
Saturday, February 24th, 2024 AT 10:16 AM
Tiny
AL514
  • MECHANIC
  • 5,595 POSTS
Okay, no prob, it's just Al BTW =) The 1st diagram is the other ECM connectors A, B C, D. Not sure why they don't list them all together, I had to search for connector E, but it's in the 2nd and 3rd diagrams, showing pin 17 green/yellow wire. I am kind of surprised, this is the 1st Honda relay I have seen potentially take out an ECM driver, I hope that it didn't.
Even the 2nd relay you bought at 48.4 ohms is going to draw 256ma, that's really the limit on how much a relay should pull for amperage, I usually find relays to be around 75ohms, although I haven't checked any Honda relays like this before. Most of the time with these they just fail on the load side, and don't work, So I'd just check it one more time to be sure it's really 1.7 Ohms, not that I don't believe you, it's just odd. I do see that parts are failing much more in the last 10 years than ever before, the quality is just gone way down.
The 5th diagram is just a part number I found on rockauto. The pinout for the PGM FI relay 1 and 2 is different though.
We should go through and very all powers and grounds for the ECM before condemning it. To make sure there isn't a bad ECM ground, I also now questioning the Fuel pump, if its drawing excessive current and overheated the relay,
I like to know why something failed like this, so it does happen to any new parts as well.
Was this
answer
helpful?
Yes
No
Saturday, February 24th, 2024 AT 10:43 AM
Tiny
AL514
  • MECHANIC
  • 5,595 POSTS
Did you happen to scan the ECM for any diagnostic trouble codes?
With a fuel pump failure, or suspect, we would check the current draw on the pump, as well as scope the pump's current pattern and check its rpms. You would need an amp clamp to check the current draw on a fuel pump. There are also multiple connectors on this PGM FI circuit diagram,
This is connector C451 and its location down by the gas pedal, if you want to check that, I'm going to also look up the connectors going to the fuel pump and its Ground. You could check the resistance from Relay 2, pin 2 to ground, which would give you the resistance of the Fuel pump and its circuit. It should be pretty low.
You mentioned you jumped the relay out and the vehicle ran, how long did you run it for, and did the jumper lead you used get really hot while it was running?

I've added a couple things here, has any liquids been spilt on the center console where the Parking Brake lever is, (and Connector C558)?
And then diagrams 6-8 are Recall notices on the Airbag system, just thought you should have these.
Was this
answer
helpful?
Yes
No
Saturday, February 24th, 2024 AT 10:44 AM
Tiny
JACKKLIZ
  • MEMBER
  • 23 POSTS
Hi Al,

With my “Actron CP9125” OBD II Pocketscan I didn’t read any DTCs. There hasn’t been a Check Engine light either. When I jumped the fuel pump relay and ran the engine I only let car run for a minute or so. I didn’t check jumper wire. Later this afternoon I plan on starting and letting it run for longer duration; will check jumper wire for heat. No liquid spilled near parking brake. Right before Element first failed to start we had several days of below zero weather. It is kept in heated garage but was driven during cold. I will attempt to check resistance from relay pin #2 to ground when I work on it again. Thanks again for your help, Jack
Was this
answer
helpful?
Yes
No
Saturday, February 24th, 2024 AT 12:31 PM
Tiny
AL514
  • MECHANIC
  • 5,595 POSTS
Okay, do you own an amp clamp? I've posted this case to some other technicians to see if any Honda techs have seen these relays short out like this, and what could have potentially caused it. If it turns out that the ECM has burned the driver for the relay, we really need to figure out why, so it doesn't happen again. I do repair modules on the side, but that depends on what I find when they are opened up. So that's a possibility,
If you have an amp clamp that can read dc current, you can measure around the jumper wire you use to see how much current the pump is pulling. Just use at least a 14-gauge wire so it doesn't melt. 14 gauge can handle about 10-15 amps, but the pump should only pull around 5-8amps max.
This is part of the Flow Chart for diagnosing an issue with the fuel pump circuit. Most of this you have already done. At step 17 if there is battery voltage at the ECM connector E pin 17 (which is the Relay 2 control wire), they say substitute a known good ECM. Which we shouldn't do until you get a relay from Honda, and we check the ECM's powers and grounds. Computers are too expensive to just try as a diagnostic strategy. But you can do the wire checks here, let me know what you find.
Was this
answer
helpful?
Yes
No
Saturday, February 24th, 2024 AT 1:20 PM
Tiny
JACKKLIZ
  • MEMBER
  • 23 POSTS
Hi Al,

I don’t have an Amp Clamp, but I’ll check with a friend of mine at work this Monday and see if he has one. I appreciate your help with this problem.
Jack
Was this
answer
helpful?
Yes
No
Saturday, February 24th, 2024 AT 4:34 PM
Tiny
AL514
  • MECHANIC
  • 5,595 POSTS
Okay, it's possible the relay just failed, and took out the ECM, but leaving it at that is not a diagnosis. I'll chat with you Monday then.
Was this
answer
helpful?
Yes
No
Saturday, February 24th, 2024 AT 6:36 PM
Tiny
JACKKLIZ
  • MEMBER
  • 23 POSTS
Hi Al,

I have printed all the wiring diagrams with your instructions and plan on continuing to work on the car this coming weekend. Thanks for patience and expert help.
Jack
Was this
answer
helpful?
Yes
No
Wednesday, February 28th, 2024 AT 6:26 PM
Tiny
AL514
  • MECHANIC
  • 5,595 POSTS
Okay, I contacted some other technicians as well on this case, and they said the same thing, to check on how much current the fuel pump is drawing, possibly overheating the circuit and hence the relay. The relay contacts that close, which is the load side of the relay that powers the pump, those contacts are a point of resistance in the circuit which is normal, they open and close which you saw when you took it apart. Do you notice if the relay pins look overheated, discolored or anywhere on the relay where the plastic bubbled up from heat? The vehicle does have super high mileage. A fuel pump with lower-than-normal resistance will cause more current to flow but usually cause the fuse to blow, but if the relay is not making good contact at the pins, that's resistance in the circuit and would cause it to overheat. I just don't want to see you replace the ECM and relay, just for it to burn up again.

The Powers and Grounds of the ECM should be load tested with a few amp lamp bulb. The fuel pump is fed by a 15amp fuse, To load test a circuit, I use a turn signal bulb set up that I know pulls 4-5amps, So I will check a wire coming directly from a fuse, not pulling that much amperage through the ECM, just checking with the ECM connector unplugged, I'll do the same to check the Grounds, I'll power up the bulb and whatever ground I'm testing will be the lamps ground. Again, not going through the ECM. So, you have to know exactly where the power is coming from and be 100% sure of what you're doing before doing load testing like this.
But check the fuel pumps current draw first and see what's that is, also get a relay that is the correct resistance. Go to a Honda dealership and explain what happened so they can give you a decent relay, and then I can walk you through checking all the ECM powers and grounds before replacing it. The dealership might have some suggestions for you as well.

This is the response from the other tech. But it sounds like the shorted relay probably burned out the transistor that grounds the relay control side. If you want to check fuel pressure, the spec is 48-55psi. On this fuel system you have to T a fuel pressure gauge into the fuel line.
But with this high mileage, you're going to start running into one issue after another unfortunately. I see this a lot and work on a lot of really high mileage vehicles. Let me know what you find, and we'll go from there. Here are a couple guides and the relay OEM part numbers, but I think something else is going on here.

https://www.2carpros.com/articles/how-to-check-fuel-system-pressure-and-regulator

https://www.2carpros.com/articles/signs-of-a-clogged-fuel-filter-in-your-car-symptoms-to-watch
Was this
answer
helpful?
Yes
No
Wednesday, February 28th, 2024 AT 8:09 PM
Tiny
JACKKLIZ
  • MEMBER
  • 23 POSTS
Hi Al,

Here are results and information from working on Honda Element this weekend:
I installed 14ga jumper wire to pins #1 and #2 of PGM-FI Relay 2; car started immediately an.
Was this
answer
helpful?
Yes
No
Sunday, March 3rd, 2024 AT 10:40 AM
Tiny
JACKKLIZ
  • MEMBER
  • 23 POSTS
Oops I hit the Reply button by mistake!
The element started immediately and ran smoothly for ten minutes. Jumper wire did not get hot or even warm. I did not get hold of an Amp Clamp, so I measured DC current draw of fuel pump by using multimeter. Set meter to 10A dc, (+) lead to #1 connector terminal & (-) lead to #2 terminal of Fuel Pump relay socket; so the Multi Meter was acting as the "Jumper wire"; Acceptable way to test? Started engine and let idle for about two minutes; read 3.60 amps on meter. Next I unplugged ECM connector E and measured Good Continuity between terminal #3 of relay socket and terminal #17 of Connector E. I then measured 1.8 ohms resistance of same wire. Visual inspection of original fuel pump relay shows no sign of discoloration or heat damage anywhere. I tried to do the "Back Probe Voltage Drop" test from pin 17 of Connector E to vehicle ground: measured 11.2v when I turned key to ON (II) then start position measured 9.8v; there was no 2-second interval of 0 volts observed when I first switched key to ON (II). Have been keeping battery on trickle charger and measure 12.6v at battery terminals. I had the Carquest brand relay in place during this last test as I have not bought a proper Honda relay yet. I believe that I must get this new relay and try the voltage drop test again. Does this sound correct?
Was this
answer
helpful?
Yes
No
Sunday, March 3rd, 2024 AT 11:18 AM
Tiny
AL514
  • MECHANIC
  • 5,595 POSTS
Yeah, that's just bypassing the relay Load side, I'm concerned the control side being shorted out, burned out the ECM control side. If you look down at E17 on the ECM, you'll see that it says "(IMO FPR) Fuel Pump Control". So, it looks like that circuit is used for the Immobilizer as well as the Fuel pump control. If that is part of the Immobilizer circuit, that's the security system's way of disabling the vehicle. It simply will not turn on the fuel pump. The ECM grounds that circuit to activate the fuel pump once power is applied to PGM FI relay #2 from relay #1. So, it depends on how much you want to spend to repair this the correct way. Which includes getting a new relay that is the correct resistance (107ohms or around there like the other relay is) plus checking all the powers and grounds of the current ECM, and then replacing it. And hopefully there are no other circuit issues that will damage the new ECM. Did you get a current measurement for the fuel pump?
Was this
answer
helpful?
Yes
No
Sunday, March 3rd, 2024 AT 11:18 AM
Tiny
JACKKLIZ
  • MEMBER
  • 23 POSTS
Thanks for the fast reply. I mentioned the 3.6 amps measured with the multimeter is that what you were asking for?
Jack
Was this
answer
helpful?
Yes
No
Sunday, March 3rd, 2024 AT 11:48 AM

Please login or register to post a reply.

Related Fuel System Fuel Pump Relay Content

Replace Your Fuel Pump Relay - Easy Steps
VIDEO