HOME
ASK A QUESTION
REPAIR GUIDES
BECOME A MEMBER
LOG IN
Login with Facebook
OR
Remember me
NOT A MEMBER?
FORGOT PASSWORD?
CONTACT US
PRIVACY POLICY
TERMS AND CONDITIONS
☰
Home
Ford
Escort
Fuel System
Fuel Pump
No power to the fuel pump
SISSYBARNES77
MEMBER
1988 FORD ESCORT
4 CYL
2WD
AUTOMATIC
300,000 MILES
My vehicle listed above is a station wagon. It is not getting getting power to the fuel pump.
Tuesday, April 7th, 2020 AT 1:42 PM
1 Reply
ASEMASTER6371
MECHANIC
52,796 POSTS
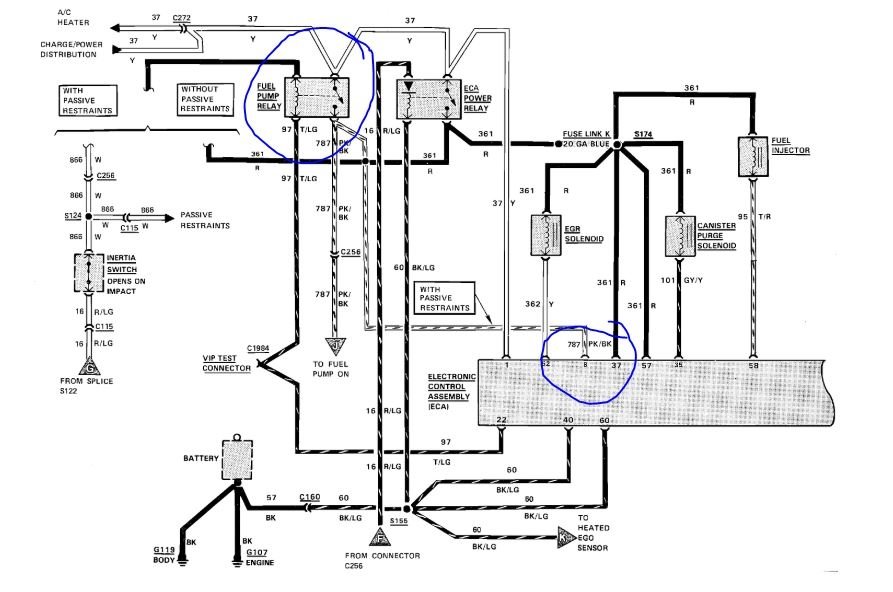
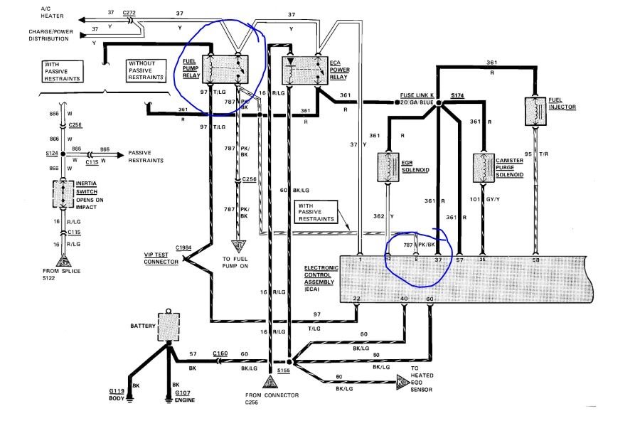
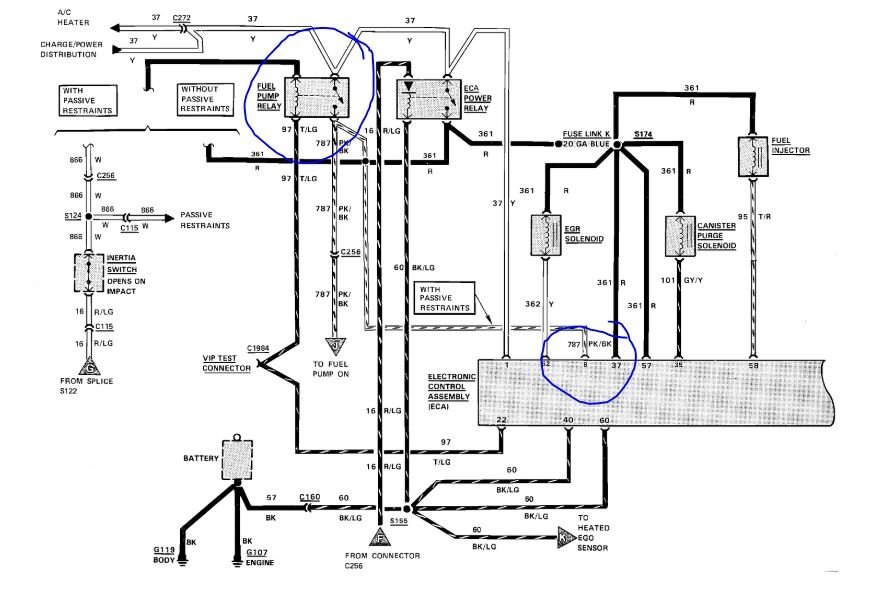
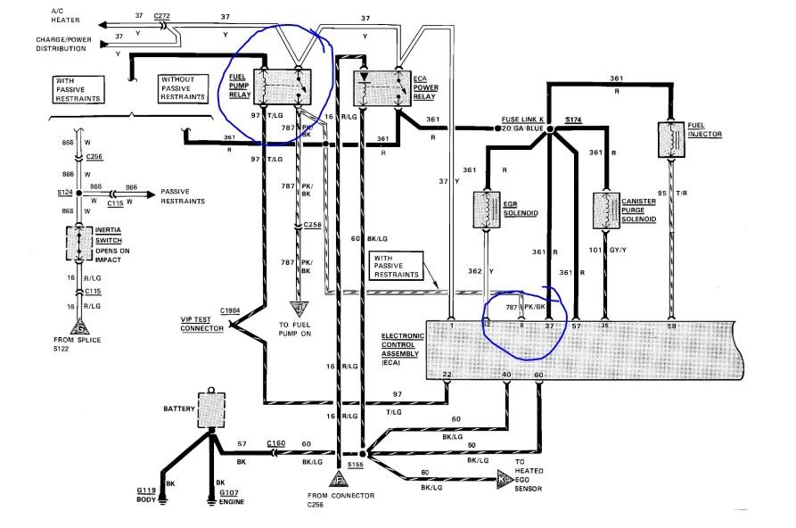
Good afternoon,
I attached a wiring diagram for you to view.
You will need a volt meter or test light to do some tests.
https://www.2carpros.com/articles/how-to-check-wiring
https://www.2carpros.com/articles/how-to-check-an-electrical-relay-and-wiring-control-circuit
Let me know when you can do some testing and I will guide you through it.
Roy
Image (Click to make bigger)
Was this
answer
helpful?
Yes
No
Tuesday, April 7th, 2020 AT 2:14 PM
Please
login
or
register
to post a reply.
Related Fuel System Fuel Pump Content
1988 Ford Escort Noises Fuel Pump
My Ford Escort Makes This Noise ( Buzzing Noise)from The Fuel Pump As Soon As I Start The Car And Continues While Running. Any Thoughts Out...
Asked by
hotford
·
1 ANSWER
1988
FORD ESCORT
VIDEO
Fuel Pump Replacement Ford
Instructional repair video
GUIDE
Fuel Pump
Fuel Pump Features
Fuel Pump And Filter
I Have A 1990 Ford Escort Lx 1.9l 4 Cylinder. I Need To Know If You Guys Might Have A Diagram On Where The Fuel Pump Is And Where The Fuel...
Asked by
heavenlyrose33
·
6 ANSWERS
FORD ESCORT
2001 Ford Escort Fuel Pump
Other Category Problem 2001 Ford Escort Front Wheel Drive Automatic 92,000 Miles 2001 Ford Escort. Yesterday Morning, Temps Were...
Asked by
silver bullet
·
1 ANSWER
2001
FORD ESCORT
It Cranks, It Sparks, Has New Fuel Filter & Pump...
Info: + 1999 Ford Escort Sedan 2.0l Spi Engine With 128k Miles + I Haven't Been Able To Get/keep The Engine Running Since Sat-18-aug When...
Asked by
oldblue99
·
5 ANSWERS
1999
FORD ESCORT
1999 Ford Escort Fuel Pressure Sensor?
I Have A 1999 Ford Escort Se, And Sometimes It Idles Really High, And Shifts Super Hard. But Sometimes It Wont Start At All, So I Had It...
Asked by
jayponce
·
1 ANSWER
1999
FORD ESCORT
VIEW MORE
Ask a Car Question. It's Free!
How to Replace Fuel Pump
Fuel Pump Replacement
Fuel Pump Replacement Chevrolet Silverado