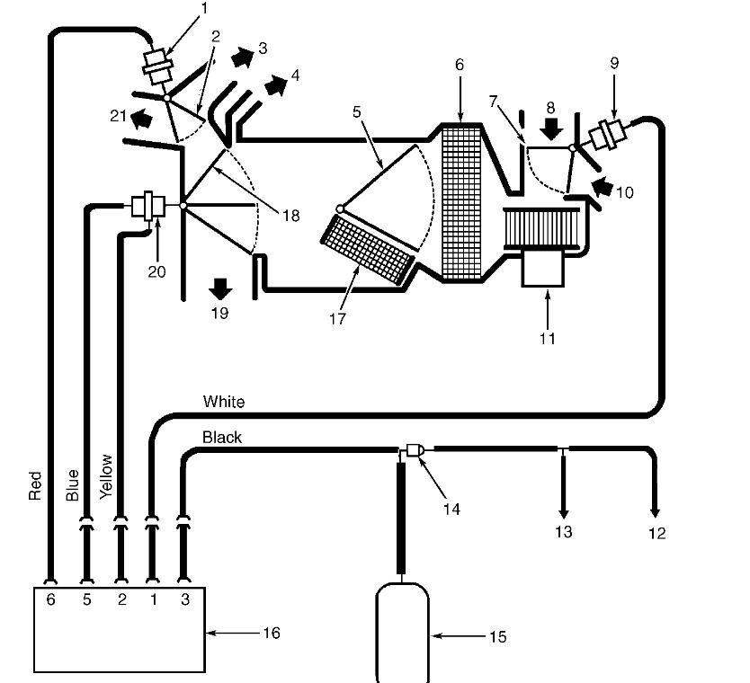
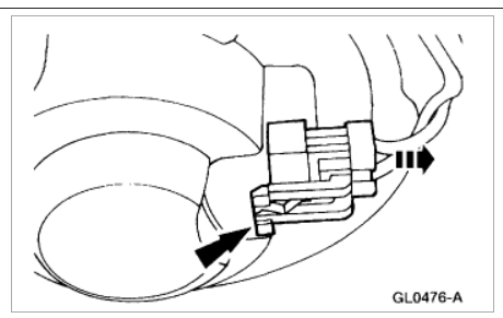
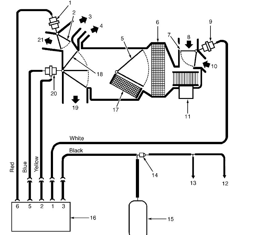
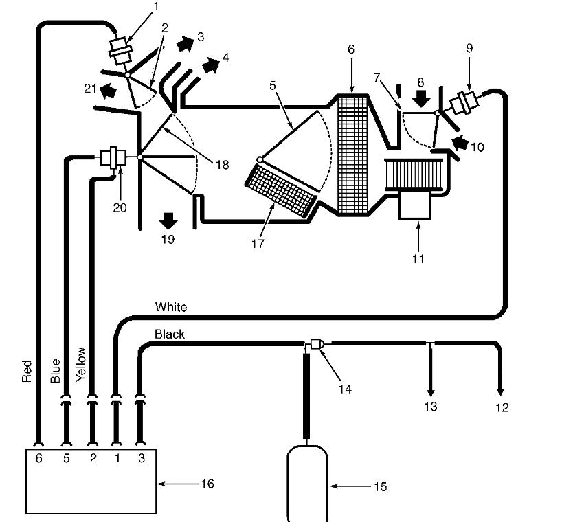
The front AC/heater is not blowing any air on any setting. The rear unit is working fine. The dash controls have power but nothing is happening when I turn it on.
Feb 13, 2018 at 6:03 AM
























