Check charging system light?

Tiny
BD1133
  • MEMBER
  • FORD EXPEDITION
I have 2003 Ford Expedition with approximately 66,000 miles. Somebody else asked this question, but I did not see any response so I thought I would repeat the question since I am having the same problem. About two weeks ago, check charging system warning started displaying and battery light coming on and off. Had my battery and alternator checked at a local auto store, on their recommendation I changed both as well as the belt. In spite of above changes, the battery light and warning is continuously on now. If I do not have to, I do not want to take it into the dealership for costly "diagnostic tests" and repairs. Does anybody know what may be causing this problem? Any and all recommendations are appreciated.
Wednesday, September 12th, 2007 AT 10:18 PM

47 Replies

Tiny
RASMATAZ
  • MECHANIC
  • 75,992 POSTS
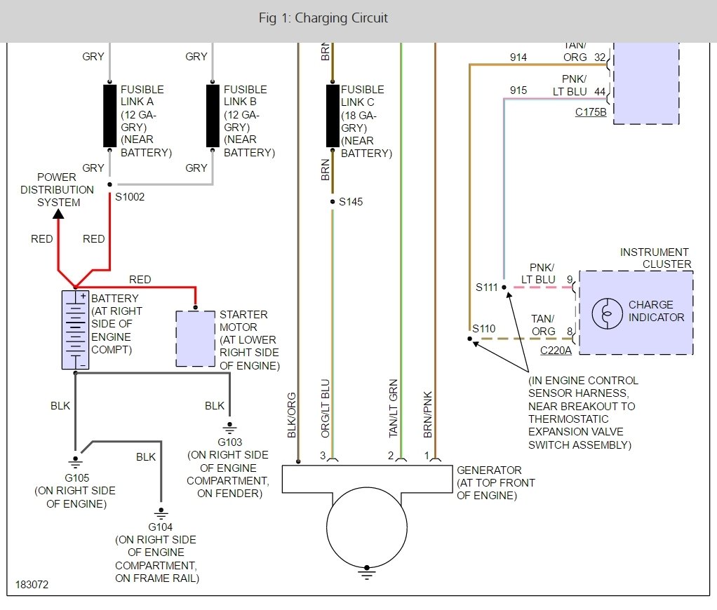
Check all of the connectors they can melt causing a bed connection, ford had a big problem with this in the past. Also, there is a fuse number 34 you must test and check to see if the fusible links have power through them.

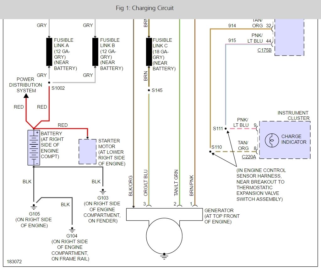
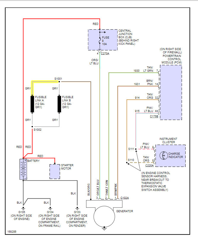
Here is a guide and some diagrams to help us find the problem:

https://www.2carpros.com/articles/how-to-use-a-test-light-circuit-tester

and

https://www.2carpros.com/articles/how-to-check-a-car-fuse

and

https://www.2carpros.com/articles/how-to-check-a-car-alternator

Please let us know what happens.

Cheers,
Was this
answer
helpful?
Yes
No
+1
Wednesday, September 12th, 2007 AT 10:38 PM
Tiny
ANTNEE3
  • MEMBER
  • 1 POST
I replaced my battery, but it did not fix. I noticed that when "check charging system" was on, I would have 12.1 volts, when it would go out, 13.9. While it sounds like an alternator problem, I thought it was weird that it could basically work, and then not work.

I have been driving the car without issue until last night. While driving, the car just completely stalled. Suddenly, I had the "check charging system", and battery light on. I pulled over, turned key, and the engine cranked over fast, and was not starting. If I turned the key off, removed it, replaced it, and restarted, no problem. I limped home doing this three different times. Now the battery light is on solid. Finally, though, I have a service engine soon light, so I should be able to get some trouble codes.

So on a whim I got a Motorcraft alternator because I felt the alternator I got for it was to cheap and could be my problem. It worked and I am back on the road. it costs a little more but worth it.

Here it is on Amazon in case anyone has the same problem:

https://www.amazon.com/gp/product/B00HFLCCP8/ref=as_li_qf_sp_asin_il_tl?ie=UTF8&tag=2carprcom-20&camp=1789&creative=9325&linkCode=as2&creativeASIN=B00HFLCCP8&linkId=c98d8d6894558442c4c5bec440b93564

Thanks all!
Was this
answer
helpful?
Yes
No
+6
Monday, September 17th, 2007 AT 12:54 PM
Tiny
DHCHJHPH
  • MEMBER
  • 2 POSTS
I have a 2003 Ford Expedition doing the same exact thing. I noticed it did it more so when the air conditioner or heat was running like something was drawing the power down or something. Now it is doing it all the time mainly when I am accelerating. I to have had my truck not want to start, I had to take the key out and then reinsert it too in order to get it to start a couple of times now. Anyone? Please have an answer for me!
Was this
answer
helpful?
Yes
No
+5
Saturday, December 15th, 2007 AT 7:45 PM
Tiny
PCAVA57
  • MEMBER
  • 1 POST
From your description and based on a similar problem I had with my 2004 Expedition, I would suspect an intermittent partial short. Check the wiring harness at the alternator this is where it will melt the connector causing the problem.
Was this
answer
helpful?
Yes
No
+15
Thursday, March 20th, 2014 AT 12:40 AM
Tiny
KEN L
  • MASTER CERTIFIED MECHANIC
  • 55,428 POSTS
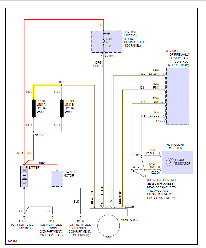
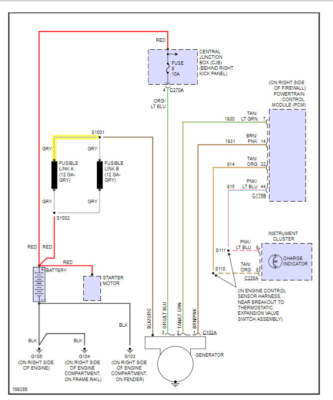
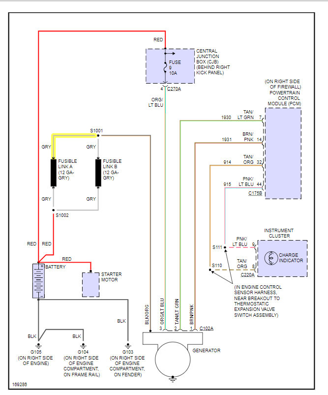
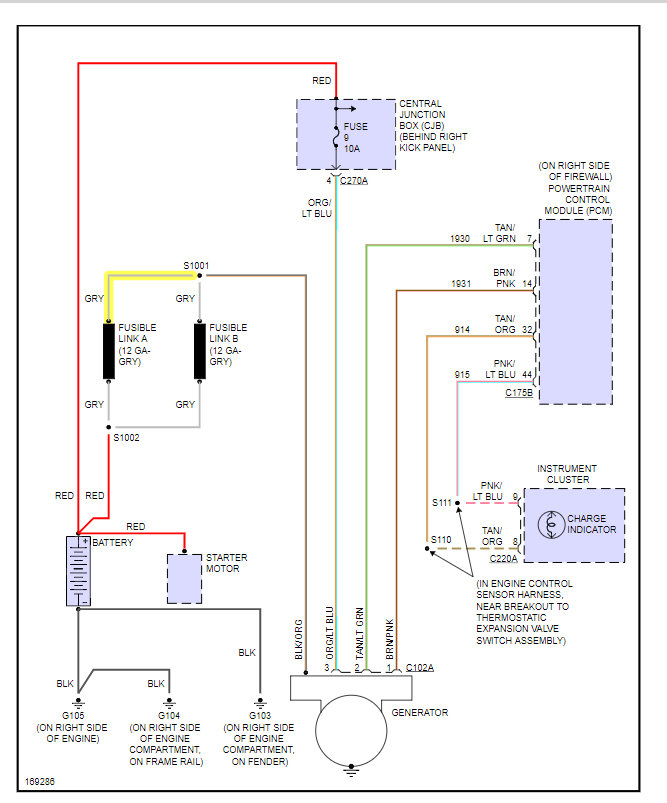
I found this wiring diagram for you, look at the connector at the alternator to see if they have been over heated which will cause a bad connection. Also, check the fusible links,

Below is a wiring diagram that will help.

Please let us know what you guys find so it will help others.

Best, Ken
Was this
answer
helpful?
Yes
No
+11
Tuesday, November 22nd, 2016 AT 12:30 PM
Tiny
DK78KK
  • MEMBER
  • 1 POST
  • FORD EXPEDITION
I have 2004 with 71,000 miles, 5.4 engine. The check charging system light came on. Had it check at my parts store. Alternator was not charging, had it rebuilt by a local rebuild shop (good record), cleaned battery terminals, and load tested battery, all good. But the light is still on and I have 14.5 volts with engine running. Any Idea's?
Was this
answer
helpful?
Yes
No
+13
Friday, December 16th, 2016 AT 3:50 PM (Merged)
Tiny
JET243
  • MEMBER
  • 1 POST
I have the same problem on my 2003 Ford Expedition. I changed battery and alternator and battery/check charging system light will not turn off. I also verified the charger was charging the battery and the fuse was good. I could not find a manual. Does anybody know or have a wiring diagram that can tell me where the cable from the battery to the alternator splits off to and how it works with the fusible link(s)?
Was this
answer
helpful?
Yes
No
+8
Friday, December 16th, 2016 AT 3:50 PM (Merged)
Tiny
JW6937
  • MEMBER
  • 1 POST
I have the exact same problem. 2003 Expedition with about 71,000 miles on it. Alternator just went out on it. Replaced it with a new one, but the red battery light stays on, and the message center is still showing the "check charging system" message? Tried installing a second new alternator just in case, but the "check charging system" message is still there. Tested the output on the alternator and everything test perfectly, but no matter what I try, that darn "check charging system" message will not go away. Has anyone determined a fix to this issue yet?

From Ken: Check the solution below
Was this
answer
helpful?
Yes
No
+27
Friday, December 16th, 2016 AT 3:50 PM (Merged)
Tiny
MANUELXP
  • MEMBER
  • 1 POST
I have the same problem but it is one step further, I am on my second alternator they ran a test of the first one and it was not fine, but like I told them with it not carrying a load it could test good all day replaced it now the light is still on but engine shuts off right after it is jumped. I did test battery low but still good. The vehicle does not hold the charge. Does anyone know what fuses I should be looking at?
Was this
answer
helpful?
Yes
No
+10
Friday, December 16th, 2016 AT 3:50 PM (Merged)
Tiny
KEN L
  • MASTER CERTIFIED MECHANIC
  • 55,428 POSTS
Hello Dk78kk,

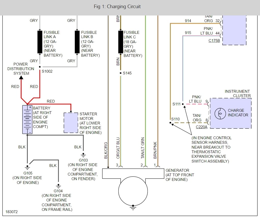
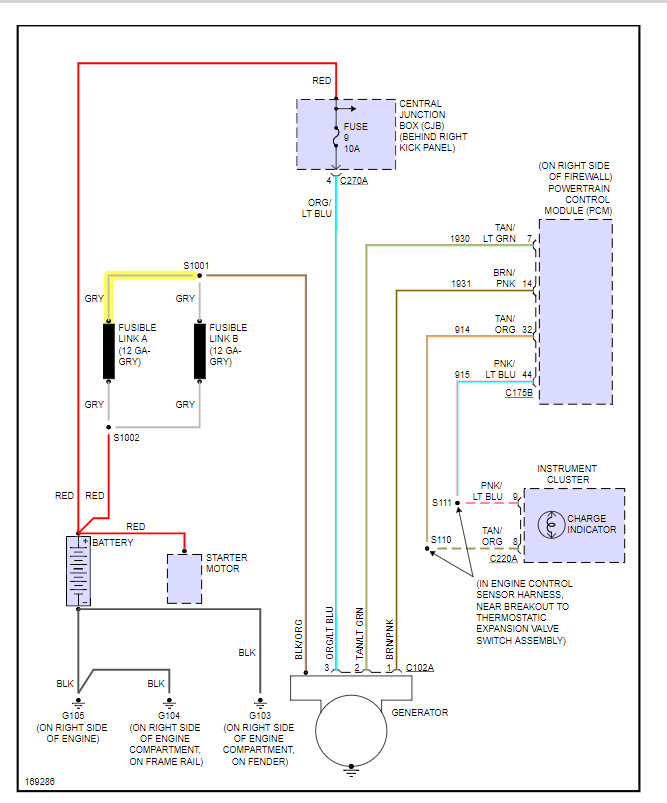
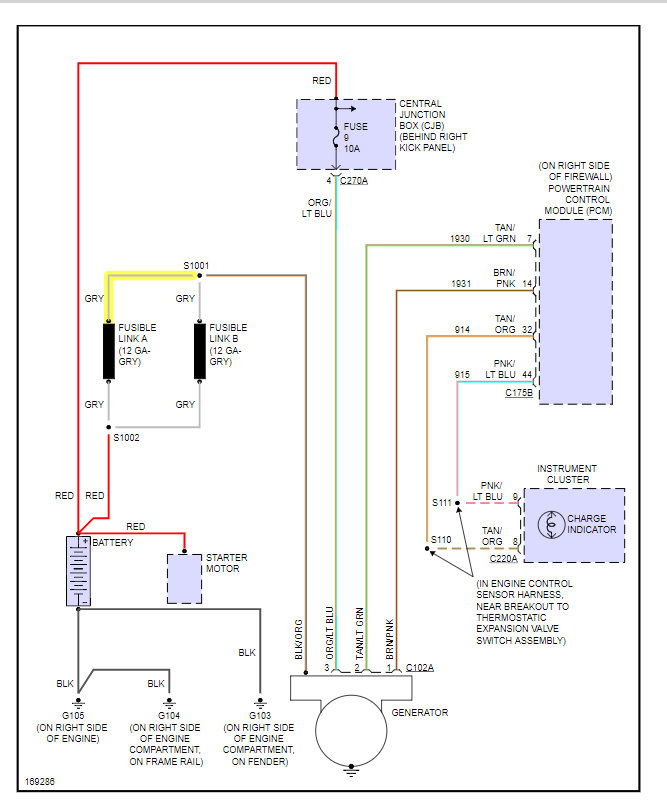
It looks like the problem is the PCM or you have high resistance or a broken fusible link, here is a diagram below.

Please let us know what you find so it will help others.

Best, Ken
Was this
answer
helpful?
Yes
No
+5
Friday, December 16th, 2016 AT 3:50 PM (Merged)
Tiny
HEJLMAN
  • MEMBER
  • 1 POST
I have the same problem, intermittent warning for charging system. I have tested all the wires, grounds and tested the alternator for proper voltage, all is good. I think it may be the tension-er and or the belt causing it to slip ever-so slightly, just enough to cause the warning. I will post again as soon as I swap them out.
Was this
answer
helpful?
Yes
No
+2
Thursday, December 29th, 2016 AT 9:56 AM
Tiny
CCBC65
  • MEMBER
  • 2 POSTS
I have a 2003 Expedition XLT with the 5.4 and 4WD. It has 293,000 miles and recently started having the same problem. Rebuilt original alternator at 185,000 miles. The rebuild went bad about six months ago and this time the battery light was on and the check charging system message came up, that did not happen last time. After replacing the alternator, the battery light stayed on but everything was charging and working so I let it be. Two to three months ago, the check charging system message started coming up but the system was still charging fine. It started coming up more and more but I still could not find a problem but the last three weeks, it would not charge sometimes and died a few times while I was driving. When I tested the system, sometimes it worked, sometimes it did not. Battery and alternator bench tested fine, parts store replaced alternator under warranty anyway. Still had the problem of not charging sometimes. Days of testing and investigation determined the fusible links were intermittently causing the system to not charge, when I moved them it would charge, when I moved them again it would not charge. I replaced the entire harness from the alternator to the battery and PCM and it is charging well now but the battery light is still lit and the check charging system message comes on as soon as I start the truck.

I have the service manuals and it said "repair the high resistance in the B+ circuit 38" like Ken said above, but I am not sure what that means and thought it would be covered when I replaced the entire cable. Did I miss something?

Any suggestions why the battery light is still lit and the check charging system message still comes up?
Was this
answer
helpful?
Yes
No
+11
Thursday, May 4th, 2017 AT 7:49 PM
Tiny
CARADIODOC
  • MECHANIC
  • 34,484 POSTS
There are some defects that can be detected by the voltage regulator, which turns on the "battery" warning light, even though charging voltage is within the acceptable range of 13.75 to 14.75 volts. The most common defect is one failed diode of the six inside the generator. The regulator detects that momentary dropout of one the three output phases. It responds to the lower voltage during that time by bumping the charging voltage up a little. You see the correct charging voltage. The regulator sees around eleven to twelve volts.

To add to the misery, Ford regulators can also turn the warning light on for an over-charge condition. When the regulator raises charging voltage in response to the dropout of the missing phase, it does that instantly, but when the two good phases come along, it takes some time before it brings the target voltage back down. That is why it might see something over 14.75 volts and turn the warning light on, while you measure a proper 13.75 to 14.75 volts.

Failed diodes are a permanent failure. That is found by performing a full-current load test with a professional load tester. It will show up as high "ripple' voltage, and the most current you'll be able to get is exactly one third of the generator's rated current. That is 30 amps from the common 90-amp generator, and that is not enough to run the entire electrical system under all conditions.

Another common failure is worn brushes, and those almost always are intermittent, at least at first. The mistake here is the testing has to be done while the problem is occurring. When the brushes make good enough contact to work, there is no defect to be found, so of course the system will test good. The testing has to be done while the problem is occurring.

The second consideration, after reading through the multiple posts here, is everyone did the obvious and replaced the generator, but the engineers unnecessarily complicated the circuit by involving the engine computer in what used to be a real simple system. It is very likely the computer set a diagnostic fault code, and that is triggering the warning message that is the common symptom here. Even when a wiring problem was found, and obviously affected system performance, the message did not go away when the system resumed working. It is likely necessary to erase the fault code after the repair has been completed, and that will turn off the message.

What no one ever listed here was the test results. "Full-load output current" and "ripple voltage" are just as important as charging voltage. Most testers just show ripple voltage between "low" and "high" on a relative bar graph, but that is a major clue in this story.
Was this
answer
helpful?
Yes
No
+11
Thursday, May 4th, 2017 AT 9:28 PM
Tiny
CCBC65
  • MEMBER
  • 2 POSTS
I read somewhere of someone having the same problem with the battery light and the check charging system message because he put in a 130 amp alternator in an Expedition that originally had a 110 amp alternator and when he put a 110 amp alternator back in, the light and message went away. Has anyone else heard that? I am going to call the parts store and see if I can swap back the 130A for the 110A.
Was this
answer
helpful?
Yes
No
+1
Friday, May 5th, 2017 AT 10:10 AM
Tiny
CARADIODOC
  • MECHANIC
  • 34,484 POSTS
Normally changing to a different current rating does not cause a problem, but with the addition of all the unnecessary computer controls, it is hard to know what will cause an issue. Just because the plugs and wires might be the same, there could be some other differences we do not know about.

The key points to understand is an AC generator, ("alternator" is a term copyrighted by Chrysler, but it is the same thing), is physically and electrically incapable of developing more current than it was designed to deliver. I can impress you with the theory if you want me to, but it is not relevant to my wondrous story. The next important point is the generator will only develop the amount of current needed by the electrical system, and no more. It is similar to running a lawn sprinkler on a garden hose. No more water volume is going to come out if the city installs a water pump with double the capacity. What you gain by going to the 130-amp generator is the ability to get 130 amps, but only if that becomes necessary. If the vehicle needs 53 amps right now, you could have a 500-amp generator, but it is only going to produce 53 amps.

Where the potential problem comes in is when your mechanic performs a full-load output current test. That is designed to make the generator produce its maximum current for only a few seconds. Related to my previous reply where I discussed a failed diode and getting only one third of the rated current, under this test, you are either going to get very close to the generator's maximum rating, one third of it, or 0 amps. There is no such thing as a "weak" generator that can only deliver some value in between those three values.

To continue with this potential problem, as far back as 1960 when Chrysler first used an alternator, there has been a fusible link in the output wire between the alternator and the battery's positive post. There are two sets of three diodes in every AC generator, and if one in each set were to short, you would have a direct short to ground, and a melted wire. The fuse link, or fuse link wire, is a short section spliced in that is a smaller gauge, so it is the weak link in the chain. It is insulation is designed to not melt or burn. These fuse devices also protect you if you bump the output terminal with a wrench while it is in contact with the engine. Fuse link wires take some time to burn open, so they will not respond instantly like a regular fuse will. Almost every car was available with a standard generator, or a larger one if it had air conditioning, and an even larger one for police vehicles. The fuse link was sized according to the generator that was installed at the factory. If the car came with a 55-amp generator, the fuse link was probably good for around 65 amps, but remember, you would never need that much current except during the full-load output test. The problem I'm finally getting to is if you came along and installed a 75-amp generator, it still would deliver only the amount of current the car needed, until someone performed the full-load output test. That is when it would produce 75 amps, and if you did that long enough, the fuse link would melt.

To make matters worse, in almost all vehicles since the early to mid 1990's, the fuse link wire has been replaced with a regular fuse that's bolted into the fuse box. Those do not have the time delay feature a fuse link wire has. The instant you start the full-load test, the fuse will blow if the generator is able to develop more than what the circuit was designed for. When the wiring harness is manufactured, the output wire is large enough to handle whichever generator gets installed on that vehicle. Only the fuse link wire is different, per the application. That means if you wanted to switch to a larger generator, you could replace the fuse link wire with a larger one, and the rest of the circuitry could handle it. That is not always true when the vehicle uses a bolted-in fuse. It is easy enough to bolt in a larger fuse, but there can still be differences in the buss bar under those fuses that connects their common points together. There is always a small amount of resistance in an electrical connection. (Resistance in the water sprinkler analogy would be partially crushing the hose with your foot, which would make water volume go down). Electrical current flowing through resistance generates heat. Heat in an electrical connection tends to increase the resistance, and that generates more heat, and pretty soon you're one of the half dozen people who post a photo here each year of a melted area in their fuse box. That happened on its own, but if a generator was installed that had a higher capacity, then add some modification or accessory that needs that additional current, and you have the potential to stress parts of the circuit that cannot be upgraded.

Another factor is the car manufacturers have become really good at down-sizing electrical switches and connector terminals to the point they're just good enough, with almost no margin for error. In the 1970's, Ford figured out they could save twenty cents per car by leaving off four grease fittings. The suspension and steering parts sometimes lasted long enough to get the car out of the warranty period, then it was the owners' problems. While that sounds like saving a pittance and costing a lot in customer satisfaction, they argued they would save twenty million cents when they built a million cars, and they were willing to do that for short-term profits. When you ask for a replacement fuse box today at the dealer's parts department, why is it they usually ask for the engine size, generator size, and date of production? It is possible they traced too many garage fires to a melted fuse box, so they beefed them up a little, but only for the larger generators or some other optional equipment. It could be you do not have some optional equipment, and to save a few cents, they left off some terminals in the fuse box. Look in yours and you will see some empty sockets. Each terminal not installed saves a little money. To say that another way, a smaller terminal might be sufficient for use with the smaller generator, but when you switch to the generator with a higher capacity, and then you add the "hard-of-hearing" stereo systems to play "music" for me, or you add a pile of lights, or even convert a van to a camper package, you risk stressing parts of the electrical system that cannot be or were not upgraded.

Now that you have all this exciting information, it still boils down to your warning message that appears to be related to using the non-original size generator. Since around 2000, Ford's most "intelligent", meaning complicated, computer is the instrument cluster. It is one of two computers involved in blowing the horn, and it sticks its nose into almost every other circuit and system. We do not know what it is looking at to determine when to display the warning message, but when I read the message goes away after switching back to the original generator, it does not surprise me too much.

Oh, . As a footnote of value, a "diode" is a one-way valve for electrical current flow. 1959 and older vehicles all had DC generators which were not very efficient, but direct current can go right into the battery to be stored. AC generators produce three-phase alternating current that would go rapidly in and out of the battery and generate some serious heat, but nothing would get stored in it. The diodes reroute the pulsing and changing currents to all go in one direction, out to the vehicle and the battery. Those diodes are all "reverse biased", meaning they are blocking current flow, when the engine is off. Those are the only thing stopping the battery from rapidly discharging through the generator when it is not running. Any one shorted diode of the six reduces the maximum capacity to one third of what it is designed to produce. A shorted diode in each of the two sets results in a rare but major dead short. If you ever run into that, you will be grateful for the fuse or fuse link wire.
Was this
answer
helpful?
Yes
No
+18
Friday, May 5th, 2017 AT 4:45 PM
Tiny
CALOGIE
  • MEMBER
  • 2 POSTS
  • 2003 FORD EXPEDITION
  • V8
  • 2WD
  • AUTOMATIC
  • 98,000 MILES
I had a bad alternator replaced about 18 months ago. About 5 months ago, the "check charging system" alert began showing up in my message center. At first it was very intermittent. I had it checked at two different places and was told that the alternator is charging as it should. In the last month the message has been going off a lot more often. My local Ford service center checked it again, and again verified that its charging properly. However, they said if I want to shut the thing up, I need to replace the alternator again. They said that there isn't any way to disconnect the chime module to at least shut the thing up. I would love to know of a way to at least prevent the audio alert so it doesnt drive me crazy. I have a problem with replacing a perfectly good alternator just because the computer is registering an issue that doesnt seem to exist.
Was this
answer
helpful?
Yes
No
Friday, November 2nd, 2018 AT 11:52 AM (Merged)
Tiny
KHLOW2008
  • MECHANIC
  • 41,814 POSTS
Hi calogie,

Thank you for the donation.

The dealer is correct about nothing to turn the chime off, except to press the reset button which would have the chime back in about 10 minutes.

Was a complete diagnostic carried out on the charging system to eliminate other possible causes than the alternator?
Was this
answer
helpful?
Yes
No
Friday, November 2nd, 2018 AT 11:52 AM (Merged)
Tiny
CALOGIE
  • MEMBER
  • 2 POSTS
Thanks for the reply. The Ford service center said they did a complete check and couldnt find anything else wrong. I guess I'll go ahead and get it replaced. Thanks again for the help!
Was this
answer
helpful?
Yes
No
Friday, November 2nd, 2018 AT 11:52 AM (Merged)
Tiny
KHLOW2008
  • MECHANIC
  • 41,814 POSTS
Too bad that this is something that cannot be resolved easily.

Thank you for using 2carpros.
Was this
answer
helpful?
Yes
No
Friday, November 2nd, 2018 AT 11:53 AM (Merged)
Tiny
DBRADY
  • MEMBER
  • 1 POST
  • 2003 FORD EXPEDITION
  • V8
  • 2WD
  • AUTOMATIC
  • 105,000 MILES
My battery light comes on and the check charging system idicator appears. I replaced the battery but the indicator lights still appear. Do I ahve a bad alternator?
Was this
answer
helpful?
Yes
No
+2
Friday, November 2nd, 2018 AT 11:53 AM (Merged)

Please login or register to post a reply.