Check charging system light?

Tiny
HMAC300
  • MECHANIC
  • 48,601 POSTS
Belt and tensioners have a lifespan of 60K so if original it's pretty wel shot. You might want to check the items in pic for corrosion as it may make it work harder but without looking at it it's kin dof hard to give a good diagnosis. What is the rating on the alternator and what power equiptment do you have on your vehicle. Is the battery the correct size? All of this makes a difference.
Was this
answer
helpful?
Yes
No
+1
Friday, November 2nd, 2018 AT 11:54 AM (Merged)
Tiny
HEMPSTER
  • MEMBER
  • 1 POST
  • 2001 FORD EXPEDITION
  • 5.4L
  • V8
  • 2WD
  • AUTOMATIC
  • 160,000 MILES
Replaced both battery and the alt. And the alt still won't charge the battery. Battery light is on in the dash. Both the battery and alt are new and both have been tested and are good.
Was this
answer
helpful?
Yes
No
Friday, November 2nd, 2018 AT 11:54 AM (Merged)
Tiny
HMAC300
  • MECHANIC
  • 48,601 POSTS
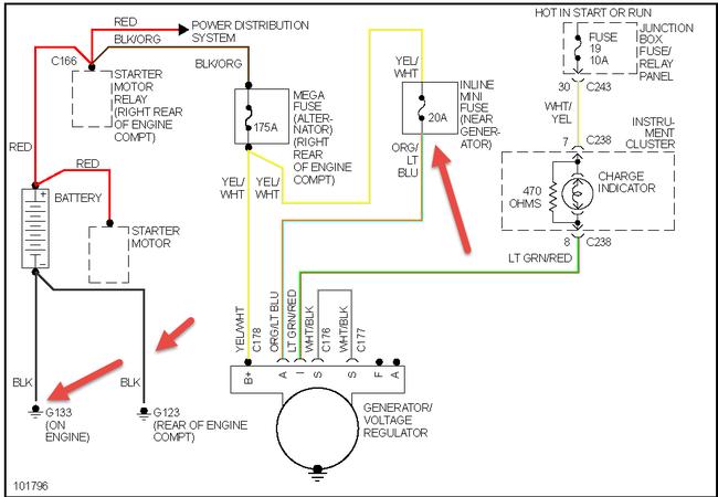
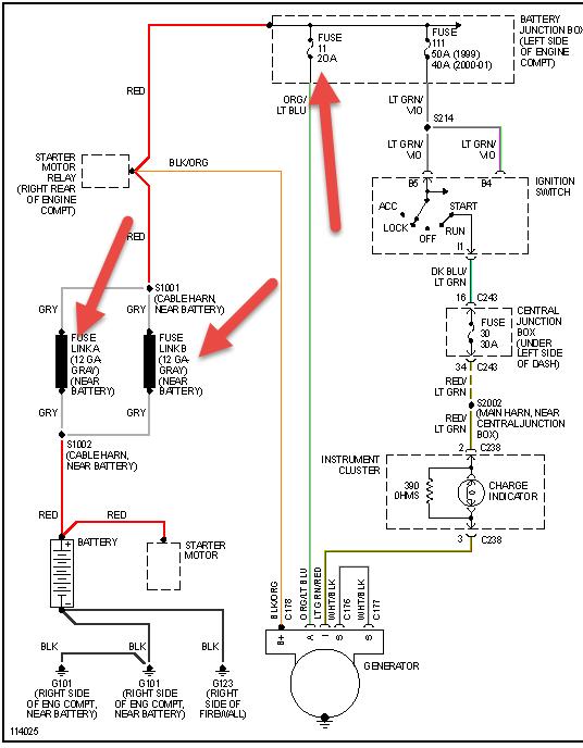
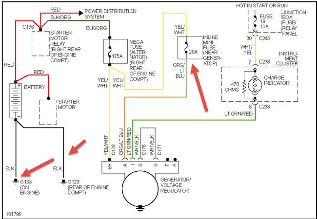
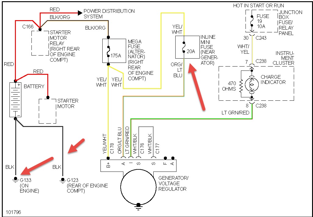
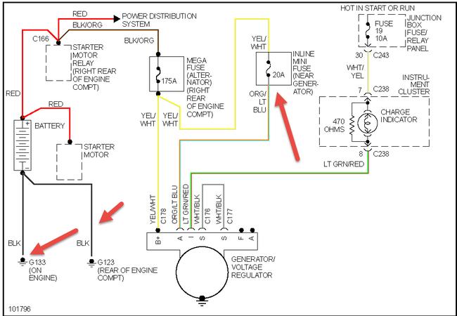
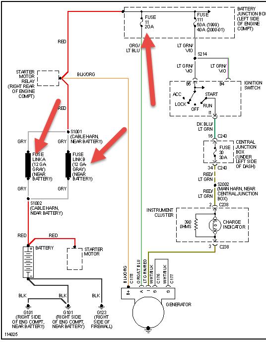
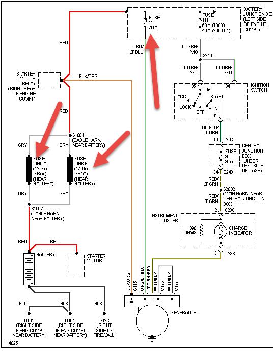
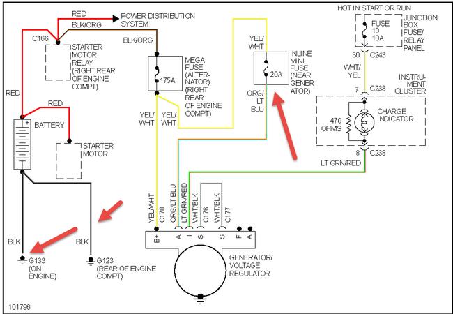
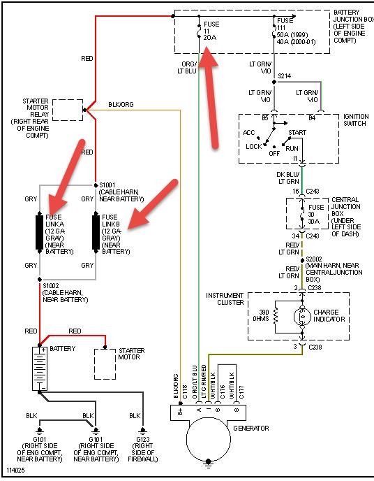
Check items in pic fusible link or fuse may be bad on these as well as starter relay not makin ggood contact
Was this
answer
helpful?
Yes
No
-2
Friday, November 2nd, 2018 AT 11:54 AM (Merged)
Tiny
JERRY W
  • MEMBER
  • 1 POST
  • FORD EXPEDITION
I Have a 2004 ford expedition. 5.4 engine. This has a heavy duty towing package. I just had a towing braking system installed. I tow a camper from time to time which is 8000lb. I think my altenator just went bad. My engine warning was saying check charging system. I recharged the battery and the car started again but it wears down quickly. I called a ford dealer and they seem to think I need a new altenator. They suggested replacing my 110 amp altenator with a 135 amp heavy duty altenator because I tow the camper and they said I could use the extra amps. Is this a good idea? The heavy duty altenator is twice the price as a 110 amp altenator.
Was this
answer
helpful?
Yes
No
Friday, November 2nd, 2018 AT 11:54 AM (Merged)
Tiny
BMRFIXIT
  • MECHANIC
  • 19,053 POSTS
It’s not a bad idea but it’s still your money
And how offend do you use that camper
You re the judge

If I have the money I would do it
Also check the after market
Price may be less for remanufacture one
Good luck
Was this
answer
helpful?
Yes
No
Friday, November 2nd, 2018 AT 11:54 AM (Merged)
Tiny
AHERRERA36
  • MEMBER
  • 1 POST
  • 1997 FORD EXPEDITION
  • V8
  • 2WD
  • AUTOMATIC
  • 190,000 MILES
I have a 97 ford expedition, the alternator is not charging the battery. I have checked the battery and replaced the alternator twice and still not working. Sometimes it does charge and sometimes it will start off not charging and then something will click and then it starts charging while I am driving. Checked the fuses on the firewall and under the hood/under dash and they are good.
Was this
answer
helpful?
Yes
No
Monday, May 4th, 2020 AT 1:43 PM (Merged)
Tiny
RASMATAZ
  • MECHANIC
  • 75,992 POSTS
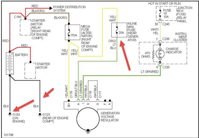
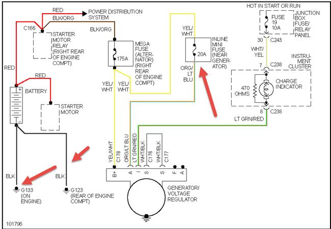
Double check the connections and also see charging system EWD below


https://www.2carpros.com/forum/automotive_pictures/12900_charge_4.jpg

Was this
answer
helpful?
Yes
No
+9
Monday, May 4th, 2020 AT 1:43 PM (Merged)

Please login or register to post a reply.