The radiator fans stopped working, A/C does not engage when I turn the A/C on?

Tiny
TORUMALEX7
  • MEMBER
  • 2005 PONTIAC G6
  • 3.5L
  • 6 CYL
  • 2WD
  • AUTOMATIC
  • 135,000 MILES
I have the car listed above and my radiator fans stopped working. So, I replaced them and they still don’t work. Neither when I’m driving or turn on the A/C, they don’t come on. My A/C also doesn’t engage when I turn the A/C on. All these problems started to happen at once. I checked the cooling fan relays and fuses, they all tested good. One last thing is my alternator started to make a grinding noise; I suspect the bearings are wearing down.
Monday, June 12th, 2023 AT 7:36 PM

3 Replies

Tiny
AL514
  • MECHANIC
  • 5,593 POSTS
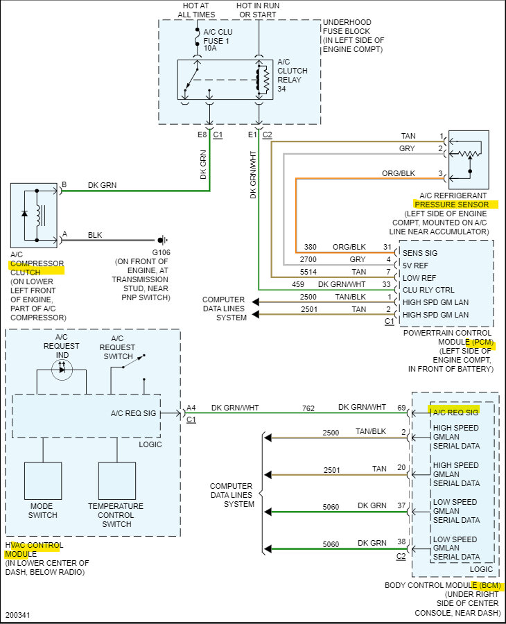
Hello, did you use a test light to check the fuses and relays? or what process did you use? I'll post a diagram of the cooling fan circuit first to see if there is power at the 2 fuses that feed the left and right fans. And have you replaced the Alternator yet?
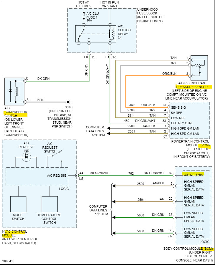
These fuses should have power at all times, just want to verify they are ok. Both fan relays are controlled by the engine computer (PCM), also check the underside of the Fuse panel in the engine compartment. Make sure there are no broken or corroded wires, because in Low speed both fans share the same Ground through the right (passenger side) fan. Then when the Cool Ser/Par Relay is activated each fan has its own Ground and the fans will run on high speed. Thats what the middle relay is for in the 1st diagram below.
If the AC compressor is not coming on, do you still have the blower motor operation? You can still get air flow out of the vents? The whole HVAC system didn't stop working I assume.
It looks like both fans and the compressor clutch use this same Ground (G106). Check that ground location, it's near the Park Neutral Position switch on the transmission bolted to a stud. Since its a multi ground location, you can try just running a jumper lead to the battery negative from there for a quick test to see if the compressor comes on as well as the fans. But don't leave the jumper lead on there long. If it's a bad ground the jumper lead will get hot and burn up quick. but for testing purposes, really quick should be fine. If things come back on, unbolt that ground and clean up the stud and inspect the wiring there. It should be all black wires.

https://www.2carpros.com/articles/how-to-check-a-car-fuse
Was this
answer
helpful?
Yes
No
Tuesday, June 13th, 2023 AT 7:19 AM
Tiny
TORUMALEX7
  • MEMBER
  • 7 POSTS
I got the car fixed and I guess the A/C compressor was low on Freon and that fixed my issue.

I have a new issue now when I stop at a stop light and let it idle, the RPMs will jump to 1200 and back to 700 RPMs. And this only happens when the ac is on. Also, I filled my Freon to 25 PSI because I recently had the A/C condenser replaced, but now the A/C is blowing warm air. When I charged it, the A/C was working fine but a day later all these problems happened.
Was this
answer
helpful?
Yes
No
Sunday, July 2nd, 2023 AT 12:55 PM
Tiny
AL514
  • MECHANIC
  • 5,593 POSTS
Did you have the A/C system vacuumed down for at least 30 minutes, to get any air and moisture out? Did you have the work done at a shop? Both high side and low side pressures should be checked, and when adding refrigerant there is a label in the engine compartment that has the exact amount that should be added. It's not a pressure amount, it's a weight in ounces that needs to be added. The A/C compressor is a huge load on the engine, so if the pressure switch is not working correctly, the PCM won't know when to raise the idle due to the compressor being on, The A/C pressure sensor is a 3-wire pressure transducer. So, it changes a pressure reading into a voltage reading that the PCM (engine computer) can use to help control idle speeds. But if you had to add refrigerant after a shop did a repair, they didn't check it for any leaks, it sounds like they just refilled the system without finding out why it was low. So, there is probably a leak and that's why it only lasted a day.
That means there is more air in the system now, or some other component is malfunctioning. Here's a diagram of all the HVAC/AC system components and you can see how many different modules are involved. There are also a couple of guides to help explain how the system works. So, I would bring it back to the shop and have them diagnose the issues. Are the cooling fans coming on now? They should also turn on when the engine temperature gets too high, especially when stuck in traffic.

https://www.2carpros.com/articles/re-charge-an-air-conditioner-system

https://www.2carpros.com/articles/car-air-conditioner-not-working-or-is-weak
Was this
answer
helpful?
Yes
No
Sunday, July 2nd, 2023 AT 1:40 PM

Please login or register to post a reply.