Fuse panel ID large connector near the fuse box?

Tiny
HMAC300
  • MECHANIC
  • 48,601 POSTS
There is no fuse 14 listed here is a picture of what fuse is which.
Was this
answer
helpful?
Yes
No
-1
Thursday, May 13th, 2021 AT 7:04 PM (Merged)
Tiny
KEN PACE
  • MEMBER
  • 1 POST
  • 1992 CHEVROLET SILVERADO
  • 227,400 MILES
Is there anything to interupt power supply to heat/air control on 92 chevy 1500 other than the 25 amp fuse in the fuse panel? I have replaced the 25 amp fuse and tried 3 used control modules but none of those show that they are recieving power. None of the control units will even light up much less run the blower.
Was this
answer
helpful?
Yes
No
Thursday, May 13th, 2021 AT 7:04 PM (Merged)
Tiny
MERLIN2021
  • MECHANIC
  • 17,250 POSTS
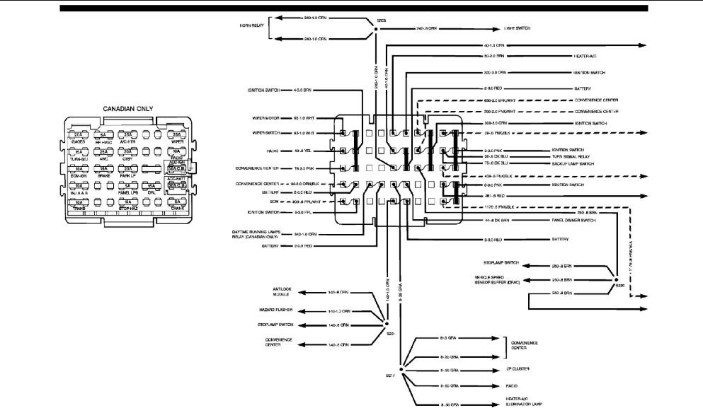
Ignition switch and fan speed switch. Blower resistor and relay. Here is the fuse panel in the diagrams below.
Was this
answer
helpful?
Yes
No
Thursday, May 13th, 2021 AT 7:04 PM (Merged)
Tiny
WRENCHTECH
  • MECHANIC
  • 20,761 POSTS
There is also a power lead that runs off the battery junction block in the engine compartment. I believe it is fusible wire that could have melted. If that is the case, be sure to only use fuse wire to replace it.
Was this
answer
helpful?
Yes
No
Thursday, May 13th, 2021 AT 7:04 PM (Merged)
Tiny
RETROROCKET
  • MEMBER
  • 1 POST
  • 1992 CHEVROLET SILVERADO
  • V8
  • 4WD
  • AUTOMATIC
  • 199,149 MILES
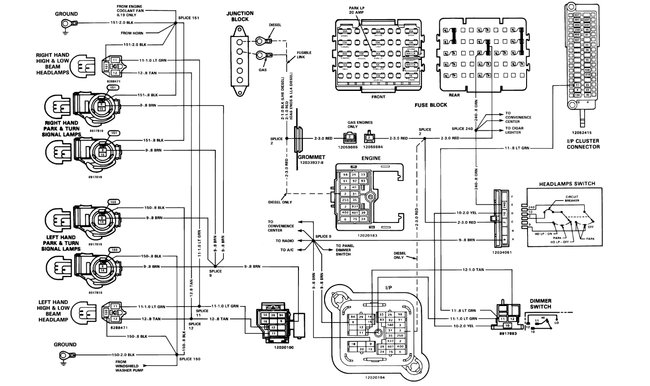
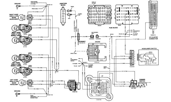
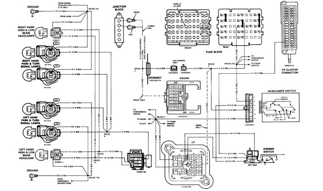
My headlights work, but my taillights do not and neither do my dash lights, but all of my other electrical systems are just fine including brake lights, backup lights, turn signals, interior lights, radio, power windows and locks and heater/ac. We have checked all of the fuses in the box under the steering wheel and they are all fine. Is there another location under the hood of fuses that we can check or do you have any ideas of why I am having this problem? It just started all of a sudden today.
Was this
answer
helpful?
Yes
No
+1
Thursday, May 13th, 2021 AT 7:04 PM (Merged)
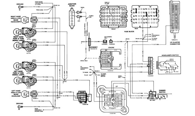
Tiny
KEN L
  • MASTER CERTIFIED MECHANIC
  • 55,488 POSTS
Hey Retrorocket,

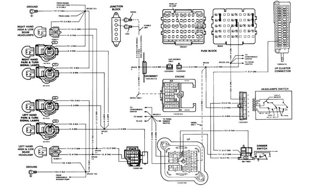
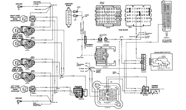
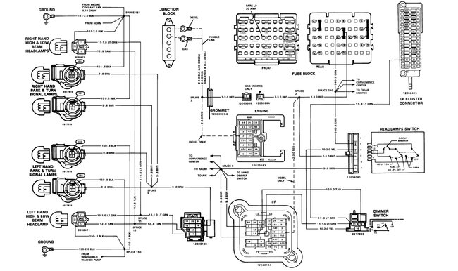
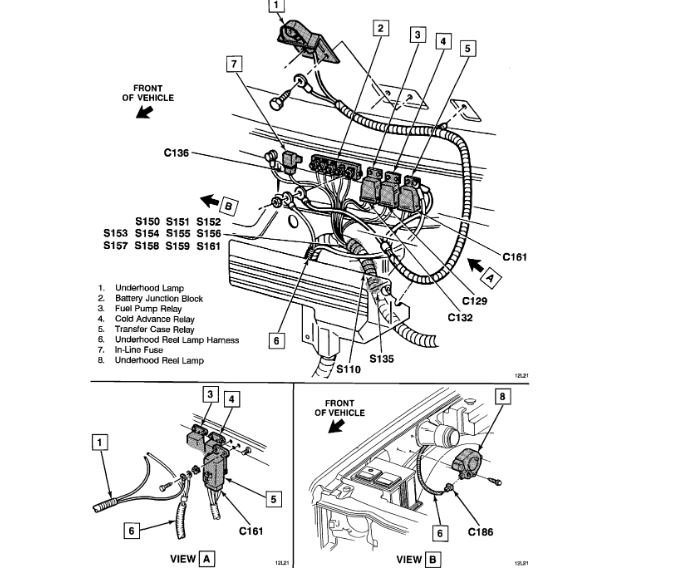
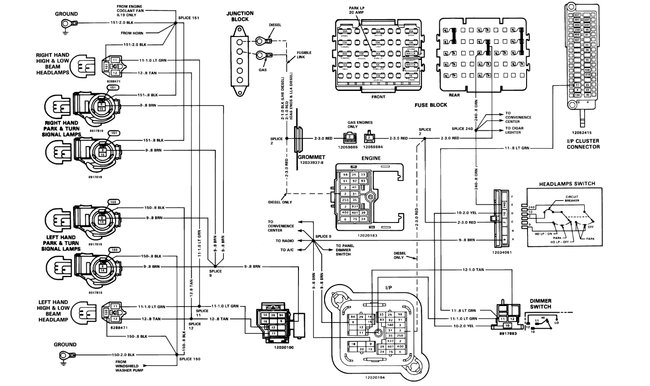
It sounds like you have a headlight switch that is out, but here is a wiring diagram and the fuse panel diagram to help with the testing, there is no other fuse panel besides the one under the dash.

https://www.2carpros.com/articles/how-to-check-a-car-fuse

Check out the diagrams (Below). Please let us know if you need anything else to get the problem fixed.

Cheers, Ken
Was this
answer
helpful?
Yes
No
+7
Thursday, May 13th, 2021 AT 7:04 PM (Merged)
Tiny
DENGATE97
  • MEMBER
  • 1 POST
  • 1992 CHEVROLET SILVERADO
  • 7.4L
  • V8
  • 2WD
  • AUTOMATIC
  • 128,000 MILES
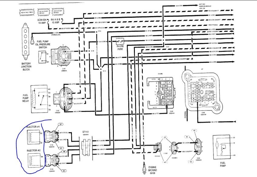
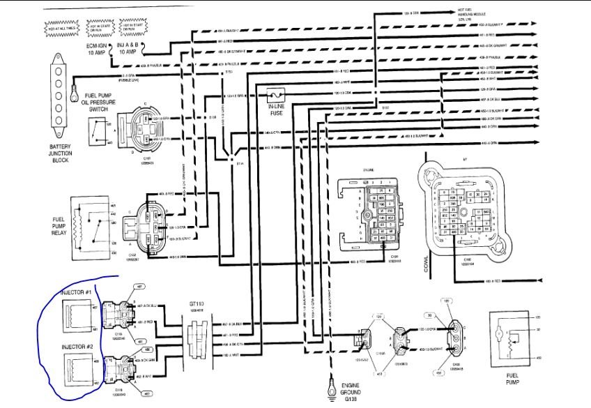
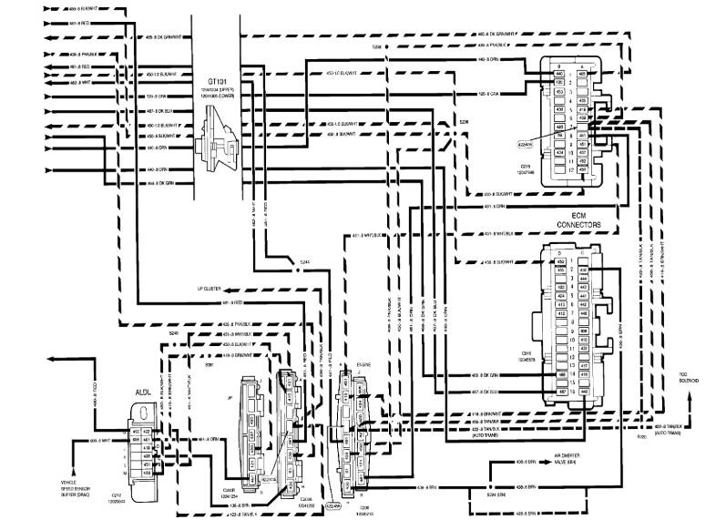
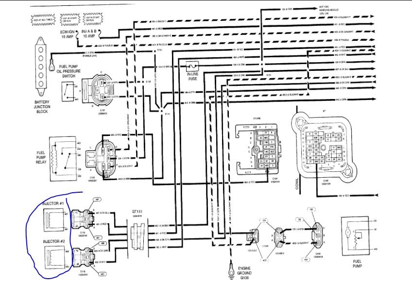
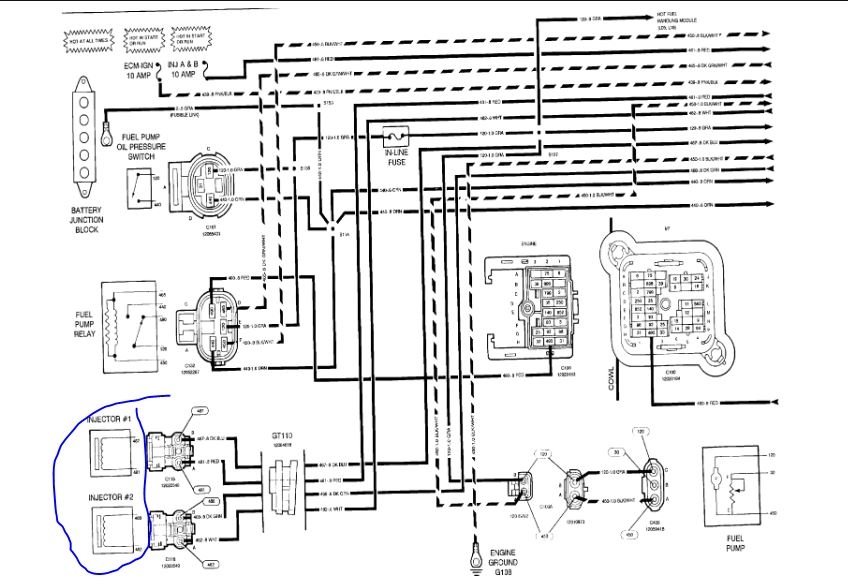
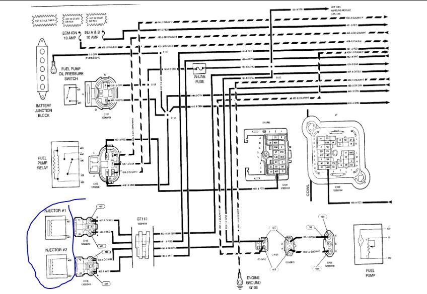
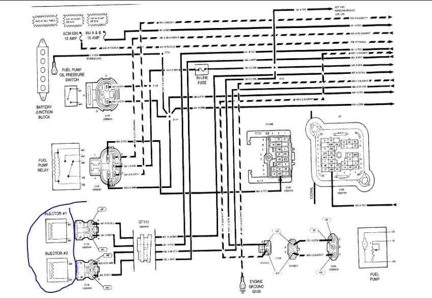
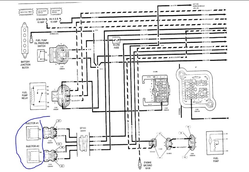
I have a no start issue, truck cracks fine, has spark, but the fuel injectors are not getting power, I have been having an issue figuring it out and the location of fuses and relays.
Was this
answer
helpful?
Yes
No
Thursday, May 13th, 2021 AT 7:04 PM (Merged)
Tiny
ASEMASTER6371
  • MECHANIC
  • 52,796 POSTS
Good afternoon,

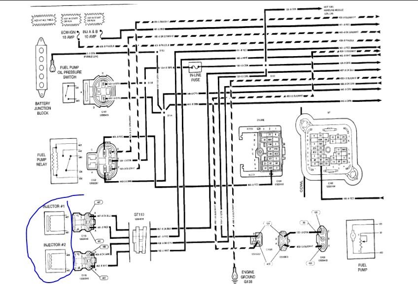
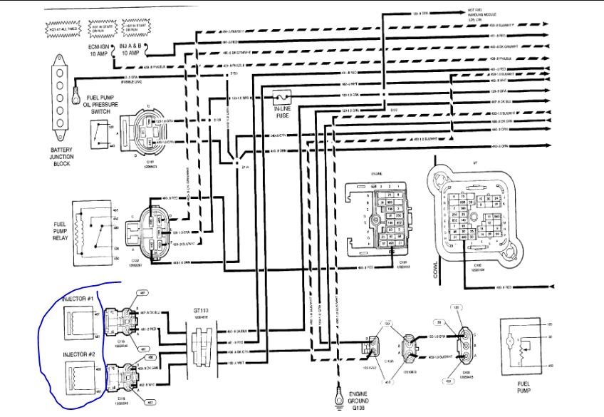
I attached the diagram of the fuse box for you to view. The injectors are fed by a fuse. The other side goes to the ECM for toggling.

https://www.2carpros.com/articles/how-to-check-wiring

You need a test light or voltmeter to check for voltage at the fuses panels.

https://www.2carpros.com/articles/how-to-check-a-car-fuse

Let me know when you are ready for testing.

Roy

Was this
answer
helpful?
Yes
No
Thursday, May 13th, 2021 AT 7:04 PM (Merged)
Tiny
2CP-ARCHIVES
  • MEMBER
  • 4,540 POSTS
  • 1992 CHEVROLET SILVERADO
  • 170,000 MILES
Where is the A/C Heater fuse located?
Was this
answer
helpful?
Yes
No
Thursday, May 13th, 2021 AT 7:04 PM (Merged)
Tiny
ASEMASTER6371
  • MECHANIC
  • 52,796 POSTS
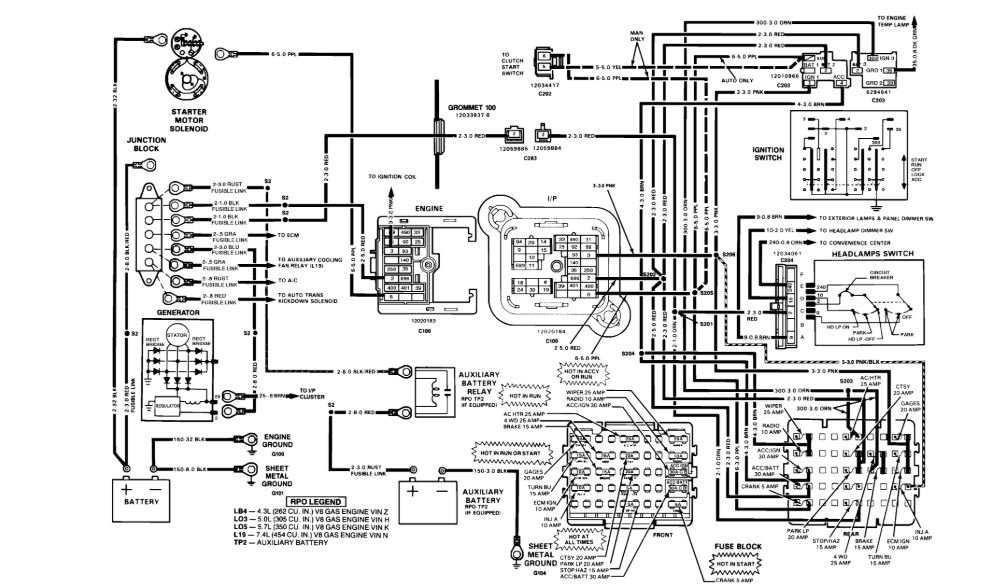
Here are the fuse panel diagrams for both C and K trucks along with a guide to help you test the fuses. The fuse panel is under the dash on the drivers side

https://www.2carpros.com/articles/how-to-check-a-car-fuse

Check out the diagrams (Below)

Please let us know if you need anything else to get the problem fixed.

Cheers, Roy
Was this
answer
helpful?
Yes
No
-1
Thursday, May 13th, 2021 AT 7:04 PM (Merged)
Tiny
ISAAC CADENAS
  • MEMBER
  • 5 POSTS
  • 1990 CHEVROLET SILVERADO
  • 5.7L
  • V8
  • 2WD
  • AUTOMATIC
  • 200,000 MILES
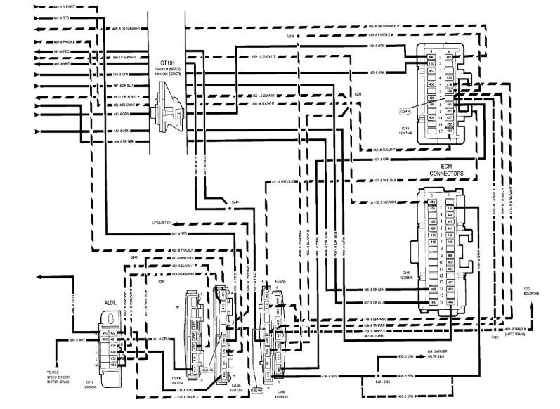
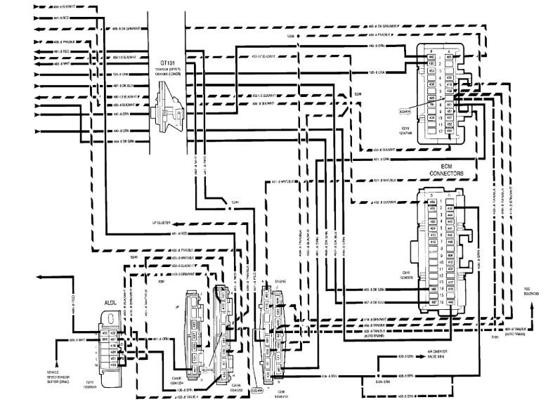
I have the truck listed above half ton. One morning when I went to go start my truck I turn my key the starter engaged engine started then all the sudden it shuts off and smoke was coming out of underneath my hood. When I want to go check it out the power distribution block wires were shorting out and one of the red inline fuse from the power block caught on fire ! The power wire that got caught on fire is the one that runs to my convenience block it's a thick red wire. My question is, that the wire that goes to my ignition switch? I ended up cutting that red wire from the power junction block and I check continuity from the wire. I cut to a ground and it showed that there was continuity when it's supposed to be a power source from the junction block. Does that mean I have a short to the frame before it gets to the ignition switch? I really don't have any idea.
Was this
answer
helpful?
Yes
No
Thursday, May 13th, 2021 AT 7:04 PM (Merged)
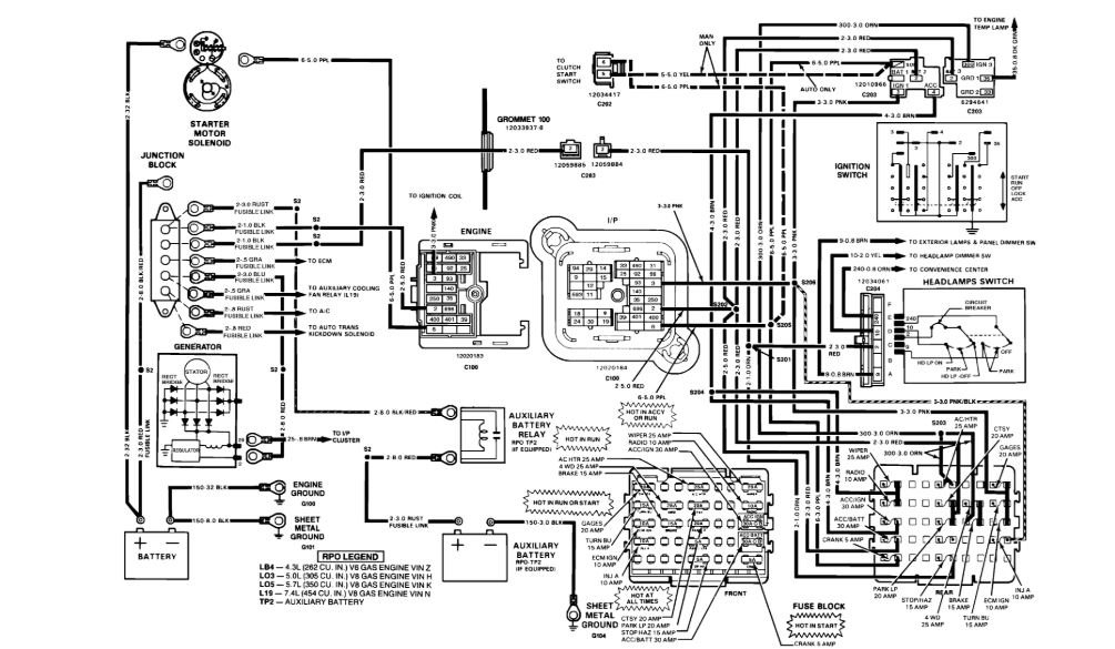
Tiny
ASEMASTER6371
  • MECHANIC
  • 52,796 POSTS
Good morning,

Can you post a picture of the damage for me to view?

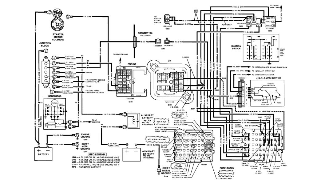
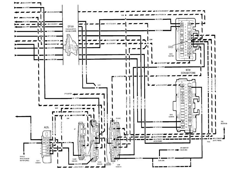
I attached a wiring diagram of the ignition switch as well as the fuse block.

Roy
Was this
answer
helpful?
Yes
No
Thursday, May 13th, 2021 AT 7:04 PM (Merged)
Tiny
ISAAC CADENAS
  • MEMBER
  • 5 POSTS
This red wire on power block was the one that actually literally caught on fire! Luckily I put it out before it got out of control. There was a inline fuse that I cut out that red wire. Now I put a continuity tester probe on that red wire that was shorting out that I had cut out from the power junction block (the red wire in this picture that runs to the steering column) and the other end of the probe to a ground on the firewall and the probe showed there was continuity from the ground to the that red wire. Now my question, is there supposed to be continuity or does that mean that there is a short along that wire to ground somewhere? I hope I make sense to you.
Was this
answer
helpful?
Yes
No
Thursday, May 13th, 2021 AT 7:05 PM (Merged)
Tiny
ASEMASTER6371
  • MECHANIC
  • 52,796 POSTS
That wire is shorted to ground. You need to trace the route of that wire.

https://www.2carpros.com/articles/how-to-check-wiring

Roy
Was this
answer
helpful?
Yes
No
Thursday, May 13th, 2021 AT 7:05 PM (Merged)
Tiny
ISAAC CADENAS
  • MEMBER
  • 5 POSTS
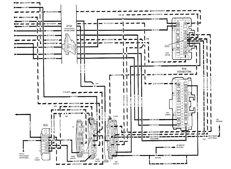
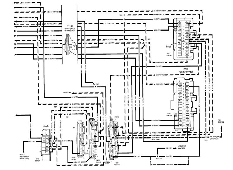
What are these symbols on diagram?
Was this
answer
helpful?
Yes
No
Thursday, May 13th, 2021 AT 7:05 PM (Merged)
Tiny
ASEMASTER6371
  • MECHANIC
  • 52,796 POSTS
What symbols?

Roy
Was this
answer
helpful?
Yes
No
Thursday, May 13th, 2021 AT 7:05 PM (Merged)
Tiny
ISAAC CADENAS
  • MEMBER
  • 5 POSTS
The symbols where the red wire goes through.
Was this
answer
helpful?
Yes
No
+1
Thursday, May 13th, 2021 AT 7:05 PM (Merged)
Tiny
AMY GIBSON
  • MEMBER
  • 1 POST
  • 1988 CHEVROLET SILVERADO
  • V8
  • 2WD
  • AUTOMATIC
  • 175,000 MILES
Yes I have a 1988 chevy silverado c1500 and my headlights taillights and dome light quit and do not have any power coming out of the fuse box what might the problem be?
Was this
answer
helpful?
Yes
No
Thursday, May 13th, 2021 AT 7:05 PM (Merged)
Tiny
JDL
  • MECHANIC
  • 16,098 POSTS
Hello,

There are fusible links down by the starter check to see if you can pull on them. Here is a guide so you can check for power and the headlight wiring diagrams so you can see how the system works.

https://www.2carpros.com/articles/how-to-use-a-test-light-circuit-tester

Check out the diagrams (Below). Please let us know what you find. We are interested to see what it is. Cheers
Was this
answer
helpful?
Yes
No
Thursday, May 13th, 2021 AT 7:05 PM (Merged)
Tiny
ASEMASTER6371
  • MECHANIC
  • 52,796 POSTS
Connectors.

Roy
Was this
answer
helpful?
Yes
No
Thursday, May 13th, 2021 AT 7:05 PM (Merged)

Please login or register to post a reply.