Will not crank or start after accidentally connected battery cables wrong

Tiny
KENNYF233
  • MEMBER
  • 1984 FORD F-350
  • 5.8L
  • V8
  • 2WD
  • MANUAL
  • 228,000 MILES
I am having some trouble with my truck. I was putting my battery back into the truck and the wires were not labeled so I accidentally put them on the opposite ones. There was a spark then the truck shut off and wouldn’t crank or click again. I replaced the solenoid and then it would crank but never start, so I thought it was just the wrong replacement solenoid so I went and bought a new one and now it just won’t do anything I can’t even get it to crank, click, or nothing. I have tested just about everything’s volts and it seems like the power is just not making it to the fuse box or the starter. Granted it’s just me so I can keep the key in the run position but I have it turned as far as possible. Any advice is greatly appreciated.
Tuesday, December 22nd, 2020 AT 8:02 AM

3 Replies

Tiny
CARADIODOC
  • MECHANIC
  • 34,481 POSTS
I get the impression the engine was running while the battery was disconnected. If that is correct, that in itself can do a lot of electrical damage, so we'll have to keep that in mind during the diagnosis. Connecting the battery or jumper cables backward will also cause multiple fuses to blow. You are lucky that '84 models don't have a real lot of computers. All computers have diodes inside to prevent this type of damage. They can't tolerate reverse polarity. Diodes are one-way valves for electrical current flow. They're placed backward in computers between ground and power supplies, and act like they aren't even there. It's when they're hit with reverse polarity that they act like a piece of wire and become a temporary dead short. That causes the appropriate fuse to blow, thereby protecting the computer. Once the polarity problem is corrected, that part of the repair involves just replacing the fuse.

Voltage regulators are not able to control system voltage properly by themselves. They need the battery in the circuit to operate properly. When the engine is running with no battery connected, the only thing holding system voltage down to a safe level is that all generators are inefficient at low speeds. If you raise engine speed, it is likely any bulb currently turned on will be burned out, and damage can easily occur to other electronic devices such as the radio and wiper delay modules; basically anything with electronics inside it.

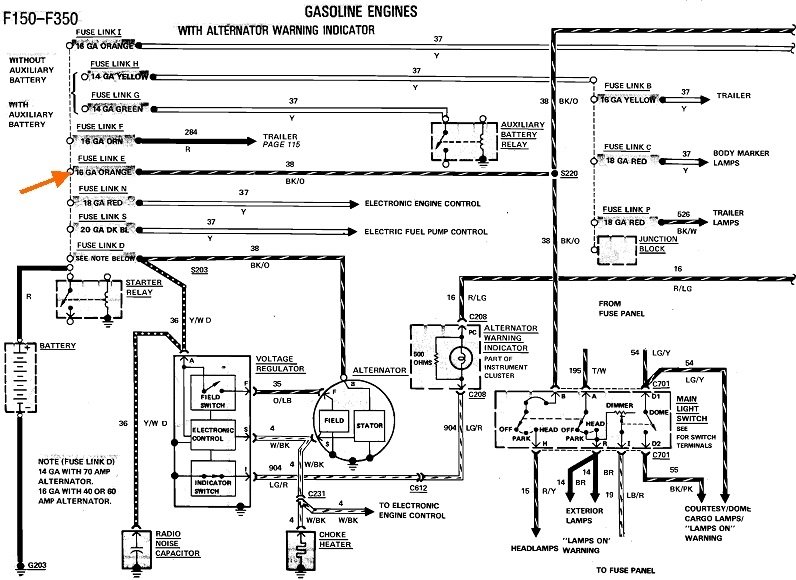
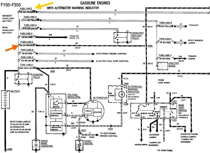
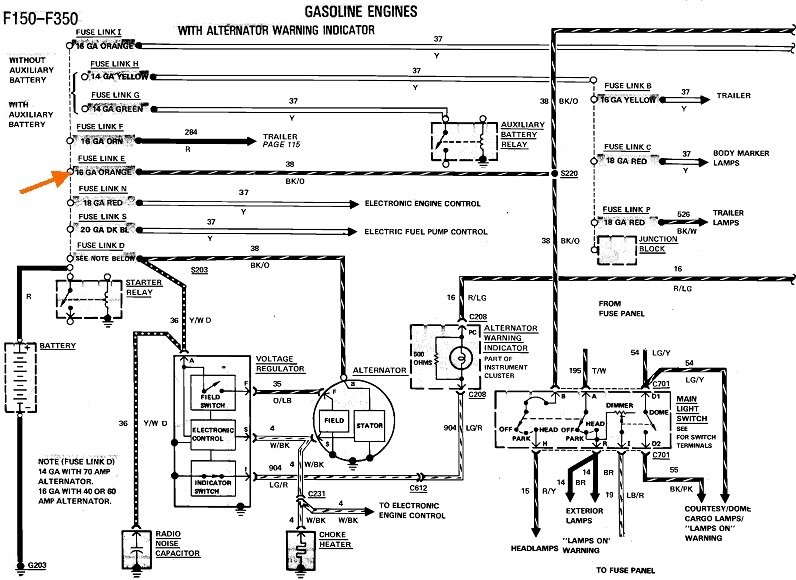
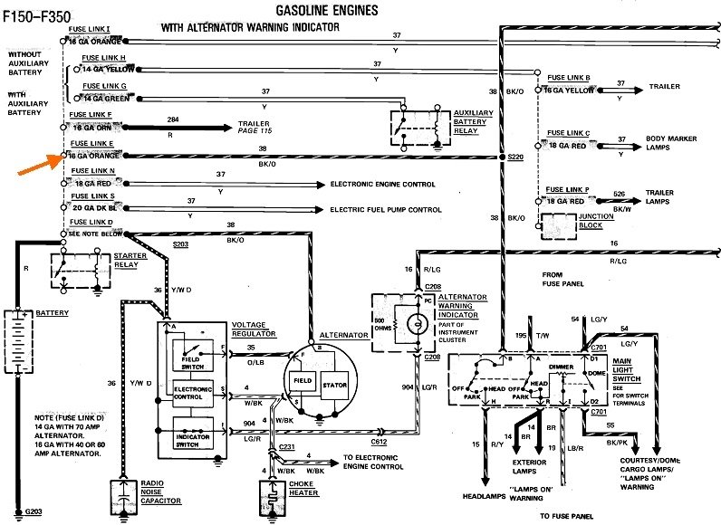
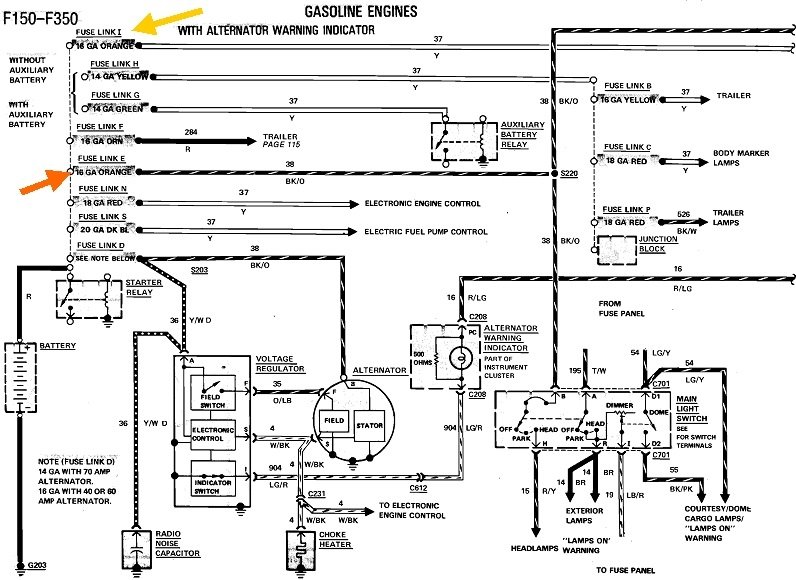
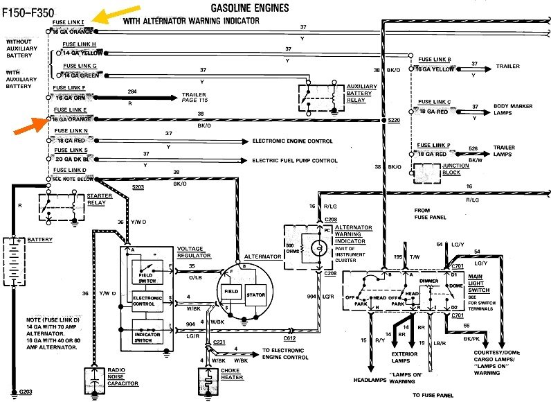
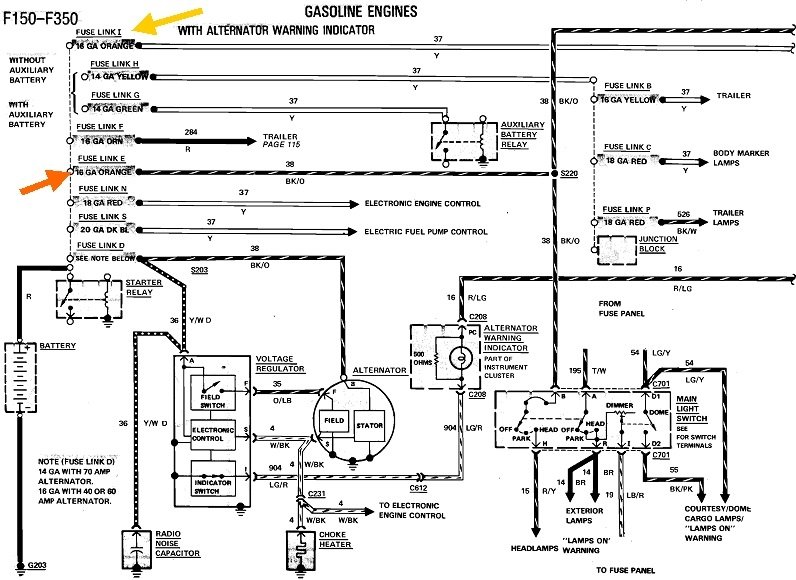
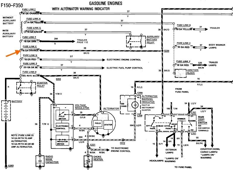
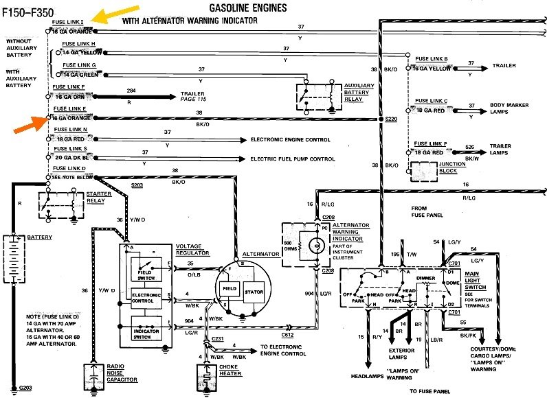
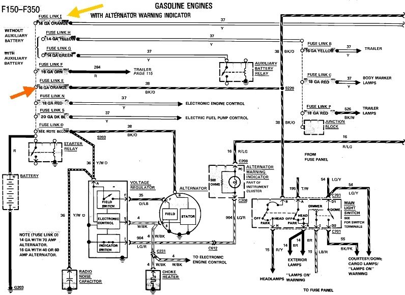
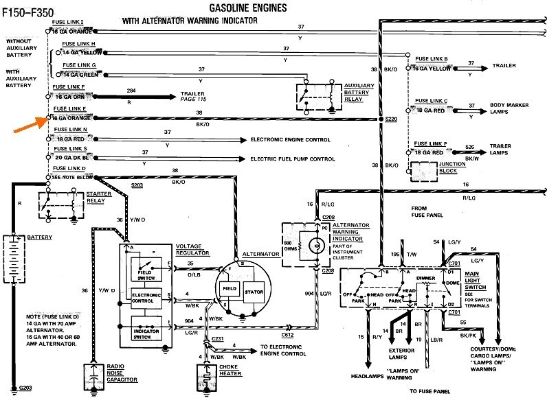
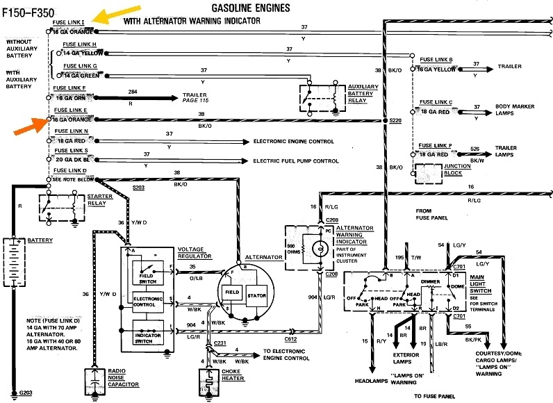
The place to start is by checking the fuse link wires, in particular the orange one indicated by my orange arrow. There's two different versions of this diagram depending if your truck has or doesn't have gauges. This one is without gauges.

The dashed line running up and down next to the orange arrow indicates all of these fuse links are connected to the same larger stud on the starter solenoid as the positive battery cable. That was simply done because that stud is a convenient tie point that's easier to connect to than the battery cable clamp. The solenoid isn't actually part of the circuit at this point. Professionals like myself have been known to overlook some of these wires when connecting a new solenoid or when replacing the battery cable. People have also been known to connect them on the wrong stud. All the fuse link wires have to be connected to the stud the battery cable goes to. There's always only one large cable on the other large stud. It goes to the starter motor.

Tug gently on the fuse links to test them. If they act like a wire, they're okay. If they act like a rubber band, they're burned open and must be cut out and replaced. Fuse links take some time to burn open.

There's another orange fuse link way at the top of the first diagram. That one feeds the ignition switch, so it is a good suspect.

You'll also need to check all the fuses in the fuse box. Here's a link to a dandy article if you need it:

https://www.2carpros.com/articles/how-to-check-a-car-fuse

Testing can be done very quickly with an inexpensive test light. Spade-type fuses have two small holes on top for test points. Check for 12 volts on each test point. If you find 12 volts on both of them, that fuse is okay. If you find 0 volts on both, that circuit is currently turned off. You're looking for any fuses that have 12 volts on one side and 0 volts on the other.
Was this
answer
helpful?
Yes
No
+1
Tuesday, December 22nd, 2020 AT 11:12 AM
Tiny
KENNYF233
  • MEMBER
  • 2 POSTS
Thank you for the reply. So when I test the fuse box and all of the fuses in it all of them are reading 0 volts on both sides. I think it is the ignition switch that is the problem but I can’t seem to locate it on my truck.
Was this
answer
helpful?
Yes
No
+1
Tuesday, December 22nd, 2020 AT 1:34 PM
Tiny
CARADIODOC
  • MECHANIC
  • 34,481 POSTS
Ignition switches don't care about reversed polarity. You are likely right that there's no voltage on any fuses, but that points even more strongly to the fuse link wires.

Your ignition switch is mounted on the top or right side of the steering column, under the dash. It has multiple sections, so even if part of it had a burned or pitted contact, something would still work. Most common for all ignition switches is the section that turns on the accessory circuit fails first, to include melted terminals in the connector body. This circuit has the most stress on it, especially when people turn the switch on and off while the heater fan motor switch is on one of the higher speed settings. That forces that part of the ignition switch to turn that high current on and off, and that causes internal sparks and arcing that leads to the switch failure.

Also, with your switch design, it is mounted with two small screws, and the mounting holes are slotted to allow for adjustment. It is not uncommon for the screws to work loose, then the switch gets out-of-adjustment. The symptom typically is the dash lights will turn on, but you can't turn the switch far enough for the starter to engage. This is not related to reversed polarity.

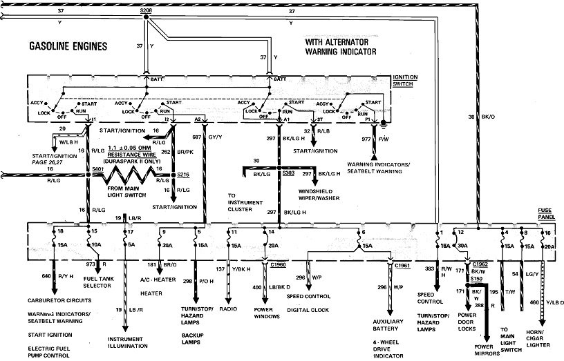
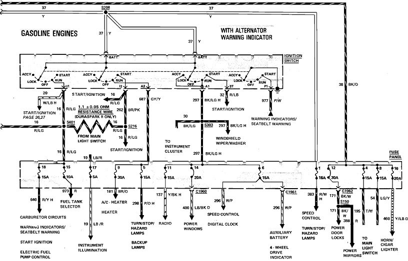
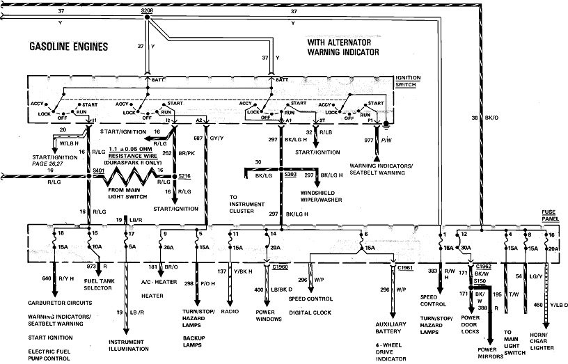
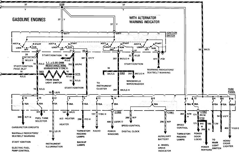
If you look back at the diagrams, at a minimum, fuses 1, 8, and 12 should be hot all the time. Fuse 1 is fed from the top fuse link wire with my yellow arrow. Fuses 4, 8, 12, and 16 are fed from the other fuse link with the orange arrow. I don't see anything else in there. As I mentioned previously, more than one of us has left those wires off the solenoid by mistake, so double-check they're all connected.

I should mention too that Ford had at least three versions of starter solenoid that all looked the same, but they aren't interchangeable. The two fat terminals for the starter current are the same on all versions. It's the smaller two that are different. The one that comes from the ignition switch, usually red with a blue stripe, is also the same. The difference has to do with the second smaller terminal On some versions that has to get grounded by the neutral safety switch before the solenoid will energize. On others, the neutral safety switch is in the red / blue wire circuit, then the second terminal is for the ignition ballast resistor bypass during cranking, for easier starting.

Fuse link wires can be purchased at any auto parts store. They're selected by color, just like with regular fuses, to indicate their current rating. Don't use regular wire for replacements. The insulation on fuse link wires is designed to not burn or melt. The wire itself is a smaller diameter than the wires in the circuits they protect, to be the "weak-link-in-the-chain". The new wire will be about 12" long. It can be cut into three of four pieces to make multiple repairs. It's actual length in the circuit is not important.

Solder the splices, then seal them with moisture-proof heat-shrink tubing. You can find that at the auto parts stores too. Don't use electrical tape. It will unravel into a gooey mess on a hot day.

Getting back to your voltage measurements, check right across the battery terminals too. That will insure your test light is working. You wouldn't believe how many times I went the wrong direction when trying to diagnose a tv problem because I didn't have my meter set correctly. Next, leave the probe on the battery's positive terminal, but move the ground clip to a paint-free point on the body sheet metal. If the test light doesn't turn on there, check the smaller negative battery wire. That one gets bolted to the body. Everything will be dead if that one is left off or corroded.
Was this
answer
helpful?
Yes
No
+1
Tuesday, December 22nd, 2020 AT 2:33 PM

Please login or register to post a reply.