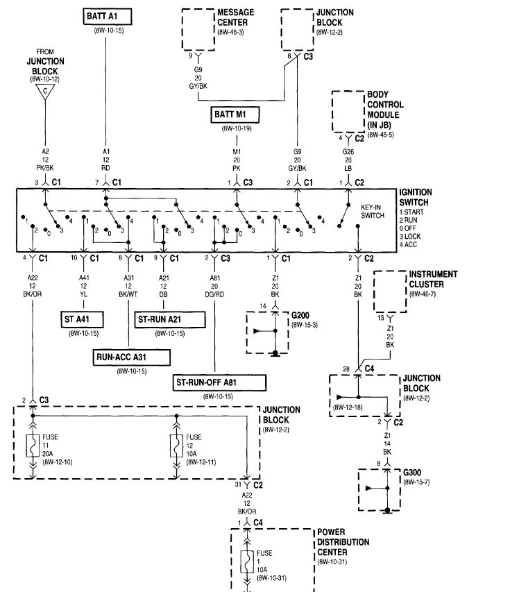
The van also has had several episodes where the instrument cluster completely goes out - all gauges - during driving. The van continues to operate during the instrument cluster failure, and eventually, they come back on.
I have had the ignition switch replaced 3 times, and also the controller, but the van still has the same issues.
Friday, September 18th, 2009 AT 10:53 AM












