Friday, December 18th, 2020 AT 6:35 PM
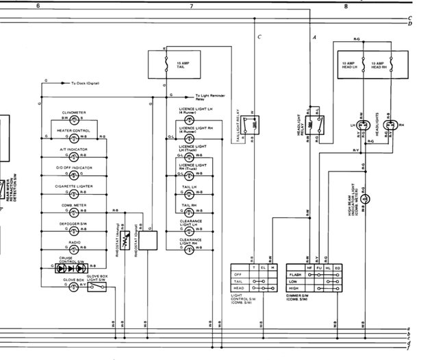
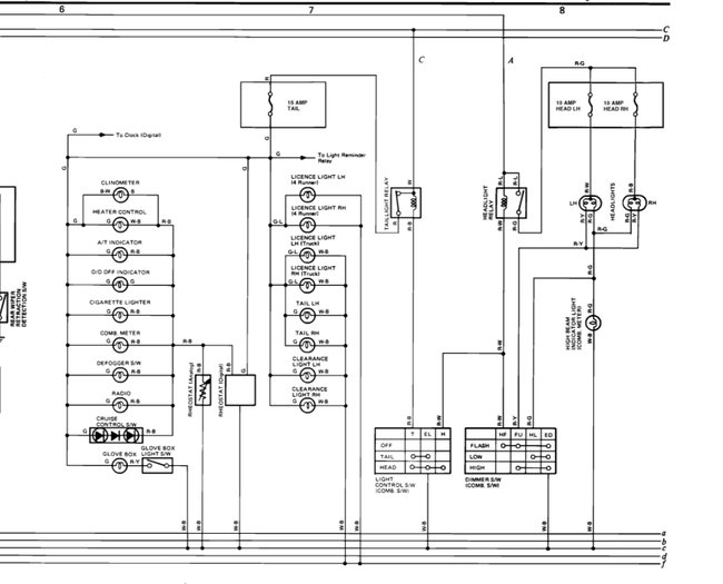
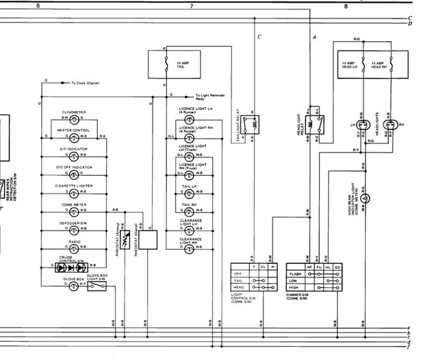
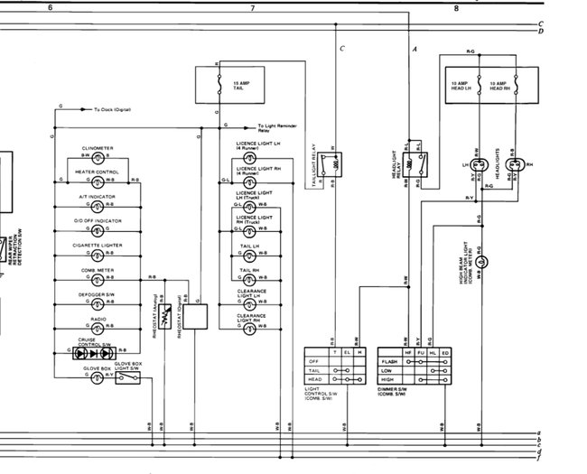
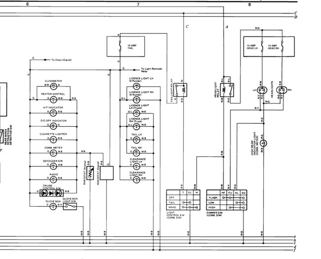
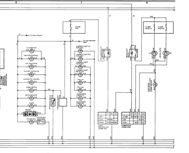
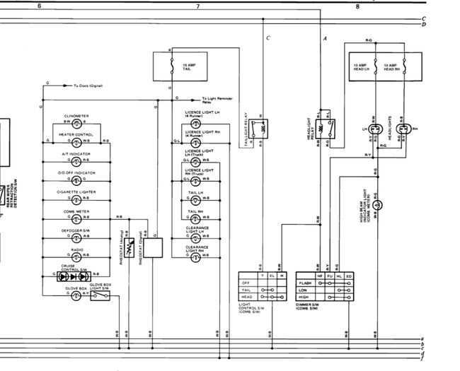
My vehicle is a five speed manual transmission (2.4lt. 22re ). I have no high beams lows work fine as well as all blinkers, brakes, marker they are good most of the time. Once in a while I start my truck up and no blinkers so I found that. If I jiggle the key just slightly the come back? Also my instrument panel has no dash lights but I do have all hazard or warning light on dash what s up anyone know? And bigges? Where is the fuse panel how do I check them and we re do they lead to under the dash?








