Lost all electrical

Tiny
ERIC5101
  • MEMBER
  • 2000 CHEVROLET TRAILBLAZER
  • 6 CYL
  • 4WD
  • AUTOMATIC
  • 132,000 MILES
When I went to start the vehicle, I turned the key and all the electrical systems stopped working. Now the key won't turn back to a position to remove from switch. What would cause all electrical systems to go out at once (battery is good)? What do I look for?
Sunday, February 24th, 2008 AT 7:25 AM

18 Replies

Tiny
MASTERTECHTIM
  • MECHANIC
  • 4,750 POSTS
The most logical place to look is at the battery. Double check the connections, pos and neg. Remove the cables and check for corrosion. Also, double check the charge on the battery. To lose all electrical it pretty much has to be at the battery or the under hood electrical box. See if you have power there.
Was this
answer
helpful?
Yes
No
Sunday, February 24th, 2008 AT 7:40 AM
Tiny
2CARPRO JACK
  • MECHANIC
  • 11,533 POSTS
Loose/dirty connection at the battery can cause that. Be sure all is clean and tight. If good, go to main power center under-hood and verify power is making there. If it's okay get back to me and we will go from there.
Was this
answer
helpful?
Yes
No
+1
Sunday, February 24th, 2008 AT 7:40 AM
Tiny
ERIC5101
  • MEMBER
  • 6 POSTS
Battery was checked and it is good, however there is a slight discharge when you touch the positive terminal with your hand. A bad battery would not cause the key to refuse to come out of the ignition though, would it?
Was this
answer
helpful?
Yes
No
Sunday, February 24th, 2008 AT 7:46 AM
Tiny
2CARPRO JACK
  • MECHANIC
  • 11,533 POSTS
Unless the tumbler or something in the column is broken, possibly the ignition switch. Do you have power in the truck?
Was this
answer
helpful?
Yes
No
-1
Sunday, February 24th, 2008 AT 8:03 AM
Tiny
ERIC5101
  • MEMBER
  • 6 POSTS
Battery is okay, but there is no power to anything else.
Checked all the fuses and relays I could reach. I did pick up on a real faint (weak) clicking under the dash where I cannot get to. Someone asked if the factory installed security system could have malfunctioned.
Was this
answer
helpful?
Yes
No
+1
Sunday, February 24th, 2008 AT 8:28 AM
Tiny
2CARPRO JACK
  • MECHANIC
  • 11,533 POSTS
Is there any power to the under-hood fuse/relay center? Need to start at the battery and work towards the interior. The alarm wouldn't let it run/start, not power down the entre truck.
Was this
answer
helpful?
Yes
No
+2
Monday, February 25th, 2008 AT 7:26 AM
Tiny
ERIC5101
  • MEMBER
  • 6 POSTS
I had to give up and let the pros take their turn. Right now, they are running tests and tracing wiring.
Thanks for all your help.
Was this
answer
helpful?
Yes
No
Tuesday, February 26th, 2008 AT 8:15 AM
Tiny
ERIC5101
  • MEMBER
  • 6 POSTS
The Pros are stymied also. Short of pulling the dash off, every possible fuse, relay and module has been tested and retested. They put another battery in just to see and it started reluctantly, however after sitting for two hours the vehicle shut off again. Would I be wrong to suppose that it is not a 'device' problem at all since it would start, but it would be a wiring problem causing a draw in the system that could be 'over ridden' by extra juice.
Was this
answer
helpful?
Yes
No
+1
Tuesday, February 26th, 2008 AT 1:37 PM
Tiny
TOMMY GUNZZ
  • MEMBER
  • 6 POSTS
I wish I knew the answer. I drove all year, accidentally jumped the wrong way, now it won't start at all, no power pass the battery?
Was this
answer
helpful?
Yes
No
Monday, April 18th, 2022 AT 6:11 PM
Tiny
KASEKENNY
  • MECHANIC
  • 18,907 POSTS
Hi Tommy,

Just to be clear, you drove all year with the battery hooked up backwards. Or you drove the vehicle all year and then had to jump start it and accidentally hooked it up backwards just to jump it?

More than likely it is the latter because it is not possible to drive it with the battery backwards (at least I am not aware of a vehicle that can do that).

The best thing to do is start a new post of your own, that way we can get all your specific vehicle info and issues.

https://www.2carpros.com/questions/new

Let us know and we can go from there.

Thanks
Was this
answer
helpful?
Yes
No
+1
Monday, April 18th, 2022 AT 6:31 PM
Tiny
TOMMY GUNZZ
  • MEMBER
  • 6 POSTS
True, I accidentally jumped it the wrong way. Loved my trailblazer, now I want divorce.
Was this
answer
helpful?
Yes
No
Monday, April 18th, 2022 AT 6:37 PM
Tiny
TOMMY GUNZZ
  • MEMBER
  • 6 POSTS
Checking every fuse, I can tomorrow, then go from there. Thanks
Was this
answer
helpful?
Yes
No
Monday, April 18th, 2022 AT 6:38 PM
Tiny
KASEKENNY
  • MECHANIC
  • 18,907 POSTS
Haha. Yeah. I get that. If you jumped it backwards then that would be the place to start which is a blown fuse.

https://www.2carpros.com/articles/how-to-check-a-car-fuse

If there are no blown fuses, then we need to trace the power and find out how far we are getting past the battery. What year Trailblazer do you have?
Was this
answer
helpful?
Yes
No
Monday, April 18th, 2022 AT 6:42 PM
Tiny
TOMMY GUNZZ
  • MEMBER
  • 6 POSTS
2004 LT, I had just put an entry lock rod clip on, and my battery been draining for a year, jump backed it in reverse OMG, I'm so upset.
Was this
answer
helpful?
Yes
No
Monday, April 18th, 2022 AT 8:11 PM
Tiny
KASEKENNY
  • MECHANIC
  • 18,907 POSTS
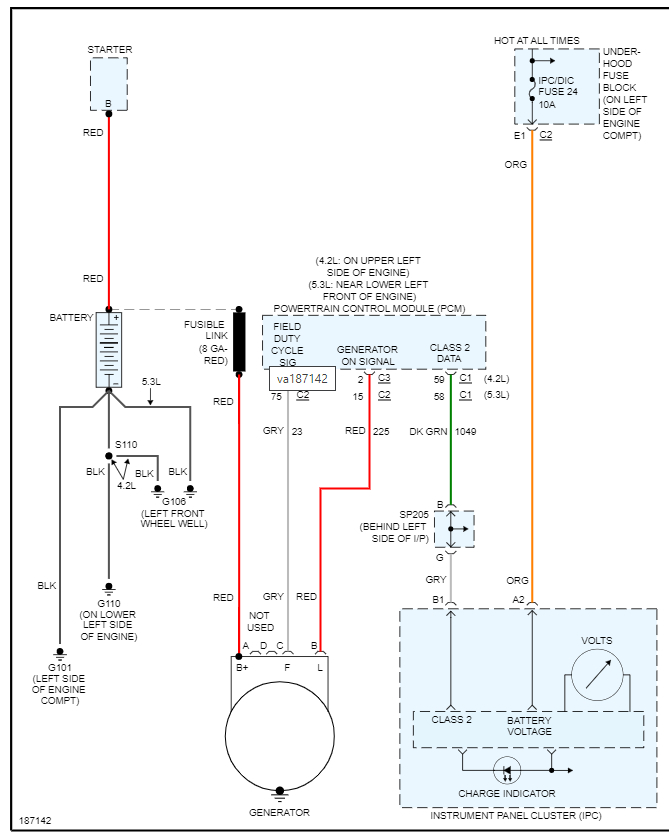
Okay. Thanks for that. So, this means we need to start with checking the power from the battery, through the fusible link to the alternator and starter.

If we have no voltage here or not 12 volts, then we may have a battery issue. So, at that point, check the batter to find out if this is shorted.

https://www.2carpros.com/articles/car-battery-load-test

If not, then we need to start moving through the system to find where the issue is.

Basically, the common things that these effects are circuit boards so that means we need to check fuse panels for power and then each module.

Also, we can check for codes and that will help us figure out what may not be operating.

https://www.2carpros.com/articles/checking-a-service-engine-soon-or-check-engine-light-on-or-flashing

Thanks
Was this
answer
helpful?
Yes
No
Tuesday, April 19th, 2022 AT 3:10 PM
Tiny
TOMMY GUNZZ
  • MEMBER
  • 6 POSTS
Brand new battery was the fix, $175.00.
Was this
answer
helpful?
Yes
No
Tuesday, April 19th, 2022 AT 11:35 PM
Tiny
KASEKENNY
  • MECHANIC
  • 18,907 POSTS
Thank goodness. Those issues can either be simple like that or really expensive to replace modules. So glad yours is back up and running.

Thanks for using 2CarPros. Please come back in the future.
Was this
answer
helpful?
Yes
No
Wednesday, April 20th, 2022 AT 5:00 AM
Tiny
TOMMY GUNZZ
  • MEMBER
  • 6 POSTS
Thanks for your help.
Was this
answer
helpful?
Yes
No
Wednesday, April 20th, 2022 AT 5:17 AM

Please login or register to post a reply.