Tuesday, September 11th, 2007 AT 2:06 AM
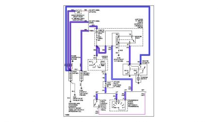
I have a 1500 4x4 5.7L with 173,000 miles. The vehicle has been sitting for about three years, but prior to that I was having intermittent starting problems which I found to be a loose connection inside the starter solenoid. I am going to be using the vehicle again and just went ahead and replaced the starter with a brand new (not rebuilt) Autolite one. It is the gear reduction starter. That did not solve my problem so I decided to replace the ignition switch (from a Chevrolet dealer). That did not do it either. The fuses are all good and I replaced the starter relay under the hood. I also just put in two brand new batteries and all the lights, stereo, etc. Work just fine. I can also hear the fuel pump turn on (they are very loud on these). All I can hear when I turn the key is the click of the relay, it does not even try to crank. Any help is greatly appreciated!


