Fuel pump replacement

Tiny
FIORDIX
  • MEMBER
  • 2002 CHEVROLET SUBURBAN
  • V8
  • 2WD
  • AUTOMATIC
  • 79,000 MILES
Can I access the fuel pump wiring harness without dropping the tank? Sometimes the vehicle will start by banging on fuel tank.
Friday, May 8th, 2009 AT 8:14 AM

1 Reply

Tiny
STEVE W.
  • MECHANIC
  • 15,694 POSTS
If it starts sometimes when you bang on the tank it isn't a wiring problem it is the pump inside the tank that is the problem. The shock from the impact is enough to make the pump shift just enough that the brushes contact the rotor and it starts working. Then if the pump stops in that spot again it doesn't work until the motor moves again.
There is no easy way to access those pumps without removing the tank. If it was a P/U you could remove the box which is much easier than dropping the tank.

The first step will be to get as much fuel out of the tank as possible. The easiest way to do that is to use the pump itself to remove the fuel. You can do that by going to the fuel filter on the passenger frame rail and disconnecting the line from the pump to the filter. Now would also be a good time to replace the filter. Connect a line from the line from the pump and put it into a gas can or other suitable gas storage container. Just be sure you have a container large enough for the gas in the tank. The more you remove the easier it is to wrestle the tank.
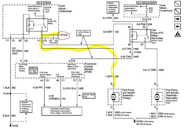
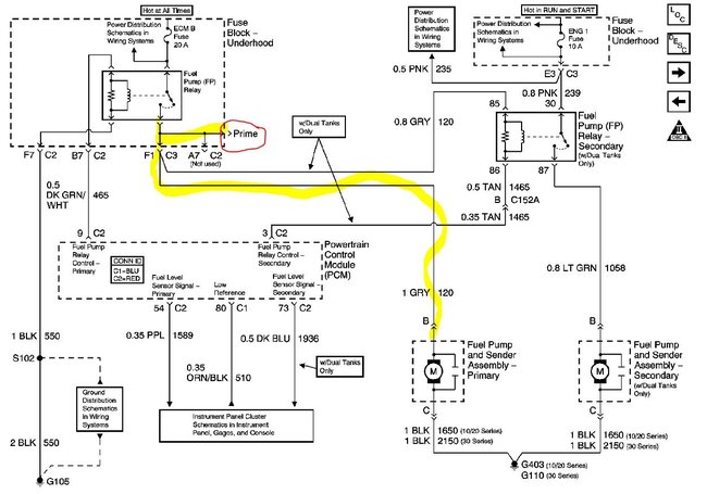
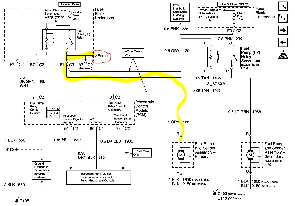
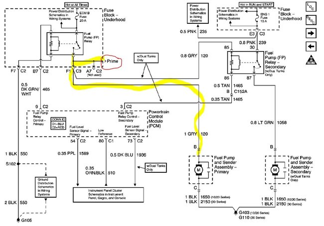
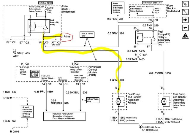
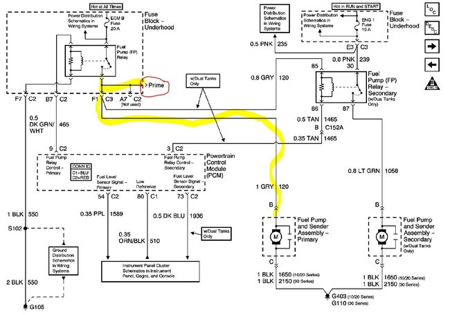
Now go to the under hood fuse block and locate the fuel pump prime connection. Depending on the exact build date that will be either an empty connector in the fuse block or a Gray wire that will be taped in the harness coming out of the bottom of the fuse block. If you don't find it easily you can use a test light and probe the empty connections and have someone turn on the key, the prime connection will light the test light for 2 seconds. Or you can do it by removing the fuel pump relay to access the same feed wire there, which is usually easier. Now take your test light and connect it to ground. With the key off probe the 4 contacts the relay plugs into. You should find one that has power full time. Take a short jumper lead and jump that power to the terminal diagonal from it in that socket. This will send power to the pump. If needed give the tank a few hits to get it running. Run it until you get as much fuel as possible out of the tank and remove the jumper wire. Now either replace the filter and re-connect the lines or just re-connect the line.
Next you will need to get under the truck and have room to remove the tank. A set of ramps or jacking it up and putting jack stands in place will work. Now you need to loosen the bolts that hold the tank straps in place. Then remove the EVAP canister and disconnect it's lines from the tank. Next you disconnect the filler and vent tubes on the end of the tank, and use the proper tool to disconnect the fuel lines from the chassis lines.
Once those are all disconnected you can remove the two strap bolts to lower the tank and get access to the pump to disconnect it's wiring. Move the tank out of the way and inspect the pump connection in the vehicle harness for damage, they have been known to get hot and melt or get loose from the heat of the power through them. If that is the case you can get a replacement harness connector that you splice onto the harness.
Once the tank is out you remove the pump module by removing the retainer ring and lifting it out of the tank. Now reverse that process to install the new pump. Be sure the strainer is on the pump correctly and that it lines up in the tank as shown. Reconnect the wiring and lines and bolt it back into place. Put the relay back into place and fill the tank. Turn the key on and off about 5 times without trying to start the engine, that should get fuel through the system. Then start it up. While it's running you can check for any leaks. Lower it and drive.
On the replacement pump, if possible use an OEM pump, they tend to last much longer than the aftermarket units.
Was this
answer
helpful?
Yes
No
Monday, December 28th, 2020 AT 9:50 PM

Please login or register to post a reply.