Saturday, May 23rd, 2009 AT 12:08 AM
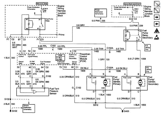
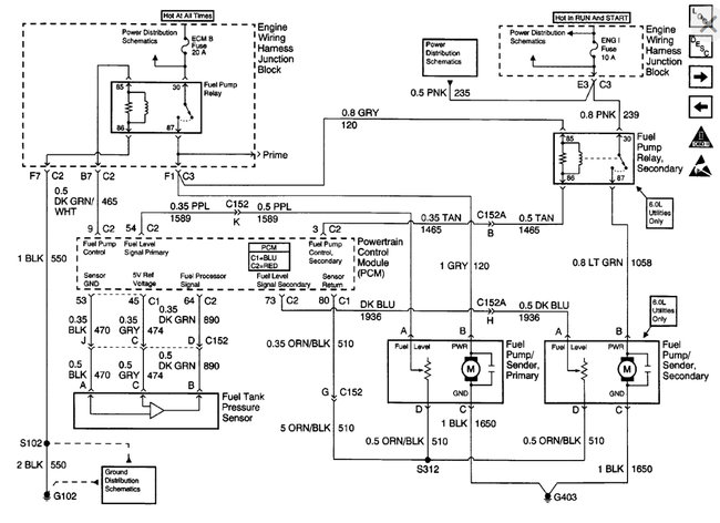
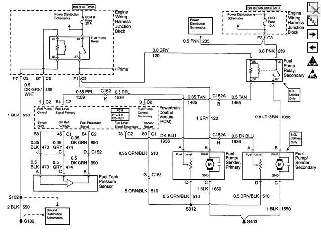
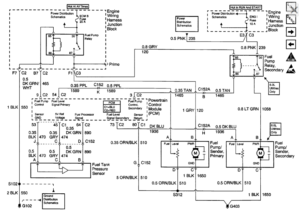
I have a 2000 Chevy pickup with a 5.3. I tried to start it and it wouldn't start. The truck wasn't getting fuel, so we changed the fuel pump, but that wasn't the problem. The fuel pump isn't even kicking in. I am wondering if you think it is an electrical problem or if you know what else it could be? We have checked all the fuses. Thank you!





