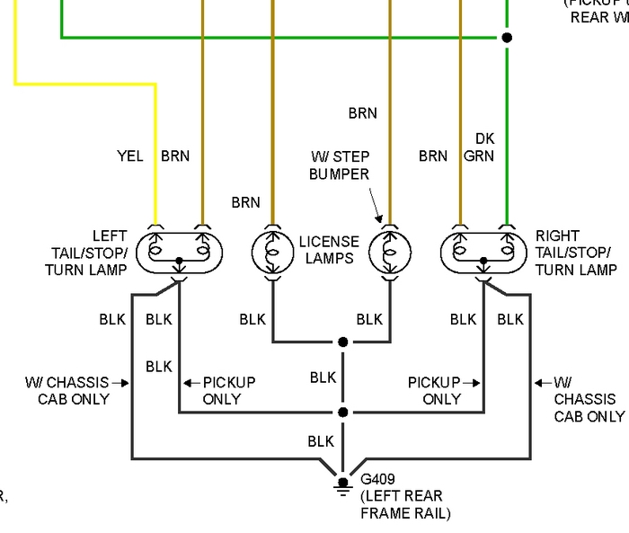
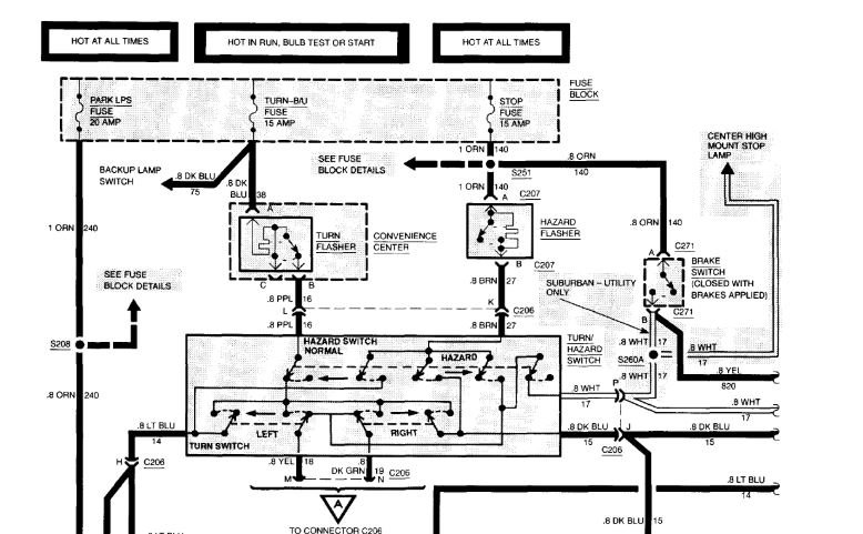
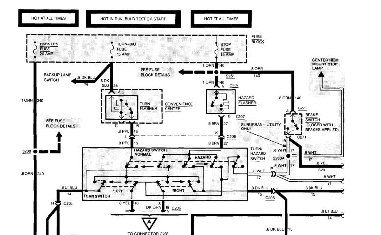
Brake pedal was at top and brake lights work great. Until? I started the vehicle and the brake pedal went to the floor. I now have to do 3 quick bursts on the brake pedal and hold and the brake lights work properly. Shortly after doing this, the brake pedal seems to seep down and the brake lights go out.
I am tempted to believe there is a vacuum leak. With this said, I will be replacing the master cylinder and power brake booster with new check valve. And keeping fingers crossed.
Any suggestions are helpful.
Thanks
Was this helpful?
Yes
No
Friday, February 26th, 2021 AT 10:36 AM
(Merged)








