Will not start, dinging sound without key in

Tiny
ESOX
  • MEMBER
  • 2003 CHEVROLET S-10
The windows wont roll-up, the doors wont lock. Parking lights and headlights come on. When the key is removed there is a ding that is like you left the lights on or keys in?


Checked ignition fuses, and tried to jump start, no avail.

Esox
Thursday, November 8th, 2007 AT 5:33 PM

2 Replies

Tiny
CHEVY22
  • MECHANIC
  • 1,375 POSTS
Before you do anything pull the battery cables and check them for corrosion and get back to us. Also I would like to know if it tries to crank or not.

Jim
Was this
answer
helpful?
Yes
No
Saturday, November 10th, 2007 AT 9:08 AM
Tiny
ASEMASTER6371
  • MECHANIC
  • 52,796 POSTS
Good evening,

This sounds like low voltage in the system from either a bad battery or connection.

I would start by measuring the battery voltage with a voltmeter. It needs to be 12.4 to 12.6 volts.

https://www.2carpros.com/articles/car-battery-load-test

https://www.2carpros.com/articles/everything-goes-dead-when-engine-is-cranked

Then the charging system needs to be checked and verified.

https://www.2carpros.com/articles/how-to-check-a-car-alternator

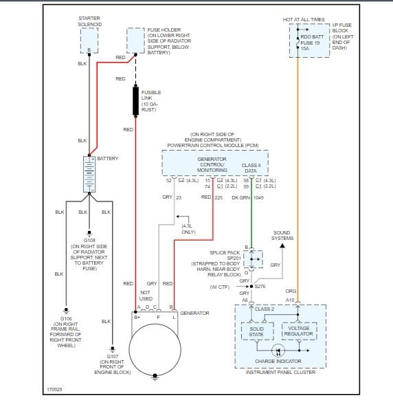
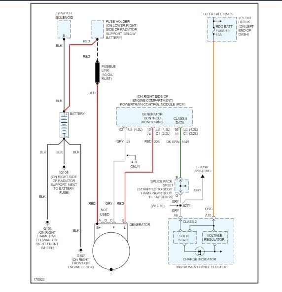
I attached a wiring diagram for the charging system as well in case the system is not working.

Roy
Was this
answer
helpful?
Yes
No
Thursday, March 26th, 2020 AT 4:22 PM

Please login or register to post a reply.