Wont start

Tiny
REDBARRON
  • MEMBER
  • 1984 CHEVROLET MONTE CARLO
  • V8
  • 2WD
  • AUTOMATIC
  • 98,000 MILES
I have an 84 monte carlo that will not start, I bought a new battery and a new starter but it still will not turn over. Nothing will turn on whenever I turn the key.
Saturday, October 30th, 2010 AT 2:12 PM

1 Reply

Tiny
KASEKENNY
  • MECHANIC
  • 18,907 POSTS
When you say nothing will turn on, does that include all the accessories or just the starter will not turn over?

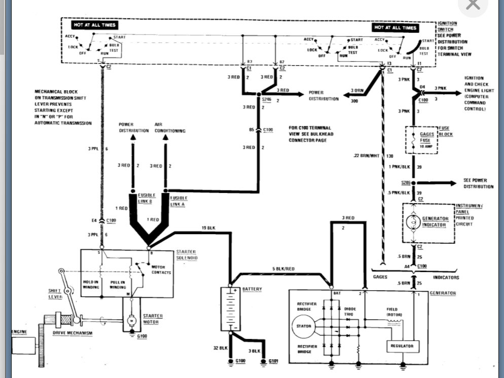
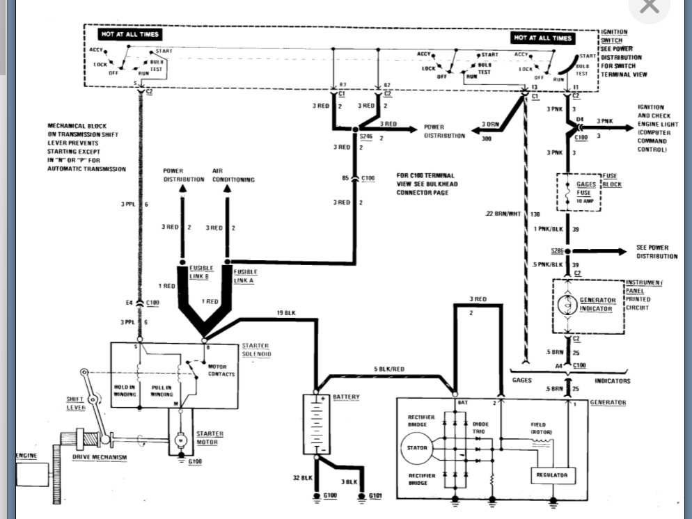
If the starter will not turn over then we need to check the voltage at the starter. Here is a guide that will help with this:

https://www.2carpros.com/articles/how-to-check-wiring

I included the wiring diagram below which will help with this as well.

However, if nothing works then this could be an ignition switch. If this is the case, then we need to check power from the switch and find out if this is sending voltage to the starter solenoid.

This is also part of the wiring diagram below so let me know what you find with this, and we can go from there.

Thanks.
Was this
answer
helpful?
Yes
No
Sunday, March 20th, 2022 AT 8:03 PM

Please login or register to post a reply.

Related Engine Not Running Content