Battery keeps going down

Tiny
KELLYD86
  • MEMBER
  • 3 POSTS
Thanks a lot for your advice, and I will get them to check that as well tomorrow! :)
Was this
answer
helpful?
Yes
No
Saturday, November 11th, 2017 AT 8:27 PM (Merged)
Tiny
RYANUNI
  • MEMBER
  • 34 POSTS
  • 2002 CHEVROLET MALIBU
  • 6 CYL
  • 2WD
  • AUTOMATIC
  • 101,000 MILES
Electrical problem
2002 Chevy Malibu 6 cyl Two Wheel Drive Automatic 101000 miles

We have a 02 malibu that has been draining the battery after is sits a day or so. The battery and alternator are good I think the problem is the ground wire is too corroded and causing a short. My question is where does the other end of the neg cable bolt to? I trace it to the back of the starter motor but it seems tough to get to. Do I have to bolt it there or can I bolt it anywhere on the block? If I have to bolt it there are there any easy ways to get it there? Thanks
Was this
answer
helpful?
Yes
No
Saturday, November 11th, 2017 AT 8:27 PM (Merged)
Tiny
MHPAUTOS
  • MECHANIC
  • 31,937 POSTS
Hi there,

Thank you for your donation.

The battery earth can go anywhere as long as it is a good connection on the engine, often an engine mount bolt is a good spot, make sure that the bolt used is about sturdy, the bigger the better so to speak. It is also a good idea to have a good earth battery to chassis and chassis to engine. Bad earthing problems are the cause for many electrical problems in cars these days, so a good earth is important.

Mark (mhpautos)
Was this
answer
helpful?
Yes
No
Saturday, November 11th, 2017 AT 8:27 PM (Merged)
Tiny
RYANUNI
  • MEMBER
  • 34 POSTS
Thanks, so there is no other purpose for the negative cable to run down by the starter other than for grounding purposes? Or in other words the black is only ground
Was this
answer
helpful?
Yes
No
Saturday, November 11th, 2017 AT 8:27 PM (Merged)
Tiny
MHPAUTOS
  • MECHANIC
  • 31,937 POSTS
Hi there,

In their wisdom they may like to have the battery earth close to the starter, the starter is a heavy current draw so a good earth is essential, a few inches here or there wont make any difference. Battery - is earth, Very few if any cars these days have pos earth, don't just go by the cable colour check the terminal on the battery if unsure it will have a neg(-) sign and the neg terminal is always smaller than the pos.

Mark (mhpautos)
Was this
answer
helpful?
Yes
No
Saturday, November 11th, 2017 AT 8:27 PM (Merged)
Tiny
KANPOL
  • MEMBER
  • 1 POST
  • 2005 CHEVROLET MALIBU
  • 3.5L
  • V6
  • 2WD
  • AUTOMATIC
  • 186,018 MILES
Battery went dead bought new one. System locked up, did the 10-minute reset it ran two days now just clicks.
Was this
answer
helpful?
Yes
No
Friday, August 28th, 2020 AT 9:26 AM (Merged)
Tiny
ASEMASTER6371
  • MECHANIC
  • 52,796 POSTS
Good afternoon,

Do you have a voltmeter to do some tests on the battery and charging system?

https://www.2carpros.com/articles/how-to-charge-your-car-battery

https://www.2carpros.com/articles/car-battery-load-test

We need to see if the alternator is working.

https://www.2carpros.com/articles/how-to-check-a-car-alternator

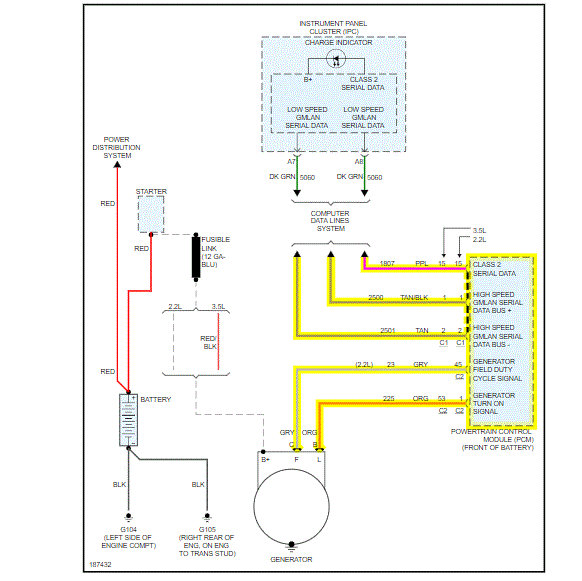
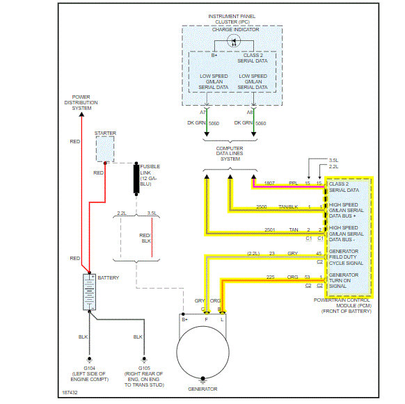
I attached a wiring diagram of the charging system. If you have a voltmeter, we can do some checks.

https://www.2carpros.com/articles/how-to-check-wiring

Roy

Was this
answer
helpful?
Yes
No
-1
Friday, August 28th, 2020 AT 9:26 AM (Merged)
Tiny
THATDMNDOG
  • MEMBER
  • 1 POST
  • 2005 CHEVROLET MALIBU
Engine Performance problem
2005 Chevy Malibu 4 cyl Two Wheel Drive Automatic

My car has had starting issues for a couple of weeks and I figured it was the battery because I had to jump it twice to get it to work. Last night after getting my radiator replaced I drove the car home and when I tried to crank it again it stalled and then cut out after that it was clear the battery was drained after replacining the battery the car acts like it wants to turn over but doesn't. Any suggestions
Was this
answer
helpful?
Yes
No
Friday, August 28th, 2020 AT 9:26 AM (Merged)
Tiny
LSAUTO
  • MECHANIC
  • 61 POSTS
Probly have a starter that has gone out also check battery connections make sure they are tight lsauto
Was this
answer
helpful?
Yes
No
Friday, August 28th, 2020 AT 9:26 AM (Merged)
Tiny
JOE ALLEN4
  • MEMBER
  • 1 POST
  • 1998 CHEVROLET MALIBU
  • 6 CYL
  • 2WD
  • AUTOMATIC
  • 150,000 MILES
I've replaced the battery, I've replaced the alternator. Driving the car with a brand new battery the battery only lasted forty five minutes before it died. I have extremely limited knowledge of vehicles everything I'm learning how to do on this car I'm learning on YouTube so please help. Could there be a short somewhere between the alternator and the battery? How do I tell if the alternator itself is even getting the correct amount of power?
Was this
answer
helpful?
Yes
No
Friday, August 28th, 2020 AT 9:26 AM (Merged)
Tiny
ASEMASTER6371
  • MECHANIC
  • 52,796 POSTS
Good evening,

Do you have a voltmeter to do some checks?

https://www.2carpros.com/articles/how-a-car-electrical-system-works

You need to test the voltage at the battery with the engine running.

https://www.2carpros.com/articles/how-to-check-a-car-alternator

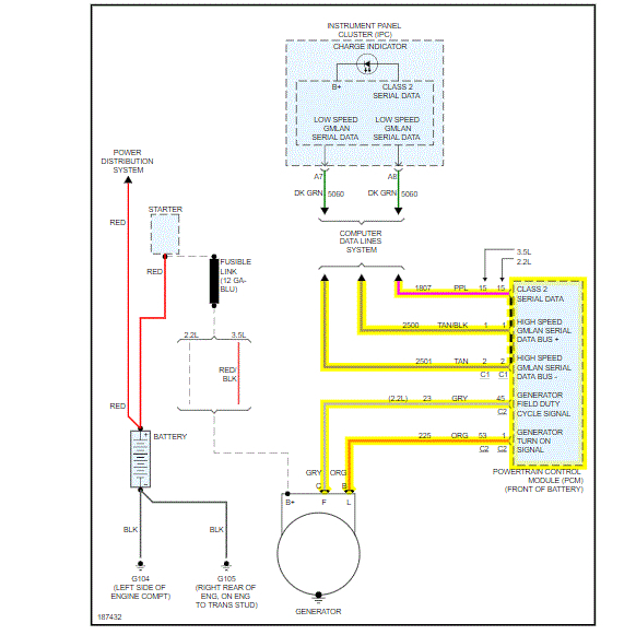
I attached a diagram of the charging system for you. Check the fuse I circled for power on both sides of the fuse.

Roy
Was this
answer
helpful?
Yes
No
Friday, August 28th, 2020 AT 9:26 AM (Merged)

Please login or register to post a reply.