Will not start

Tiny
SIMONNJ
  • MEMBER
  • 1989 CHRYSLER LE BARON
  • 2.5L
  • 4 CYL
  • 2WD
  • AUTOMATIC
  • 155,000 MILES
Hi there, my car won't start and hasn't been for about two months. Before it wouldn't start, there were times that it would sputter, and either successfully start, or just shut off altogether, and then you couldn't start it for about a week or so if it quit running. I'm suspecting fuel on that part.

Now, I've checked the power to the ignition coil and it gets battery voltage, but then drops to zero after about two seconds (seems like the ASD is activating). I checked the distributor, and the rotor turns, and I just replaced the hall effect sensor (I also know the sensor is working because the tachometer is reading). Spark plugs were just replaced last June, and I changed the fuel filter back in September. Timing belt is in tact. Changed a blown head gasket back in June as well, and the camshaft looked good back then. Can somebody help me out? Again, I'm suspecting it's fuel and not fire. Thanks.
Saturday, February 9th, 2019 AT 1:54 PM

51 Replies

Tiny
CARADIODOC
  • MECHANIC
  • 34,463 POSTS
I think you have the ASD relay backward. The Engine Computer is turning it on for that two seconds when you see the 12 volts at the ignition coil. That single observation proves the relay is okay, the computer has control over it, and the 12 volt feed to the relay is okay. The relay is supposed to turn off after that initial one or two seconds, then it must turn on again during engine rotation, (cranking or running). It knows that by the signal pulses it receives from the Hall Effect sensor.

The first thing to do is to listen for the hum of the fuel pump for that two seconds when you turn on the ignition switch. If you don't hear that, we'll need to look at that circuit. Next, check for spark. If that is missing, don't waste time in the fuel system; it will be dead too during cranking. If you do have spark and you hear the fuel pump run, check the actual fuel pressure. As I recall, it should be around 14 pounds with throttle body injection systems. If spark and fuel are there, the timing belt becomes the best suspect.
Was this
answer
helpful?
Yes
No
Saturday, February 9th, 2019 AT 4:32 PM
Tiny
SIMONNJ
  • MEMBER
  • 33 POSTS
There is no spark, I took a spark test light in between the spark plugs and distributor for cylinders one and two. You can hear the fuel pump prime when you put the key in the on position, and hum as you’re cranking.
Was this
answer
helpful?
Yes
No
Saturday, February 9th, 2019 AT 4:47 PM
Tiny
CARADIODOC
  • MECHANIC
  • 34,463 POSTS
If the fuel pump is running during cranking, you have a spark problem. Those only account for about two or three percent of crank/no-starts. The first suspect would be the ignition coil. Next would probably be wiring between the coil and the computer. The last suspect would be the computer itself. Before condemning that, find a mechanic with an older scanner and use it to command the computer to fire the ignition coil. That will pulse the coil on and off about two times per second. You can use a test light on the coil's negative terminal to see if the computer is trying to pulse it.

The initial sputtering you mentioned points to the ignition coil arcing internally.
Was this
answer
helpful?
Yes
No
Saturday, February 9th, 2019 AT 5:46 PM
Tiny
SIMONNJ
  • MEMBER
  • 33 POSTS
I am going to see if I can find an old scanner. Got any brands you would recommend other than the MT2500 (the only one I know about)?

I also replaced the ignition coil back in September, suspecting it to be faulty, because the sputtering was happening before I replaced it, and the sputtering continued after I replaced it anyway.
Was this
answer
helpful?
Yes
No
Saturday, February 9th, 2019 AT 6:53 PM
Tiny
SIMONNJ
  • MEMBER
  • 33 POSTS
Hi there,

I'm consufed as to the order of operations. Before I crank the car, should I see voltage at the ignition coil with the key just in the on position? Also, when should the ASD be activated and not activated? Considering I'm getting no spark at the spark plugs, is that because of the ASD shutting everything down, or because there's a legitimate spark issue? My service manual says that "when there is no distributor signal present, the ASD interrupts power to the fuel ignition, fuel pump, ignition coil, and O2 sensor". By distributor signal, I'm guessing it means spark sent to the distributor.

Could the sputtering be because there's not enough fuel getting to the cylinders, or maybe not enough air? What if the MAP sensor was going bad?
Was this
answer
helpful?
Yes
No
Sunday, February 10th, 2019 AT 11:50 AM
Tiny
CARADIODOC
  • MECHANIC
  • 34,463 POSTS
The first problem is the terminology is confusing. The automatic shutdown relay is so named because it is involved when there is a crash that ruptures a fuel line. If the electric fuel pump were to continue running, it would dump raw fuel onto the ground creating a major fire hazard. Instead, when the line is broken, there is no fuel pressure. With no fuel pressure, the engine stalls. When it stalls, there are no signal pulses from the Hall Effect switch in the distributor. With no signal pulses, the Engine Computer turns the ASD relay off. That kills the 12 volts to the fuel pump or fuel pump relay, (depending on car model and year), along with the ignition coil, injector(s), etc. That removes the fire hazard.

Under normal operation, the computer turns the ASD relay on for one second when you turn the ignition switch on. That will run the fuel pump just long enough to get the fuel pressure up for starting in case it bled down over days or weeks. You will usually hear the hum of the pump for that one second, then it must stop. That means if you jump out and check at the ignition coil, any injector, or any other place that gets 12 volts from the ASD relay, you're going to find 0 volts.

The computer has to know the engine is rotating, then it will turn the ASD relay on again to power up the ignition coil, fuel pump, and injectors. The distributor signal you're asking about is usually called the "distributor reference signal". That is the pulsing signal that comes from the Hall Effect switch as the distributor shaft is rotating.

When you have a scanner, one of the hundreds of things it will show is "ASD Request" "On" or "Off". You should see that switch to "On" during cranking. If it does not, you won't have spark, injector pulses, or fuel pump. There is likely to be residual fuel pressure, and that can be misleading. That pressure is there because the fuel pump still gets turned on for that initial one second.

When you don't have a scanner, you can tell if the ASD relay is turning on by monitoring the voltage at the positive terminal on the ignition coil. On newer models with an injector for each cylinder, you can measure at any one of them. All these places will have the same color wire, usually dark green / orange. On your car I believe that is dark green / black.

A test light works best for this because most digital voltmeters don't respond fast enough. Connect it in such a way that you don't have to hold onto it, unless you're working with a helper. You'll want to be able to see it from inside the car too. That light will turn on for one second when you turn on the ignition switch. If it does, the ASD relay and the circuit it switches are okay, meaning there's 12 volts on one contact and it switches onto the second contact feeding the ignition coil and injectors. A bright light also shows nothing is shorted on that circuit.

Next, the test light should turn back on when you start cranking the engine. If it does, but the engine doesn't start, you have a spark-only problem, a fuel supply-only problem, or a compression / valve timing-only problem, meaning a jumped timing belt. All those systems are being powered up through the ASD relay, so they're supposed to be working.

If the test light does not turn on again during cranking, you will have no spark, no fuel pump, and no injector pulses. You know there will not be three separate problems at once, so do not waste your valuable time trying to diagnose each one of those systems. A lot of people get lost here. Most find the missing spark and get hung up in that system, then get stuck.

When the ASD relay does not turn on during cranking, it is always related to the Hall Effect pickup assembly. That in itself has an extremely high failure rate, but it's fairly easy to replace. A lot of people used to carry spares in the glove box. There could be wiring or connector terminal problems too, but those are less common. Least common is a defective computer. Also consider the distributor shaft is turned by an intermediate shaft that is turned by the timing belt. The 2.2L and 2.5L engines are not "interference" engines, so the valves will not be damaged if the timing belt breaks, but if it does, the distributor shaft won't be rotating either, so there will be no distributor reference pulses, and the ASD relay won't turn on during cranking. You'll hear the engine crank too fast or unevenly if the belt is broken.

As for the scanners, when I started at the dealership in 1989, their scanner was the "DRB2". That was "Diagnostic Readout Box, version 2". You can find these on eBay, often for less than $100.00 but they need different plug-in cartridges for different years and car models. Look for a 1994 Supercartridge with a yellow label. That matches the color of the service manuals for that year. These Supercartridges combined almost all of the years and car models into that one cartridge, so you no longer needed to keep track of all the other older ones. I don't think there was a new cartridge for 1995, but these scanners were meant to be used for that year too with the '94 cartridge. If there is a newer cartridge, it would have a light green label.

Because I had to share our DRB2 with 10 other mechanics, I bought my own scanner for use in the shop and on the many trade-ins I worked on. I bought a "Monitor 4000". It was made by the same company that made the DRB2 for Chrysler, and it looked very similar, but the cartridges were different. This one uses a single cartridge that covers all Chrysler, GM, and Ford models through the latest year. These aftermarket scanners never do quite as much as the car manufacturer's scanners do, but they work on more car brands. Both the DRB2 and the Monitor 4000 are good choices for your car. Both also have additional dedicated cartridges available for anti-lock brakes, and possibly other systems. An additional benefit with the DRB2 is you can find diagnostic manuals that show which connector terminals to probe, and which tests to perform for numerous symptoms and fault codes.

If you want to really step up, look for a Chrysler DRB3. I have one of these for all of my vehicles except a truck that is too new. You have to be aware though of some model changes with these. The first ones were required on '96 models, and with occasional updates, they worked on every model through 2003 and a few Jeep models through 2008. 2004 was the first year they did not work on the Dakota / Durango. The newer version only worked on all '98 and newer models, but the huge advantage is both versions will work on every Chrysler product starting with the first 1983 models, with an extra plug-in card. At first they came out with a card to use with 1983 - 1993 models, then another one for 1994 and newer models. You only need those cards when working on older vehicles. The additional advantage to the newest yellow "Supercard" is it gives the scanner the capability to read diagnostic fault codes and do other emissions-related stuff on every brand of vehicle sold in the U.S, starting with '96 models. For that reason, a lot of independent shops bought these. They're still pretty desirable, but you will find shops trying to sell theirs to buy something newer. The scanner itself works on OBD2 vehicles, meaning "on-board diagnostics, version 2". That is '96 and newer models. Those use second oxygen sensors after the catalytic converters, and over 2,000 three-digit fault codes. The extra plug-in cards lets it work on the '95 and older OBD1 vehicles which were relatively basic. The DRB3 will not work on CAN-buss vehicles, which use an entirely different computer language and system. That's why they became obsolete after 2008.

The DRB3 has to be used with the correct cables too. There's one for all '96 and newer models, another one for Chrysler '95 and older, and another one for '95 and older Chrysler transmission / air bag / anti-lock brakes. I forgot to mention too there is that second transmission / ABS cable needed with the DRB2 if you want to work on those systems.

There's other specialty cards needed for some applications with the DRB3. I have one for the Crossfire, one for the Sprinter van, and one for the Stratus / Cirrus. I don't know why they made a card for the Stratus / Cirrus. I've never had to use it yet. The DRB3 used to cost just over $6200.00, but I got mine for a lot less through the dealer I used to work for. I sold three of them on eBay to pay for the one I kept. Today you can find them for less than $2000.00 but you want to find ones with as many additional cables and cards as you might need.

I still use my DRB3 quite often. These were updated periodically through the dealership over their satellite link. My dealer did mine for free a couple of times, then I had it done by former students working at those dealerships. Those are not supported by Chrysler any more, so look for a scanner that is listed as having been updated as far as possible. It will work just fine without those updates, but it may not do everything possible on the latest models.

For my 2014 truck, I bought a Snapon Solus Edge from eBay. You have to be careful with these because they require annual updates that are very expensive, and you can't skip any years. For that reason, these lose their value very quickly, which means for what you need, you can find them for as little as $500.00 to $800.00. These cost around $3900.00 new which is very reasonable, then they soak you $800.00 for each update. If you find one of these that is only updated to 2014, for example, for a shop to use it on the latest models, they would have to buy the 2015 update before they could buy the 2016 update, then they could buy the 2017 update, and then the 2018 update. We're in 2019 now and that latest update will be coming out soon. Five annual updates would cost more than buying a new scanner. Some shops just let theirs get out-of-date, then sell it to buy the latest version, so you'll find a lot of these on eBay. Be aware I do see a lot of these listed as "for parts or not working". I bought mine with the last 2018 update for $1800.00. Now I'm watching for good deals on adapter plugs and cables so it will work on older models. Those are expensive too, as is everything from Snapon. They also make you pay extra for European imports and for Asian import coverage, so it's a plus if you find one of these that include all those brands already. The same adapters are used for older cars that are used with the older "red brick" MT2500 you mentioned. That scanner requires numerous plug-in cartridges for different car models and years, and it is no longer supported by Snapon. The MT2500 will work okay for your car, but for the money, I'd rather put it toward the Solus Edge that will be around for a while, or look for a DRB2 or DRB3 if the model year limitations aren't an issue.
Was this
answer
helpful?
Yes
No
Sunday, February 10th, 2019 AT 7:06 PM
Tiny
SIMONNJ
  • MEMBER
  • 33 POSTS
Hi there,

I ended up doing some other work on the car while still trying to figure this one out. I don't think it's fuel, because I took a pressure gauge to the throttle and it's getting 14.5 PSI (exactly at spec), I tried starter fluid and the car didn't attempt to ignite, and when I put the spark test light inline after the ignition coil, it's getting a red/orange color, indicating a weak spark. It must be spark.

For the weak spark, I don't think it's the ignition coil because I replaced it thinking it's arcing (and this is the third ignition coil during this time period of sputtering/not starting). I also hooked up the ignition coil straight to cylinder two with the spark test light inline, and it also had a weak spark, so I don't think it's the distributor. Even though the test light is upstream of the spark plugs, could bad spark plugs be causing the weak spark? I feel like it's either that or the wires, and the wires looked fine, and I tested the resistance of all of them. I also tried cleaning my spark plugs with brake parts cleaner and a wire brush, but that didn't work. The electrodes on the spark plugs also looked smaller than I remember them, and I replaced the spark plugs last June.
Was this
answer
helpful?
Yes
No
Sunday, April 7th, 2019 AT 8:08 AM
Tiny
CARADIODOC
  • MECHANIC
  • 34,463 POSTS
The two things that come to mind are a jumped timing belt and bad gas. We had two cars on the same day come into the dealership with crank / no-starts. The specialist spent over half a day scratching his head on the first one. Finally he drew a fuel sample out of the fuel rail, threw it on the ground, then threw a lit match on it. The "fuel" put out the match. Draining and refilling both gas tanks got both cars back on the road. Both had just been filled at the same gas station just before the problems occurred.

Given the mileage, a jumped. Timing belt is another good suspect. There's two nuts to remove on the top cover, then it can be slid up to inspect the belt. Look for missing teeth or an excessive number of cracks. You'll have to dig deeper to get to the crankshaft sprocket to check if the belt jumped a tooth or two. On Neons and other models, a safeguard is built in to protect the valves if the timing belt jumps two or more teeth. The Engine Computer will shut the engine down by turning off the ASD relay. Your engine is not of that miserable "interference" design, so the valves won't be damaged, and no safeguards are built in. With a jumped timing belt, the engine will still run, but poorly, if you can get it started
Was this
answer
helpful?
Yes
No
Sunday, April 7th, 2019 AT 8:22 PM
Tiny
SIMONNJ
  • MEMBER
  • 33 POSTS
I don’t think it’s either of those, but I’ll check nonetheless. The sputtering has been happening through multiple fills of gas to this point, including using sea foam to clean anything out, and a fuel filter change. The sputtering first started in august, and the car died in December. Even with the starter fluid though, the car should have tried to start right? Shouldn’t that say fuel isn’t the issue?

For the belt, I had to get into the engine back in may, and the timing belt looked fine at the time. I pulled the top cover off a few weeks ago to rotate the engine to change the Hall effect sensor in the distributor, and I didn’t notice anything wrong with that half of the belt, no cracks or worn teeth. Belt was also tight.
Was this
answer
helpful?
Yes
No
Sunday, April 7th, 2019 AT 9:10 PM
Tiny
CARADIODOC
  • MECHANIC
  • 34,463 POSTS
Lets go back to the basics. Watch under the injector to see if you get a nice cone-shaped spray of fuel when cranking the engine. Check for a strong spark from the plug wires.

The next thing is Chrysler's DRB2 scanner has a "No-Start" menu selection. That is not to tell you the reason for the no-start. It simply shows the live data for all of the sensors and switches the computer needs for fuel and spark calculations. It lists the ASD relay as "off" or "on', for example. You want to see that switch to "on" during cranking.

The MAP sensor has the biggest say in fuel metering calculations. If you see very little fuel spraying from the injector, the MAP sensor is a good suspect. There was a recall for it too that involved inserting a tee at both ends of the vacuum hose, then running a second hose between those two tees. This pertains to MAP sensors that were mounted way over by the right strut tower. If there was a droop in the original hose, fuel fumes could condense and puddle there. I don't remember what the symptoms were or if we had to replace the sensor too. Those that I worked on were all running okay at the time. The extra hose was to allow air to circulate, (I know; that doesn't make sense, but it worked), and dry out those fumes.

If fuel spray is good but there's no or weak spark, suspect the ignition coil. I chased an intermittent stalling problem for a year and a half on my '88 Grand Caravan. It wasn't until it finally failed completely, long enough for me to get under the hood with my scanner and find it. One used coil later and I was on my way again.
Was this
answer
helpful?
Yes
No
Monday, April 8th, 2019 AT 11:20 PM
Tiny
SIMONNJ
  • MEMBER
  • 33 POSTS
Did some basic multimeter testing, and while cranking, the ignition coil wasn't getting 12V. It was getting around 8.5 or 9. What could be causing that? When I turned the key to ON to prime everything, it was getting around 8.5 to 9 as well. My previous test from a few months ago may have been bad.
Was this
answer
helpful?
Yes
No
Thursday, April 11th, 2019 AT 4:18 PM
Tiny
CARADIODOC
  • MECHANIC
  • 34,463 POSTS
Be sure you're on the positive coil terminal. The negative terminal will be pulsing between 0 volts and some voltage. Digital voltmeters can't read that. They take a reading, analyze it, then display it while they take the next reading. They might take one reading when it's 0 volts and another when it's 12 volts. Older analog meters with a pointer would smooth that out and provide a rough average, but digital meters bounce around between the two and don't make any sense.

If you really are on the positive terminal, battery voltage is going to be drawn down due to the high current demand of the starter, but that must not go below 9.6 volts. With such a small engine, it's easy for it to remain above 11 volts during cranking. That is what you should see at the ignition coil too. Measure the battery's voltage with the ignition switch off, then again with cranking the engine. With it off, it has to be 12.6 volts if it is fully-charged. If you find it's around 11 volts or less, it has a shorted cell and must be replaced.

If the battery is good and fully-charged but you're finding such a low voltage at the ignition coil, the first suspect is the contacts in the ASD relay. If necessary, I'll find a diagram to show where to take some voltage readings to identify that.
Was this
answer
helpful?
Yes
No
Thursday, April 11th, 2019 AT 6:10 PM
Tiny
SIMONNJ
  • MEMBER
  • 33 POSTS
I tested both the positive and the negative terminals. Both were showing around that 8.5-9 that I mentioned earlier. I also tested the battery just to be sure, and the battery while it was off was at 12.1 volts. Battery is also only a year old. I will check it while it’s cranking just to be sure. I also had it tested at advance auto not too long ago and they said the battery was good and had a healthy CCA.

I’m also going to put jumper wires between the battery and the coil to see if it is a low voltage issue (assuming the battery is fully good). I haven’t seen one in the wiring diagrams from my Chrysler service manual, but does the car have a ballast resistor?
Was this
answer
helpful?
Yes
No
Thursday, April 11th, 2019 AT 7:16 PM
Tiny
CARADIODOC
  • MECHANIC
  • 34,463 POSTS
No ballast resistor, but the 12.1 volts indicates the battery is badly discharged. The standard is 12.6 volts for fully-charged, 12.4 volts for partially-discharged, and 12.2 volts for fully-discharged. Charge it at a slow rate for a couple of hours. Put a load on it for a few seconds to remove the misleading surface charge. Running the head lights for ten seconds will take care of that. Wait perhaps a minute, then check the voltage.
Was this
answer
helpful?
Yes
No
Thursday, April 11th, 2019 AT 7:25 PM
Tiny
SIMONNJ
  • MEMBER
  • 33 POSTS
Unfortunately, I’m in a pickle there as my car is in a parking lot (I have an apartment), and I don’t own a charger. However, I previously did get advance to charge the battery fully twice, and both times afterwards the car wouldn’t start. If I jumped it with my Honda Odyssey, the car still wouldn’t start. I think the Autocraft gold battery I have is only supposed to have 12.1 volts.
Was this
answer
helpful?
Yes
No
Thursday, April 11th, 2019 AT 7:29 PM
Tiny
CARADIODOC
  • MECHANIC
  • 34,463 POSTS
There's six-volt batteries for old cars, trucks, and tractors, eight-volt batteries for golf carts, 24-volt batteries for semi trucks and fork lifts, and 12-volt batteries for most of us. All 12-volt batteries develop 12.6 volts when fully-charged. There's no such thing as a fully-charged 12.1-volt battery. That's not the issue though. If it was, the engine would have started with a jump-start.

I went back and reread from the beginning. You heard the fuel pump run for one second, so we know that's working. What we don't know is if it's running at full voltage or if it even resumes running during cranking. That's impossible to hear.

I keep coming back to the low voltage at the ignition coil, but we need to be sure that is during cranking. If you're trying to catch that for that first one second, the voltmeter won't be settled down on a reading that quickly. Have a helper crank the engine while you take that voltage reading on the ignition coil's positive terminal. Next, measure the battery's voltage and see what it drops to during steady cranking. Knowing that is more for reference, not diagnostics.

If those two voltage readings are significantly different, say one volt or more, arced or corroded contacts inside the ASD relay are the best suspect. You might try bypassing the relay with a small jumper wire to eliminate those contacts as a suspect. Those will be the two fatter wires, in this case the red wire and the dark green / black wire. In case the computer detects that circuit being jumpered, you might have to have your helper start cranking the engine first, then connect the jumper while cranking continues.
Was this
answer
helpful?
Yes
No
+1
Friday, April 12th, 2019 AT 6:16 PM
Tiny
SIMONNJ
  • MEMBER
  • 33 POSTS
So I did a few tests. I tested the relay, both for the click, and the resistances on both sides. On the input circuit for the relay, I got about 75 ohms, and on the output circuit, I got zero ohms for resistance, and when I applied power to the input circuit, it clicked. I tested wire J1 14RD and it had about 12.1 volts, battery power.

As a standard test, the ignition coil was around 8.5-9 volts during cranking, and the battery was at 10.7-11. If I put a jumper wire from the battery to the ignition coil, the car did not start, and the voltage was at 9.5 roughly at the ignition coil.

I also tried putting a jumper in from my Honda to see if that would supply sufficient voltage with a jumper wire in between. The car still did not start. With the Honda jumping the Chrysler, the battery voltage was at 13.3 off. During cranking, the battery was at 11.8-12. During cranking, the ignition coil voltage was at 9.5 volts. I did not test voltage at the ignition coil with a jumper wire between it and the battery, and my Honda jumping the Chrysler.

I'm not sure what to make of this data, but I can go and repeat my tests if need be. All voltage tests for the ignition coil were done at the positive terminal. I didn't have a helper to try jumping it after it's already started cranking. Also thank you for helping me I know this has been a long mystery.

Can we agree that there is something wrong with the voltage here? If J1 14RD has battery power, and the ignition coil is significantly lower in voltage, should I suspect a wire grounding somewhere? Perhaps wire Z1 16GY, Z1 16DG BK, or Z1 14DG BK?
Was this
answer
helpful?
Yes
No
Saturday, April 13th, 2019 AT 10:32 AM
Tiny
SIMONNJ
  • MEMBER
  • 33 POSTS
I should also clarify. When I jumped the battery to the ignition coil, I took a wire from the positive terminal of the battery to the positive terminal of the ignition coil, and then a wire from the negative terminal of the ignition coil to the negative terminal of the battery.
Was this
answer
helpful?
Yes
No
Saturday, April 13th, 2019 AT 10:45 AM
Tiny
CARADIODOC
  • MECHANIC
  • 34,463 POSTS
You can't ground the coil's negative terminal. That's the switching side. The computer grounds that terminal so the electromagnetic field can build up inside the coil, then it opens the circuit, forcing that magnetic field to collapse instantly, creating a huge spark in the secondary coil. If you ground that terminal with a jumper wire, there will never occur a spark.

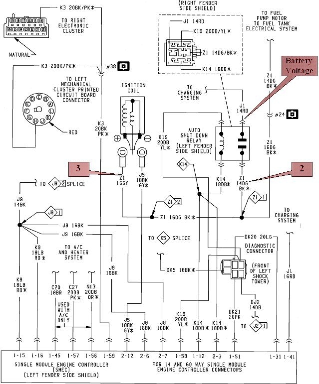
This diagram shows part of the circuit with the ASD Relay. The second one is the same diagram, but the call-outs show you should have full battery voltage on the red wire in the ASD relay's socket, and when it engages, that same battery voltage is switched onto the dark green / black wire, (point "2"), and that turns into the gray wire, (point "3"), at the ignition coil. Everything you've found so far is pointing to a different voltage at point "3" and the red wire. That means there has to be undesirable resistance in that circuit. The best suspect would be pitted contacts in the relay. The next best suspect would be a corroded splice, Z1-2.

Part of the problem is these voltages are all going to be lower during cranking because the starter's high current draws the battery voltage down. There's a way to get around this so battery voltage is not a variable and we can prove one way or the other if there's excessive resistance in the circuit.

Place the red meter probe right on the battery's positive cable clamp. You can use a vise grip pliers to hold it there, or use a small jumper lead to connect it. Place the negative meter lead on the ignition coil's positive terminal. At this point what you get for a voltage reading is irrelevant and meaningless because there is not a good ground circuit for the meter. The voltage reading here becomes valuable during cranking. During that time, the ASD relay's contacts will be closed, and the same voltage should appear at both places. The meter should read 0.0000 volts during cranking. The many zeros indicates that many decimal places of accuracy, and is just meant to emphasize my point.

If there is any undesirable resistance between the meter leads, current flowing through that resistance will cause a voltage drop. That's what the meter will read. Ideally that will be as low as possible, but in reality, there is going to be some. We want to see what that voltage is, then we'll make a judgement as to whether there's a problem in that circuit.
Was this
answer
helpful?
Yes
No
+1
Saturday, April 13th, 2019 AT 6:21 PM
Tiny
SIMONNJ
  • MEMBER
  • 33 POSTS
I performed the test you were talking about, and during cranking, the multi-meter read.78 V.
Was this
answer
helpful?
Yes
No
Sunday, April 14th, 2019 AT 3:07 PM

Please login or register to post a reply.