Car lost power while driving

Tiny
HYPEAUTO71
  • MEMBER
  • 1997 HONDA CRV
  • 2.0L
  • 4 CYL
  • 2WD
  • AUTOMATIC
  • 182,284 MILES
I changed the following: Distributor cap/ignition coil/all four spark plugs. I checked alternator and voltage was good, battery is bad. I tested the crank by swapping my battery and it worked, I eventually got crank. Now I am getting no crank, no start. What can it be?
Friday, October 9th, 2020 AT 3:23 PM

1 Reply

Tiny
JACOBANDNICKOLAS
  • MECHANIC
  • 110,194 POSTS
Hi,

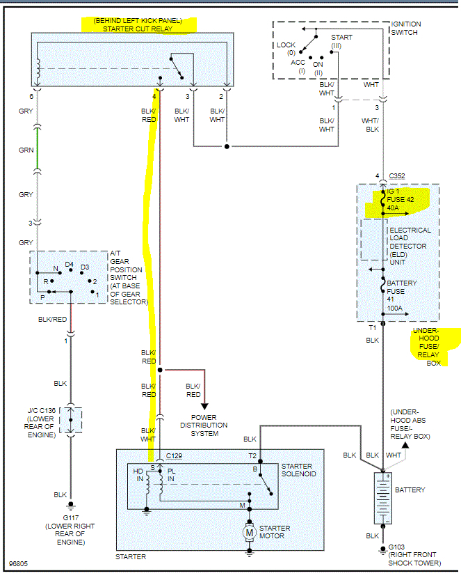
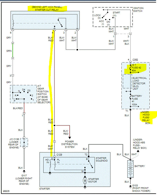
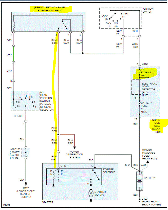
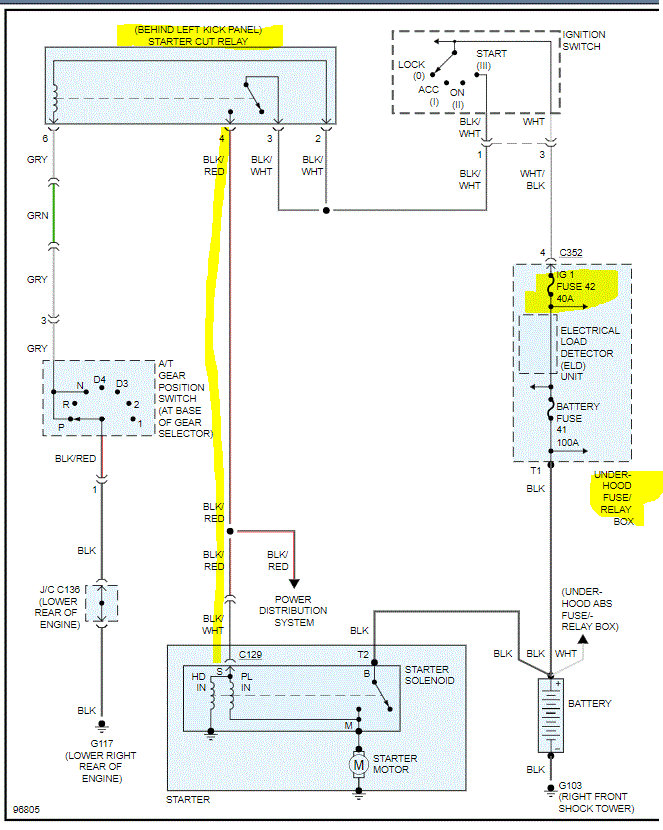
If the starter isn't engaging and you know the battery is good, it could be a few things. First, see if it will start in neutral. If it doesn't, then we need to confirm the battery 1 fuse in the under hood fuse box is good. In addition to checking the fuse, confirm there is power to it. (See pic 1 and 2)

Here is a link you may find helpful:

https://www.2carpros.com/articles/how-to-check-a-car-fuse

Next, confirm the starter cut relay is getting power both in and out. (pic 1). If it is, then we need to check for power to the starter S terminal. It will have the smaller wire going to it. Pic 1 shows wire color. If there is power to it, the starter is bad. If there isn't, then we need to recheck fuses, relay, and neutral safety switch on transmission.

Here is a link to help with checking the starter motor:

https://www.2carpros.com/articles/starter-not-working-repair

Let me know what you find or if you have other questions.

Take care,
Joe

Was this
answer
helpful?
Yes
No
Thursday, March 11th, 2021 AT 6:47 PM

Please login or register to post a reply.