Actuator fuse location

Tiny
STEPHSCHARF
  • MEMBER
  • 2014 NISSAN ALTIMA
  • 2.5L
  • 4 CYL
  • 2WD
  • AUTOMATIC
  • 131,000 MILES
Can’t find the truck actuator fuse.
Tuesday, April 28th, 2020 AT 2:32 PM

3 Replies

Tiny
STEVE W.
  • MECHANIC
  • 15,652 POSTS
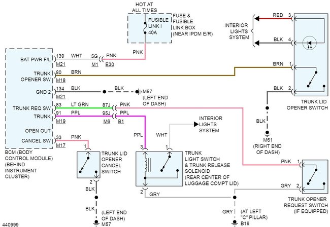
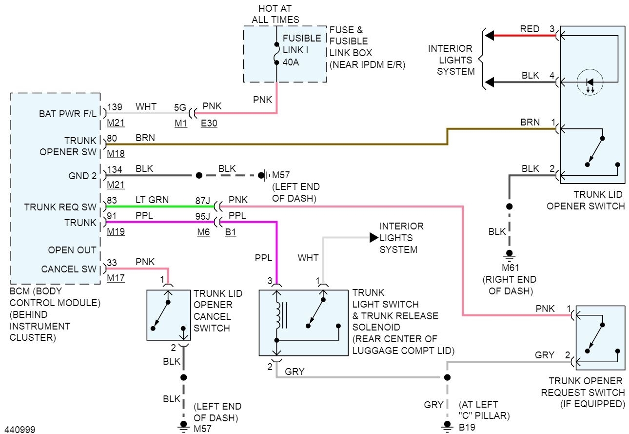
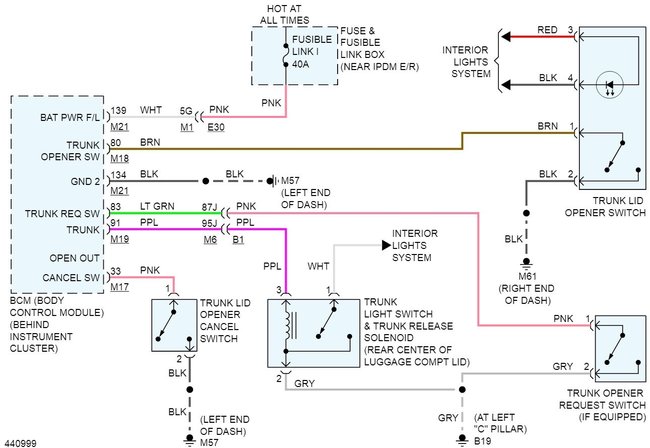
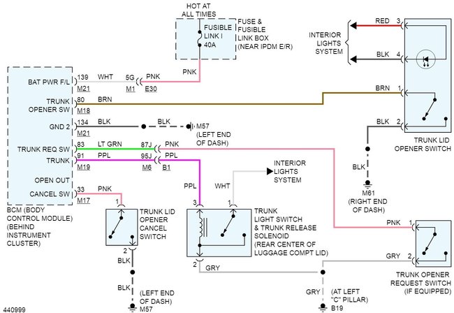
I'll guess you mean the trunk actuator fuse. There isn't one, it receives power through the body control module. That same power feed operates most of the power systems in the vehicle power windows, power locks, Reverse lights and more. The switch itself simply grounds an input to the BCM telling it you with to open the trunk. Testing isn't hard, open the trunk and access the wiring to the switch. The black wire should go to a ground while the brown wire is the trigger wire. If you ground the brown wire and the trunk release triggers it's either the switch or the ground to it.
Was this
answer
helpful?
Yes
No
Tuesday, April 28th, 2020 AT 3:07 PM
Tiny
STEPHSCHARF
  • MEMBER
  • 2 POSTS
What would you say is this easiest way to ground the brown wire? I’ve already replaced the actuator mechanism itself. I’ve tested fuses in both the engine compartment and under the steering wheel, as well as wiring to the boxes. I found that a black wire under the wheel isn’t getting power and a black wire in the fuse box near the engine also Isn’t getting power. My goal is to avoid going to a mechanic to fix this but I also don’t want to mess up any wiring to result in a domino effect of other problems.
Do you think this wire is possibly the culprit of the problem? Or I’m way off base?
Was this
answer
helpful?
Yes
No
Tuesday, April 28th, 2020 AT 4:12 PM
Tiny
STEVE W.
  • MECHANIC
  • 15,652 POSTS
Easiest way would be to disconnect the switch and just use a grounded test light to touch the brown wires pin in the connector. If the actuator works, the BCM has control and the wire and power are okay.
Testing the wires at the switch will test the power and grounds for both sides of the system without tearing the rest apart. Say the black wire from the switch to ground is open because it flexes. If you ground the brown wire at the switch and the actuator works, that shows power to the body module is good, it shows the trigger wire from the switch to the BCM is good. That leaves the switch and the ground wire as possibles. Now if you connect a jumper to the black wire out of the switch with the connector on the switch, and activating the switch makes it work, but removing the jumper and it stops, the black ground wire is bad.
Now say you grounded the brown wire and the actuator doesn't work. Then you would take a test light and check to see if you get a 12 volt signal at the purple wire on the actuator. Say that it lights up you know you have voltage there, you next would check at the gray wire. If the gray wire, which is the ground, lights up bright when you trigger the release, you have a bad ground. If it didn't light up the actuator is bad and the solenoid coil in it is open.
Now say it lights up on the Gray wire, this would indicate a bad ground because a good ground should not show much over a few millivolts which wouldn't light the test lights, but a bad or open ground would still have full battery voltage on it.
Was this
answer
helpful?
Yes
No
Tuesday, April 28th, 2020 AT 5:12 PM

Please login or register to post a reply.