Friday, October 28th, 2022 AT 10:30 AM
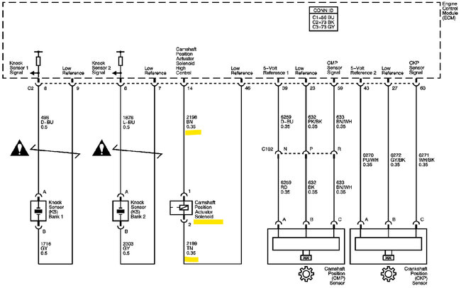
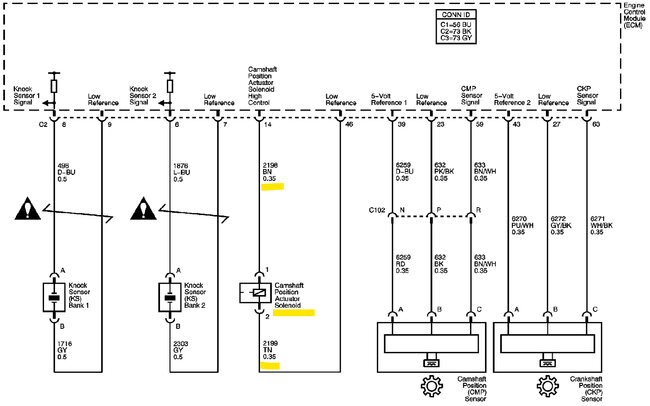
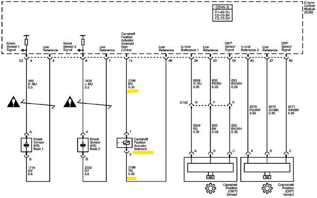
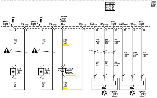
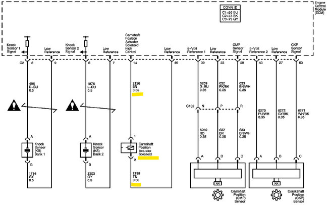
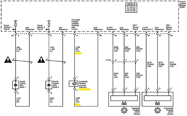
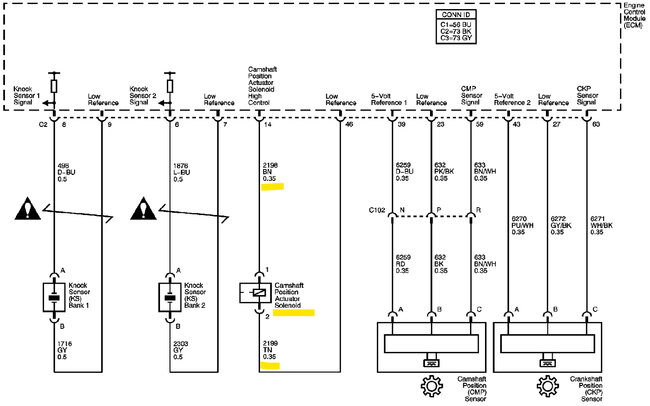
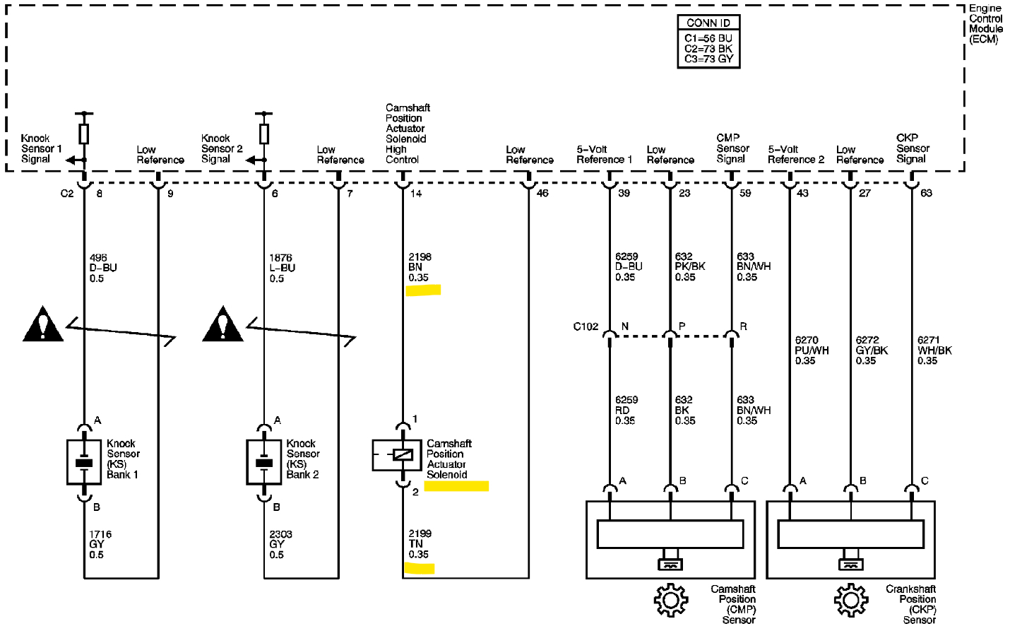
I have been trying to locate the camshaft position CMP actuator solenoid control circuit bank 1 the wiring part. I can't seem to find it, can you please help me?












