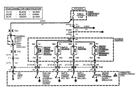
Sometimes when I am driving and I slow down I will hear and feel "chattering" from the engine compartment. My car has automatic transmission, but it sounds and feels like a clutch slipping or something.
Sometimes when I am driving and slow down (the "chattering" may or may not happen) the transmission disengages the wheels. So after slowing down to make a turn or something, I press the gas to speed up again and the engine just revs without turning the wheels. So I have to let go of the gas, then press it again for it to engage.
There are no error codes related to this problem.
Monday, April 21st, 2008 AT 7:03 PM


