No power to blower motor wires

Tiny
NATE DUNCAN
  • MEMBER
  • 1999 FORD ESCORT
  • 4 CYL
  • 2WD
  • MANUAL
  • 199,271 MILES
These blower motor wires look burnt and there is no power going to them. I ohm them but no power is going to any the wires and why do they look burnt? How can I get power to these wires?
Saturday, May 9th, 2020 AT 1:51 AM

1 Reply

Tiny
ASEMASTER6371
  • MECHANIC
  • 52,796 POSTS
Good morning,

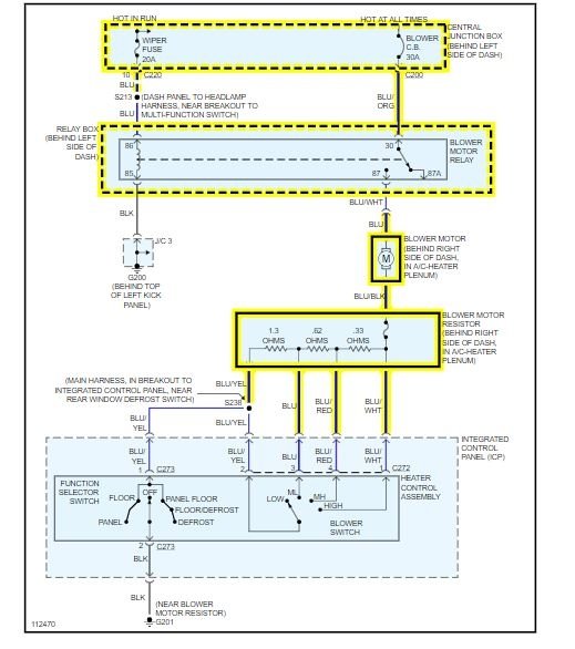
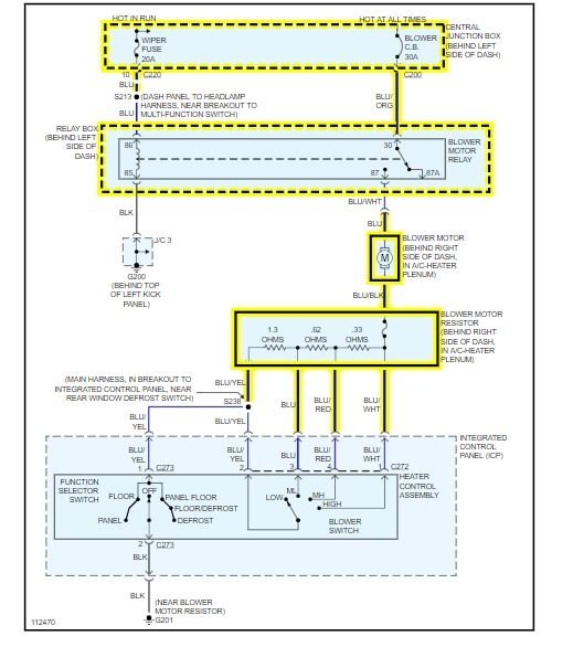
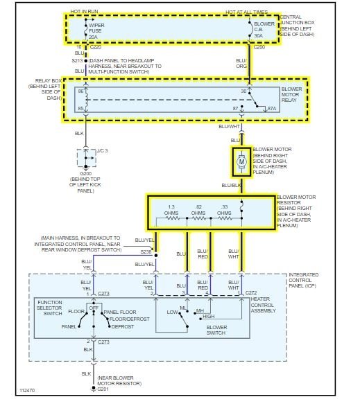
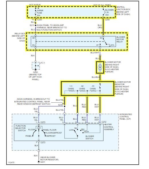
I attached a diagram for you to view. Power comes from the blower relay to the motor. That power is provided by 2 fuses which I highlighted. You need to check them for voltage.

https://www.2carpros.com/articles/how-to-check-wiring

https://www.2carpros.com/articles/how-to-check-an-electrical-relay-and-wiring-control-circuit

https://www.2carpros.com/articles/how-to-check-a-car-fuse

Roy
Was this
answer
helpful?
Yes
No
Saturday, May 9th, 2020 AT 3:02 AM

Please login or register to post a reply.