Air conditioning

Tiny
BANJOBOB1200
  • MEMBER
  • 23 POSTS
Replaced the suction line and dryer. Vacuum held over an hour, recharged with correct amount and now blows cold air and compressor cycles. However my fan (radiator fan) won't come on. Followed test procedure from my. Streetonline and it points to CCRM. Ect working, fan works when jumped, voltage into CCRM, no voltage at fan and no voltage from CCRM. I appear to have a re-manufactured CCRM and the part number label is missing. Can I get a correct pn by using my vin? Thanks again for all your help.
Was this
answer
helpful?
Yes
No
Tuesday, July 28th, 2020 AT 8:14 AM
Tiny
ASEMASTER6371
  • MECHANIC
  • 52,796 POSTS
Okay, first, what is the high side pressure? The fan will not come on until there is at least 150-200 pounds.

Can I have the VIN number?

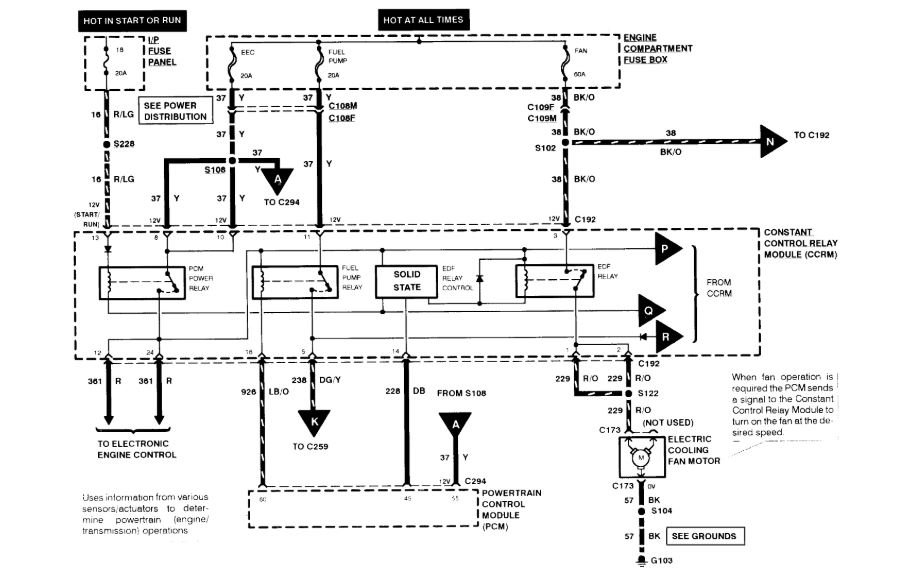
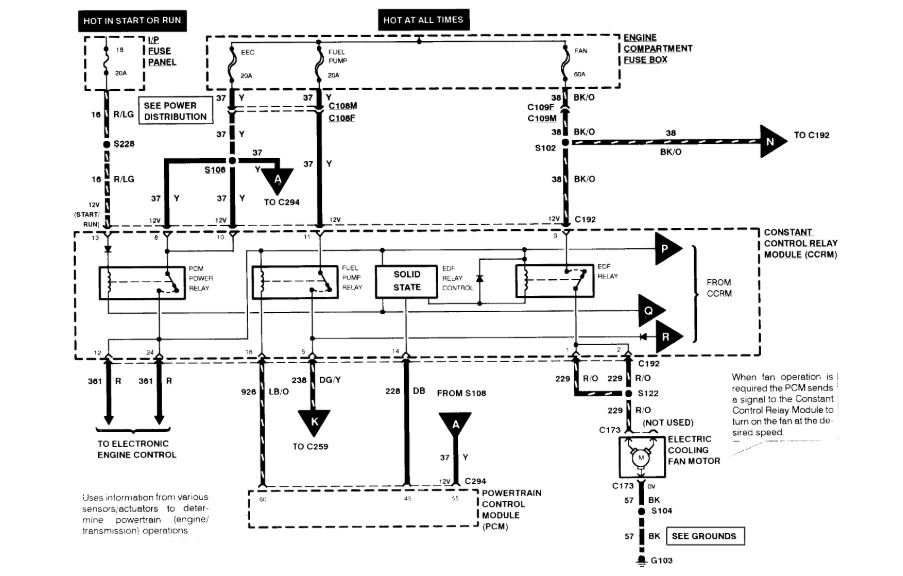
I attached the connector and the wiring diagram for you. Verify all powers to the unit before replacing.

https://www.2carpros.com/articles/how-to-check-wiring

Roy
Was this
answer
helpful?
Yes
No
+1
Tuesday, July 28th, 2020 AT 12:52 PM
Tiny
BANJOBOB1200
  • MEMBER
  • 23 POSTS
Hey Tom, the vin is: 1FALP4047VF109858.
I will get the high side pressure and check those powers to the unit tomorrow. I'm done for the day. Thanks.
Was this
answer
helpful?
Yes
No
Tuesday, July 28th, 2020 AT 3:20 PM
Tiny
ASEMASTER6371
  • MECHANIC
  • 52,796 POSTS
Okay, I attached the part. Rock auto has it in stock.

Roy
Was this
answer
helpful?
Yes
No
Tuesday, July 28th, 2020 AT 3:55 PM

Please login or register to post a reply.