Air conditioner does not blow through the front vents

Tiny
FORD96
  • MEMBER
  • 1996 FORD EXPLORER
  • 5.0L
  • V8
  • 2WD
  • AUTOMATIC
  • 160,000 MILES
The air conditioner only blows through the back vents. It does not blow through the front vents or the defrost.
Saturday, August 3rd, 2019 AT 1:59 PM

1 Reply

Tiny
BMDOUBLE
  • MECHANIC
  • 1,139 POSTS
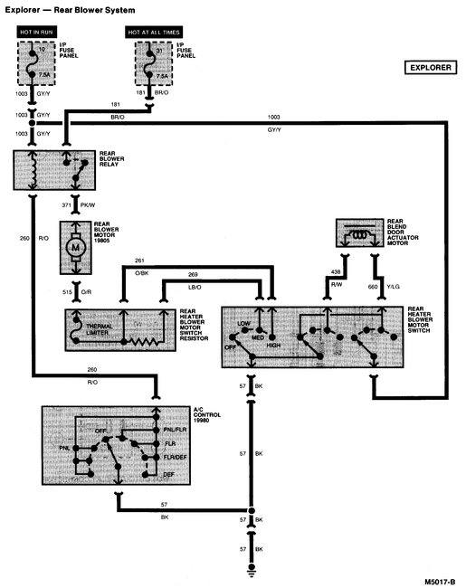
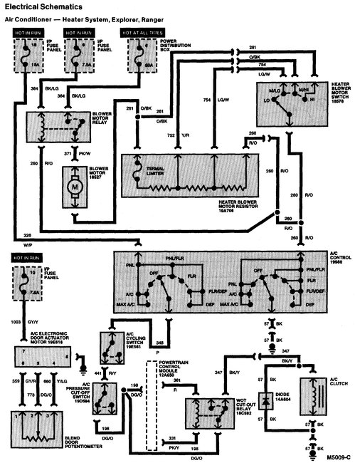
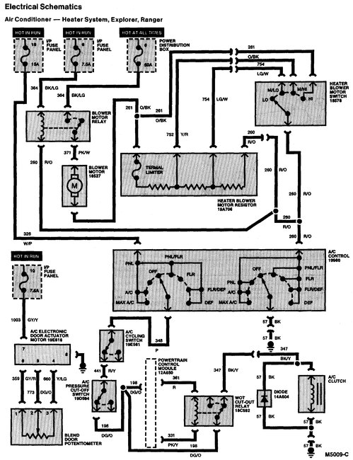
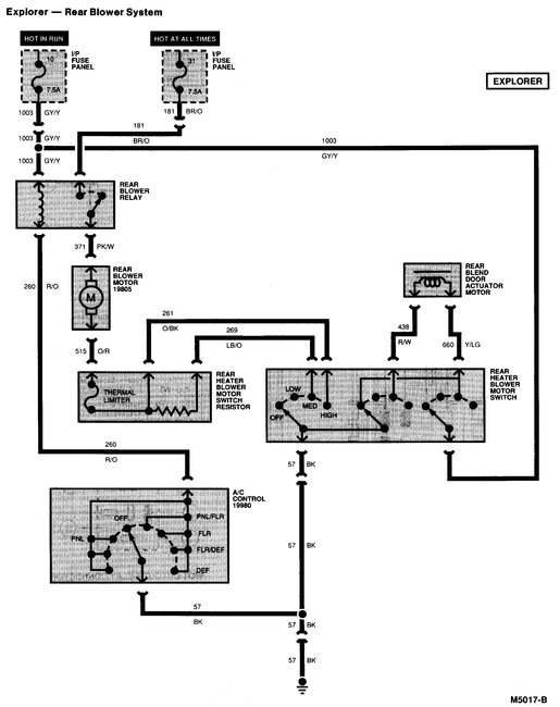
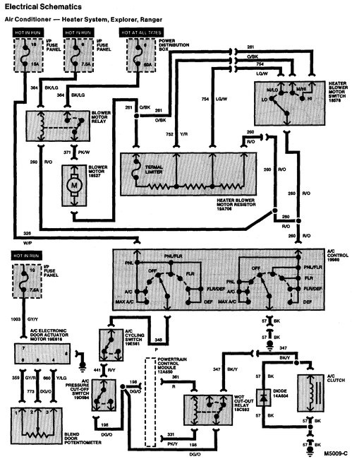
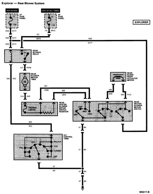
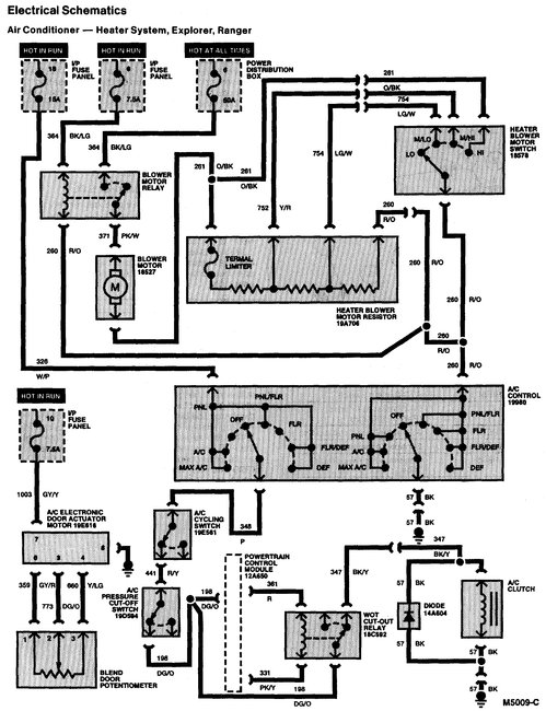
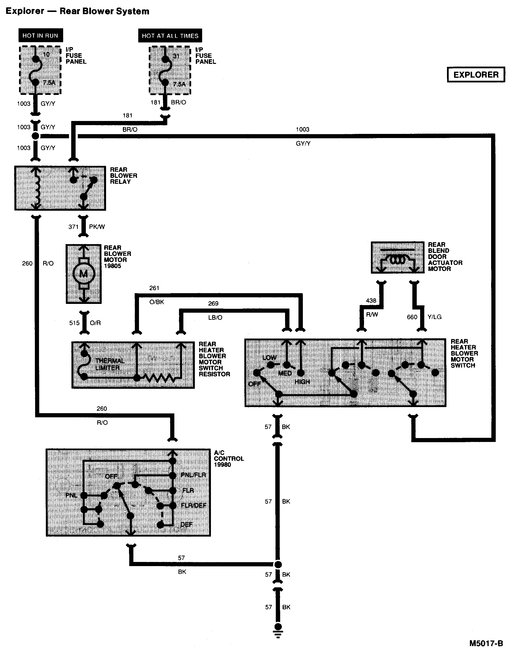
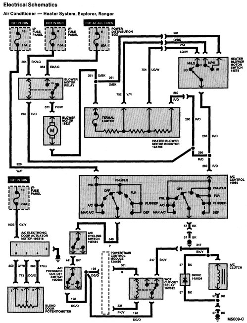
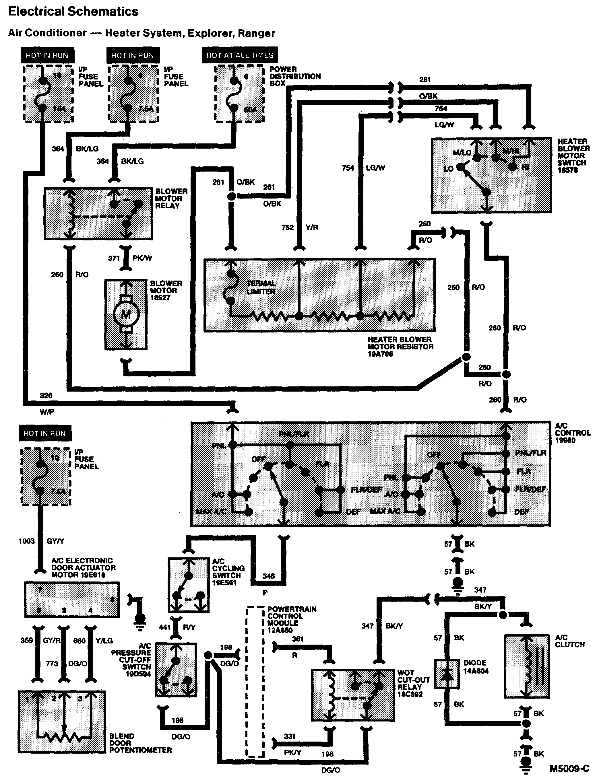
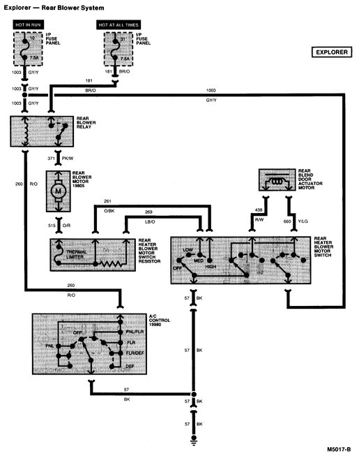
Your vehicle has a separate rear blower motor that works independently from the front. I will include a wire diagram for the entire HVAC system for your vehicle so you can check fuses and other basic tests. The blower motor relay is in the engine compartment in a small fuse/relay box, I included a picture of the relay box.
Was this
answer
helpful?
Yes
No
Saturday, August 3rd, 2019 AT 3:05 PM

Please login or register to post a reply.