About 2 years ago Someone slammed on their brakes while getting on a short ramp on the highway instead of accelerating. I was looking at oncoming traffic to merge correctly and by the time I looked back I had to slam my breaks to not hit the person who shouldn’t have been stopped on the highway on-ramp, not knowing how a merge works.
In doing that my coffee flew into my control module and vanished. I cleaned as much as I could. Eventually, a year or so later, the display just quit working but everything else worked fine ( all the buttons and everything were okay and lit up, just no display)
Maybe 6 months ago I got this bright idea to see if part of the smelly good stuff from an ozeum jar would fit in the vents. It did and it kept the car smelling good so I left it.
Fast forward about a month ago. I was detailing my Tahoe and I went to pull the ozeum out of the vent when it slipped and dropped in.
Within a few hours or so all the sudden my blower just shut if while I was driving. No loud noises, just stopped.
After troubleshooting we got the blower to come back on.
First we replaced the blower motor. That wasn’t it.
Then my husband put a new resister in it. Turns out the resister Advanced gave us was the wrong size. When we installed it at first it didn’t work.
Then my husband started tapping on the other parts underneath the passenger floor panel and all the sudden it kicked on ( I assume the piece that fell into it got dislodged, but I don't know).
The problem was then, the resister the store gave us was the wrong size and when I shut off the motor and opened the door the vents still continued to blow.
We ended up putting all of the original parts back in and everything worked like normal again. Or so we thought.
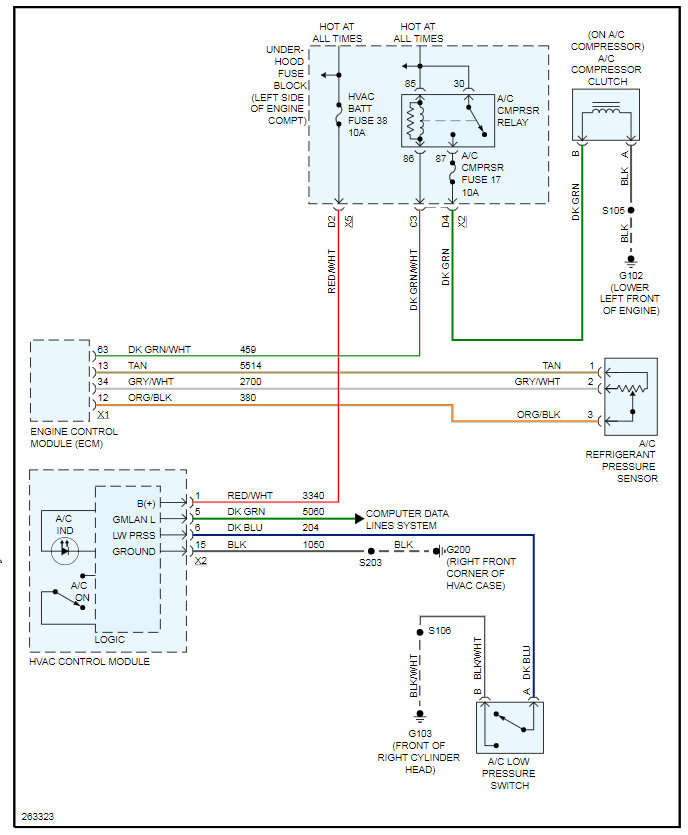
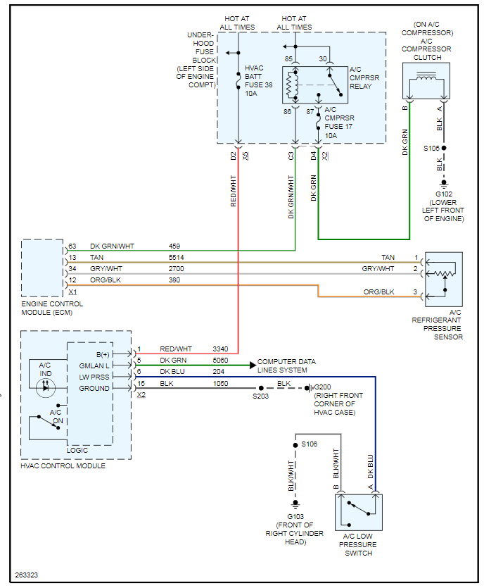
The problem I have now is the A/C compressor is not kicking on. The very next day it was no longer working. The lights just flashes and nothing happens then it stops flashing.
It worked before when the blower was not working. It literally stopped when the resister was replaced.
My husband then tried replacing the low pressure switch, jumped the low pressure compressor (it didn’t start) and it still won t work.
Any ideas?
I’m cringing at the thought of letting someone at a shop touch my truck. Last time they did what was supposed to be a $1,500.00 repair turned into $6,000.00.
Wednesday, March 17th, 2021 AT 6:25 AM
