A/C compressor not engaging

Tiny
JOSEAGUIRRE
  • MEMBER
  • 2007 GMC YUKON
  • 6 CYL
  • 4WD
  • AUTOMATIC
  • 137,000 MILES
Okay, I put a new compressor and dryer in, I checked my low-pressure switch. I believe it was good. I bypassed it with a paper clip and the compressor didn't engage. I bypassed it with a wire through the positive cable and a wire to 82 on the relay and it engaged. I was able to add Freon and I got it to the fill position. I didn't hear or see any leaks. I checked the pressure on the valve, and it was holding pressure. I checked the temperature in my Denali to see if it was reading correctly. And it was, so I figured the ambient temperature sensor was good. I have no other clue what it could be. Can you please help? 2007 Yukon Denali
Wednesday, May 18th, 2022 AT 12:10 PM

1 Reply

Tiny
JACOBANDNICKOLAS
  • MECHANIC
  • 110,194 POSTS
Hi,

If you were able to engage it by sending power via the relay, the first thing I would do is start checking fuses and the relay itself.

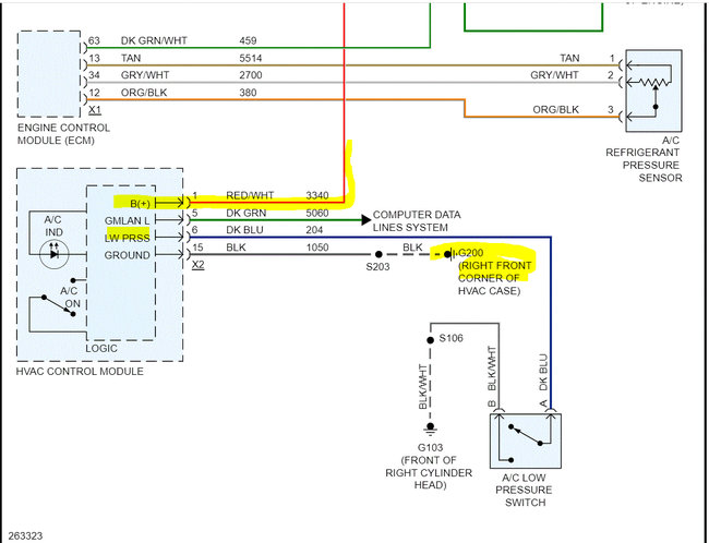
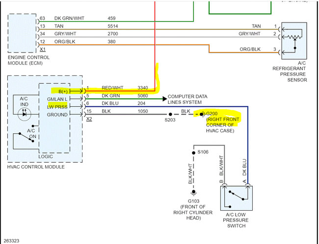
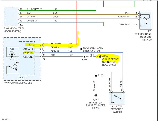
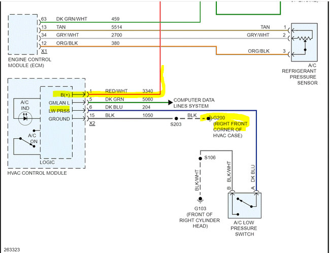
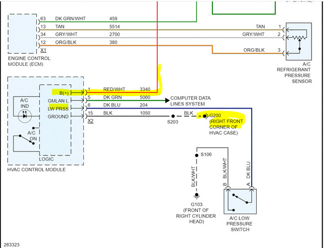
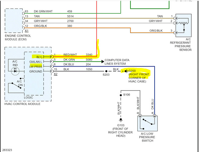
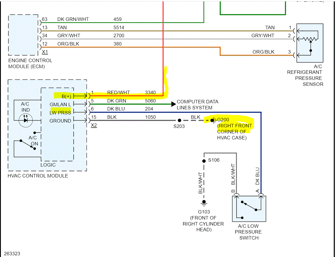
I attached a wiring schematic for the system below for your review. Note that numbers 30 and 85 should have power at all times. You indicated pin 82, you may have misread it. Pin 87 is what sends power to the compressor.

Here is what I need you to do. First, confirm the HVAC fuse is good and has power to and from it. Here is a link you may find helpful.

https://www.2carpros.com/articles/how-to-check-a-car-fuse

If it is good, we need to check the relay itself. We know the compressor fuse is good because it is located after the relay, and you are able to jump it from the relay.

So, if there is another relay with the same part number, switch them to see if it makes a difference. If there isn't, here is a link that explains how to test one.

https://www.2carpros.com/articles/how-to-check-an-electrical-relay-and-wiring-control-circuit

If the relay is good, then you need to confirm that pins 85 and 30 in the relay box for power. If there is power, the relay is good, then last, we need to check pin 86 for a signal ground when you turn the A/C on.

When you turn the AC on, the PCM provides a ground path to pin 86. When that happens, power flows through a coil in the relay which creates an electromagnetic field and closes the internal relay switch sending power to the compressor which engages it.

If pressure is good, the pressure switch is good, then either we lost power at the relay or the PCM isn't providing a ground path to pin 86.

Here is another link you may find helpful:

https://www.2carpros.com/articles/how-to-check-wiring

Let me know what you find or if you have questions.

Take care,

Joe

See pics below.
Was this
answer
helpful?
Yes
No
Wednesday, May 18th, 2022 AT 9:04 PM

Please login or register to post a reply.