A/C not working

Tiny
SHANNON WOLF
  • MEMBER
  • 2011 CADILLAC SRX
  • 3.0L
  • V6
  • AUTOMATIC
  • 200,000 MILES
I don't know if it has a short or if it's a fuse.
Monday, June 7th, 2021 AT 11:17 AM

4 Replies

Tiny
JACOBANDNICKOLAS
  • MECHANIC
  • 110,194 POSTS
Hi,

Did this happen all at once? Does anything work with the HVAC system?

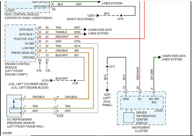
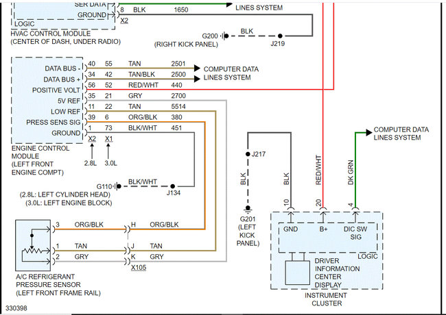
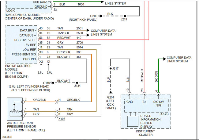
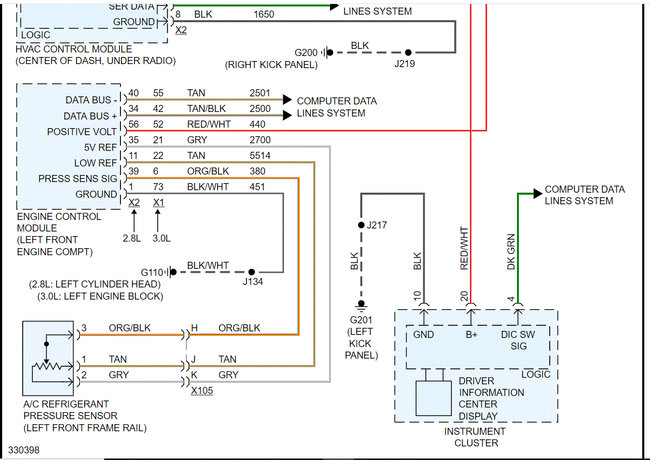
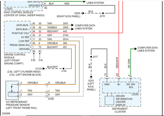
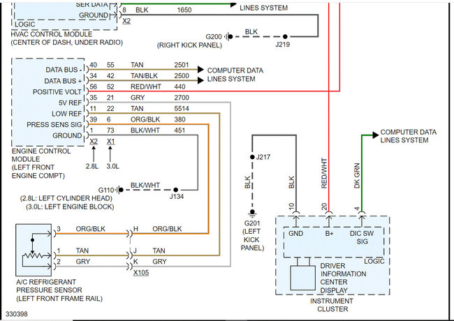
I attached the wiring schematic below. I highlighted a fuse to check to get started. Here is a link you may find helpful:

https://www.2carpros.com/articles/how-to-check-a-car-fuse

Let me know what you find. Also, let me know if the A/C was working properly prior to this happening.

Take care,

Joe

See pics below Note: I had to cut the wiring schematic in half to make it readable. I did overlap them so you can follow from one to the next.
Was this
answer
helpful?
Yes
No
Monday, June 7th, 2021 AT 9:36 PM
Tiny
SHANNON WOLF
  • MEMBER
  • 3 POSTS
Yes, my A/C was working. My husband went to turn on the A/C last month and that's when he noticed that it wasn't working. Then I drove out to a friends house and she got it to work for a little bit. Then it would stop for a little bit then it would would start working for a little bit and now not at all.
Was this
answer
helpful?
Yes
No
Tuesday, June 8th, 2021 AT 1:01 PM
Tiny
SHANNON WOLF
  • MEMBER
  • 3 POSTS
Is the fuse box under the hook and where?
Was this
answer
helpful?
Yes
No
Tuesday, June 8th, 2021 AT 1:03 PM
Tiny
JACOBANDNICKOLAS
  • MECHANIC
  • 110,194 POSTS
Hi,

It's in the vehicle's center console. If you look at pic 1 below, I circled the number 4 which is pointing at the fuse box. Pic 2 shows the fuse you are looking for.

Let me know what you find.

Take care,

Joe
Was this
answer
helpful?
Yes
No
Tuesday, June 8th, 2021 AT 8:28 PM

Please login or register to post a reply.