Will not start after steering wheel replacement

Tiny
GMCSIERRA1997765
  • MEMBER
  • 1997 GMC C1500
  • 150,000 MILES
The truck listed above is a Sierra. Installed a steering column on my truck and ever since it won't start. All the lights come on but won't crank. I’ve tried switching to the old key and ignition cylinder as well as the security reset but still nothing. Please help!
Saturday, May 21st, 2022 AT 9:25 PM

5 Replies

Tiny
KASEKENNY
  • MECHANIC
  • 18,907 POSTS
Clearly this would seem related to the replacement but let's just make sure we are not getting another issue, and this is a coincidence.

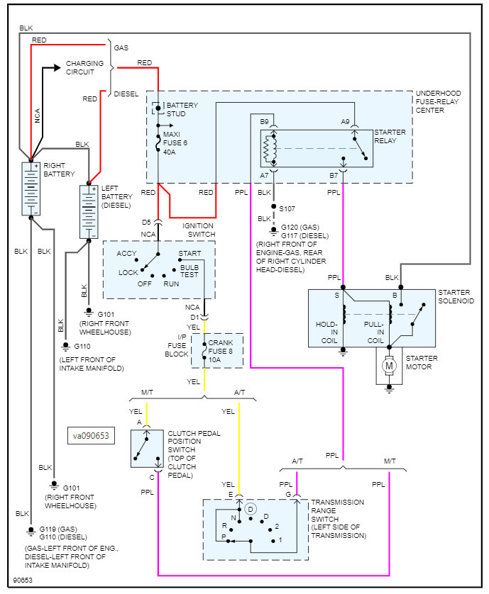
Assuming for now that you did not leave a connector partially not connected let's check the power at the starter on both wires.

You should have 12 volts on both wires when cranking the engine so let's check and see if we are missing one of them. That will tell us what direction to go:

https://www.2carpros.com/articles/how-to-check-wiring

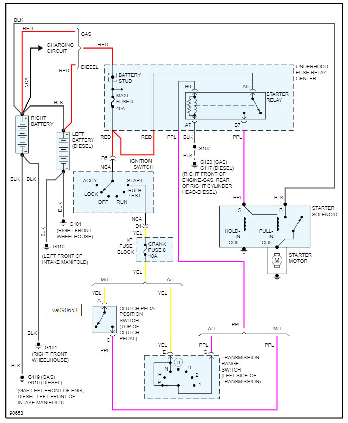
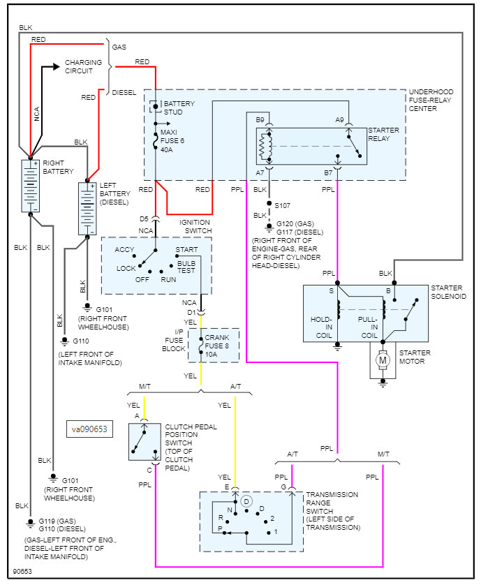
I am attaching the wiring diagram below so that we can start tracing the power through the system but basically if the trigger wire does not have 12 volts, then we may have a range sensor issue or just a fuse issue.

Let me know what questions you have, and we can go from there.

Thanks
Was this
answer
helpful?
Yes
No
Sunday, May 22nd, 2022 AT 10:44 AM
Tiny
GMCSIERRA1997765
  • MEMBER
  • 3 POSTS
I’ve since jumped power from a separate wire to the starter wire with a 620 ohm resistor, but I’m still getting the same result. All lights come on and when I crank only the fuel pump primes, but truck doesn’t even attempt to start like before.
Was this
answer
helpful?
Yes
No
Tuesday, June 14th, 2022 AT 9:33 AM
Tiny
KASEKENNY
  • MECHANIC
  • 18,907 POSTS
Can I ask, why you are putting a resistor in the circuit? The starter requires 12 volts. So, if you are putting 620 ohms of resistance in the circuit before it gets to the starter, then you are going to have minimal voltage and the starter will not turn.

So, did you check the voltage at the starter when you ran this new circuit? When you are cranking the engine, you should have 12 volts on both wires at the starter.
Was this
answer
helpful?
Yes
No
Tuesday, June 14th, 2022 AT 11:01 AM
Tiny
GMCSIERRA1997765
  • MEMBER
  • 3 POSTS
It’s because the steering column is from a 1998 GMC Yukon where it’s a different security system and I read up saying it was the easiest bypass. I don’t have a voltage tester but am getting one ASAP.
Was this
answer
helpful?
Yes
No
Tuesday, June 14th, 2022 AT 1:48 PM
Tiny
KASEKENNY
  • MECHANIC
  • 18,907 POSTS
Oh. You are saying you have a resistor in the ignition switch so that you are bypass the pellet system?

I thought you had a resistor in the wire going directly to the starter.

Clearly the wires on the starter need 12 volts. That resistor is for the ignition switch and just tells the theft system that it is okay to send 12 volts to the starter.

So, if you are getting a meter, just let us know what you find.

Thanks for clarifying that.
Was this
answer
helpful?
Yes
No
Tuesday, June 14th, 2022 AT 7:05 PM

Please login or register to post a reply.