Wednesday, February 4th, 2015 AT 5:37 PM
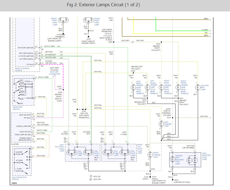
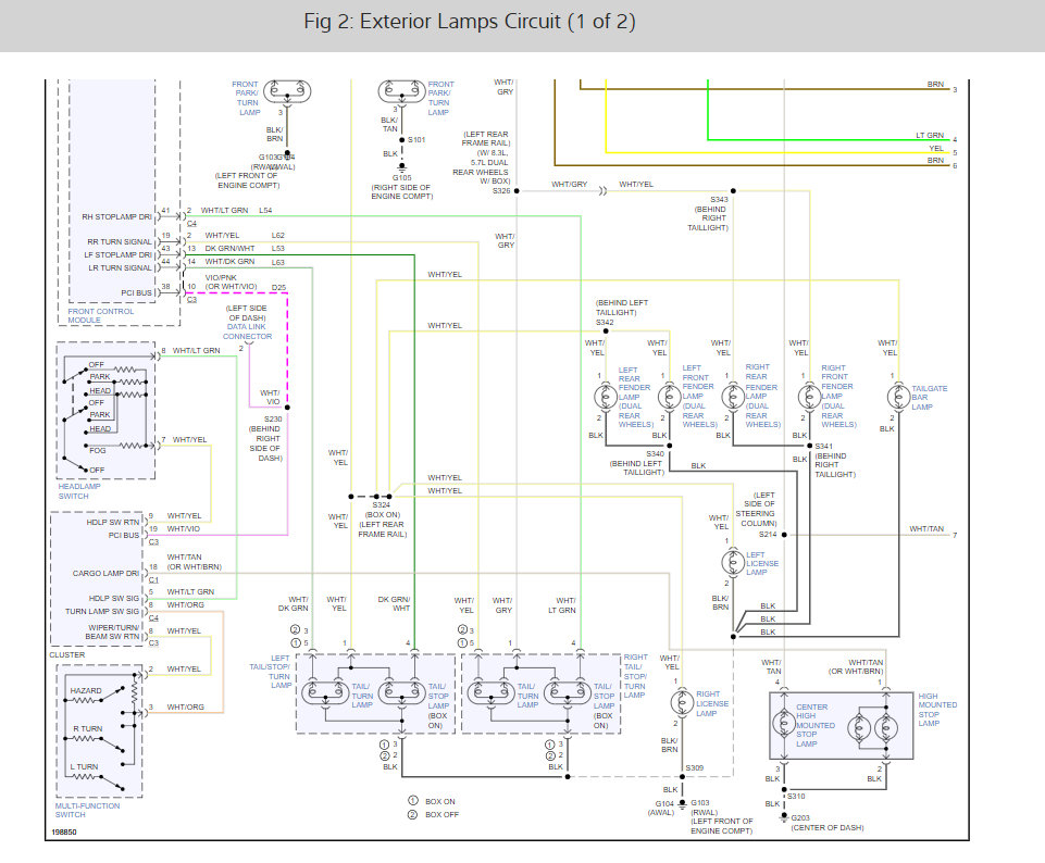
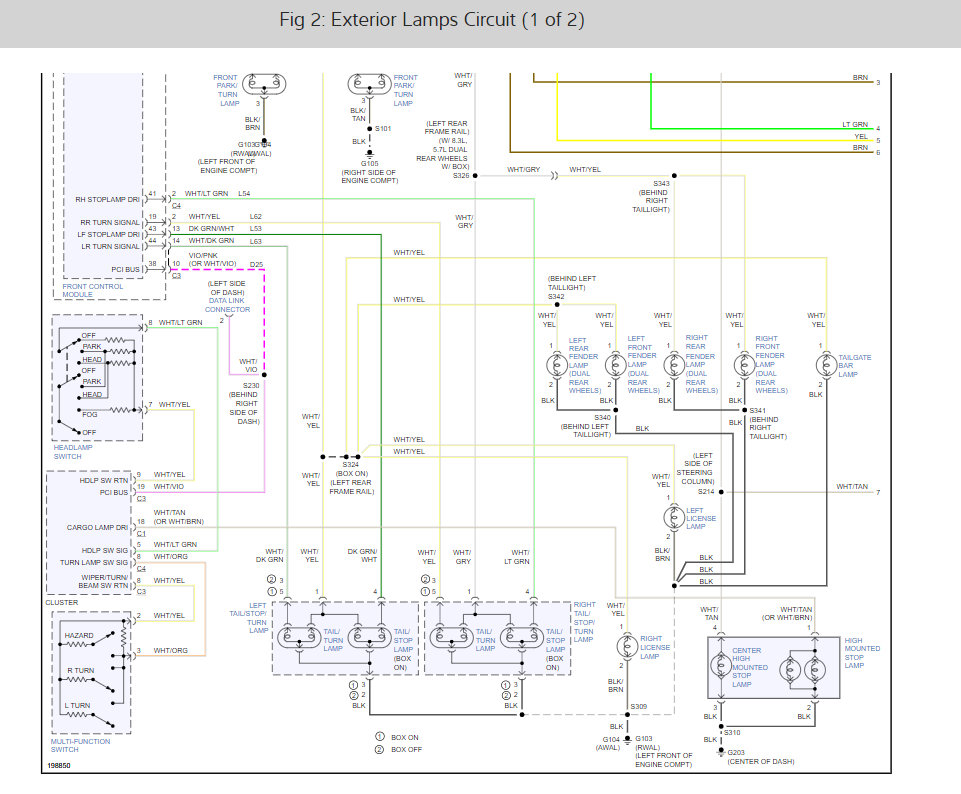
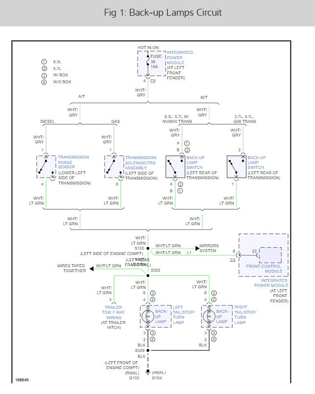
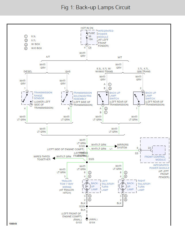
My parking lamps don't work, the tail lights only work when breaking, and the blinkers work with the tail lights, and the front left blinker is the only one that works in the front. The interior dash lights also don't come on (function normally) when the head lights are switched on. And also before all this happened when I would have my lights on and take the key out it would start chiming to remind me to turn them off and now that doesn't work either when the lights are switched on. All the fuses are fine, triple checked all of them. Any ideas?









