Blower fan motor is not working?

Tiny
DARKKNIGHT_0411
  • MEMBER
  • 2005 CHEVROLET MONTE CARLO
  • 6 CYL
  • 2WD
  • AUTOMATIC
  • 93 MILES
I have a 2005 Monte Carlo SS Supercharged and the blower fan was working fine then went to fading in and out to not working at all.
Monday, December 20th, 2010 AT 4:59 PM

38 Replies

Tiny
SATURNTECH9
  • MECHANIC
  • 30,869 POSTS
It sounds like the blower motor is out but to be sure this guide will help you check the power and grounds with the blower motor replacement instructions in the diagrams below.

https://www.2carpros.com/articles/blower-fan-motor-works-on-high-speed-only

Check out the diagrams (Below). Let us know what happens and please upload pictures or videos of the problem.
Was this
answer
helpful?
Yes
No
+3
Wednesday, October 18th, 2017 AT 12:18 PM
Tiny
ROSS_50
  • MEMBER
  • 1 POST
  • 2004 CHEVROLET MONTE CARLO
About a year ago my AC/Heat blower fan quit working but it would always work after I hit the dash with my hand on the passenger side. But recently this has not worked at all. I am assuming it is a loose electrical connection somewhere but I have no idea where to start or what to do.
Was this
answer
helpful?
Yes
No
+3
Thursday, January 21st, 2021 AT 9:07 AM (Merged)
Tiny
BENSONRICK
  • MEMBER
  • 1 POST
Thought so, perhaps the burnt smell is the resistor will check voltage and see if it's open. This seems to be a normal failure from my reading. Can you please email me the blower motor inop trouble tree? My motor works until I hit a bump then goes out. That would probably make it electrical, right? Thanks again
Was this
answer
helpful?
Yes
No
-2
Thursday, January 21st, 2021 AT 9:07 AM (Merged)
Tiny
SATURNTECH9
  • MECHANIC
  • 30,869 POSTS
Sounds like a bad blower motor do you have a multi meter to do some testing?
Was this
answer
helpful?
Yes
No
+6
Thursday, January 21st, 2021 AT 9:07 AM (Merged)
Tiny
ERIK ALDRICH
  • MEMBER
  • 1 POST
Could you please post, or can you email me a copy of the troubleshooting tree as well? I seem to be having the same problem with my '04 Monte Carlo SS
Was this
answer
helpful?
Yes
No
-1
Thursday, January 21st, 2021 AT 9:07 AM (Merged)
Tiny
TRAVIS2014
  • MEMBER
  • 1 POST
I have a 2002 ls with the same problem. Heat and aux will not work. Turned the fan nobs on all the way and nothing. Can someone send me the troubleshoot link?
Was this
answer
helpful?
Yes
No
+15
Thursday, January 21st, 2021 AT 9:07 AM (Merged)
Tiny
AD2344507
  • MEMBER
  • 1 POST
I have the exact same car same year also, and am having the same problem could you email me the blower motor inop trouble tree?
Was this
answer
helpful?
Yes
No
+2
Thursday, January 21st, 2021 AT 9:07 AM (Merged)
Tiny
JL FELONY
  • MEMBER
  • 9 POSTS
  • 2004 CHEVROLET MONTE CARLO
  • 128,000 MILES
I replaced climate control already. I have heat, but the air conditioner/heat fan wont blow.
Was this
answer
helpful?
Yes
No
Thursday, January 21st, 2021 AT 9:07 AM (Merged)
Tiny
JIS001
  • MECHANIC
  • 3,412 POSTS
Verify that you actually have power going to the blower motor. If power and ground are good then replace the blower motor. If no power then check the blower motor control processor (blower relay) and the blower motor fuse which is a 30 amp fuse and blower fuse processor on right hand side of dash which is 25 amps.
Was this
answer
helpful?
Yes
No
+5
Thursday, January 21st, 2021 AT 9:07 AM (Merged)
Tiny
KEN L
  • MASTER CERTIFIED MECHANIC
  • 55,420 POSTS
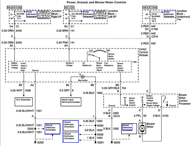
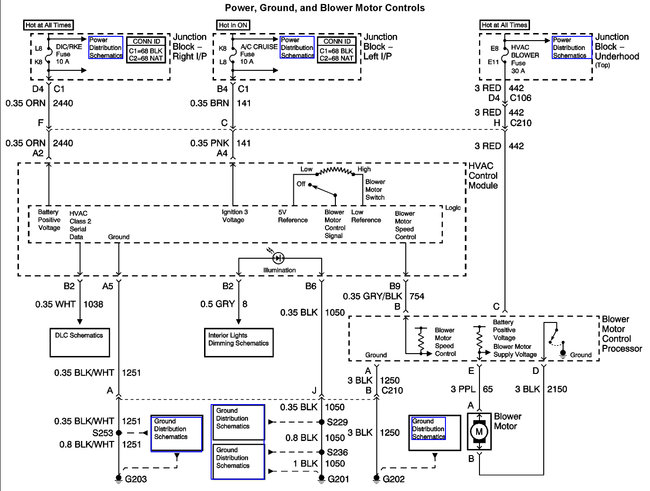
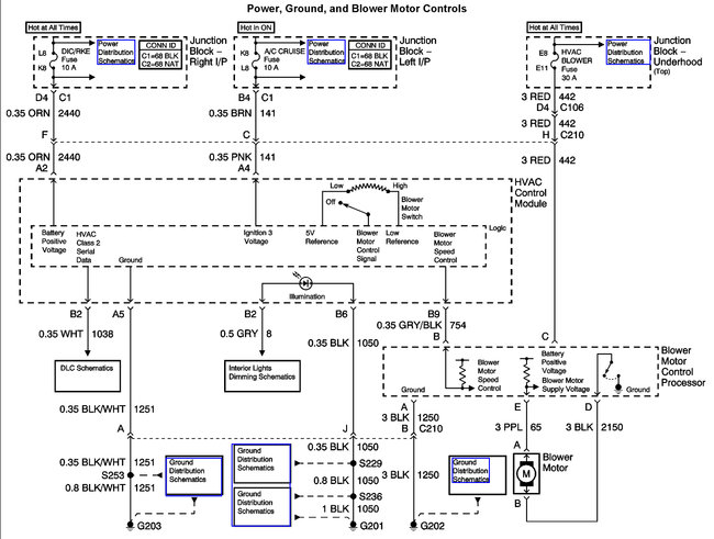
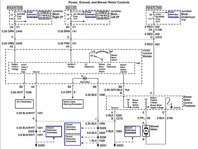
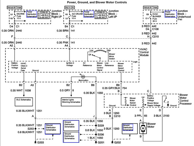
Here is the troubleshooting tree and the wiring and fuse panel diagrams so we can test the system. If the fan tests okay there is a blower motor controller under the dash near the blower motor.

Here are a few guides and diagrams (Below) that should help you get the problem fixed.

https://www.2carpros.com/articles/how-to-use-a-test-light-circuit-tester

and

https://www.2carpros.com/articles/how-to-check-a-car-fuse

and

https://www.2carpros.com/articles/how-to-check-an-electrical-relay-and-wiring-control-circuit

and

https://www.2carpros.com/articles/blower-fan-motor-works-on-high-speed-only

Here are the diagrams (Below)

Let us know what happens and please upload pictures or videos of the problem.

Cheers, Ken
Was this
answer
helpful?
Yes
No
+6
Thursday, January 21st, 2021 AT 9:07 AM (Merged)
Tiny
SCARBROUGHMD
  • MEMBER
  • 5 POSTS
  • 2004 CHEVROLET MONTE CARLO
  • 3.8L
  • V6
  • 2WD
  • AUTOMATIC
  • 239,000 MILES
Okay here we go.
The blower worked intermittently had to wiggle the wires to get it to work then it just stopped replaced blower motor and controller also replaced wiring harness from controller to motor as the connector to motor was melted.
Blower motor still inoperable
Checked the following:
all fuses they checked good.
Checked to be sure motor control module had voltage it has 12 volts incoming no output checked motor by putting jumper on it blows fine.
Checked the small reference voltage wire going to the blower control module this is where I think my problem is only got milli volts but could see them change from 0 -.15
all the other functions on my HVAC controller work fine just blower wont work.
So here are my questions:
Should I have 0 - 12 VDC on the reference wire(small grey/black strip)?
Where does the voltage for that come from through the HVAC controller or is it a low voltage reference fed in from the BCM?
Was this
answer
helpful?
Yes
No
+1
Thursday, January 21st, 2021 AT 9:07 AM (Merged)
Tiny
ASEMASTER6371
  • MECHANIC
  • 52,796 POSTS
Good evening,

I attached a diagram for you and a guide

https://www.2carpros.com/articles/blower-fan-motor-works-on-high-speed-only

Verify 2 powers at the blower module. Check out the diagrams (Below). Let us know what happens and please upload pictures or videos of the problem.
Was this
answer
helpful?
Yes
No
+2
Thursday, January 21st, 2021 AT 9:07 AM (Merged)
Tiny
SCARBROUGHMD
  • MEMBER
  • 5 POSTS
Hi Roy, thanks for the diagrams. Checked the voltages at the blower module incoming voltage check out at 12 volts. There is no output voltage coming from module to the blower. I changed the module and same result. What voltage should I be getting from the small grey wire with the black stripe?
Was this
answer
helpful?
Yes
No
Thursday, January 21st, 2021 AT 9:07 AM (Merged)
Tiny
ASEMASTER6371
  • MECHANIC
  • 52,796 POSTS
Does the purple wire have no power out of the module?

Roy
Was this
answer
helpful?
Yes
No
Thursday, January 21st, 2021 AT 9:07 AM (Merged)
Tiny
SCARBROUGHMD
  • MEMBER
  • 5 POSTS
Hey Roy, I was checking the voltages again and discovered I had 12 volts coming in to the module until I plugged it in then voltage dropped down to less than 5 volts. Ran a jumper wire to the 12 volt input and the fan started working. Guess I should look for a bad connection between the fuse box and the fan.
Was this
answer
helpful?
Yes
No
Thursday, January 21st, 2021 AT 9:07 AM (Merged)
Tiny
ASEMASTER6371
  • MECHANIC
  • 52,796 POSTS
Yes. That is a huge voltage drop.

You may have a bad fuse box.

Roy
Was this
answer
helpful?
Yes
No
Thursday, January 21st, 2021 AT 9:07 AM (Merged)
Tiny
SCARBROUGHMD
  • MEMBER
  • 5 POSTS
Will be doing some more checking on the fuse box, but at least I am on the right track now. Thanks for your help.
Was this
answer
helpful?
Yes
No
Thursday, January 21st, 2021 AT 9:07 AM (Merged)
Tiny
ASEMASTER6371
  • MECHANIC
  • 52,796 POSTS
You are welcome.

Always glad to help.

Roy
Was this
answer
helpful?
Yes
No
Thursday, January 21st, 2021 AT 9:07 AM (Merged)
Tiny
SARAHJAMES
  • MEMBER
  • 2 POSTS
  • 2004 CHEVROLET MONTE CARLO
It does not have automatic climate control just manual knobs for fan speed and vent control and two sliders for temperature. Last weeks I notice my my AC/Heat blower fan quit working. Later that day I hit a bumb and it came back on. Now it just goes off and on at random. I am assuming it is a loose electrical connection somewhere but I have no idea where to start or what to do. I read another post where the blower motor inop trouble tree was given. Please help it getting cold outside

.
Was this
answer
helpful?
Yes
No
Thursday, January 21st, 2021 AT 9:07 AM (Merged)
Tiny
RASMATAZ
  • MECHANIC
  • 75,992 POSTS
Check the blower motor relay and the blower motor itself could be binding-give it a good whack on the blower motor housing and see what happens
Was this
answer
helpful?
Yes
No
-1
Thursday, January 21st, 2021 AT 9:07 AM (Merged)

Please login or register to post a reply.