Windows stopped working

Tiny
2CARPRO JACK
  • MECHANIC
  • 11,533 POSTS
Im a little confused. Is the passenger side switch giving power in both directions? If not test the drivers side switch in both directions. Windows going down but not up if the switches are giving power both directions means the motor is probably too weak to raise the window even if it works on a bench
Was this
answer
helpful?
Yes
No
+3
Friday, June 19th, 2020 AT 1:43 PM (Merged)
Tiny
SWEET_MAMA
  • MEMBER
  • 5 POSTS
Sorry for the confusion. The both switches only have power to put the window up. No power for putting the window down.
Hope this clears things up.
Was this
answer
helpful?
Yes
No
Friday, June 19th, 2020 AT 1:43 PM (Merged)
Tiny
2CARPRO JACK
  • MECHANIC
  • 11,533 POSTS
As long as the main switch doesnt work, the secondary (p/s) switch wont work, it is a system that starts in the d/s switch, Try replacing it first and see if it gives the p/s switch power in the up position
Was this
answer
helpful?
Yes
No
+2
Friday, June 19th, 2020 AT 1:43 PM (Merged)
Tiny
KB42
  • MEMBER
  • 13 POSTS
My 97 has same problem, I replaced the motor, as when I examined it the brushes in the motor literally fell out. Cost $65.00 to replace. However the problem is with the driver side switch.
There are NO relays involved, it does not use relays.
Here is what is wrong. The driver side switch is dirty. You can try to replace it either with a new or salvaged one. Don't try to take it apart, you will break the knobs off if you do.
Reason it is the switch. The drivers side switches are the master switches. When you push it forward to cause window to go down, it sends power to the passenger side switch, and then to the motor. If the passenger tries to put the window up when the driver is trying to put it down, then the window stops, and loses power. This is to prevent blowing the circuit breaker. Like a 2 way switch in your home, you can turn the light on and the other person can turn the light off, and you can fight each other but it never blows the fuse in your house.
What happens is the contacts in the switch get dirty so when the switch is at rest, it is supposed to supply power to the passenger switch, but if the contacts fail, then you get the result that you can either raise or lower the window but not both.
The only other scenario is a broken wire where it passes thru the door, to the vehicle can break. You can usually tell this by opening up the door, activate the window and wiggle the harness in the rubber boot where it passes between door and frame.
In my 97 the problem was with the driver side switch however, I could pull out the switch, and wiggle the connector going into the switch and it would cure it. I ended up having to replace the switch to fix it. I tried to spray it with contact spray but it didn't work. Your results however may vary.
If you can manage to get the switch apart without destroying it, you might be able to repair it.
GM did use harness with plugs on the 97 and above and those plugs could or might also be a problem.
Pull yank and wiggle wires also you might find the broken wire and be able to splice it back to fix the problem.
Was this
answer
helpful?
Yes
No
+4
Friday, June 19th, 2020 AT 1:43 PM (Merged)
Tiny
SWEET_MAMA
  • MEMBER
  • 5 POSTS
Thanks for the response, and details. Very helpful. I had gotten a swtch on Friday from the local dealer, went out and switched it out in the lot. That simple. And it did fix the problem.
Was this
answer
helpful?
Yes
No
-1
Friday, June 19th, 2020 AT 1:43 PM (Merged)
Tiny
LYNNSEYMILLER1982
  • MEMBER
  • 1 POST
  • 2001 PONTIAC MONTANA
  • 6 CYL
  • FWD
  • AUTOMATIC
  • 106,000 MILES
My driver's side window is rolled all the way down in my Pontiac Montana, and it will not roll up. I've pulled on the button numerous times, tried turing the van on and off, and pulled on the button again, but it is stuck. Also, I can roll down the passenger's side window from the driver's side door, but I cant roll it up. I have to use the switch on the passenger's side door to roll it back up.
Any ideas on what could be causing this, and how easily and costly it will be to have it fixed? Is it an easy fix on your own?
Was this
answer
helpful?
Yes
No
Friday, June 19th, 2020 AT 1:43 PM (Merged)
Tiny
JACOBANDNICKOLAS
  • MECHANIC
  • 110,192 POSTS
What you need to do is remove the door panel and check to see if the motor is getting power. If it is, then the motor is most likely bad. However, if there is no power to the motor, check the switch to make sure it is getting power. If it is, replace the switch.
Was this
answer
helpful?
Yes
No
Friday, June 19th, 2020 AT 1:43 PM (Merged)
Tiny
SHARON3360
  • MEMBER
  • 4 POSTS
  • 2002 PONTIAC MONTANA
  • 6 CYL
  • FWD
  • AUTOMATIC
  • 167,000 MILES
On my drivers side window, I can roll it down, but it wont roll up, would it be the switch or motor?
Was this
answer
helpful?
Yes
No
Friday, June 19th, 2020 AT 1:43 PM (Merged)
Tiny
BLUELIGHTNIN6
  • MECHANIC
  • 16,542 POSTS
Try this. Dump some rubbing Alcohol down the swicth so it gets inside, then work the switch back and forth for a bit to clean the contact. If this doesn't help then most likely switch is faulty. If motor pulls window down then it is obviously working.
Was this
answer
helpful?
Yes
No
Friday, June 19th, 2020 AT 1:43 PM (Merged)
Tiny
SHARON3360
  • MEMBER
  • 4 POSTS
  • 2002 PONTIAC MONTANA
  • 6 CYL
  • FWD
  • AUTOMATIC
  • 167,000 MILES
My driver side window will roll down, but not up. Would you say it was the switch, or what?
Was this
answer
helpful?
Yes
No
Friday, June 19th, 2020 AT 1:43 PM (Merged)
Tiny
JACOBANDNICKOLAS
  • MECHANIC
  • 110,192 POSTS
Remove the door panel and check for power in both directions. If there is power in both directions, replace the motor. If there is only power in one direction, replace the switch.
Was this
answer
helpful?
Yes
No
Friday, June 19th, 2020 AT 1:43 PM (Merged)
Tiny
OCEAN29
  • MEMBER
  • 1 POST
  • 2001 PONTIAC MONTANA
  • 202,041 MILES
The front windows work fine, the back ones are stuck open, I have checked the fuses and they are fine as well.
Was this
answer
helpful?
Yes
No
Friday, June 19th, 2020 AT 1:43 PM (Merged)
Tiny
ASEMASTER6371
  • MECHANIC
  • 52,796 POSTS
You need to remove the panels to gain aces to the motor. you can wire a power and ground to the motor to move it up. this is assuming the motors are good which you will probably find out that they are bad.

Roy

Heres a guide on using a test light , it will help

https://www.2carpros.com/articles/how-to-use-a-test-light-circuit-tester

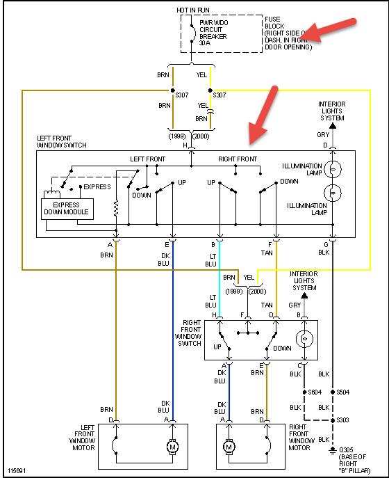
Attached below is the wiring diagram, you can check for power from the switch so you dont have to take the whole door apart
Was this
answer
helpful?
Yes
No
Friday, June 19th, 2020 AT 1:44 PM (Merged)
Tiny
POISONGNAT
  • MEMBER
  • 1 POST
  • 1999 PONTIAC MONTANA
  • 6 CYL
  • AUTOMATIC
I have a 2001 Pontiac Montana 3.4L. The Passenger side window has stopped operating. Neither switch (driver side or passenger side) will work. When I press the switch down I hear nothing. When I lift it up, as to put the window up, I hear a sound like it is trying to work. I took the motor to a napa store. The guy put it on the battery and said he got it to turn both ways. He said something about a relay. I would like to fix this myself and would like some help troubleshooting. Can you help?
AD
Was this
answer
helpful?
Yes
No
Friday, June 19th, 2020 AT 1:44 PM (Merged)
Tiny
HMAC300
  • MECHANIC
  • 48,601 POSTS
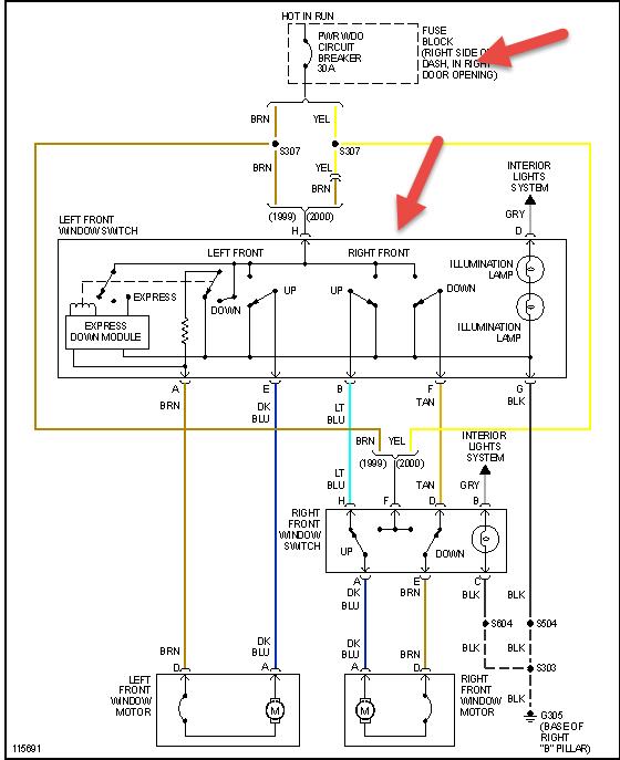
You don't have a relay in your setup see pic check the two things in pic as the switch may not be sending power to windows or it's a short between door and jamb
Was this
answer
helpful?
Yes
No
-1
Friday, June 19th, 2020 AT 1:44 PM (Merged)
Tiny
JIMBOBM
  • MEMBER
  • 8 POSTS
  • 2002 PONTIAC MONTANA
  • 3.4L
  • 6 CYL
  • 2WD
  • AUTOMATIC
  • 150,000 MILES
Passenger window switch works. Drivers side switch up has 1.5 volts to motor. Drivers side passenger switch up has 1.6 volts to motor. Changed drivers window switch, no change same problem.
Was this
answer
helpful?
Yes
No
Wednesday, October 14th, 2020 AT 12:58 PM (Merged)
Tiny
SCGRANTURISMO
  • MECHANIC
  • 4,897 POSTS
Hello,

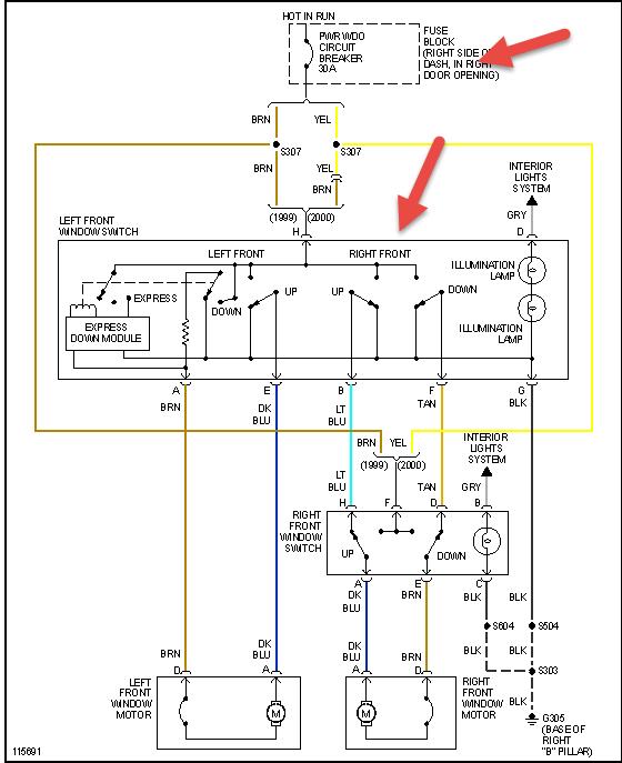
This could be a problem of unwanted resistance somewhere in the driver's side window circuit. I would check the electrical connector to the drivers side window switch for unwanted resistance. In the diagrams down below I have included the wiring diagram of the Power Window Circuit, as well as a pinout diagram with callout for the Master Window Switch, as well as a guide for intermittent and problem electrical connectors inspection. I would pay special attention to pin G and H of the electrical connector. You can purchase a can of Electrical OD cleaner manufactured by CRC at any auto parts store. I would recommend using this for cleaning any electrical connectors. I have also included in the diagrams down below how to find unwanted resistance in an automotive electrical circuit with the preferred method called Voltage Drop. Please go through these guides and get back to us with what you are able to find out.

Thanks,
Alex
2CarPros
Was this
answer
helpful?
Yes
No
Wednesday, October 14th, 2020 AT 12:58 PM (Merged)
Tiny
KEN L
  • MASTER CERTIFIED MECHANIC
  • 55,297 POSTS
I added this guide which can help show you how to test:

https://www.2carpros.com/articles/electric-window-repair

Please run down this guide and report back.
Was this
answer
helpful?
Yes
No
Wednesday, October 14th, 2020 AT 12:58 PM (Merged)

Please login or register to post a reply.