Air Conditioner and HVAC wiring diagrams

Tiny
KURT_S_37
  • MEMBER
  • 2003 CHEVROLET TAHOE
  • V8
  • 4WD
  • AUTOMATIC
Need AC Wiring Diagram for 2003 Chevy Tahoe Compressor not cycling.
Has refrigerant. Need to troubleshoot the control circuitry.
Monday, July 18th, 2011 AT 4:52 PM

15 Replies

Tiny
JDL
  • MECHANIC
  • 16,098 POSTS
You might be ahead to check for hvac trouble codes. Might need to know the pressures on the gauges. The low and high side have sensors that can keep the compressor from engaging. This guide can help with the relay test

https://www.2carpros.com/articles/how-to-check-an-electrical-relay-and-wiring-control-circuit

Here is a wiring test guide

https://www.2carpros.com/articles/how-to-check-wiring

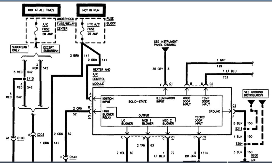
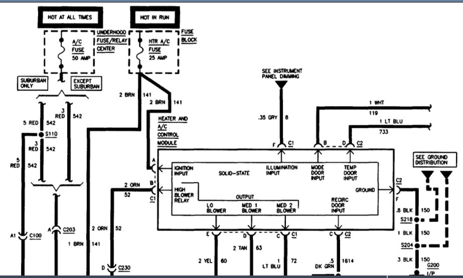
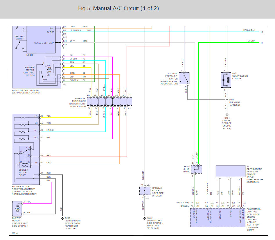
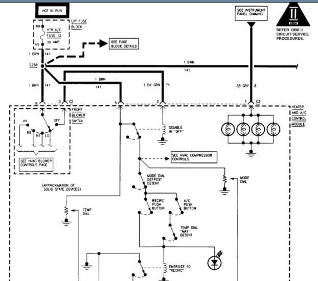
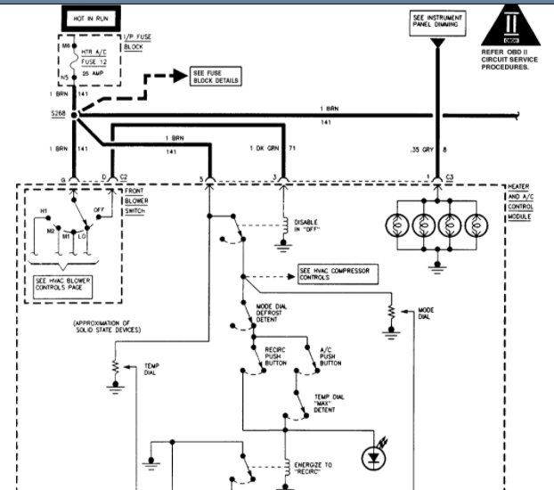
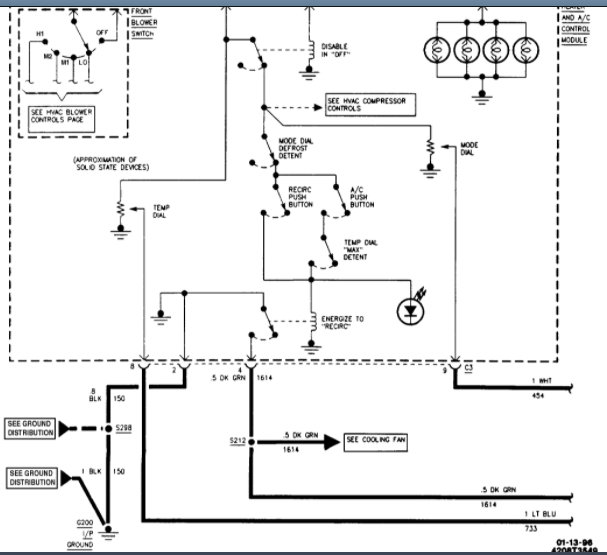
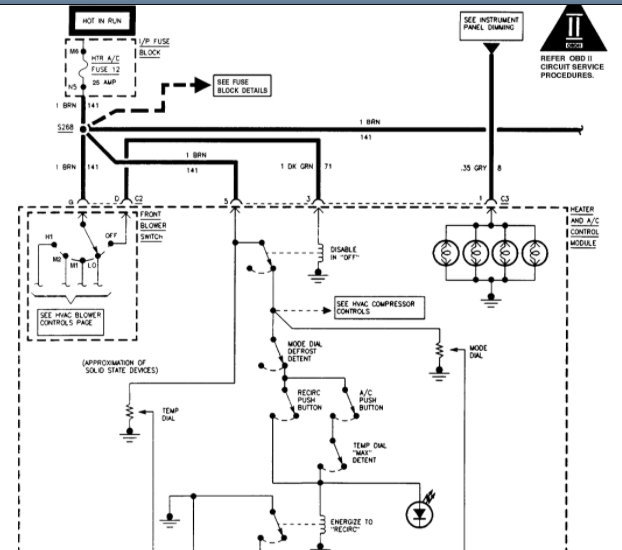
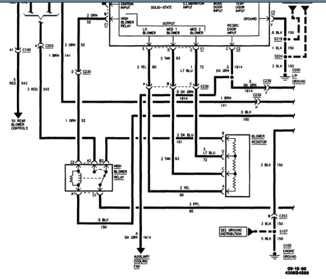
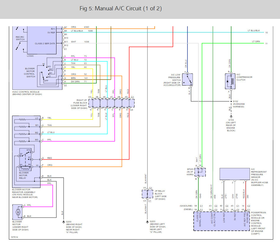
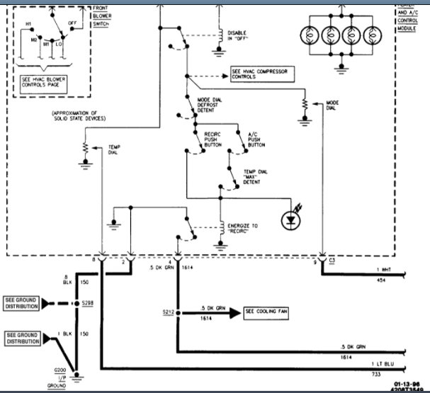
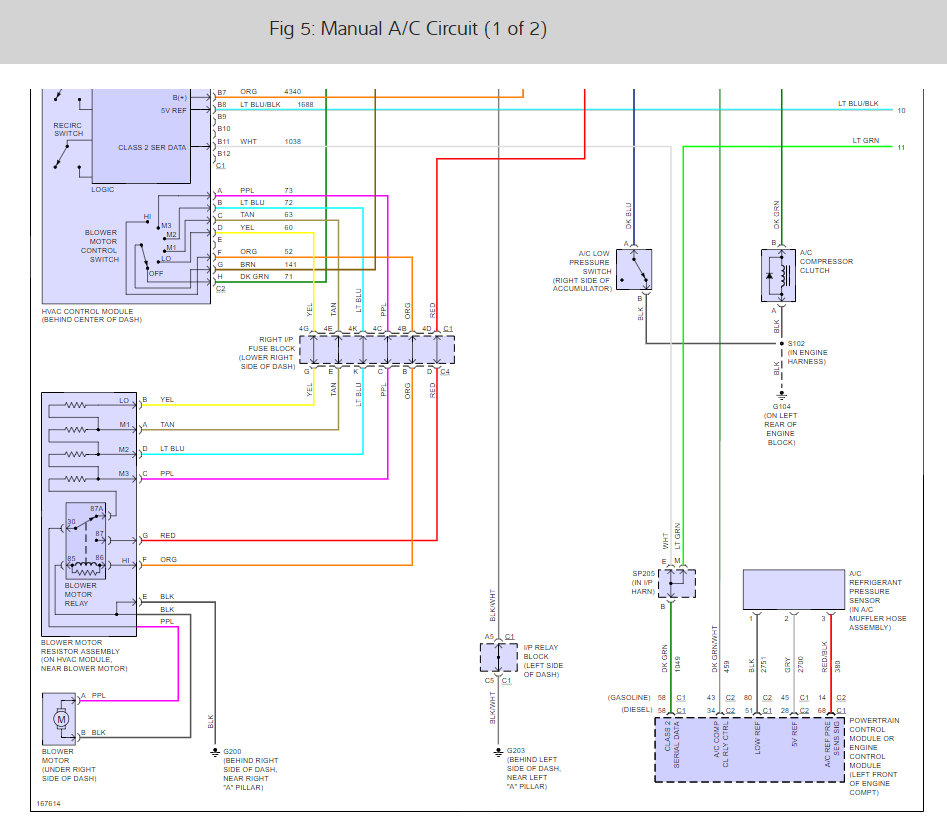
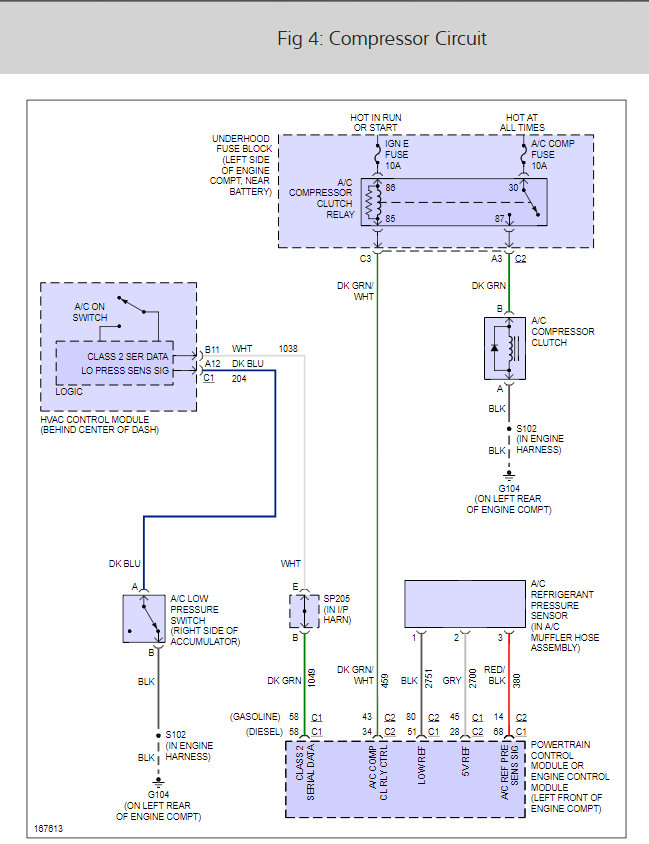
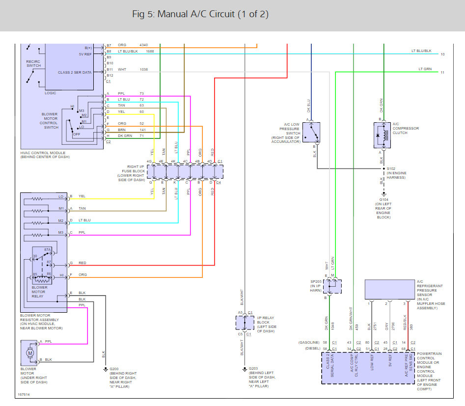
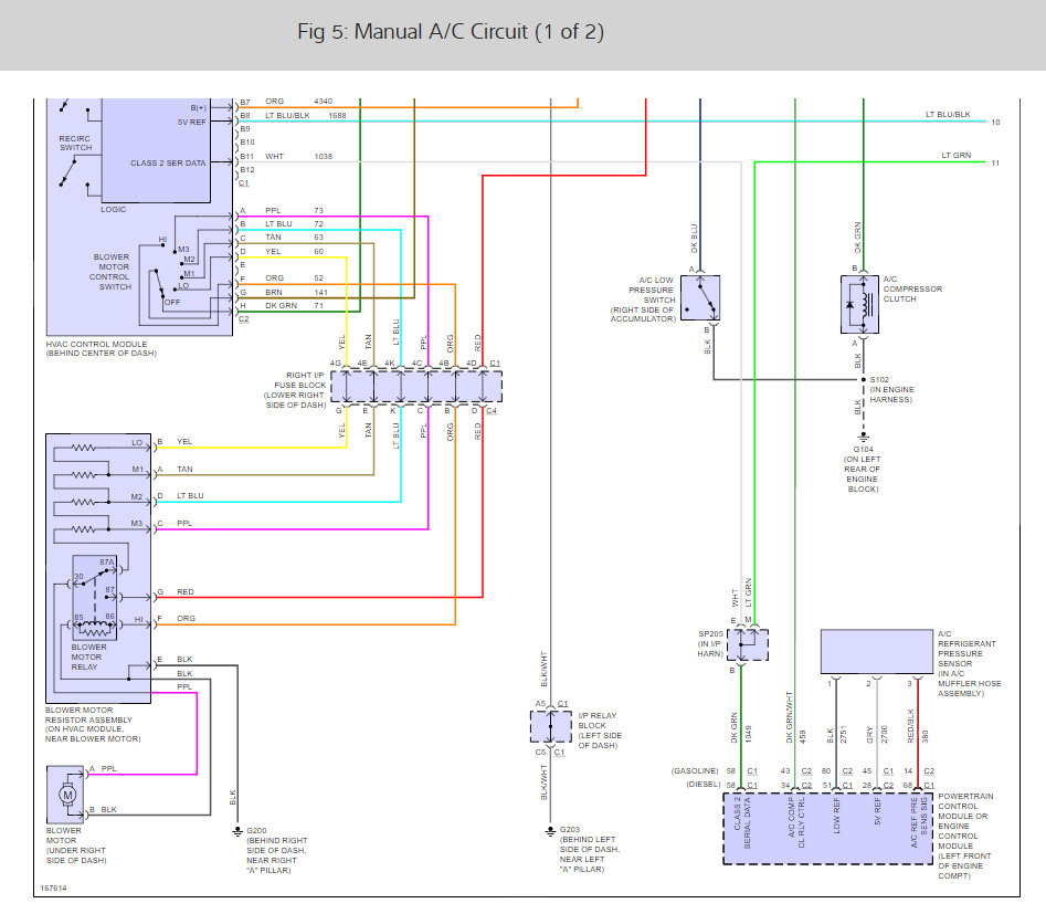
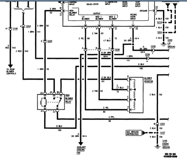
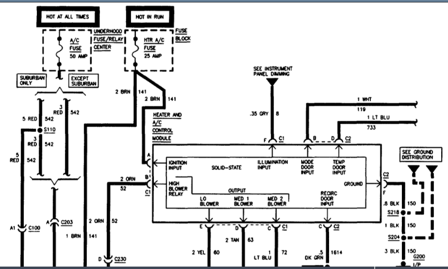
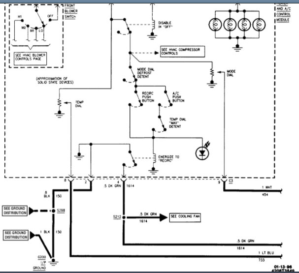
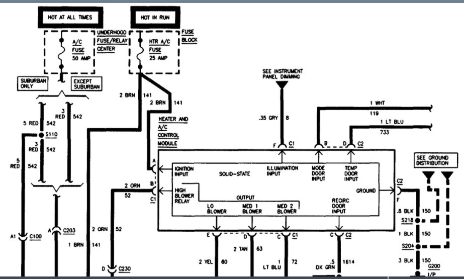
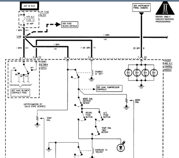
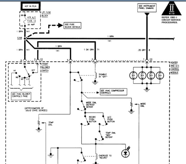
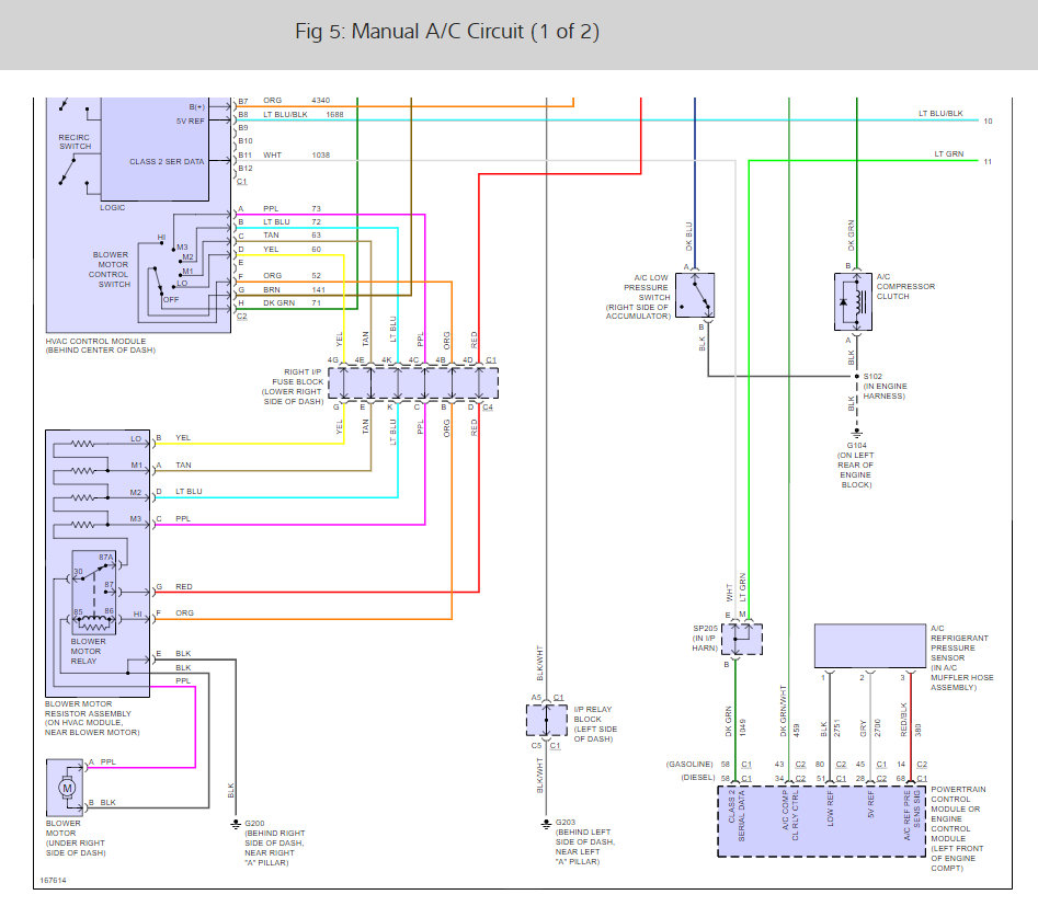
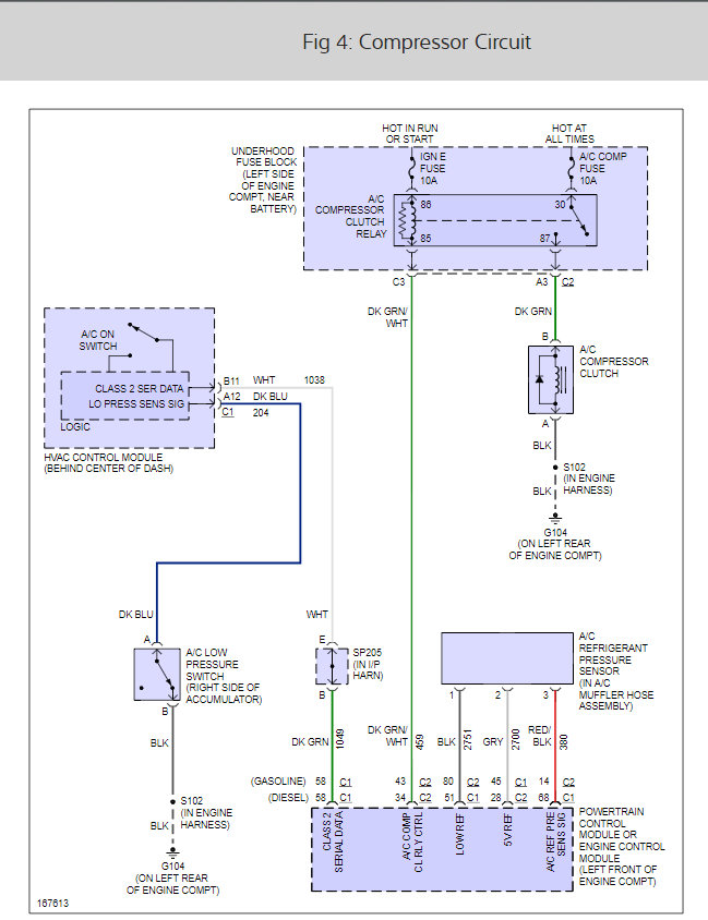
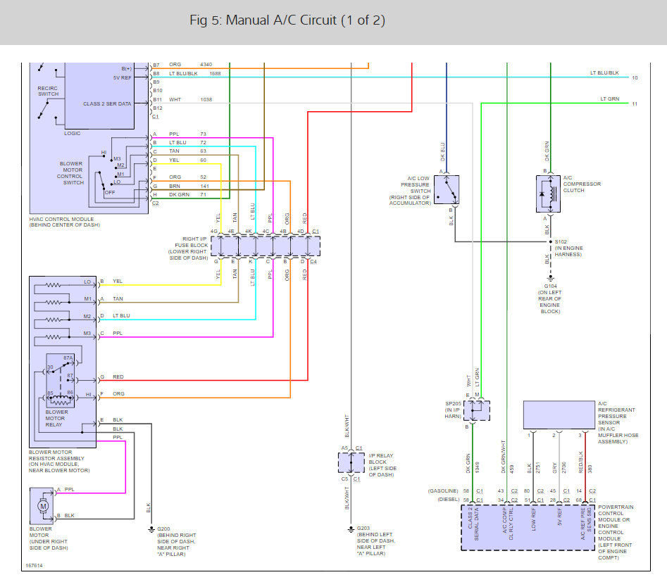
Here are the wiring diagrams for the air conditioner system to the automatic and manual.

Check out the diagrams (Below) Please let us know if you need anything else to get the problem fixed.
-CLICK TO ENLARGE-
Was this
answer
helpful?
Yes
No
+18
Monday, July 18th, 2011 AT 7:49 PM
Tiny
KURT_S_37
  • MEMBER
  • 7 POSTS
By passed the pressure switches first thing. Still no compressor engagement. Will proceed with further troubleshooting this evening with the info gathered from here, and elsewhere on the web, and get back to you with further queries, or, (hopefully) resolution of my problem.

Thank you for your quick response
Was this
answer
helpful?
Yes
No
+10
Monday, July 18th, 2011 AT 9:00 PM
Tiny
JDL
  • MECHANIC
  • 16,098 POSTS
Let everybody know what you find.
Was this
answer
helpful?
Yes
No
+5
Monday, July 18th, 2011 AT 9:06 PM
Tiny
KURT_S_37
  • MEMBER
  • 7 POSTS
Finally got to do some more testing on the Tahoe A/C system.
(My daughter-in-law drives it and between work, school and three teenage granddaughters, it spends most of its time on the road. )

Was able to verify clutch operation and wiring to the underhood relay.
Triggering the relay with a lead connected to 12-v brings the compressor on line and the system starts cooling.

Still cannot get a signal on the control line from the interior.
(This with the pressure switch bypassed. - Btw, I checked the pressure switch with a meter and it tests good.)

Looks like I still need a diagram of the control circuitry in the dash.

This Tahoe does not have the 'Climate Control' version, it is the manual control system.
Was this
answer
helpful?
Yes
No
+1
Thursday, July 28th, 2011 AT 3:50 PM
Tiny
JDL
  • MECHANIC
  • 16,098 POSTS
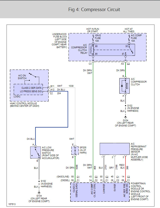
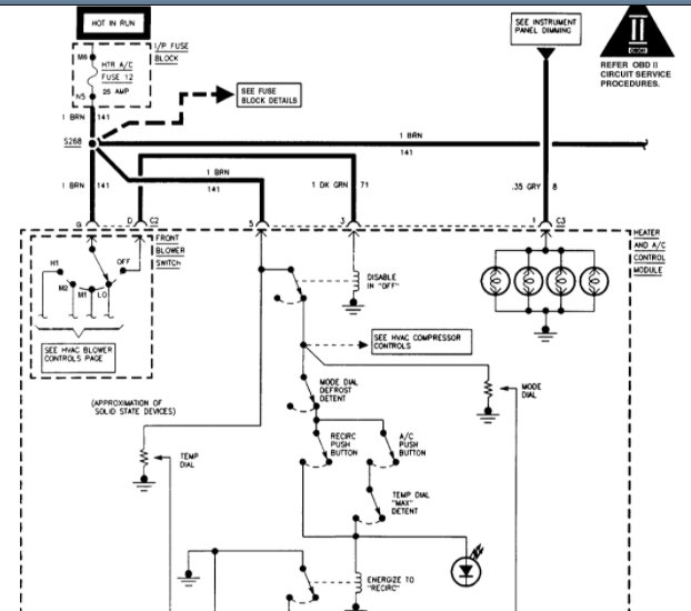
Here you go, below. The computer grounds the coil side of ac clutch relay. Did you check the relay itself?
Was this
answer
helpful?
Yes
No
+1
Thursday, July 28th, 2011 AT 6:11 PM
Tiny
KURT_S_37
  • MEMBER
  • 7 POSTS
Thank you sir!

Need clarification on connector B3. Image split through that one with no color or function visible on the second part. So I replaced the relay and the compressor kicked on. Do you think the compressor coil is drawing too much amperage?
Was this
answer
helpful?
Yes
No
+4
Thursday, July 28th, 2011 AT 8:33 PM
Tiny
JDL
  • MECHANIC
  • 16,098 POSTS
It is possible for sure here are two guides to help you see what you are in for when changing the compressor out.

https://www.2carpros.com/articles/re-charge-an-air-conditioner-system

and

https://www.2carpros.com/articles/replace-air-conditioner-compressor

Please let us know what happens.

Cheers
Was this
answer
helpful?
Yes
No
Thursday, July 28th, 2011 AT 8:46 PM
Tiny
KURT_S_37
  • MEMBER
  • 7 POSTS
Yep, I replaced the relay and it worked I think I will let it run for a bit before I change the compressor out thanks for your time this site is great!
Was this
answer
helpful?
Yes
No
+5
Thursday, July 28th, 2011 AT 10:02 PM
Tiny
JDL
  • MECHANIC
  • 16,098 POSTS
Nice work, we are here to help, please use 2CarPros anytime.

Cheers
Was this
answer
helpful?
Yes
No
+3
Friday, July 29th, 2011 AT 5:22 PM
Tiny
SHEENADOCKERY
  • MEMBER
  • 1 POST
  • 1995 CHEVROLET TAHOE
  • 5.7L
  • V8
  • 2WD
  • AUTOMATIC
  • 200,000 MILES
I'm trying to hook a 1996 heater control module to a 1995 control module harness. I need help with the plug diagrams for the 1995 harness to connect to plug from 1996. Or to plug pin out from my harness to the plugs in the back of the new module?
Was this
answer
helpful?
Yes
No
Monday, March 1st, 2021 AT 10:16 AM (Merged)
Tiny
DANNY L
  • MECHANIC
  • 5,648 POSTS
Hello, I'm Danny.

Here is the information you requested. To start here is a tutorial showing how to test electrical wiring:

https://www.2carpros.com/articles/how-to-check-wiring

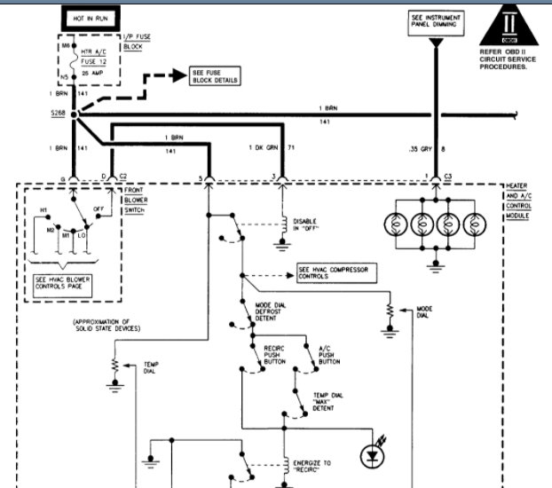
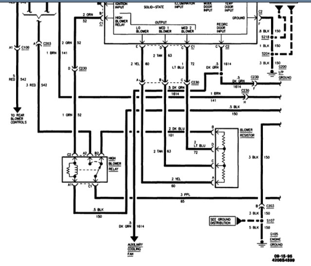
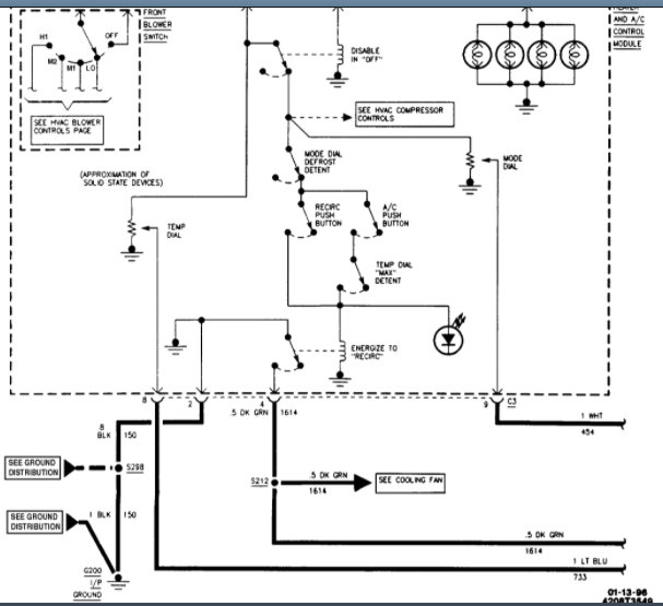
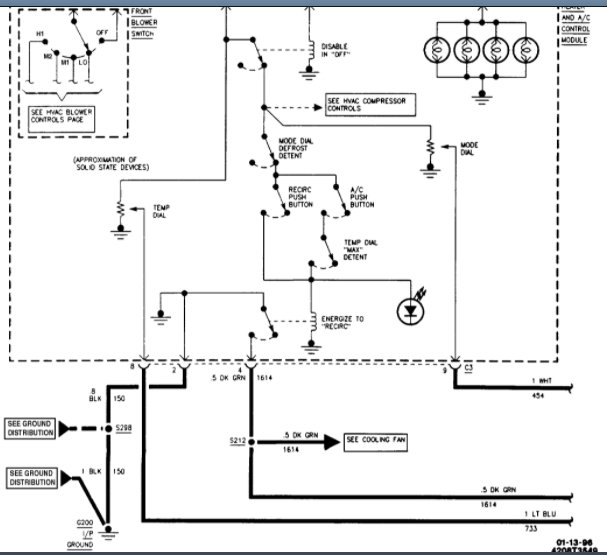
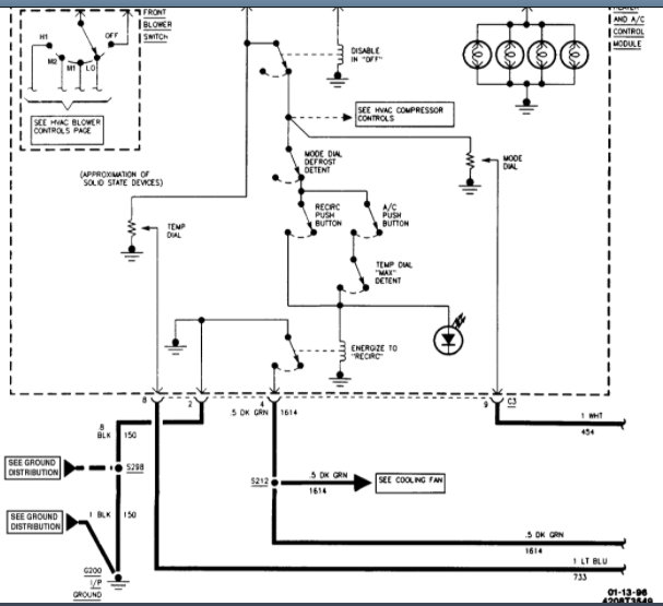
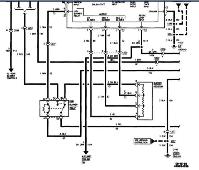
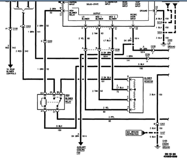
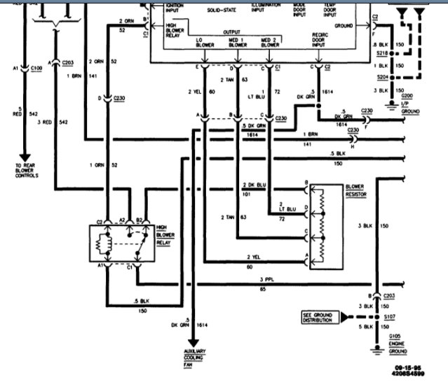
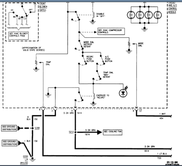
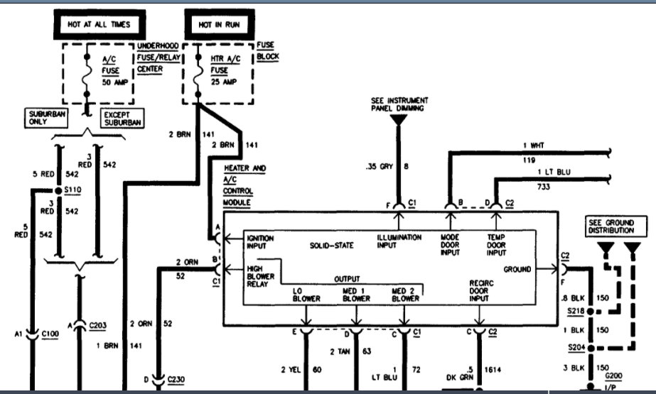
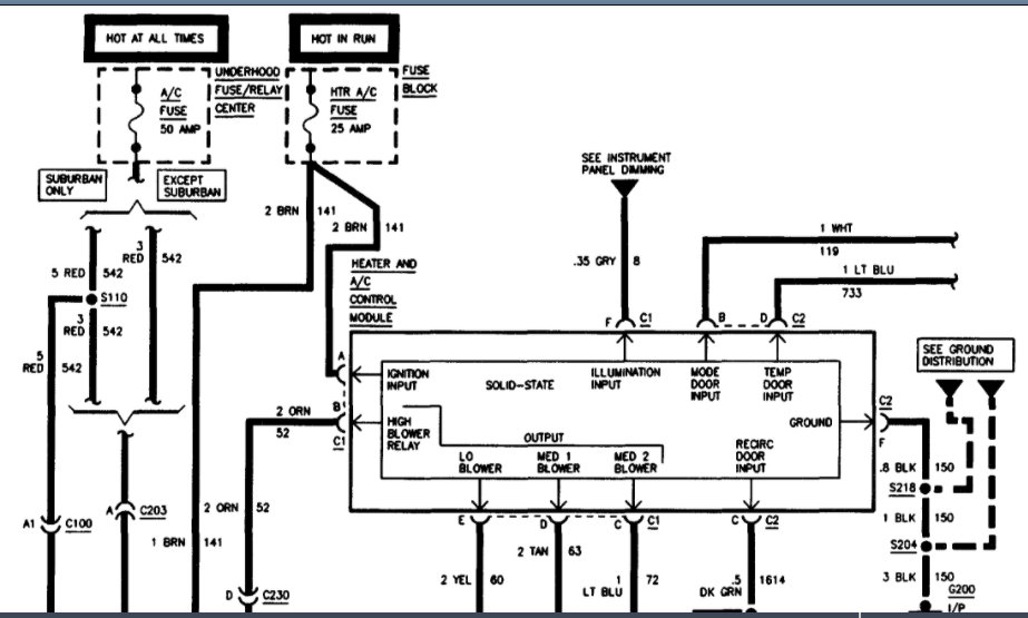
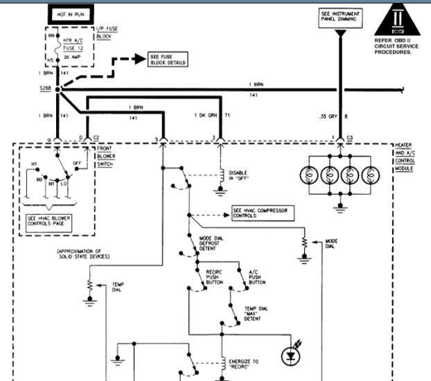
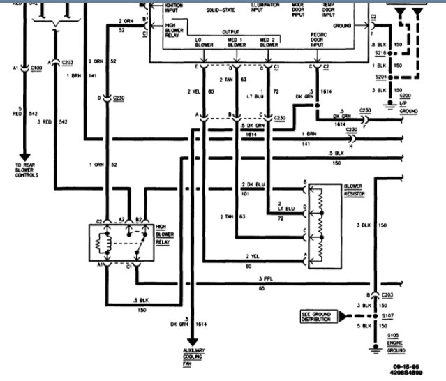
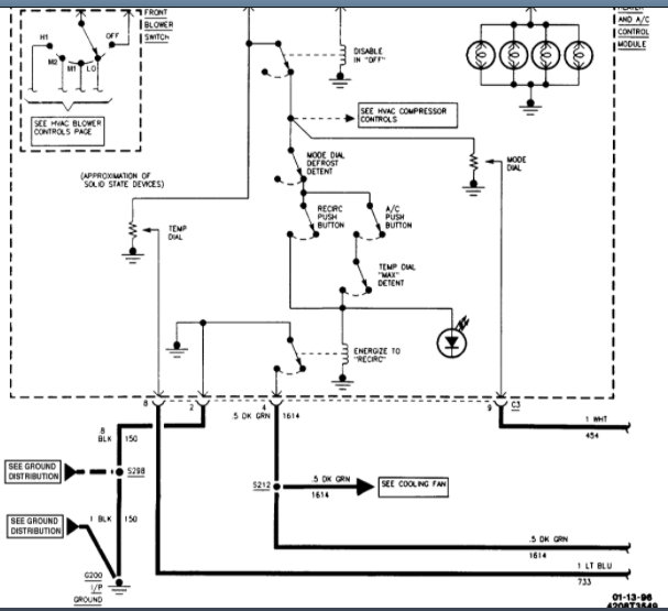
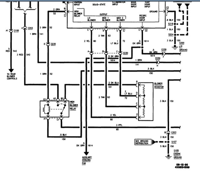
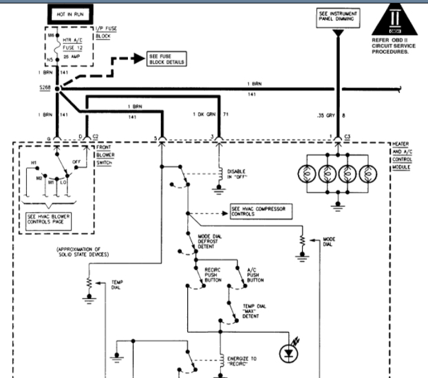
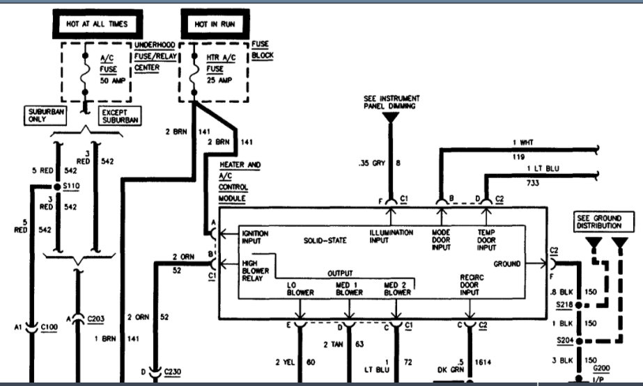
I've attached heater-AC control wiring diagrams below. I've cut them in half so you can view larger. The first 2 pictures are for your 1995 and the second 2 pictures are for a 1996. Let us know if you have any further questions on this issue. Hope this helps and thanks for using 2CarPros. Happy Holidays.
Was this
answer
helpful?
Yes
No
Monday, March 1st, 2021 AT 10:16 AM (Merged)
Tiny
CHIEF_CONTROLLERS
  • MEMBER
  • 3 POSTS
First: Thanks for posting the wiring. My Haynes manual is way off base on these. (Just about everything is wrong there !)

I have a similar but different relay issue.
The PCM is not drawing the ground pin low, so the relay does not turn on. If I draw the relays turn on coil low manually the compressor runs.
I did have to bypass the low-pressure switch to get the compressor to work since the r134 was low, but I am trying to not top it off until I figure out the issue.

My questions are, do you know if these 3-pin high pressure cutoff switches also affect the PCM if the pressure is low since they have a low and high sense wire?
I have good ground at the high cutoff switch and at the low-pressure switch, and 5-volt reference on the gray wire here and continuity on the red wire with black stripe.
I was going to try to bypass the high side switch, but this 3-pin is obviously not as simple to do as a 2 pin and I have no Idea how to bypass that one. Do you?
If this does not also sense a low-pressure cutoff, then I think the issue is between the dash controls and the PCM. The issue is finding this wire since it changes somewhere from white to blue.
FYI: the dash A/C and recirculate buttons light when pushed and the hot cold doors motors do work so power to the control is okay.
On the picture that you marked as fig4 (It is the second row second one in) it shows that wire combo.
Do you know what the heck SP205 in I/P harness is and where it might be?
Thanks
Was this
answer
helpful?
Yes
No
Monday, June 6th, 2022 AT 2:05 PM
Tiny
KASEKENNY
  • MECHANIC
  • 18,907 POSTS
Let's back up and make sure we start with the basics. I am thinking that by you wanting to hold off on topping off the Freon is the reason the PCM is not grounding the relay. Basically, if you jump the low-pressure switch with the relay installed and the compressor comes on, then you proved that the PCM can ground the relay.

The PCM must have the low-pressure switch closed in order to ground the relay.

So that means we need to start with checking the pressure of the system and find out if it is low.

https://www.2carpros.com/articles/re-charge-an-air-conditioner-system

If it is low, then we need to pull it into a vacuum and see if it can hold a vacuum. This will prevent you from filling the system and wasting any freon if there are leaks.

You will see a chart below that will help with correct pressure and what the issue could be.

However, we need to jump the switch if that is what it takes to get the compressor to come on and check the pressure when it is on.

Let me know if you have questions. Thanks
Was this
answer
helpful?
Yes
No
+1
Monday, June 6th, 2022 AT 4:58 PM
Tiny
CCATHEY
  • MEMBER
  • 1 POST
My compressor is not turning on. I need help diagnosing further back than the relay. I can send power to 87 on the relay and it will kick on. I can also ground 85 on the relay and it will kick on. Apparently, the ECM is not grounding it to tell the relay to switch. How do I tell if I have an ECM issue or a climate controller issue?
2003 Yukon Denali with automatic climate control.
Was this
answer
helpful?
Yes
No
-1
Friday, April 14th, 2023 AT 6:17 PM
Tiny
KEN L
  • MASTER CERTIFIED MECHANIC
  • 54,884 POSTS
Please post your new question here, you must be logged in.

https://www.2carpros.com/questions/new

Cheers, Ken
Was this
answer
helpful?
Yes
No
Saturday, April 15th, 2023 AT 10:12 AM

Please login or register to post a reply.