Dec 20, 2022 at 9:13 AM
No Start? Battery cranks starter, fuel gauge goes to 1/2 when key is on?
2002 TOYOTA AVALON
Advertisement
Repair Safety Notice:
This information is for general instructional purposes only. Vehicle repair can be dangerous.
Verify all information, follow manufacturer service procedures, use proper tools and safety equipment,
and consult a qualified repair shop when needed.
Correction: continuous security light flashing now when key is inserted and turned to on. Know any way to relearn keybor bypass? Thanks.
Completed 3–10-minute security system process, soft reset by pulling fuses 27, 54 inside vehicle and 13 in engine bay and disconnected negative battery cable for 10 minutes and still no change. Security light flashes when key is inserted and in "in" position. What else can be done with the security system to allow vehicle to start? Thanks.
Dec 20, 2022 at 2:13 PM
Advertisement
Hi,
I didn't realize the immobilizer was flashing or staying on. To reset the immobilizer/smart key requires a scan tool that has the correct programming specific to this vehicle.
Is that something you have or have access to?
Let me know.
Joe
I didn't realize the immobilizer was flashing or staying on. To reset the immobilizer/smart key requires a scan tool that has the correct programming specific to this vehicle.
Is that something you have or have access to?
Let me know.
Joe
Dec 20, 2022 at 6:05 PM
I don't believe it was doing that but I could be wrong. May not have been paying attention. Do you have any suggestions where to get one?
Dec 20, 2022 at 6:18 PM
Advertisement
Hi,
The tools that can perform this are very expensive. By chance, do you have anyone that can scan the can-bus? That will provide diagnostic trouble codes regardless of the module storing them.
Here is a link that explains how to test the can-bus:
https://www.2carpros.com/articles/can-scan-controller-area-network-easy
Let me know.
Joe
The tools that can perform this are very expensive. By chance, do you have anyone that can scan the can-bus? That will provide diagnostic trouble codes regardless of the module storing them.
Here is a link that explains how to test the can-bus:
https://www.2carpros.com/articles/can-scan-controller-area-network-easy
Let me know.
Joe
Dec 20, 2022 at 6:50 PM
Trying to deactivate the immobilizer today by turning the key in doors and holding it for 30 seconds. Passenger side door cause light to not flash until I let go of key. Would that seem to indicate that the key is still good and needs programming rather than a key and programming being required?
Dec 20, 2022 at 7:52 PM
I'm getting extremely high estimates from locksmiths in my area to reprogram the key to the ecu. Is there anyway to be somewhat certain whether that is the issue, or the transponder coil, or the ecu itself? Thanks.
Dec 21, 2022 at 10:54 AM
None of the disable steps have changed anything.
Dec 21, 2022 at 10:57 AM
Hi,
I had a feeling it was going to be expensive. The only way I know to determine the source of the problem is by scanning the can-bus. If we get codes, then we have the means to pinpoint an issue or at least a direction to go. Without that, it becomes a guessing game.
Let me know. I wish I had a better answer. From experience, I've learned not to guess.
Please let me know if there is anything I can do to help.
Joe
I had a feeling it was going to be expensive. The only way I know to determine the source of the problem is by scanning the can-bus. If we get codes, then we have the means to pinpoint an issue or at least a direction to go. Without that, it becomes a guessing game.
Let me know. I wish I had a better answer. From experience, I've learned not to guess.
Please let me know if there is anything I can do to help.
Joe
Dec 21, 2022 at 8:04 PM
What does having to jump EFI relay to get 12v at ef2 fuse indicate? Is there anything to that I need to look at first?
Dec 22, 2022 at 3:02 AM
To check continuity of EFI #2 fuse wiring, where does it get 12v from? Maybe that's the place to concentrate on?
Dec 22, 2022 at 3:11 AM
Hi,
If you have to jump the relay to get power to the fuse, either we are not getting power to the primary side of the relay or the PCM isn't providing a ground path to the primary side.
Take a look at this link:
https://www.2carpros.com/articles/how-to-check-an-electrical-relay-and-wiring-control-circuit
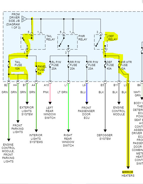
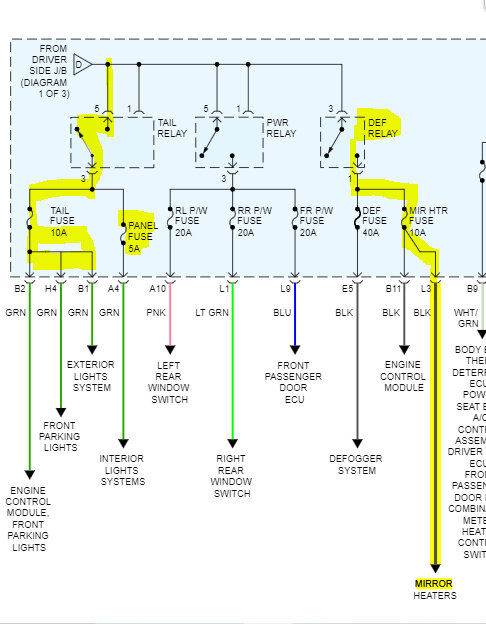
The power to the relay secondary side is from the fusible link box. See pic 1
Let me know.
Joe
See pic below.
If you have to jump the relay to get power to the fuse, either we are not getting power to the primary side of the relay or the PCM isn't providing a ground path to the primary side.
Take a look at this link:
https://www.2carpros.com/articles/how-to-check-an-electrical-relay-and-wiring-control-circuit
The power to the relay secondary side is from the fusible link box. See pic 1
Let me know.
Joe
See pic below.
Dec 22, 2022 at 9:44 PM
Is it possible that a weak to drained battery with a bad cell and a 30-ohm ground connection could cause damage to ECU? Can you tell me how to test ECU with a DMM or some other way? I'm assuming that there is something else involved here rather than key needing to be programmed to ECU. If I go the locksmith route, they will flash ECU whether it's bad or not and charge $350.00 and still have no start issue. Thanks.
Dec 24, 2022 at 5:12 AM
Hi,
As far as testing the ECU, you would need a scan tool that can communicate directly with it. However, with the issue you are having, you should be able to tell if there is an issue with the ECU. It needs to provide a ground path to complete the relay primary circuit and engage the secondary. That is what I would suggest.
If you look at the link above that discusses how to test a relay, it explains how to do it.
Let me know what I can do to help.
Joe
As far as testing the ECU, you would need a scan tool that can communicate directly with it. However, with the issue you are having, you should be able to tell if there is an issue with the ECU. It needs to provide a ground path to complete the relay primary circuit and engage the secondary. That is what I would suggest.
If you look at the link above that discusses how to test a relay, it explains how to do it.
Let me know what I can do to help.
Joe
Dec 24, 2022 at 12:48 PM
What would cause the alarm to previously go off, when locking door with key and then reaching in through opened window and opening door with latch and now the alarm does not work? Thanks.
Dec 27, 2022 at 11:13 AM
Hi,
Just to confirm I understand... From the outside of the vehicle, you locked the door with the key. Then, reached in through an open window to open the door from the interior door handle, correct?
That is a tough one to answer. If the vehicle was locked, it should have set the alarm when the door opened. Did that happen?
Joe
Just to confirm I understand... From the outside of the vehicle, you locked the door with the key. Then, reached in through an open window to open the door from the interior door handle, correct?
That is a tough one to answer. If the vehicle was locked, it should have set the alarm when the door opened. Did that happen?
Joe
Dec 27, 2022 at 5:49 PM
No, alarm has always gone off in that situation, but since battery drained and no start issue began, alarm does not work under any circumstances. Cannot disarm alarm with key in door (s) or ignition.
Dec 27, 2022 at 6:23 PM
The only thing I can think of would be if the key and immobilizer would need to be reset.
I have information on registering a new key, but to reset the original key, a scan tool is needed that can communicate with the ECM.
Did we try disconnecting the battery, tying the neg and pos battery cables together to drain any capacitors, and then seeing if that resets the system?
Joe
I have information on registering a new key, but to reset the original key, a scan tool is needed that can communicate with the ECM.
Did we try disconnecting the battery, tying the neg and pos battery cables together to drain any capacitors, and then seeing if that resets the system?
Joe
Dec 27, 2022 at 7:26 PM
I have the positive and negative cables connected now. About how long does it take for capacitors to discharge? And are these capacitors in the ECU or elsewhere?
Dec 28, 2022 at 4:46 PM
Will jumping obdii connector pins 4 and 13 for 30 minutes with key on, reset anti-theft system. I see on YouTube it being done on Lexus, Scion, but no mention of model year.
Dec 28, 2022 at 4:58 PM
Hi,
I have no knowledge of resetting the immobilizer via jumping pins at the data link connector. As far as the battery cables are concerned, it shouldn't take more than 10 minutes.
Let me know.
Joe
I have no knowledge of resetting the immobilizer via jumping pins at the data link connector. As far as the battery cables are concerned, it shouldn't take more than 10 minutes.
Let me know.
Joe
Dec 28, 2022 at 8:46 PM
Reconnected battery cables (new battery, new terminals) after connected POS to neg terminals and no change. Have continuous security light flashing, key in ignition and otherwise. Tried jumping obdii connector pins 4 and 13 for 30 minutes w/key on and also no change.
Dec 29, 2022 at 10:47 AM
Removed ECU. Is there anything I can do to test wiring back to efi relay and fuse while this is disconnected? Is there any testing I can do of the ECU while it is disconnected. What about immobilizer coul around ignition switch?
Dec 29, 2022 at 2:27 PM
Got an ECU from pull a part and an ignition lock cylinder with key. Am I likely to have more luck with programming if I install the ignition lock cylinder w/key from junkyard? It's out of an 01 Avalon with same number as ECU from my 02?
Dec 30, 2022 at 11:35 AM
Disregard the questions about ECU and junkyard parts. Installed and no change. Have since found that obd ii connector pins 4-6(12v) and 6-14(12v). Are incorrect. 4-16(12v) is correct. Can you tell me how to find shorted can-bus? Thanks.
Dec 31, 2022 at 6:00 PM
Hi,
You shouldn't have power at pins 4 and 6. Pin 4 is a chassis ground and pin 6 on the schematic is blank Pin 14 is related to the traction control network and 16 is battery voltage. See the schematic below.
To locate the issues, you need a scanner that can communicate with the ECU. From there, you need to check for codes specific to the controller area network. That should point you in the right direction regarding the problem.
Note that the schematic below is the computer data lines.
Let me know.
Joe
See pics below.
You shouldn't have power at pins 4 and 6. Pin 4 is a chassis ground and pin 6 on the schematic is blank Pin 14 is related to the traction control network and 16 is battery voltage. See the schematic below.
To locate the issues, you need a scanner that can communicate with the ECU. From there, you need to check for codes specific to the controller area network. That should point you in the right direction regarding the problem.
Note that the schematic below is the computer data lines.
Let me know.
Joe
See pics below.
Jan 1, 2023 at 7:18 PM
Am I looking for an ISO 9141 CAN-bus scan tool? Is that the correct information I need to find the right scan tool for 02 Avalon? Thanks.
Jan 2, 2023 at 6:43 AM
Hi,
Yes, to the scan tool. And, I am sorry, I mixed up the pin connectors on the DLC. You have the correct one. I was one-off when I looked at the schematic.
Joe
Yes, to the scan tool. And, I am sorry, I mixed up the pin connectors on the DLC. You have the correct one. I was one-off when I looked at the schematic.
Joe
Jan 3, 2023 at 7:11 PM
Do you have wiring diagrams with pin#s on connectors between BCM and Theft deterrent module? Everything else in this vehicle is working except for theft deterrent system. Don't have scan tool yet. Thanks.
Jan 5, 2023 at 9:33 AM
On the obd ii connector issue, this 02 Avalon XLS pin #6 is blank. It uses 4,5,7,13,14,16 only. Does that change anything we are looking at? Which pins would be the CAN HI and CAN LO. Which pins would I be looking to get (60 ohms) resistance out of. Would CAN HI be about (2.7v) and CAN LO be about(2.3v)? Thanks.
Jan 6, 2023 at 4:36 AM
Of the junkyard parts I tried on this car (ECU, BCM, transponder coil ring, ignition cylinder lock w/key, and Theft deterrent module), I swapped everything back to the original exception for the BCM. Is the BCM not being original with all the other parts going to know also stop it from recognizing the transponder key?
Jan 6, 2023 at 2:04 PM
In your opinion, can a battery going dead in an 02 Toyota Avalon XLS cause ECU to need to be reprogrammed to the transponder key? Thanks.
Jan 6, 2023 at 2:12 PM
Hi,
If you are using a different BCM, it needs to be programmed to recognize the key. I attached a schematic below from Prodemand for the DLC and computer data line configuration.
Let me know if this helps.
Joe
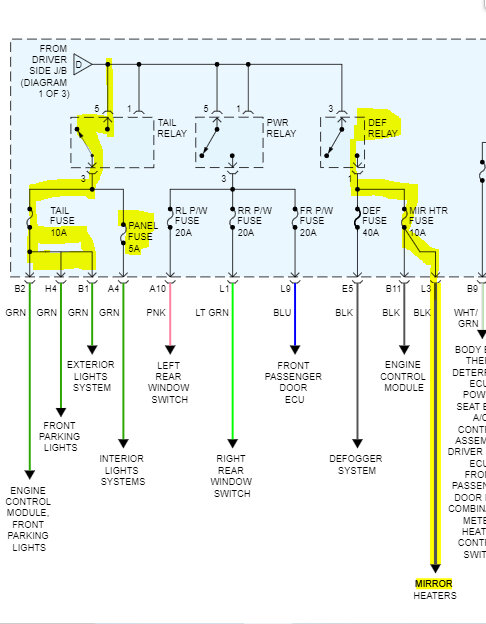
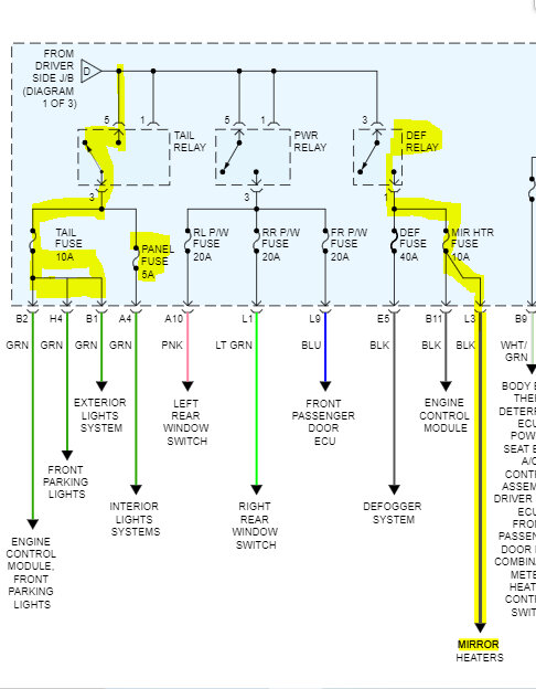
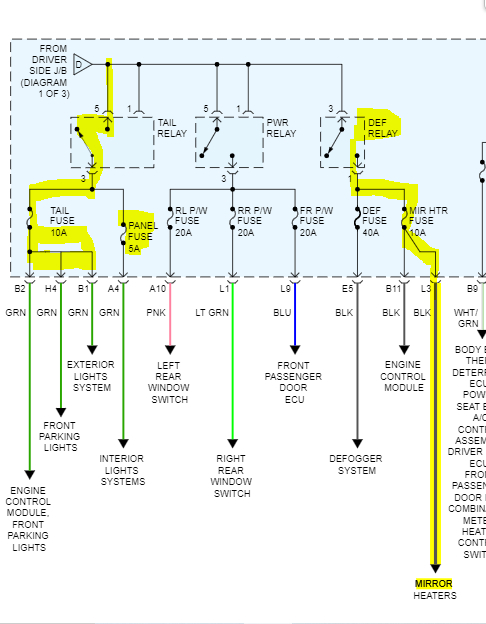
See pics below. Also, I had to cut the pic into four parts to make it readable.
If you are using a different BCM, it needs to be programmed to recognize the key. I attached a schematic below from Prodemand for the DLC and computer data line configuration.
Let me know if this helps.
Joe
See pics below. Also, I had to cut the pic into four parts to make it readable.
Jan 6, 2023 at 10:14 PM
Strangely, I reinstalled the junkyard 01 Avalon ECU, BCM, ignition lock cylinder with key and left the transponder amplifier and theft deterrent module connectors unplugged because the 01 Avalon I got them off of did not have a Theft deterrent module or a transponder coil ring wired to an amplifier (no amplifier). Jumped obd ii pins 4 & 13 for 30 minutes and engine ran for 3 seconds then cut off and not restarting. Curious what your thoughts would be about that and do you have a diagram that would show the ckp sensor wiring going to what pins on the ECU so I can check that wiring for continuity? Thanks.
Jan 10, 2023 at 1:04 PM
Also, tachometer has no movement with either ECU or BCM installed, that's why I'm asking about the ckp sensor wiring? Thanks.
Jan 10, 2023 at 1:40 PM
Hi,
If you look below, I attached the entire powertrain management schematic. I highlighted the wiring between the CKP and ECM. I had to cut each pic in half to make them readable, but if you look at the last pic, I combined two pages so you can easily see the wiring path. I just hope it is readable for you.
Let me know if this helps.
Take care,
joe
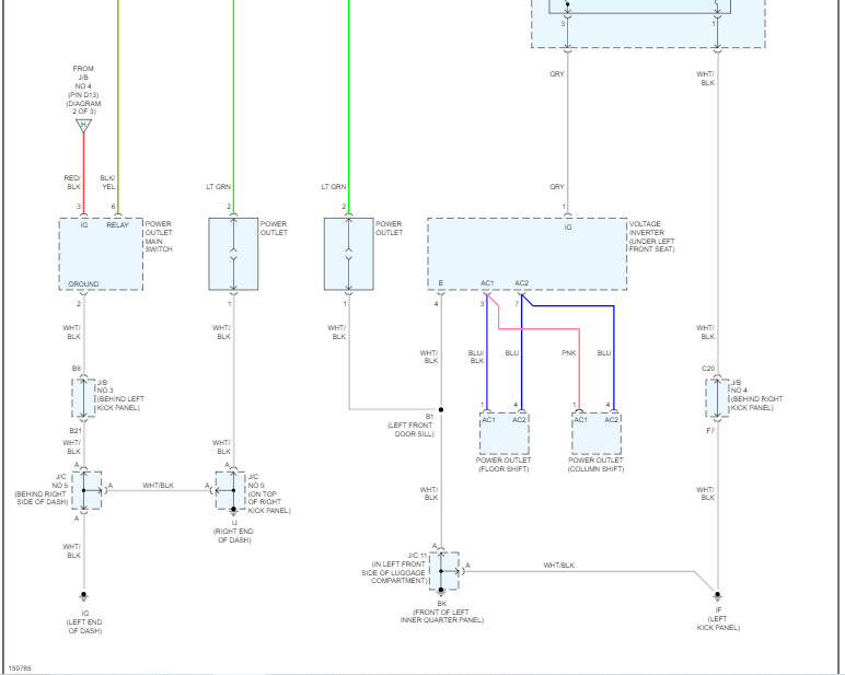
See pics below.
If you look below, I attached the entire powertrain management schematic. I highlighted the wiring between the CKP and ECM. I had to cut each pic in half to make them readable, but if you look at the last pic, I combined two pages so you can easily see the wiring path. I just hope it is readable for you.
Let me know if this helps.
Take care,
joe
See pics below.
Jan 10, 2023 at 6:22 PM





























