Temperature gauge not working and cooling fans run all the time?

Tiny
GBARNES66
  • MEMBER
  • 2001 CHEVROLET IMPALA
  • 3.8L
  • 6 CYL
  • 2WD
  • AUTOMATIC
  • 145,000 MILES
I assumed the temperature sending unit was bad, so I replaced it and while I was doing it, I replaced the thermostat also. No change. I checked the wire going to the sensor and it reads approximately 5 volts when the car is running. So, I know it is getting voltage and I am assuming the wire is not broken anywhere. Will the stepper motor in the gauge failing cause the fans to run? The fan relays seem to be okay also. I read that the sensor sends a message to the module which sends a message to the fans to run and also to the gauge to cause it to work. Could the module be bad? And how to check it? Thanks
Thursday, December 8th, 2022 AT 12:18 PM

35 Replies

Tiny
CARADIODOC
  • MECHANIC
  • 34,490 POSTS
Nope. You stepped on the problem already. Thank you for including the voltage test results. You're a few steps ahead already.

For a temperature sensor circuit, it's fed with 5.0 volts, and part of the sensing circuitry is inside the Engine Computer. Some of that 5.0 volts is "dropped" inside the computer. What remains is the signal voltage that you can measure at the sensor. For this type of circuit, the acceptable range of signal voltage is 0.5 to 4.5 volts, give or take a little. The 5.0 volts you found is outside that range and is what triggers diagnostic fault codes, and, in this case, puts it into default mode for safety. The computer can't know actual coolant temperature, so it turns on the radiator fan just in case it's running hot.

There's one critical point you must be aware of. Voltage readings in these circuits are only valid when taken with the sensor plugged in. If you unplug it, then measure on the yellow wire, you will find 5.0 volts. In fact, doing that is a fast way to verify the cooling fan system is working.

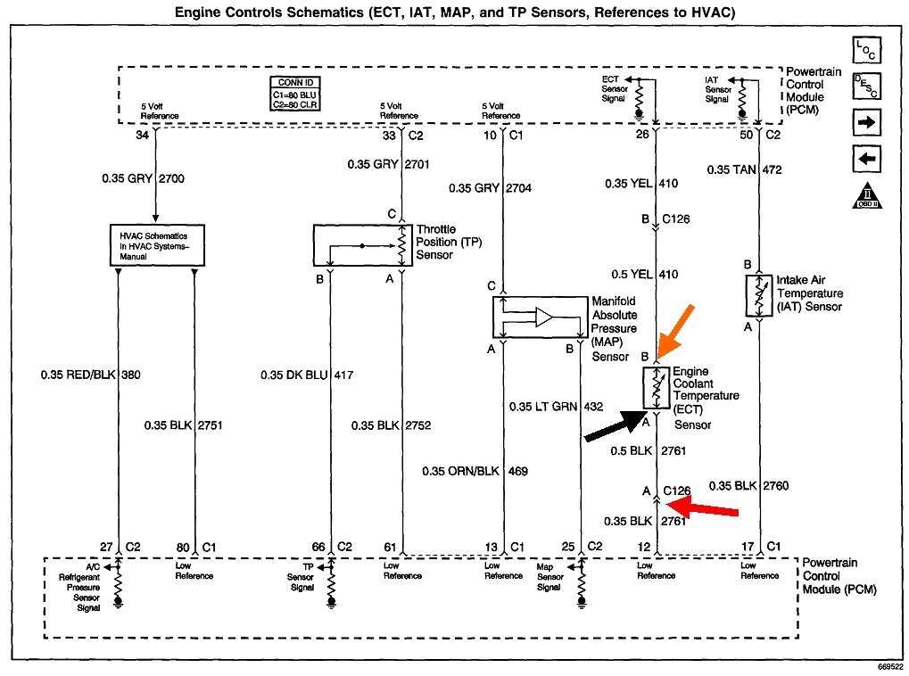
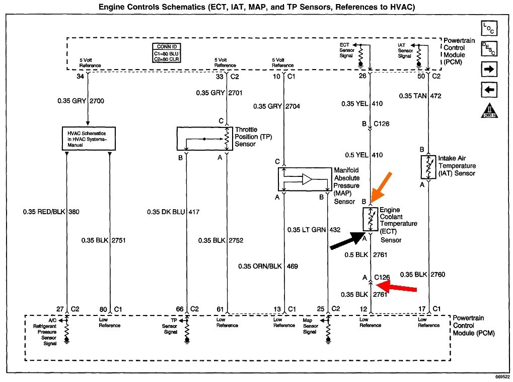
You must take the readings by back-probing through the rubber weather seals alongside the wires. If you still find 5.0 volts on the yellow wire, there is a break in the circuit after that point. See what you find on the black wire at that connector. If you find 0 volts, one of the two pairs of mating terminals in that connector are not making contact. If you find 5.0 volts there, the break is in that black wire going back to the computer, pin 12. A good suspect is the mating terminals in connector C126, (red arrow). The second drawing shows what C126 looks like, but they don't show where it is. It's just a two-wire connector, inline on the way back to the computer.

To identify a bad connection in the sensor's connector, watch the voltage reading on the yellow wire as you wiggle that connector or slowly unplug it. If you see the voltage intermittently drop to around 2.0 to maybe 4.0 volts, it usually doesn't pay to try to pick the terminals to make a better connection. One in the connector is either corroded or spread. One alternative is to find a good one in a salvage yard. Considering the time involved, a better alternative is to get a new connector from an auto parts store. They have huge books showing almost every connector for every brand and model.
Was this
answer
helpful?
Yes
No
Thursday, December 8th, 2022 AT 6:01 PM
Tiny
GBARNES66
  • MEMBER
  • 20 POSTS
Thanks, I will try to check the wires and connectors if I can locate them. Question, is that the reason my gauge is not working also? It stays all the way on cold and I noticed when you crank the car, the hand wiggles just a little. The fans running are bad enough, but I really need the gauge.
Was this
answer
helpful?
Yes
No
Thursday, December 8th, 2022 AT 6:11 PM
Tiny
CARADIODOC
  • MECHANIC
  • 34,490 POSTS
On older models, the sensor for the dash gauge had just one wire. That was totally independent of the Engine Computer sensor circuits. Depending on the car model, the gauge needle would go fully one way when you unplug the sensor, and fully the other way if you ground that wire.

Coolant temperature sensors, in fact all temperature sensors, for a computer, will always have two wires. That is so the ground return can be monitored. When the computer wants to set a diagnostic fault code, seeing what's on the ground wire helps it determine which code to set.

For a long time you'd find two coolant temperature sensors on the engine. Once the electronics became more complex, they went to just the one sensor with two wires. The Engine Computer learned coolant temperature from that, but then, all the computers talk back and forth to each other over a pair of twisted wires called the "data buss". Each computer takes a turn at sending out all of its information, then the other computers decide which pieces of that information to use and which to ignore. On some models the instrument cluster is most the intelligent, (complicated), computer on the car. It can see the engine data on the data buss, then set the gauges to where they should be. On some models, the Body Computer compiles a list of data it has learned from the other computers, then sends that list to the instrument cluster.

I don't see any reference to the single-wire sensor on your engine. If you did have that, it only runs the gauge. It's not involved with the radiator fan. With the one sensor, both problems will be solved when the sensor circuit is repaired.
Was this
answer
helpful?
Yes
No
+1
Thursday, December 8th, 2022 AT 7:02 PM
Tiny
GBARNES66
  • MEMBER
  • 20 POSTS
Mine has two wires. Thank you so much for your time. The inline coupling you talked about is in plain view, hopefully it has only the one. I will see If I can figure it out. Thanks again
Was this
answer
helpful?
Yes
No
Thursday, December 8th, 2022 AT 7:40 PM
Tiny
GBARNES66
  • MEMBER
  • 20 POSTS
I tried to check it, but I must confess it's over my head. Guess I'm just an old Shadetree mechanic. If I understand right, the problem is in the wiring between the module and the sensor. All I can tell you is what I did, in my own language. I unplugged the connector you said was 126. With the car running, and my meter set at 20 v on the DC scale, it registered 5.00 exactly, and I'm assuming that I check the two contacts inside the plug, touching them with the two leads on the meter. Same when I unplugged the sensor and tested the contacts there. So, if I understand you right, it's not supposed to be that high. Looks like the wires trace back to a large connector located near the battery, but I can't really tell unless I remove the tape on them. I'm not sure where the module is they go to, but I am assuming it is near the passenger side firewall. I won't be messing with that, but I do not see any broken wires, and I'm assuming they are not broken inside the big plastic housing that protects them all. At least it gave me something to look for but looking like I'm not going to be able to find it. I can see how a connector can get corroded, but it seems highly unlikely that a wire would just break. Thanks for all.
Was this
answer
helpful?
Yes
No
Thursday, December 8th, 2022 AT 8:16 PM
Tiny
CARADIODOC
  • MECHANIC
  • 34,490 POSTS
You missed the most important point. Voltage readings in sensor circuits are only valid when taken with everything plugged in. While there can be rare exceptions, if you unplug something, then find 5.0 volts on a wire, the circuit has to be okay up to that point.

Place the voltmeter's negative probe on a paint and rust-free point on the engine or body, or on the battery's negative post. With the red positive probe, poke it into the back of the CTS connector alongside the yellow wire. You're supposed to find somewhere between roughly 2.0 and 4.0 volts. If you do, the circuit is working. The other part of the 5.0 volts is being "dropped" across circuitry inside the Engine Computer.

If you find 5.0 volts on the yellow wire, there has to be a break after that point. From this point on, follow the diagram to the black wire in the connector, (black arrow), then to the next connector, (red arrow), then, if necessary, to pin 12 at the computer. As you work your way down that circuit, if you keep on finding 5.0 volts, you haven't reached the break yet. As soon as you pass the break, you'll find 0 volts. A broken wire is always a possibility, but by far, corroded or spread connector terminals are more common.

If you're still confused, take the voltage reading on the black wire at the CTS connector and tell me what you find. The ignition switch must be in "run", but the engine doesn't have to be running. Remember, you have to take that reading with the connectors plugged in, and by sliding the probe in alongside the wire.
Was this
answer
helpful?
Yes
No
+1
Friday, December 9th, 2022 AT 3:20 PM
Tiny
GBARNES66
  • MEMBER
  • 20 POSTS
Okay, I think you made it where even I could understand. I did put the key in the run position, stuck the positive probe in the wire at both connectors results were, 2.60 on the yellow wire at the CTS, .02 on the black wire. Also, on the module side at the inline connector, yellow wire was 2.58. Black was.02. Also, noticed the fans did not run until I turned the key off and removed it. Then they came on and ran for a minute or so.
Was this
answer
helpful?
Yes
No
Friday, December 9th, 2022 AT 3:54 PM
Tiny
CARADIODOC
  • MECHANIC
  • 34,490 POSTS
2.6 volts indicates the circuit is working properly at this time. That's why the fan wasn't running. A lot of GM models did run the fan when the engine was turned off. That was done to pull some heat out of the engine to reduce the chance of developing a head gasket leak.

As I was hoping, poking the test probe into the CTS connector put enough pressure on it for the terminals to make a better contact. Watch the voltage again on the yellow wire and see if it intermittently pops up to 5.0 volts when you wiggle that connector. If it does, you'll either need to pull the terminals out to squeeze them tighter, or the connector will need to be replaced. A lot of those terminals are too tiny to effectively repair them.

If you need to replace the connector, you can find one in a salvage yard, but you run the risk of getting one worse than yours. This might be a good time to buy a new one from an auto parts store.
Was this
answer
helpful?
Yes
No
Friday, December 9th, 2022 AT 4:08 PM
Tiny
GBARNES66
  • MEMBER
  • 20 POSTS
So, I'm wondering what my problem is. I did like you said, tried it again. Turned the key to on position, stuck the probe in by the yellow wire while the connector was plugged into the cts, got 2.60. On both inline and cts plugs. Wiggled it and did not ever get 5.00. On either one. Fans were not running when I was doing all this, then as soon as I turned the key to the off position they started back running. From all this i'm assuming that my connectors are ok. I have a friend that has a scanner and maybe we can get it hooked up and try that. The check engine light is not on, but has been on before in the last few years for some reason that never did affect the running, I always assumed maybe it was oxygen sensor.
Was this
answer
helpful?
Yes
No
Friday, December 9th, 2022 AT 4:52 PM
Tiny
CARADIODOC
  • MECHANIC
  • 34,490 POSTS
There's over 2,000 defects the Engine Computer can detect and set fault codes for. Only about half of them refer to things that could adversely affect emissions. Those are the codes that turn on the Check Engine light. A code for the CTS will usually turn the light on because the computer won't be able to include coolant temperature in its fuel metering calculations. On most models the Check Engine light turns off while driving if the problem goes away, or it will turn off after the engine is stopped, then restarted. The code will still be stored in the computer.

At this point the CTS circuit is working. You'll have to wait for it to act up again, then do these tests over. A scanner is just going to allow you to see what the computer is seeing, in this case, 2.6 volts. That is just the starting point in finding the cause of this problem. Next comes the voltmeter tests. The scanner will just tell you there's a problem. You need the voltmeter to find the exact spot for the defect.
Was this
answer
helpful?
Yes
No
Friday, December 9th, 2022 AT 5:18 PM
Tiny
GBARNES66
  • MEMBER
  • 20 POSTS
Thanks, could there be some other problem that would make my gauge not work and the fans running all the time? If the gauge stops working, will that make the fans run? If the cts is okay, then I wonder what else it could be. Even though I replaced the sensor, I always suspected that the old one was not bad. I know for a fact the gauge is not working, but I am not aware if that would cause the fans to run. I know you are getting tired of messing with me, but this has got me stumped.
Was this
answer
helpful?
Yes
No
Friday, December 9th, 2022 AT 5:35 PM
Tiny
CARADIODOC
  • MECHANIC
  • 34,490 POSTS
The gauge and fan are related. With a break anywhere in the CTS circuit, the computer will "see" 5.0 volts for the signal voltage. That's outside the acceptable limits of roughly 0.5 to 4.5 volts. It recognizes that as a defective condition, and sets the fault code for "CTS signal voltage too high. Since now it doesn't know actual coolant temperature, the computer turns on the radiator fan to be sure no overheating occurs. As I mentioned, whenever we have a car come in with an overheating complaint, the first thing we do is unplug the CTS. If the radiator fan starts running, we know we don't have to look in that system. That's a quick, ten-second test to start the diagnosis.

The fan running for one minute is further proof that system is working.

You're right about the old sensor likely being okay. Temperature sensors have just one component inside them, so failures are very uncommon. You're more likely to find one with one or both terminals corroded off before you find one with a bad sensing resistor.

When the problem occurs again, go right to the sensor and take the two voltage readings again. By poking the test probe alongside a wire, it's very possible the terminal moved or repositioned itself a little, just enough to make contact with its mate. There could also have been a light film of corrosion on the sensor's terminals. When that happens, simply unplugging the connector a few times can scratch that film off, then it can work fine after that for days or years.

I'll be back tomorrow to see how you're doing.
Was this
answer
helpful?
Yes
No
Friday, December 9th, 2022 AT 5:54 PM
Tiny
GBARNES66
  • MEMBER
  • 20 POSTS
Okay, thanks so much. I'm beginning to think it's the gauge, which is a bad thing. No telling what that will cost to replace, and I can't do that myself. If they are related, I'm assuming that what happened is the gauge failed, which caused the computer to turn on the fans as safeguard. They won't stop running until I can get the gauge fixed. I'm getting it narrowed down, I know its not the cts, thermostat, and I know that its not running hot. Plenty of coolant in it also. So probably got to be the gauge, if gauge failure will start the fans running. Probably no way to troubleshoot the gauge, I understand they had a stepper motor that causes it to work. Guess the way to troubleshoot it is if the car is warm, heater working and the gauge is not working, then its bad. I did notice when you crank the car, the needle will move just the slightest bit down and then back up a little, a very very little, hard to see. But anyway, looks like a trip to the shop.
Was this
answer
helpful?
Yes
No
Friday, December 9th, 2022 AT 6:08 PM
Tiny
CARADIODOC
  • MECHANIC
  • 34,490 POSTS
The gauge and the radiator fan relay are on two totally separate circuits. When the CTS reaches a predetermined voltage, usually closer to 1.0 volt or less, the computer turns on the radiator fan relay. That circuit is either on or off. The Engine Computer also sends out engine sensor data over the data buss for any other computer to see and use. The instrument cluster looks at that data, then decides where to place the gauge's pointer. You are correct, that is a stepper motor. Unlike motors that have brushes and a spinning armature, stepper motors have four coils of wire that are pulsed with varying voltages and polarities to place the armature to the desired position.

Do I take this to mean the CTS voltage is correct at roughly 2.6 volts, the radiator fan is not being turned on, but the temperature gauge is staying on "cold"? If so, suspect that stepper motor. GM has had a real lot of trouble with them. You can find repair kits on eBay that include four or six replacement motors.

Incorrect gauge operation will not affect anything else. Once the computer circuit in the instrument cluster has commanded the temp gauge to the desired position, it has no way of knowing if that actually took place. Same with the Engine Computer and the radiator fan circuit. They are not involved with anything to do with the gauge.
Was this
answer
helpful?
Yes
No
Saturday, December 10th, 2022 AT 4:44 PM
Tiny
GBARNES66
  • MEMBER
  • 20 POSTS
You are correct, the voltage I measured on the CTS was roughly 2.6. The temperature gauge is staying cold, and the fans are running constantly. And of course, when the car is switched off, the fan continues to run for a couple of minutes. From what you have told me, I'm assuming there is no way to test the stepper motor without having it out of the dash. Also, from what you have told me, since the CTS seems to be okay, and it is getting voltage, I can rule out a broken wire or bad connector. Maybe it could be something that is telling the computer to turn on the fans. Is there anything I could test to determine what that could be? I think I understood that the CTs lowers resistance as it gets hotter and that alerts the computer to turn on the fans and send a message to the gauge. Seems that something is telling the computer that the circuit is bad or that the engine is getting too hot but is also interrupting the signal to the gauge. May be just a simple little thing that needs to be corrected, but finding it could be a headache. One more time to make sure I told you all the symptoms; when the car is cranked, the fans run constantly, the temperature gauge stays cold, and the CTS receives 2.6 volts. There is plenty of coolant in the radiator, and it is not running hot, heater works perfectly.
Was this
answer
helpful?
Yes
No
Saturday, December 10th, 2022 AT 7:06 PM
Tiny
CARADIODOC
  • MECHANIC
  • 34,490 POSTS
The next step is going to require a scanner to see what the Engine Computer is seeing. Under "live data" it will show the CTS voltage and the temperature it corresponds to. If the CTS voltage you measured right at the sensor, on the yellow wire, is different than what the computer is reporting, the computer itself would be the best suspect.

Unlike simple fault code readers, scanners are "bidirectional", meaning they allow you to talk back and forth to the computers and command them to do thigs. There is usually a gauge test function that typically places every gauge at 1/4, 1/2, 3/4, full, then back to 0. If the coolant temperature gauge follows the same steps as all the other gauges, we would know the stepper motor and instrument cluster's circuitry are okay.

Scanners also have tests that let you command the computer to turn relays on and off. It should also show when a relay has been commanded on by the computer.

There's only two other things I can think of that might cause the radiator fan to run. One is if the AC is turned on, or if the heater is in "defrost" mode. The AC will run in defrost mode to remove humidity from the heated air before it is blown onto the cold windshield.

The other thought is the computer may still be responding to the diagnostic fault code for a CTS problem if that code hasn't been erased yet. Fault codes in the Engine Computer can be erased by disconnecting the battery's negative cable for a minute. Fault codes can be erased too by using the function on the scanner.

By the way, do you have a single radiator fan with the AC condenser in front of the radiator, or do you have two separate fans, one for the radiator and one for the condenser, side by side? If you have two fans, double-check it's the radiator fan that is running.
Was this
answer
helpful?
Yes
No
Sunday, December 11th, 2022 AT 5:55 PM
Tiny
GBARNES66
  • MEMBER
  • 20 POSTS
I tried disconnecting the negative side of the battery and then reconnected it. No change, and yes, I have the two fans and I will look again but I am pretty sure they both are running. Air conditioner and defroster are both off. I have read where someone was having the same problem, and they said that they pulled the PCM fuses and maybe the one going to the gauges, can't remember with the car running, which stopped the engine, and then after they replaced the fuses. They said it fixed it for a while but it recurred. I was afraid to do all that, don't sound like something you need to do.
Was this
answer
helpful?
Yes
No
Sunday, December 11th, 2022 AT 7:25 PM
Tiny
GBARNES66
  • MEMBER
  • 20 POSTS
I checked and both fans are running. One thing that may not be related, but as I was letting it run, I turned on the air, and attempted to switch it from the outside air to the recirculate inside air. I pushed the button several times, could not get it to switch and I kept working with it, switching the air on and off and pushing the button and finally got it to work, and also I have the light out on the drivers side slide up and down heat setting slide. But its been out for several years. I figured it was just a bulb burned out. Best I could tell, the air is working, its cold here now and its hard to tell. I also read somewhere that someone was saying that they had too much pressure on their high-pressure side of the A/C, and it caused the fans to run, but I dont see how that could make the temperature gauge not work.
Was this
answer
helpful?
Yes
No
Sunday, December 11th, 2022 AT 7:38 PM
Tiny
CARADIODOC
  • MECHANIC
  • 34,490 POSTS
Allow me to make another suggestion. Consider looking for an Automotive program at a nearby community college. We were always looking for live work to provide real-world learning experiences. There were about three dozen regular customers who knew the value of these projects, and would sit on a broken car until it fit what we were teaching. In this case I ran my Automotive Electrical class once a year for eight weeks. We didn't take in electrical work at other times as that would put us in competition with the local employers who hired our graduates.

In this case we don't need students to repair the problem, and they don't even have to diagnose it, if they could just connect the scanner to see what the Engine Computer is seeing and responding to.

Even if there is still a problem with the CTS circuit, that shouldn't turn on the AC condenser fan. There's something going on we're overlooking.
Was this
answer
helpful?
Yes
No
Monday, December 12th, 2022 AT 12:22 PM
Tiny
GBARNES66
  • MEMBER
  • 20 POSTS
I was hoping that It would be some little something that wasn't a big deal, lol. But its not looking that way. I don't know which one is the A/C fan, but I do have two fans, and they both are running. I live in sort of a rural area, so I guess I'll have to find a repair shop that's able to run a test on it.
Was this
answer
helpful?
Yes
No
Monday, December 12th, 2022 AT 3:00 PM

Please login or register to post a reply.