Blows warm air for a couple of minutes

Tiny
BEERBUSTER64
  • MEMBER
  • 1999 FORD F-150
  • 124,000 MILES
Why dont I have proper heat in my f-150 when engine is warm I can turn on heat but it only blows warm air for a couple of minutes and then goes cold but if I rev up the engine to about 3000 rpm it will blow warm air again.

heater problems
Saturday, November 12th, 2011 AT 12:26 AM

2 Replies

Tiny
FIXITMR
  • MECHANIC
  • 9,990 POSTS
It sounds like the heater control valve might be bad or the coolant level is low.
Was this
answer
helpful?
Yes
No
Saturday, November 12th, 2011 AT 12:50 AM
Tiny
FIXITMR
  • MECHANIC
  • 9,990 POSTS
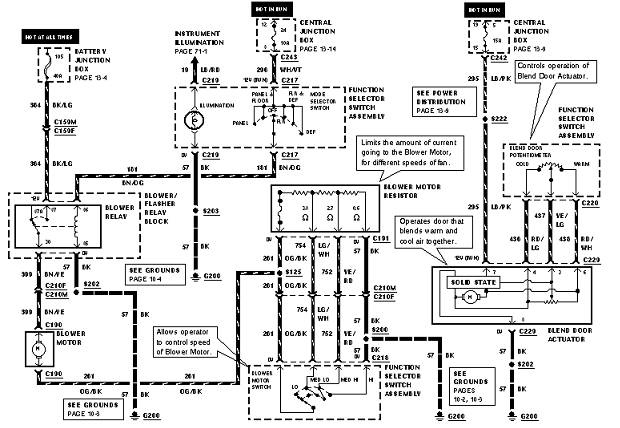
Here's diagram
Was this
answer
helpful?
Yes
No
Saturday, November 12th, 2011 AT 1:27 AM

Please login or register to post a reply.