Not getting power to the alternator?

Tiny
ANDREWSHIPPS
  • MEMBER
  • 1999 FORD F-150
  • 2WD
  • AUTOMATIC
Wont keep a charge I put a new alternator in it and I hooked it up to a computer and it says it is not getting power to the alternator any ideas what to do?
Sunday, January 2nd, 2011 AT 5:25 PM

1 Reply

Tiny
SQM
  • MECHANIC
  • 6,383 POSTS
Hello,

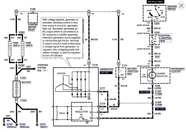
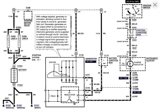
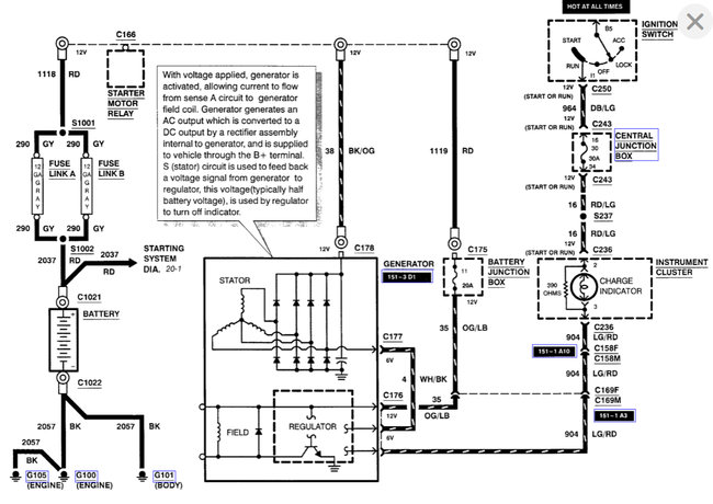
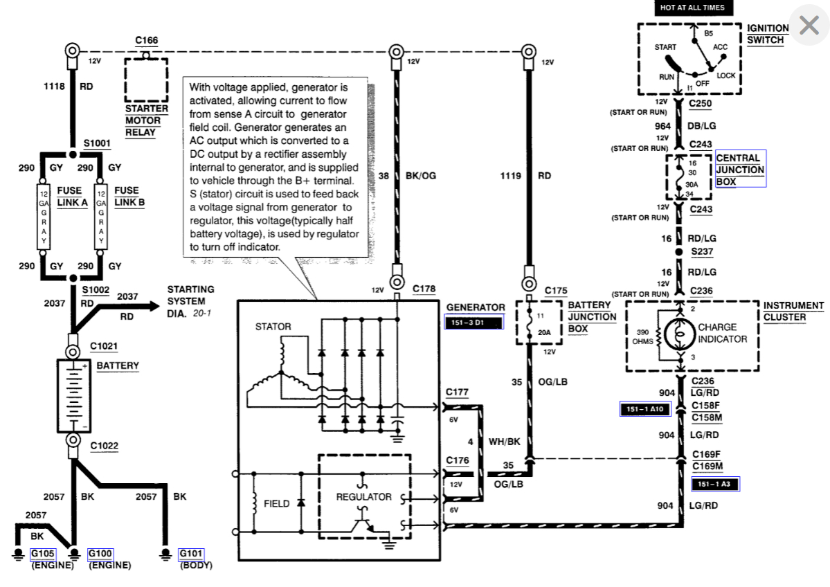
If the alternator not charging the system, then you have a issue with the wiring.
There is a fusible link in the junction box. Check the link as it could be burnt. When that happens the alternator will not charge the battery, as the circuit is open.

Also check the wire that geos from the alternator to the junction box. Check for any damage or corrosion. Also check the connector and make sure it is secured.

https://www.2carpros.com/articles/how-to-check-wiring
https://www.2carpros.com/articles/how-to-check-a-car-fuse

I have attached diagrams for your reference.

Please let me know of any questions.

Thank you.
Was this
answer
helpful?
Yes
No
Thursday, August 19th, 2021 AT 9:09 AM

Please login or register to post a reply.