Heater blowing cold air

Tiny
JAMES BUCKHALTER
  • MEMBER
  • 1999 BUICK CENTURY
  • 120,000 MILES
A/C blows cold air, but heater blows cold air also. What could be the problem?
Monday, December 24th, 2012 AT 1:11 PM

21 Replies

Tiny
HMAC300
  • MECHANIC
  • 48,601 POSTS
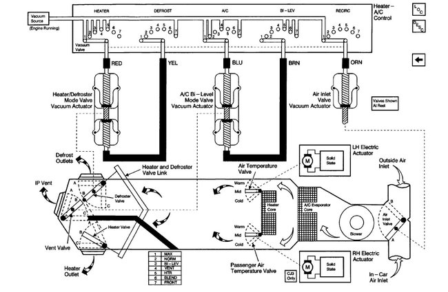
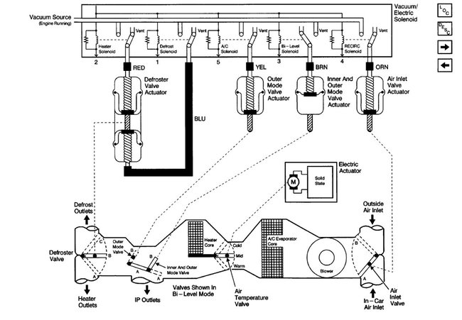
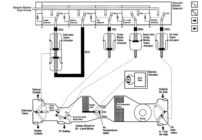
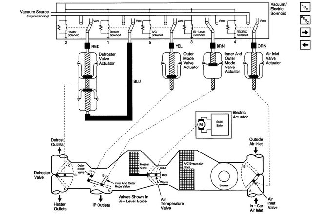
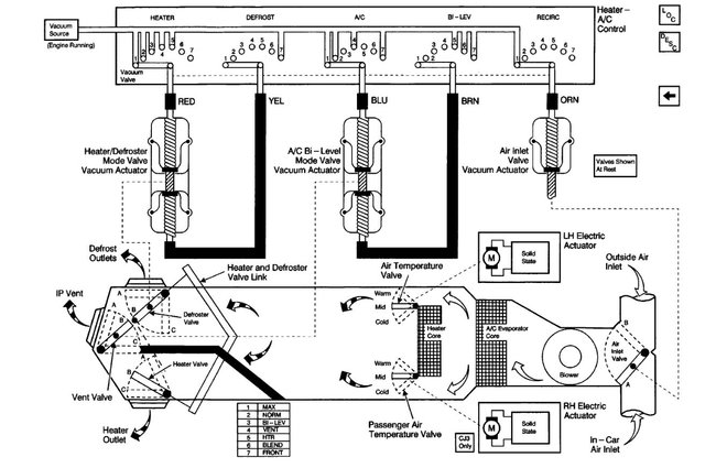
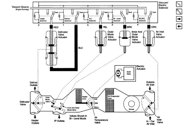
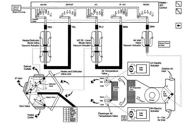
Check to see that both heater hoses are hot when engine warm. If they are then it is most likely a vacuum issue or a control actuator/solenoid (blend door). See the attached guides for vacuum issue and blend door replacement. I have also attached the air flow/vacuum diagram for your vehicle.

https://www.2carpros.com/articles/replace-blend-door-motor

https://www.2carpros.com/articles/air-vents-stay-in-the-defrost-position

Check these guides and the diagrams below and get back to us.
Was this
answer
helpful?
Yes
No
+1
Monday, December 24th, 2012 AT 2:32 PM
Tiny
VENETO
  • MEMBER
  • 1 POST
  • 1999 BUICK CENTURY
  • 6 CYL
  • 2WD
  • AUTOMATIC
  • 57,000 MILES
Car has dual front heat system. I get heat to defroster and to right passenger side, but driver's side blows only cold or, at best tepid air. Could this be the heater control valve?

Additionally, there is a sporadic ticking sound under the dash, in the vicinity of of the heater controls (center area). It sounds like a gear slipping, perhaps. It is not loud. A/C seems to operate correctly.

Hopefully, you can offer some guidance.
Was this
answer
helpful?
Yes
No
+1
Wednesday, September 5th, 2018 AT 6:24 PM (Merged)
Tiny
2CARPRO JACK
  • MECHANIC
  • 11,533 POSTS
That sound is most likely the door actuator that is causing your problems. You will need to get under the dash and find the one that is making the noise and watch it to see if it is moving the door or not. Most likely is broken and not moving all of the way into position. Could also be that the door is broken, when you remove the actuator, manually move the door to be sure it is not broken inside the HVAC box.
Was this
answer
helpful?
Yes
No
Wednesday, September 5th, 2018 AT 6:24 PM (Merged)
Tiny
RUNSIG
  • MEMBER
  • 2 POSTS
  • 1999 BUICK CENTURY
  • 6 CYL
  • 2WD
  • AUTOMATIC
  • 94,000 MILES
I only get hot air from the heater when the car is moving, when idling the heater blows only cold air.
Was this
answer
helpful?
Yes
No
+4
Wednesday, September 5th, 2018 AT 6:24 PM (Merged)
Tiny
RASMATAZ
  • MECHANIC
  • 75,992 POSTS
Check the thermostat and coolant level.
Was this
answer
helpful?
Yes
No
Wednesday, September 5th, 2018 AT 6:24 PM (Merged)
Tiny
FIXITMR
  • MECHANIC
  • 9,990 POSTS
Your heater core may need to be back flushed. Do you have orange or green coolant?
Was this
answer
helpful?
Yes
No
Wednesday, September 5th, 2018 AT 6:24 PM (Merged)
Tiny
RUNSIG
  • MEMBER
  • 2 POSTS
Green coolant.
Was this
answer
helpful?
Yes
No
+2
Wednesday, September 5th, 2018 AT 6:24 PM (Merged)
Tiny
FIXITMR
  • MECHANIC
  • 9,990 POSTS
The orange has been known to cause some build up/deposit problems is why I asked.
Was this
answer
helpful?
Yes
No
+1
Wednesday, September 5th, 2018 AT 6:24 PM (Merged)
Tiny
MIMIW23
  • MEMBER
  • 1 POST
  • 1999 BUICK CENTURY
  • 6 CYL
  • 2WD
  • AUTOMATIC
  • 175,000 MILES
I have no heat on the drivers side, passenger side is fine. No problems with A/C, only heater.
Was this
answer
helpful?
Yes
No
-1
Wednesday, September 5th, 2018 AT 6:24 PM (Merged)
Tiny
JACOBANDNICKOLAS
  • MECHANIC
  • 110,194 POSTS
The vehicle has two blend air doors that determine if you get heat or AC. It sounds like one is stuck.
Was this
answer
helpful?
Yes
No
Wednesday, September 5th, 2018 AT 6:24 PM (Merged)
Tiny
JMBIFERA
  • MEMBER
  • 1 POST
  • 1998 BUICK CENTURY
  • 6 CYL
  • FWD
  • AUTOMATIC
  • 12,000 MILES
My car seems to not have any heat while I am in park, but once I start driving It will heat. What could be the problem? There is antifreeze in it.
Was this
answer
helpful?
Yes
No
Wednesday, September 5th, 2018 AT 6:24 PM (Merged)
Tiny
JACOBANDNICKOLAS
  • MECHANIC
  • 110,194 POSTS
Are you sure the coolant is full? When it is low, coolant will not make it to the heater core at low RPM's. However, when you rev the engine and speed up, it will circulate.

Let me know what you find.
Was this
answer
helpful?
Yes
No
+1
Wednesday, September 5th, 2018 AT 6:24 PM (Merged)
Tiny
TYLERSMOM
  • MEMBER
  • 1 POST
  • 1998 BUICK CENTURY
Six cylinder, automatic.

Is it the circuit or the fan?
Was this
answer
helpful?
Yes
No
+1
Wednesday, September 5th, 2018 AT 6:24 PM (Merged)
Tiny
RASMATAZ
  • MECHANIC
  • 75,992 POSTS
What is it doing? Is the blower motor coming on?
Was this
answer
helpful?
Yes
No
+2
Wednesday, September 5th, 2018 AT 6:24 PM (Merged)
Tiny
PKING1110
  • MEMBER
  • 3 POSTS
  • 1998 BUICK CENTURY
  • 6 CYL
  • 2WD
  • AUTOMATIC
  • 134,200 MILES
I am not getting any hot air out of my vents when the heater is turned on. The temperature gauge starts to move to hot then I get a little heat and the temperature drops and then no more heat?
Was this
answer
helpful?
Yes
No
+2
Wednesday, September 5th, 2018 AT 6:24 PM (Merged)
Tiny
SERVICE WRITER
  • MECHANIC
  • 9,123 POSTS
Is the coolant full? Check it when cold.
Was this
answer
helpful?
Yes
No
+1
Wednesday, September 5th, 2018 AT 6:24 PM (Merged)
Tiny
PKING1110
  • MEMBER
  • 3 POSTS
It has some fluid in the resvior and a lot of crud on the cap.
Was this
answer
helpful?
Yes
No
+1
Wednesday, September 5th, 2018 AT 6:24 PM (Merged)
Tiny
SERVICE WRITER
  • MECHANIC
  • 9,123 POSTS
Bring the engine to operating temperature and feel the heater hoses going into the firewall. If one is warm and the other is cold, try back flushing the heater core.
Was this
answer
helpful?
Yes
No
+1
Wednesday, September 5th, 2018 AT 6:24 PM (Merged)
Tiny
BUICKMAN98
  • MEMBER
  • 1 POST
My heater did that, I checked the coolant it was very low. So upon further inspection I found out my intake gasket was leaking and that is why my coolant was low. I got it fixed and my heat works fine and my engine did not explode. So get it checked if your coolant keeps getting low.

PS: This year and model are legendary for having faulty gaskets. Look around the engine for coolant in places that it should not be.
Was this
answer
helpful?
Yes
No
Wednesday, September 5th, 2018 AT 6:24 PM (Merged)
Tiny
SERVICE WRITER
  • MECHANIC
  • 9,123 POSTS
3.1 and 3.4 were both notorious for that. At 134,000 I am surprised it was not already replaced.
Congratulations!
Was this
answer
helpful?
Yes
No
Wednesday, September 5th, 2018 AT 6:24 PM (Merged)

Please login or register to post a reply.