Headlights not working

Tiny
RASMATAZ
  • MECHANIC
  • 75,992 POSTS
Its located at upper left side of steering switch
Was this
answer
helpful?
Yes
No
-2
Monday, July 27th, 2020 AT 5:36 PM (Merged)
Tiny
SCOTTS2488
  • MEMBER
  • 1 POST
  • 1992 CHEVROLET SILVERADO
  • V8
  • 2WD
  • AUTOMATIC
  • 250,000 MILES
The low beams on my truck work fine but the high beams dont. The high beam indicator lights up when I activate the switch. Could it be one of the bulbs is burned out or is there a specific fuse?
Was this
answer
helpful?
Yes
No
Monday, July 27th, 2020 AT 5:36 PM (Merged)
Tiny
2CARPRO JACK
  • MECHANIC
  • 11,533 POSTS
Test for power at the headlights with hi-beams on, if none, then it is the switch otherwise the hi-beams may need to be replaced
Was this
answer
helpful?
Yes
No
Monday, July 27th, 2020 AT 5:36 PM (Merged)
Tiny
SCOTTS2488
  • MEMBER
  • 1 POST
  • 1992 CHEVROLET SILVERADO
  • V8
  • 2WD
  • AUTOMATIC
  • 225,000 MILES
Funny thing. Yesterday the lights worked properly, today the switch doesnt activate the high beam indicator lamp. Bad switch or bad connection?
Was this
answer
helpful?
Yes
No
Monday, July 27th, 2020 AT 5:36 PM (Merged)
Tiny
2CARPRO JACK
  • MECHANIC
  • 11,533 POSTS
Get a test light. Find the hi-low beam selector switch on top of column under dash, test light green wire for power when in hi-beam mode, if no power then the switch is probably bad
Was this
answer
helpful?
Yes
No
Monday, July 27th, 2020 AT 5:36 PM (Merged)
Tiny
SMFRANK21563
  • MEMBER
  • 1 POST
  • 1992 CHEVROLET SILVERADO
  • V8
  • 4WD
  • AUTOMATIC
  • 120,000 MILES
My headlights in my 92 silverado don't work but the rest of my lights do.
Was this
answer
helpful?
Yes
No
Monday, July 27th, 2020 AT 5:36 PM (Merged)
Tiny
KEN L
  • MASTER CERTIFIED MECHANIC
  • 55,301 POSTS
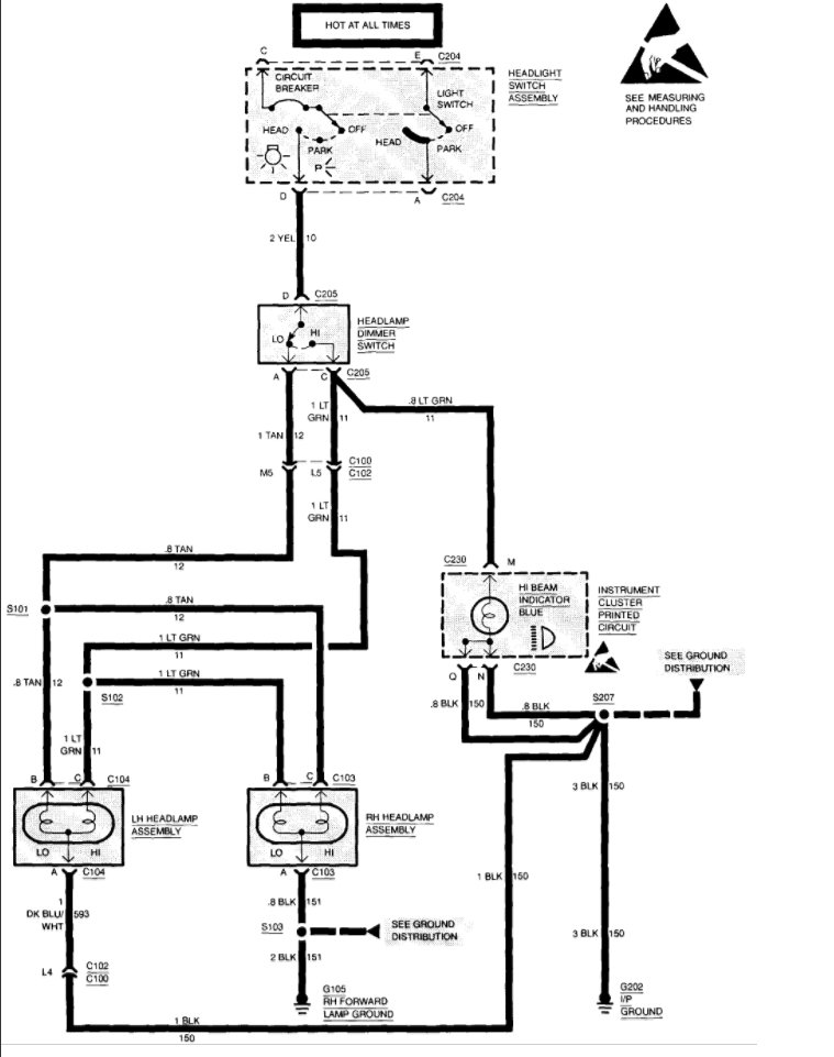
It sounds like the switch is out but it might be the dimmer switch as well. Here is a guide and some headlight wiring diagrams so you can do some easy testing to figure out which is bad and needs to be replaced.

https://www.2carpros.com/articles/how-to-use-a-test-light-circuit-tester

and

https://www.2carpros.com/articles/how-to-check-wiring

Please let us know what happens.

Cheers, Ken
Was this
answer
helpful?
Yes
No
-1
Monday, July 27th, 2020 AT 5:36 PM (Merged)
Tiny
DANDY DON
  • MEMBER
  • 1 POST
  • 1992 CHEVROLET SILVERADO
  • V8
  • 2WD
  • AUTOMATIC
  • 15,500 MILES
Hi From Fort Worth !

Don age 62 retired Social Security

On Thursday night, I was going to drive the truck to the store. I started it up all right. O ! No !, The headlights wont come on !- The parking lights, brake lights and turn signals worked fine. Where do I need to check to see where the trouble is? Dandy Don

forbidenplanet@hotmail. Com

Saturday November 22
Was this
answer
helpful?
Yes
No
Monday, July 27th, 2020 AT 5:36 PM (Merged)
Tiny
ORANGELOWRIDER05
  • MEMBER
  • 2 POSTS
Check your blinker switch for broken wire.
Was this
answer
helpful?
Yes
No
Monday, July 27th, 2020 AT 5:36 PM (Merged)
Tiny
KIDW716
  • MEMBER
  • 1 POST
  • 1989 CHEVROLET SILVERADO
Electrical problem
1989 Chevy Silverado V8 Four Wheel Drive Automatic

when I switch on high beams, the head lights go out
Was this
answer
helpful?
Yes
No
Monday, July 27th, 2020 AT 5:37 PM (Merged)
Tiny
BLACKOP555
  • MECHANIC
  • 10,386 POSTS
Do you have a plow wiring harness hooked up to the vehicle?
Was this
answer
helpful?
Yes
No
Monday, July 27th, 2020 AT 5:37 PM (Merged)
Tiny
ROYCE WILLIAMS
  • MEMBER
  • 1 POST
  • 1988 CHEVROLET SILVERADO
  • 5.7L
  • V8
  • 2WD
  • MANUAL
  • 198,000 MILES
Headlights do not come on. Parking lights do work. The light switch looks good.
Was this
answer
helpful?
Yes
No
Monday, July 27th, 2020 AT 5:37 PM (Merged)
Tiny
PATENTED_REPAIR_PRO
  • MECHANIC
  • 1,853 POSTS
Check for voltage to (yellow wire) and from (light green wire high) (tan wire low) the dimmer switch, with the headlight switch on head.
Was this
answer
helpful?
Yes
No
+1
Monday, July 27th, 2020 AT 5:37 PM (Merged)
Tiny
JMCMILL2
  • MEMBER
  • 1 POST
  • 1986 CHEVROLET SILVERADO
  • 5.7L
  • V8
  • 4WD
  • AUTOMATIC
  • 40,000 MILES
Headlights don't work no power to headlight plugs checked grounds, wires, and fuses I do have power to the switch in the truck all running lights and turn signals work, could not find a headlight fuse in fuse box there's not one labeled in there I'm stumped I'm mechanly inclined but this one has got me any thing I'm not doing right?
Was this
answer
helpful?
Yes
No
Monday, July 27th, 2020 AT 5:37 PM (Merged)
Tiny
CARADIODOC
  • MECHANIC
  • 34,467 POSTS
Head lights are protected by a thermal auto-resetting circuit breaker inside the head light switch.

That 12 volts you found at the head light switch should be on the red wire. Next, you should have it on the yellow wire when the switch is in the head light position. If you have it there, we'll have to move on to the dimmer switch.

Check the head light switch and the connector for blackened terminals or signs of overheating and melting.
Was this
answer
helpful?
Yes
No
+3
Monday, July 27th, 2020 AT 5:37 PM (Merged)
Tiny
CSMINISTRY
  • MEMBER
  • 2 POSTS
Hi. I really appreciate the info on this site.
1998 Silverado. Back running lights and license plate lights don't work.
All other lights work; Front hi/low beams, directional's, emergency flashers. All fuses seem to be working.
Thank you your consideration of this problem and any potential solution offered!
Was this
answer
helpful?
Yes
No
Sunday, September 6th, 2020 AT 9:13 AM
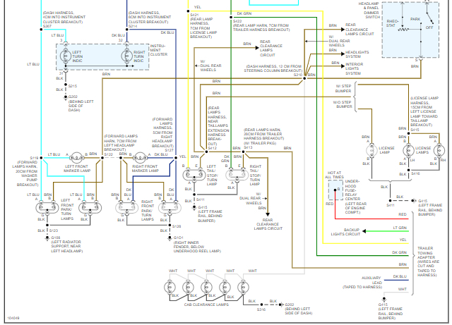
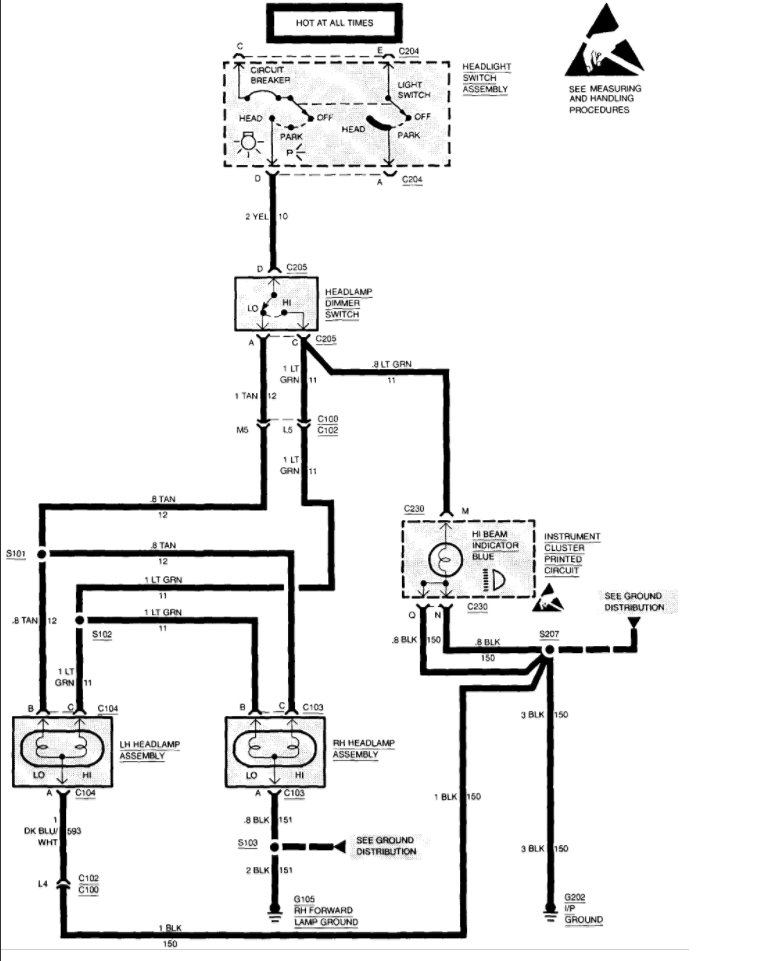
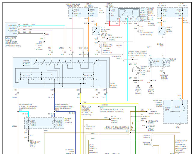
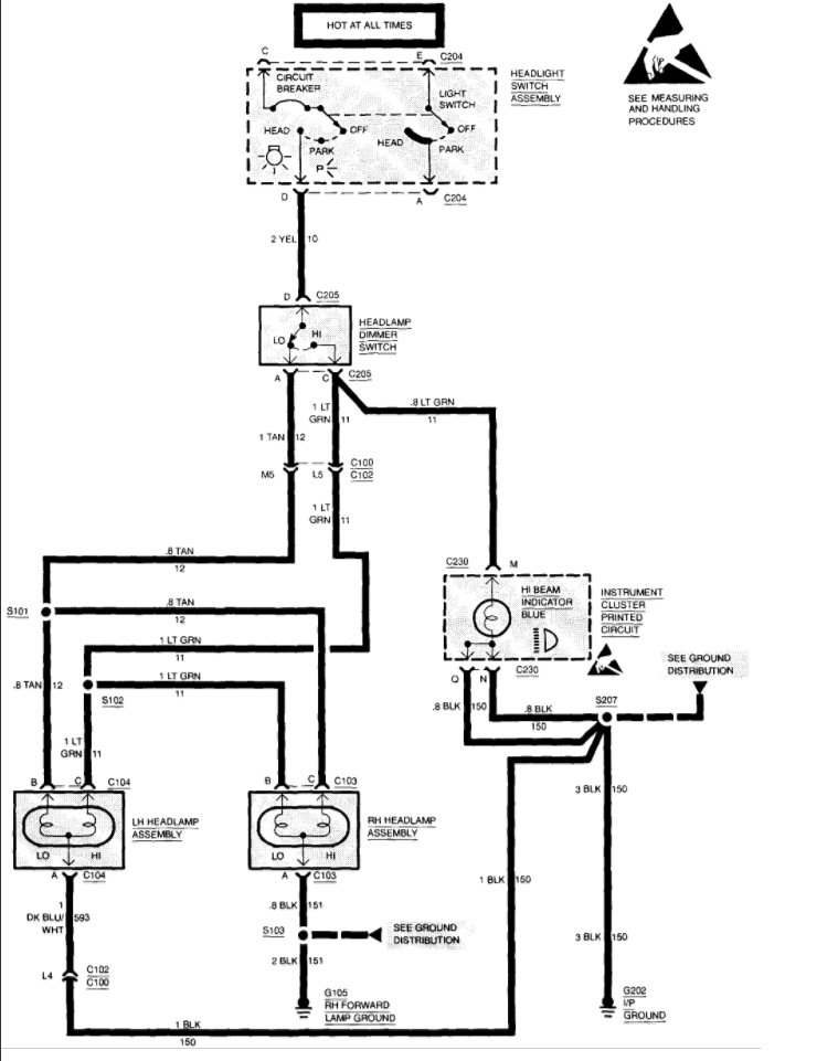
Tiny
DANNY L
  • MECHANIC
  • 5,648 POSTS
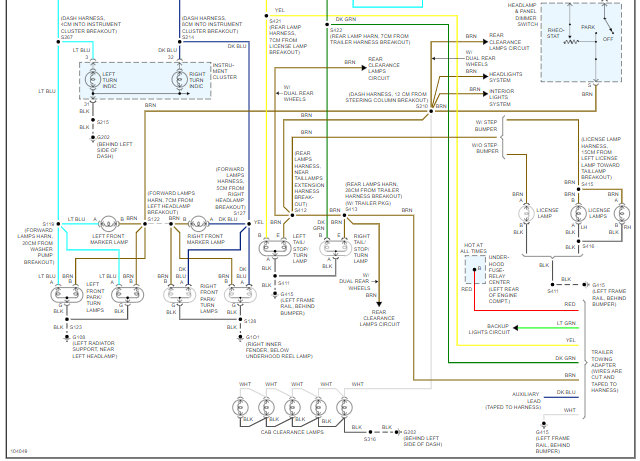
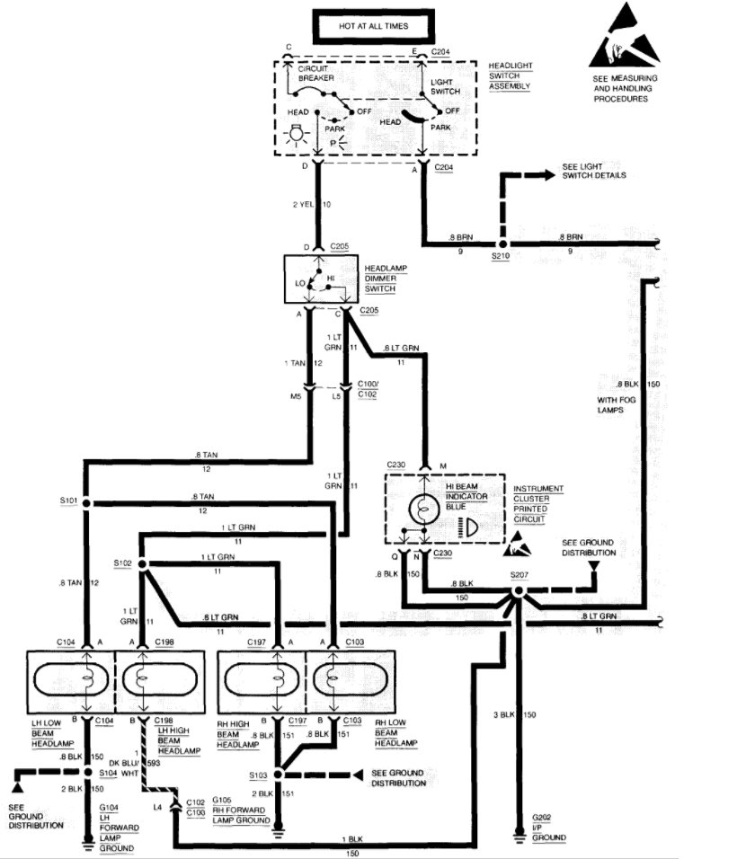
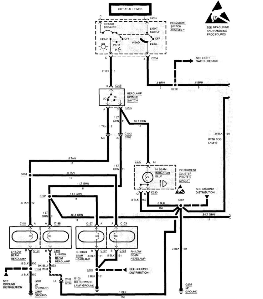
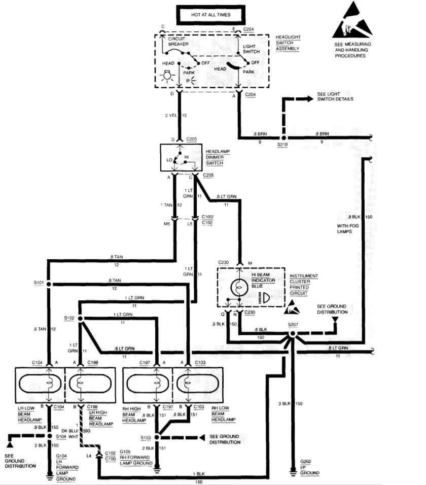
Hello, I'm Danny.

I've attached a wiring diagram below for you. I've cut the picture in half so you can view larger. It sounds like you might be having an issue with a ground. Be sure to check for a connection and no loose, burned, corroded connections. Hope this helps and thanks for using 2CarPros.
Was this
answer
helpful?
Yes
No
Sunday, September 6th, 2020 AT 7:26 PM
Tiny
CSMINISTRY
  • MEMBER
  • 2 POSTS
Thank you. I'll give it a go.
Was this
answer
helpful?
Yes
No
Monday, September 7th, 2020 AT 12:51 AM
Tiny
DANNY L
  • MECHANIC
  • 5,648 POSTS
You're welcome!
Keep us updated. Thanks again for using 2CarPros.

Danny-
Was this
answer
helpful?
Yes
No
Monday, September 7th, 2020 AT 12:10 PM

Please login or register to post a reply.